Практика новая (962846)
Текст из файла
Федеральное агентство по образованию РФ
ГОУ ВО Тульский государственный университет.
Кафедра «Автомобили и автомобильное хозяйство»
М.В. Малиованов
д.т.н., проф.
Управление техническими системами.
Методические указания по проведению практических заданий
Тула, 2007 г.
Рассматриваемые в данных методических указаниях практические занятия выполняются в соответствии с рабочей программой курса «Управление технических систем».
Цель практических занятий заключается в уяснении основных положений курса и осмысленном применении их в процессе анализа функционирования конкретных технических систем, в том числе и автотранспортных.
Методические указания по каждой из рассматриваемых тем построены стереотипно и включают:
-
перечень вопросов, рассматриваемых по теме;
-
структуру и более подробное описание материала по наиболее сложным вопросам;
-
примеры и задачи, иллюстрирующие изложенный материал.
Занятие 1.
Принципы построения систем управления.
-
Два принципа построения систем управления. Примеры систем управления (автоматического и неавтоматического) и анализ используемого принципа их построения. Достоинства и недостатки каждого из принципов.
-
Задача.
Построить функциональные системы для управления по отклонению и по возмущению
а) для двигателя постоянного тока (регулируемые величины – скорость выходного вала; возмущение – нагрузка на валу);
б) для ДВС (регулируемая величина – скорость выходного вала; возмущение – нагрузка на валу);
в) для регулятора давления (регулируемая величина – давление газа в выходной полости, возмущение – давление питателя).
При построении функциональных схем использовать следующие их элементы: объект управления (регулирования), чувствительный элемент, преобразующий элемент, элемент сравнения, задающий элемент, усилительный элемент, исполнительный элемент.
Занятия 2-3.
Математические модели технических систем. Решение уравнений модели.
-
Понятие модели. Характерные особенности модели.
-
Этапы построения модели.
-
Дифференциальное исчисление как основной математический аппарат, используемый при математическом моделировании.
-
Решение неоднородного дифференциального уравнения n-го порядка:
-
характеристическое уравнение и его корни;
-
варианты решения:
-
Все корни действительные и разные
-
Все корни действительные, но среди них есть кратные с кратностью r.
- объяснение формы решения в случае 3 и приведение этой формы к более удобному виду
.
-
Решить уравнение модели и построить переходные процессы в системе в следующих случаях:
а) m=0; η>0; h>0
б) m=0; η=0; h>0
в) m>0; η=0; h>0
г) m=0; η<0; h>0
Занятие 4.
Исследование работы технической системы по ее математической модели на примере газового регулятора давления.
-
Принципиальная схема и описание работы регулятора.
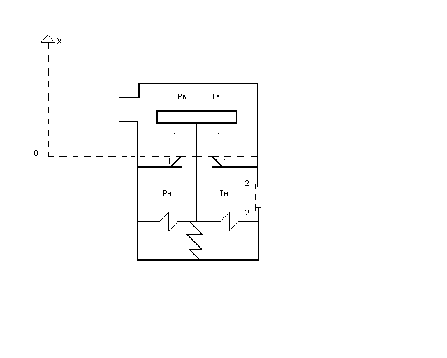
Устройство регулятора поясняет его принципиальная схема,
приведенная на рис. 1.
Рис. 1. Принципиальная схема регулятора давления: 1 – регулирующий орган (пара «клапан-седло»); 2 – полость выходного (регулируемого) давления; 3 – задающее устройство (регулируемая пружина); 4- чувствительный элемент (мембрана); 5 – полость входного (высокого) давления.
Функция регулятора состоит в устойчивом (без автоколебаний) поддержании постоянным (с определенной точностью) выходного давления при изменении входного и расхода газа потребителями.
Регулятор работает следующим образом: в начале с помощью задающего устройства 3 устанавливается величина выходного регулируемого давления. Она определяется усилием, действующим на чувствительный элемент 4 со стороны задающего устройства 3 при определенном входном давлении и расходе газа. Затем, в случае изменения величины давления во входной полости 5 или расхода газа в процессе функционирования регулятора, меняется и величина давления в полости 2., в соответствии с чем нарушается силовое равновесие и чувствительный элемент 4, а также связанный с ним регулирующий орган I , перемещаются в новое положение. Причем, регулирующий орган требуемым образом изменяет приход газа в полость 2 и тем самым компенсирует с заданной точностью произошедшее в ней изменение давления.
-
Определение основных рабочих характеристик и постановка задачи моделирования.
Регулятор может работать в установившихся (равновесном и периодическом), а также в переходном режимах. При этом рабочим установившимся режимом является равновесный, а периодический (автоколебательный) режим является аварийным. Переходный режим должен обеспечивать переход от одного установившегося равновесного режима к другому при действии на регулятор возмущений.
В соответствии с указанным основной рабочей характеристикой регулятора является статическая, устанавливающая связь выходного давления в установившемся равновесном режиме с давлением на входе в регулятор и расходом газа потребителями. Таким образом, задача моделирования сводится к разработке математической модели, позволяющей выявить влияние конструктивных параметров регулятора и внешних воздействий (давление на входе и расход газа потребителями) на установившееся значение выходного давления. Это позволит определить точность функционирования регулятора. Кроме того необходимо выявить как будет протекать переходный процесс в системе. Это позволит определить устойчивость процесса управления давлением.
-
Построение математической модели.
Построение математической модели включает в себя две фазы: принятие допущений и математическое описание полученного идеализированного объекта (расчетной схемы).
-
Принятие допущений.
В качестве допущений принимаемых при построении модели регулятора, отражающей кибернетический аспект его функционирования, используются следующие:
допущение о равновесности газа в полости низкого давления, т. е. о том, что параметры газа (давление, температура) в разных точках этой полости одинаковы и состояние газа можно охарактеризовать не распределенными по координатам, а сосредоточенными значениями названных параметров;
допущение об адиабатичности процесса взаимодействия газа и стенок полости низкого давления;
допущение о рассмотрении газа в полости низкого давления как идеального;
допущение о том, что в реализуемом диапазоне перемещения подвижных частей регулятора жестокость пружины и коэффициент трения не изменяются;
ряд других допущений.
-
Описание расчетной схемы.
При описании расчетной схемы, приведенной на рис. 2. используется концептуальный подход, базирующийся на применении основных физических законов в их «чистом» непреобразованном виде.
Рис. 2.
Закон сохранения энергии.
Названный закон применяется к газу, находящемуся в полости низкого давления.
Изменение энергии газа dU за время dt составит:
dUн = (u1 +
G1 dt - (u2 +
G2 dt – δL ,
где (u1 +
G1 – секундный приход энергии в полость за счет поступающего в нее газа ;
(u2 +
G2 – секундный расход энергии из полости за счет уходящего из нее газа ;
δL – энергия, подводимая или отводимая из полости в форме работы.
δL = δLV + δL1 + δL2
δLV – работа по перемещению чувствительного элемента ,
δL1 – работа, совершаемая поступающим в полость газом, по вводу в нее присоединяемой массы газа ;
δL2 – работа, совершаемая газом в полости, по выводу из нее отделяемой массы газа.
После ряда преобразований уравнение закона сохранения энергии примет вид:
dUн / dt = hв Gв – hн Gн – pн
,
где hв и hн – энтальпия газа высокого и низкого давления соответственно;
Gв и Gн – приход и расход газа в полость и из полости низкого давления соответственно;
Wн – объем полости низкого давления.
Закон сохранения массы.
Названный закон применяется к газу, находящемуся в полости низкого давления.
Изменение массы газа dmн за время dt составит:
dmн = Gв dt - Gн dt или
= Gв – Gн.
Закон движения твердых звеньев.
Названный закон применяется к подвижным элементам конструкции:
чувствительному элементу, штоку и клапану. Его можно записать в форме второго закона Ньютона:
=
(- рв Sв - рн Sн + ра Sа + F0 – ηХ – hV)
= V , где
Sв , Sн , Sа - площадь подвижных элементов, на которые действует высокое, низкое и атмосферное давление соответственно;
F0 и η - предварительное поджатие (начальная ордината) и жесткость (крутизна) настроечной пружины.
h – коэффициент вязкого трения на подвижных элементах.
В результате получена математическая модель регулятора, включающая в себя 4 дифференциальных уравнения:
dUн / dt = hв Gв – hн Gн – pн
,
= Gв – Gн
=
(- рв Sв - рн Sн + ра Sа + F0 – ηХ – hV)
= V
Используя известные зависимости для термодинамических функций состояния и функций процесса, уравнения модели можно преобразовать к виду
Характеристики
Тип файла документ
Документы такого типа открываются такими программами, как Microsoft Office Word на компьютерах Windows, Apple Pages на компьютерах Mac, Open Office - бесплатная альтернатива на различных платформах, в том числе Linux. Наиболее простым и современным решением будут Google документы, так как открываются онлайн без скачивания прямо в браузере на любой платформе. Существуют российские качественные аналоги, например от Яндекса.
Будьте внимательны на мобильных устройствах, так как там используются упрощённый функционал даже в официальном приложении от Microsoft, поэтому для просмотра скачивайте PDF-версию. А если нужно редактировать файл, то используйте оригинальный файл.
Файлы такого типа обычно разбиты на страницы, а текст может быть форматированным (жирный, курсив, выбор шрифта, таблицы и т.п.), а также в него можно добавлять изображения. Формат идеально подходит для рефератов, докладов и РПЗ курсовых проектов, которые необходимо распечатать. Кстати перед печатью также сохраняйте файл в PDF, так как принтер может начудить со шрифтами.
Рис. 2.















