Практика 4 (962842)
Текст из файла
Занятие 4.
Исследование работы технической системы по ее математической модели на примере газового регулятора давления.
-
Принципиальная схема и описание работы регулятора.
Устройство регулятора поясняет его принципиальная схема,
приведенная на рис. 1.
Рис. 1. Принципиальная схема регулятора давления: 1 – регулирующий орган (пара «клапан-седло»); 2 – полость выходного (регулируемого) давления; 3 – задающее устройство (регулируемая пружина); 4- чувствительный элемент (мембрана); 5 – полость входного (высокого) давления.
Функция регулятора состоит в устойчивом (без автоколебаний) поддержании постоянным (с определенной точностью) выходного давления при изменении входного и расхода газа потребителями.
Регулятор работает следующим образом: в начале с помощью задающего устройства 3 устанавливается величина выходного регулируемого давления. Она определяется усилием, действующим на чувствительный элемент 4 со стороны задающего устройства 3 при определенном входном давлении и расходе газа. Затем, в случае изменения величины давления во входной полости 5 или расхода газа в процессе функционирования регулятора, меняется и величина давления в полости 2., в соответствии с чем нарушается силовое равновесие и чувствительный элемент 4, а также связанный с ним регулирующий орган I , перемещаются в новое положение. Причем, регулирующий орган требуемым образом изменяет приход газа в полость 2 и тем самым компенсирует с заданной точностью произошедшее в ней изменение давления.
-
Определение основных рабочих характеристик и постановка задачи моделирования.
Регулятор может работать в установившихся (равновесном и периодическом), а также в переходном режимах. При этом рабочим установившимся режимом является равновесный, а периодический (автоколебательный) режим является аварийным. Переходный режим должен обеспечивать переход от одного установившегося равновесного режима к другому при действии на регулятор возмущений.
В соответствии с указанным основной рабочей характеристикой регулятора является статическая, устанавливающая связь выходного давления в установившемся равновесном режиме с давлением на входе в регулятор и расходом газа потребителями. Таким образом, задача моделирования сводится к разработке математической модели, позволяющей выявить влияние конструктивных параметров регулятора и внешних воздействий (давление на входе и расход газа потребителями) на установившееся значение выходного давления. Это позволит определить точность функционирования регулятора. Кроме того необходимо выявить как будет протекать переходный процесс в системе. Это позволит определить устойчивость процесса управления давлением.
-
Построение математической модели.
Построение математической модели включает в себя две фазы: принятие допущений и математическое описание полученного идеализированного объекта (расчетной схемы).
-
Принятие допущений.
В качестве допущений принимаемых при построении модели регулятора, отражающей кибернетический аспект его функционирования, используются следующие:
допущение о равновесности газа в полости низкого давления, т. е. о том, что параметры газа (давление, температура) в разных точках этой полости одинаковы и состояние газа можно охарактеризовать не распределенными по координатам, а сосредоточенными значениями названных параметров;
допущение об адиабатичности процесса взаимодействия газа и стенок полости низкого давления;
допущение о рассмотрении газа в полости низкого давления как идеального;
допущение о том, что в реализуемом диапазоне перемещения подвижных частей регулятора жестокость пружины и коэффициент трения не изменяются;
ряд других допущений.
-
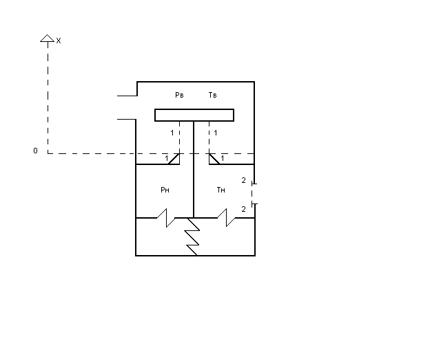
Описание расчетной схемы.
При описании расчетной схемы, приведенной на рис. 2. используется концептуальный подход, базирующийся на применении основных физических законов в их «чистом» непреобразованном виде.
Рис. 2.
Закон сохранения энергии.
Названный закон применяется к газу, находящемуся в полости низкого давления.
Изменение энергии газа dU за время dt составит:
dUн = (u1 +
G1 dt - (u2 +
G2 dt – δL ,
где (u1 +
G1 – секундный приход энергии в полость за счет поступающего в нее газа ;
(u2 +
G2 – секундный расход энергии из полости за счет уходящего из нее газа ;
δL – энергия, подводимая или отводимая из полости в форме работы.
δL = δLV + δL1 + δL2
δLV – работа по перемещению чувствительного элемента ,
δL1 – работа, совершаемая поступающим в полость газом, по вводу в нее присоединяемой массы газа ;
δL2 – работа, совершаемая газом в полости, по выводу из нее отделяемой массы газа.
После ряда преобразований уравнение закона сохранения энергии примет вид:
dUн / dt = hв Gв – hн Gн – pн
,
где hв и hн – энтальпия газа высокого и низкого давления соответственно;
Gв и Gн – приход и расход газа в полость и из полости низкого давления соответственно;
Wн – объем полости низкого давления.
Закон сохранения массы.
Названный закон применяется к газу, находящемуся в полости низкого давления.
Изменение массы газа dmн за время dt составит:
dmн = Gв dt - Gн dt или
= Gв – Gн.
Закон движения твердых звеньев.
Названный закон применяется к подвижным элементам конструкции:
чувствительному элементу, штоку и клапану. Его можно записать в форме второго закона Ньютона:
=
(- рв Sв - рн Sн + ра Sа + F0 – ηХ – hV)
= V , где
Sв , Sн , Sа - площадь подвижных элементов, на которые действует высокое, низкое и атмосферное давление соответственно;
F0 и η - предварительное поджатие (начальная ордината) и жесткость (крутизна) настроечной пружины.
h – коэффициент вязкого трения на подвижных элементах.
В результате получена математическая модель регулятора, включающая в себя 4 дифференциальных уравнения:
dUн / dt = hв Gв – hн Gн – pн
,
= Gв – Gн
=
(- рв Sв - рн Sн + ра Sа + F0 – ηХ – hV)
= V
Используя известные зависимости для термодинамических функций состояния и функций процесса, уравнения модели можно преобразовать к виду
=
( - рв Sв - рн Sн + ра Sа + F0 – ηХ – hV)
= V . Учитывая, что работа регулятора, определяется четырьмя фазовыми координатами рн , ТН , V , Х , уравнения модели представляют собой замкнутую систему. Их численное решение на компьютере дает рн(t ), ТН(t) , V(t ), Х(t ), что позволяет получить полное представление о функционировании регулятора и о влиянии на его работу различных конструктивных параметров, таких как Sв, Sн, М, η, h и т. д.
4. Установившийся равновесный режим работы и его описание.
Установившийся равновесный режим характеризуется неизменностью во времени фазовых координат, а потому
= 0;
= 0;
= 0;
= 0.Учитывая это уравнения математической модели, отражающие работу регулятора в названном режиме, будут иметь вид:
Gв0hв0 – Gн0 hн0 =0
Gв0 (к
- 1) – Gн0(к-1) = 0
- рв0 Sв - рн0 Sн + ра Sа + F0 – ηХ0 = 0
V0 = 0 .
Принимая во внимание, что
Gв0 = πdсХ0
Gн0 = f
полученную систему алгебраических уравнений можно разрешить относительно рн0:
рн0 =
(*)
где рвн и рнн - входное (высокое) и выходное (низкое) давление в режиме настройки регулятора.
f и fн - площади отверстия, иммитируещего потребителя расхода газа в произвольном установившемся режиме и режиме настройки.
dc - диаметр седла клапана регулятора.
Зависимость (*) является статической характеристикой регулятора, определяющей качество его работы. Она устанавливает связь выходной (управляемой) величины рн0 с входными (возмущающими) воздействиями рв0 и f и позволяет выявить влияние на эту связь параметров конструкции регулятора:
Sв, Sн, dc, η. График статистической характеристики, который в связи с наличием двух аргументов рв0 и f представляет семейство кривых, представлен на рис. 3.
Рис. 3.
Характеристики
Тип файла документ
Документы такого типа открываются такими программами, как Microsoft Office Word на компьютерах Windows, Apple Pages на компьютерах Mac, Open Office - бесплатная альтернатива на различных платформах, в том числе Linux. Наиболее простым и современным решением будут Google документы, так как открываются онлайн без скачивания прямо в браузере на любой платформе. Существуют российские качественные аналоги, например от Яндекса.
Будьте внимательны на мобильных устройствах, так как там используются упрощённый функционал даже в официальном приложении от Microsoft, поэтому для просмотра скачивайте PDF-версию. А если нужно редактировать файл, то используйте оригинальный файл.
Файлы такого типа обычно разбиты на страницы, а текст может быть форматированным (жирный, курсив, выбор шрифта, таблицы и т.п.), а также в него можно добавлять изображения. Формат идеально подходит для рефератов, докладов и РПЗ курсовых проектов, которые необходимо распечатать. Кстати перед печатью также сохраняйте файл в PDF, так как принтер может начудить со шрифтами.
Рис. 2.















