63414 (633983)
Текст из файла
Простой логический пробник
Простой логический пробник состоит из двух независимых пороговых устройств, одно из которых срабатывает при напряжении на входе, соответствующем логической "1", а второе - логическому "О".
Когда напряжение на входе пробника находится между 0 и +0,4 В, транзисторы V7 и V8 закрыты, транзистор V9 закрыт, а V10 открыт, горит зеленый светодиод V6, индицируя "0".
При напряжении на входе от +0,4 до +2,3 В транзисторы V7 и V8 по-прежнему закрыты, V9, открыт, V10 закрыт. Светодиоды не горят. При напряжении выше +2,3 В открываются транзисторы V8, V9 и загорается красный светодиод V5, индицируя "1". Диоды V1- V4 служат для повышения напряжения, при котором срабатывает пороговое устройство, индицирующее "1".
Коэффициент передачи тока транзисторов должен быть не менее 400. Налаживание производится подбором R5* и R7* по четкому срабатыванию пороговых устройств при напряжении от +0,4 В до +2,4 В.
Сетевая "КОНТРОЛЬКА"
Обычно для обнаружения сетевого напряжения применяют пробники-искатели с неоновыми лампочками. Увы, в наше время даже такой пробник приобрести нелегко. Зато довольно просто собрать контрольное устройство, схема которого приведена на рисунке.
Схема состоит из бестрансформаторного выпрямителя, стабилизатора и звукового сигнализатора на транзисторах VT1 и VT2. При подключении щупов пробника к сети схема получает стабилизированное питание напряжением 5 В, при этом срабатывает звуковой генератор. Монтаж выполняется навесным способом. Резисторы — типа МЛТ. Конденсаторы С1 и С2 — К73-17, СЗ и С4 — любые электролитические, транзисторы VT1 и VT2 можно заменить на любые маломощные с соответствующей структурой проводимости. Динамическая головка с сопротивлением звуковой катушки 6 — 10 Ом.
Прибор должен быть собран в пластмассовом прочном футляре. Особое внимание следует обратить на изолирующие свойства корпуса, как этого требует работа с бестрансформаторными конструкциями. Желаемый тон сигнала можно подобрать емкостью конденсатора С4.
Усовершенствованный светодиодный индикатор сетевого напряжения
Предлагаю для повторения радиолюбителями усовершенствованный светодиодный индикатор сетевого напряжения, который отличается от всех ранее опубликованных большей помехозащищенностью. Например, индикаторы, изображенные на рис. 1 и рис.2, способны давать ложные показания, когда проверяется наличие напряжения в длинном кабеле, а кабель при этом имеет обрыв фазного провода. Эти индикаторы дают ложные показания и в том случае, когда с их помощью проверяют наличие напряжения в сетевой проводке с плохой изоляцией — в подвалах, сырых помещениях, т.е. там, где наблюдается низкое сопротивление изоляции.
Предлагаемый индикатор (рис.3) прост в изготовлении и надежен в работе, лишен ложных показаний при любых условиях эксплуатации. Им можно проверить как линейное напряжение 380 В, так и фазное. А отличается он от всех предыдущих использованием в схеме динистора КН102Д. Благодаря последнему, индикатор регистрирует только чистую фазу и не реагирует на наводки. В индикаторе применены конденсатор С1 — МБМ 0,1 мкФ на 400 В и резистор R1 - МЛТ 0,5.
Простой испытатель транзисторов
Простой испытатель транзисторов позволяет проверить работоспособность биполярных транзисторов n-p-n- и p-n-p-структуры.
Проверяемый транзистор совместно с одним из установленных в приборе (в зависимости от структуры проверяемого транзистора, определяемой положением переключателя S1) V1 или V2 образует мультивибратор, генерирующий колебания низкой частоты. Индикаторами наличия колебаний, а значит и исправности проверяемого транзистора, служат светодиоды V3 и V4, которые вспыхивают с частотой, генерируемой мультивибратором.
Этим прибором можно проверять транзисторы малой, средней и, в ряде случаев, большой мощности. С помощью резистора R1 оценивают (приблизительно) усилительные свойства проверяемого маломощного транзистора - чем больше сопротивление введенной части резистора, при котором еще работает мультивибратор, тем выше коэффициент передачи по току этого транзистора. Источником питания прибора служит одна батарея 3336Л.
Автомат — выключатель освещения
Автомат — выключатель освещения позволяет автоматически отключать освещение в светлое время суток.
Автомат состоит из датчика освещенности — фоторезистора и фотореле, выполненного на транзисторах VI, V2, исполнительной цепи на тиристорах V4, V10 и двухполупериодного выпрямителя на диодах V6, V7. Автомат работает следующим образом. С уменьшением освещенности сопротивление фоторезистора R3 возрастает с 1...2 кОм до 3...5 МОм, что приводит к увеличению коллекторного тока транзисторов VI и V2. В результате этого тиристор V4 открывается, цепочка R7, СЗ, V9 вырабатывает импульс, открывающий тиристор V10, и лампы освещения включаются. При увеличении освещенности фоторезистора его сопротивление уменьшается, уменьшается и коллекторный ток транзистора V2, что приводит к запиранию тиристоров V4 и V10. Лампы освещения гаснут, а конденсатор СЗ разряжается через диод V8 и резисторы R5, R6 и R7. Порог включения автомата устанавливается резистором R1.
Детали.
Переменный резистор R1 типа СПО-0,5, резисторы типа МЛТ-0,5; фоторезисторы типов СФ2-2, СФ2-5 или ФСК-1; транзисторы — любые низкочастотные структуры р-п-р с B> 50; конденсатор С2 типа МБМ, МБГЦ, МБГП на напряжение 400 В.
При наладке требуется подобрать резисторы R5—R7, добиваясь надежного открывания тиристора V10 при заданном (резистором R1) пороге срабатывания фотореле.
| Бестрансформаторное питание Для питания устройств с током потребления до 30 мА можно применять простые сетевые блоки питания, в которых вместо понижающих трансформаторов применяются два конденсатора на рабочее напряжение не менее 300 В.
|
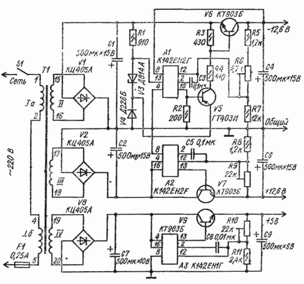
Блок питания для аналоговых и цифровых микросхем
Блок питания для аналоговых и цифровых микросхем состоит из трех стабилизированных выпрямителей, два из которых образуют двуполярный источник напряжения 12,6 В с раздельным регулированием.
Регулировка производится подстроечными резисторами R6 и R9. Нижний (по схеме) стабилизатор обеспечивает напряжение 5 В, которое также можно регулировать резистором R10.
Унифицированный трансформатор питания ТАН 59-127/220-50 можно заменить самодельным с магнитопроводом Ш 12 X 20. Сетевая обмотка I на 220 В должка иметь 3000 витков провода ПЭВ-2 - 0,12, обмотка II - 180 витков ПЭВ-2 - ОДЗ, обмотка III - 220 витков ПЭВ-2 - 0,38 и обмотка IV - 70 витков провода ПЭВ-2 0,41. Разное число витков в обкотках II и III при одинаковом напряжении на выходе плечей стабилизаторов в данной конструкции источника питания объясняется тем, что с верхнего (по схеме) плеча потребляется ток 60 мА, а с нижнего - 350 мА. Если по условиям эксплуатации эти токи должны быть равны, следует наматывать и равное число витков провода одинакового диаметра.
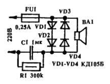
Вместо «неонки»
В журнале "Радиолюбитель" №3/92 была опубликована схема сетевой контрольки, содержащая большое количество деталей. Однако для выполнения той же задачи можно обойтись вдвое меньшим количеством элементов.
Конденсатор С1 используется как безваттное сопротивление; диоды VD1-VD4 предохраняют динамик ВА1 от резких бросков тока в моменты включения-выключения; резистор R1 служит для разрядки С1 после включения устройства.
Конденсатор С1 должен быть на напряжение не менее 400 В и емкостью 1-2 мкФ. Динамик - 0.25ГД19 или любой другой, мощностью более 0,25 Вт с внутренним сопротивлением 6-10 Ом. Вместо динамика можно использовать телефонный капсюль, например, "ТОН-1", при этом емкость С1 уменьшают до 0,01 мкФ. Устройство собирается навесным монтажом в корпусе из диэлектрического материала.
Высокоточный терморегулятор
Высокоточный терморегулятор с импульсной задающе-регулирующей цепью предложен И. Боерисом и А. Титовым. Он обладает высокой стабильностью поддержания постоянной температуры (до ±0,05°С в диапазоне от 20 до 80 °С). Его можно использовать в термостатах, калориметрах и других устройствах с потребляемой мощностью до 1 кВт.
Регулирующая цепь состоит из терморезистора R6 типа ММТ-1 с диодом V6, переменного резистора R7 с диодом V7 с конденсатором С4. Питается регулирующая цепь от стабилизатора на стабилитронах V3 и V4, включенных во вторичную обмотку понижающего трансформатора Т1.
Величина тока через тиристоры VI и V2, а значит, и через нагреватель зависит от постоянных времени заряда и разряда конденсатора С4, которые определяются соотношением сопротивлений резисторов R6 и R7. С увеличением температуры сопротивление терморезистора понижается, в результате чего увеличивается ток разряда конденсатора С4 через терморезистор и диод V6 и напряжение на конденсаторе С4 уменьшается. Управляющее напряжение, поступающее на тиристоры через усилитель тока, содержит постоянную и переменную составляющие. Переменная составляющая формируется с помощью фазовращателя (R3C1) и через конденсатор С2 поступает на базу транзистора V8. Этим обеспечивается плавное изменение угла отсечки тока тиристора, а значит, и тока через нагрузку.
Детали. Трансформатор Т1 выполнен на магнитопроводе Ш12 X 15: обмотка I содержит 4000 витков провода ПЭВ-1 0,1, обмотка II - 300 витков провода ПЭВ-1 0,29.
Налаживание сводится к подбору резисторов R1 и R4. Напряжения на анодах тиристоров должны совпадать по фазе, в противном случае следует поменять местами выводы обмотки II трансформатора.
Генератор на диоде
Свойство германиевых диодов иметь отрицательный участок на обратной ветви вольт-амперной характеристики использовано в генераторе-релаксаторе.
Характеристики
Тип файла документ
Документы такого типа открываются такими программами, как Microsoft Office Word на компьютерах Windows, Apple Pages на компьютерах Mac, Open Office - бесплатная альтернатива на различных платформах, в том числе Linux. Наиболее простым и современным решением будут Google документы, так как открываются онлайн без скачивания прямо в браузере на любой платформе. Существуют российские качественные аналоги, например от Яндекса.
Будьте внимательны на мобильных устройствах, так как там используются упрощённый функционал даже в официальном приложении от Microsoft, поэтому для просмотра скачивайте PDF-версию. А если нужно редактировать файл, то используйте оригинальный файл.
Файлы такого типа обычно разбиты на страницы, а текст может быть форматированным (жирный, курсив, выбор шрифта, таблицы и т.п.), а также в него можно добавлять изображения. Формат идеально подходит для рефератов, докладов и РПЗ курсовых проектов, которые необходимо распечатать. Кстати перед печатью также сохраняйте файл в PDF, так как принтер может начудить со шрифтами.
















