Технология проверки высоковольтного отопления от установки 3000 Вольт в вагонном участке Тында (1215541), страница 8
Текст из файла (страница 8)
Рисунок 3.16 – Принципиальная схема установки.
При отсутствии видимых повреждений установки производится проверка её работы в холостом режиме, для чего на установку подается напряжение от сети 220В. По сигнальной лампе и отклонению стрелки киловольтметра определяется степень готовности установки для проведения испытаний.
Перед началом испытаний, кроме производства ограждения вагона выставляется охрана, из двух проинструктированных слесарей -электриков высоковольтного оборудования, которые находятся вне ограждений и пресекают попытки проникнуть за них кого бы то ни было, до завершения испытаний и снятия высокого напряжения.
Покинуть место испытаний эти работники могут только по указанию мастера электроцеха или лица ответственного за проведения испытаний.
При проведении испытаний слесари-электрики высоковольтного оборудования:
- ограждают вагон щитами сваренными из уголка №20 и сетки рабицы;
- присоединяют заземленный вывод испытательной установки к раме вагона, соблюдая прочность закрепления наконечников провода.
- высоковольтный провод подключается к испытуемой электрической цепи вагона через высоковольтное межвагонное соединение.
- автоматический выключатель находится в нижнем положении, рукоятка регулятора напряжения устанавливается до упора против часовой стрелки.
Вилку шнура питания включают в сеть 220В, розетка которой находится на боковой поверхности щита управления установки. В этом случае загорается световой сигнал индикаторной лампочки.
Включить испытательную установку автоматическим выключателем (подъемом вверх до щелчка). После чего загорается сигнальная лампа на пульте управления установки. При неисправности автомата (возврат переключателя и невозможность фиксации автоматического выключателя) дальнейшие
испытания прекращают до устранения неисправности.
При нормальной работе установки, плавным вращением по часовой стрелке рукоятки регулятора напряжения обеспечить контрольные режимы испытания (4000 - 8000 В). Контроль величины напряжения осуществляется по шкале киловольтметра который находится на передней панели пульта управления испытательной установки. Путем плавного вращения рукоятки регулятора напряжения в течение 10 – 20 секунд обеспечить повышение испытательного напряжения с 0 до 4000 В не более чем на 20 секунд. Проверка изоляции проводится напряжением 4000В в течение пяти минут и напряжением 8000В в течение одной минуты. Изоляция считается пригодной к работе если не произошел пробой.
Плавным вращением против часовой стрелки рукоятки регулятора напряжения обеспечить снижение напряжения установки до 0.
Ответственность за соблюдение мер безопасности при проведении испытаний, соблюдения регламента их проведения, наличие и пригодность средств индивидуальной защиты возлагаются на мастера участка ремонта электрооборудования вагонов. Ответственность за своевременное оповещение работников недопущение их проникновения в зону испытаний, создание безопасных условий для работников сборочного цеха во время испытаний возлагается на мастера вагоносборочного цеха деповского ремонта.
Недостатком данной установки является то, что она не защищена от пробоя, и при неисправности происходит короткое замыкание, вследствие которого сгорает высоковольтная магистраль и защитные дюралюминиевые трубы кожуха, в месте пробоя. Именно поэтому и применяются повышенные меры безопасности в виде ограждения вагона щитами из сетки рабицы. Так же, ввиду того, что установка является стационарной, увеличивается время простоявремя простоя вагона в ремонте из-за производства дополнительной маневровой работы для
переставления вагона с позиции производства ТО-3 на 32 путь цеха деповского ремонта. Но это только с вагонами проходящими ТО-3, вагоны же проходящие текущий отцепочный ремонт по неисправностям высоковольтного оборудования, подаются сразу на данную позицию где ремонтируются и сразу же испытываются.
На сети дорог так же используется промышленно разработанный автоматизированный стенд для испытания электрической прочности изоляции электрооборудования подвижного состава напряжением до 10 кВ СТ.441469.406 параметры которой сведены в таблицу 3.6, (см.рисунок 3.17 ).
Таблица 3.6 – Параметры установки СТ.441469.406
| Наименование параметра | Значение |
| Потребляемая мощность,кВт не более | 10 |
| Напряжение питающей сети, В | 380 |
| Частота питающего напряжения, Гц | 50 |
| Выходное напряжение, кВ | до 10 |
| Масса, кг | 420 |
| Габаритные размеры, не менее | 1300х850х1400 |
Рисунок 3.17 – Установка СТ.441469.406.
Функциональные возможности:
- плавная регулировка напряжения
- контроль значения напряжения по вольтметру.
В пассажирском вагонном депо Хабаровск для проверки сопротивления изоляции на пробой использовалась промышленно изготовленная установка «АИИ-70М» (см. рисунок 3.18).
Аппарат предназначен для испытания высоковольтной изоляции переменным и выпрямленным напряжениями, а также для испытания изоляционного масла на электрическую прочность./27/
Технические характеристики аппарата: напряжение питающей сети- 127/220В максимальное переменное напряжение -50 кВ, максимальное выпрямленное напряжение -70 кВ; максимальный выпрямленный ток -5 мА; одноминутная мощность трансформатора аппарата -2 кВА; вес аппарата -175 кг.
а) б)
Рисунок 3.18 – Установка для проверки высоковольтного отопления «АИИ-70М»
В бак высоковольтного трансформатора встроено ограничительное сопротивление для защиты обмоток высокого напряжения от токов короткого замыканий, возникающих при пробое испытываемых объектов.
Высоковольтный трансформатор легко извлекается из пульта и переносится отдельно.
На крышке пульта расположены: автомат максимального тока, киловольтметр с двумя шкалами (для измерения действующего и максимального значений напряжения) и сигнальные лампы. Имеющийся на крышке пульта лючок предназначен для установки над выводами высоковольтного трансформатора сосуда с испытываемым жидким диэлектриком и снабжен дверцей с блок-контактами. С внутренней стороны дверцы закреплены ключ и щуп для установки стандартного зазора между электродами сосуда.
На передней вертикальной панели пульта имеется дверца, открывающая доступ к предохранителям и к переключателю напряжения.
Кенотронная приставка выполнена в виде вертикального бакелитового цилиндра, в котором размещены выпрямительная лампа КРМ150 и трансформатор накала. Цилиндр залит маслом.
На крышке кенотронной приставки установлен экранированный микроамперметр 3 с переключателем пределов измерения, снабженный защитой от токов короткого замыкания, возникающих при пробое испытываемого диэлектрика. Управление переключателем осуществляется посредством бакелитовой тяги, рукоятка которой выведена на пульт аппарата.
Аппарат снабжен защитным ограждением, выполненным в виде комбинации металлических стержней и изоляционных трубок. На ограждении укреплены таблички с предупреждающими надписями.
Для разряда и заземления испытываемых объектов служит специальная бакелитовая штанга со встроенным сопротивлением./27/
Питание аппарата от сети 127/220 кВ осуществляется с помощью гибкого шнура в резиновой оболочке.
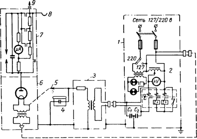
Установка состоит из (см. рисунок 3.19): пульта управления -1; регулятора напряжения -2; высоковольтного трансформатора -3; сосуда для испытания жидких диэлектриков -4; вывода переменного напряжения -5; кенотронной приставки -6; экранированного микроамперметра - 7; крючка для наложения заземления -8 и вывода постоянного напряжения -9.
Рисунок 3.19 – Принципиальная схема аппарата АИИ-70.
Для защиты низковольтной аппаратуры пульта от внутренних
перенапряжений, возникающих при пробоях испытываемых диэлектриков,
служат конденсаторы C1 и С2.
В процессе применения аппарата АИИ-70 в пусконаладочных управлениях ГлавэлектромонтажаМинмонтажспецстроя внесены в его заводскую схему и конструкцию ряд изменений. Эти изменения и причины, их вызвавшие, приведены ниже./27/
Известно, что выпрямительные установки, выполненные на кенотронных лампах КР-110, КРМ-150 "и КР-220 имеют ряд недостатков: излучение вредных для организма человека рентгеновских лучей; малая величина выпрямленного тока (для перечисленных выше ламп соответственна -5 мА, 10 мА, 30 мА) наличие накальных трансформаторов в установках увеличивает их вес; неудобства транспортировки, в результате которой кенотронные лампы часто выходят из строя.
Пусконаладочное управление (ПНУ) треста Сибэлектромонтаж изготовило выпрямитель на германиевых диодах, заменив им приставку к аппарату АИИ-70 и тем самым исключив все вышеперечисленные недостатки.
Схема и общий вид выпрямителя, состоящего из 200 диодов типа ДГЦ-27, соединенных последовательно, каждый из которых зашунтирован сопротивлением типа ВС-025 160 кОм, (см. рисунок 3.20).
Рисунок 3.20 – Схема высоковольтного выпрямителя на германиевых диодах.
Конструктивно выпрямитель напряжением до 60 кВ и номинальным выпрямительным током 100 мА представляет собой кожух, выполненный из
изолирующего материала (органическое стекло сечением 5 мм) и наполненный маслом, в который помещены платы со смонтированными на них диодами и
сопротивлениями; размеры 170X350X15 мм, вес 2 кг.
Пусконаладочное управление Башэлектромонтаж выполнило схему выпрямителя на диодах типа Д-7Е, соединенных последовательно и вставленных в полиэтиленовую трубку. Трубка спиралью намотана на бакелитовый цилиндр, который одет и укреплен на высоковольтный изолятор трансформатора аппарата АИИ-70. Выносной микроамперметр укреплен на крышке аппарата.
Упразднение кенотронной приставки и укрепление микроамперметра на крышке аппарата сделали установку компактной и привели к значительному снижению ее общего веса (встроенная в бак высоковольтного трансформатора приставка в 10 раз легче заводской: вместо 35 -3,5 кг).
Замена кенотронных ламп полупроводниками устранила недостатки, присущие выпрямительным установкам, выполненным на лампах.
Киловольтметр, установленный в аппарате, не позволяет выполнять испытания изоляции (например, кабелей на 1-6 кВ с резиновой или пластмассовой изоляцией) повышенным напряжением менее 10 кВ действующим так как отсчет по шкале начинается от 10кВ действующей. Трест Спецэлектромонтаж Минмонтажспецстроя для расширения пределов измерения аппаратов установил на его крышке переключатель, выводящий из действия добавочное сопротивление в цепи катушки киловольтметра и отградуировал шкалу прибора от 1 до 13,5 кВ действ или от 1,4 до 19 кВ максимально.
Внесение указанных изменений позволило без применения дополнительной аппаратуры испытывать напряжением кабели 1-6 кВ с пластмассовой изоляцией, а также кабели марок СМПВБ и СМПВК.
Порядок проведения испытаний сопротивления изоляции высоковольтной магистрали подобен испытаниям от стационарной установки в ЛВЧ-2 Тында с одним качественным отличием. Данная установка является более мобильной и использовать ее можно на любой позиции проведения ремонт вагона. Конструкция установки предусматривает защиту от внутренних перенапряжений системой конденсаторов, что исключает возможность повреждения испытуемых деталей.
Необходимость повышения надежной эксплуатации, снижения трудоемкости, а в конечном итоге и себестоимости производства требует инновационных подходов к проведению испытаний деталей высоковольтного оборудования вагонов. Внедрение инновационных технологий и нового оборудования позволяет оперативно решать поставленные задачи.
Компьютеризированный стенд проверки изоляции КСПИ 10/0,2 разработанный научно - производственной фирмой «Коста» предназначен для определения напряжения пробоя при проверке электрооборудования пассажирских вагонов напряжением от 500B до 10000В.
















