АСУ16Т1 (991602), страница 2
Текст из файла (страница 2)
а) подачу необходимого количества G'se теплоносителя с заданной температурой ί1 в верхнюю часть аппарата; эта часть теплоносителя используется для сушки распылением;
б) подачу необходимого количества G"гв теплоносителя с заданной температурой tz; эта часть теплоносителя используется для термообработки материала на прокалочных тарелках;
в) поддержание требуемого давления Рс в корпусе аппарата.
Указанные задачи реализуются с помощью автоматических регуляторов пневматической АУС.
Количество газа, подаваемого в верхнюю топку, определяется температурой газов, ухотящих из аппарата. При изменении количества подаваемого в аппарат материала GM, в связи с весьма большой интенсивностью протекаемого в аппарате процесса сушки, температура tгп уходящих газов соответственно меняется через несколько секунд. Сигнал, пропорциональный изменению температуры уходящих газов, подается на регулятор топлива РТ, который изменяем подачу газа в верхнюю топку.
Экономичность процесса горения в топке обеспечивается регулятором соотношения PC, который поддерживает заданный избыток воздуха изменением количества первичного воздуха G'в1 , подаваемого в топку.
Заданная температура t1 теплоносителя, поступающего на сушку, обеспечиваемся регулятором температуры РТ, который изменяет количество вторичного воздуха G'в2, подаваемого к топочным газам.
Автоматизация подачи теплоносителя заданной температуры в нижнюю часть аппарата для термообработки материала на проволочных тарелках осуществляется следующим образом.
Подача газа G"T в нижнюю топку стабилизируется регулятором топлива РТ Экономичность процесса сжигания в нижней топке обеспечивается так же, как и в верхней топке, с помощью регулятора соотношения PC, который поддерживает заданный избыток воздуха, изменяя подачу первичного воздуха G"e1
Температура теплоносителя, поступающего для термообработки высушенного материала, поддерживается на заданном уровне с помощью регулятора температуры РТ, который изменяет количество вторичного воздуха G"в2 , добавляемого к топочным газам, выходящим из нижней топки Поддержание заданной температуры теплоносителя для термообработки материала на прокладочных тарелках имеет весьма существенное значение для технологического процесса, поэтому наиболее правильной былο бы осуществление управления температурой теплоносителя по температуре материала на прокалочных тарелках. Учитывая, достаточную сложность замера температуры материала на прокалочных тарелках, а также сложность измерения
этой температуры в процессе пересыпания материала с одной тарелки на другую, в основу принятой схемы автоматического регулировании температуры теплоносителя для термообработки выбран более простой метод.
В качестве импульса для регулирования температуры теплоносителя t2 принята температура смеси газов и воздуха между прокладочными тарелками.
Заданное давление внутри корпуса аппарата обеспечивается регулятором давления РД, который в зависимости от давления в аппарате изменяет количество отсасываемых из сушилки газов G уг.
Таким образом, тепловой баланс аппарата осуществляется автоматически.
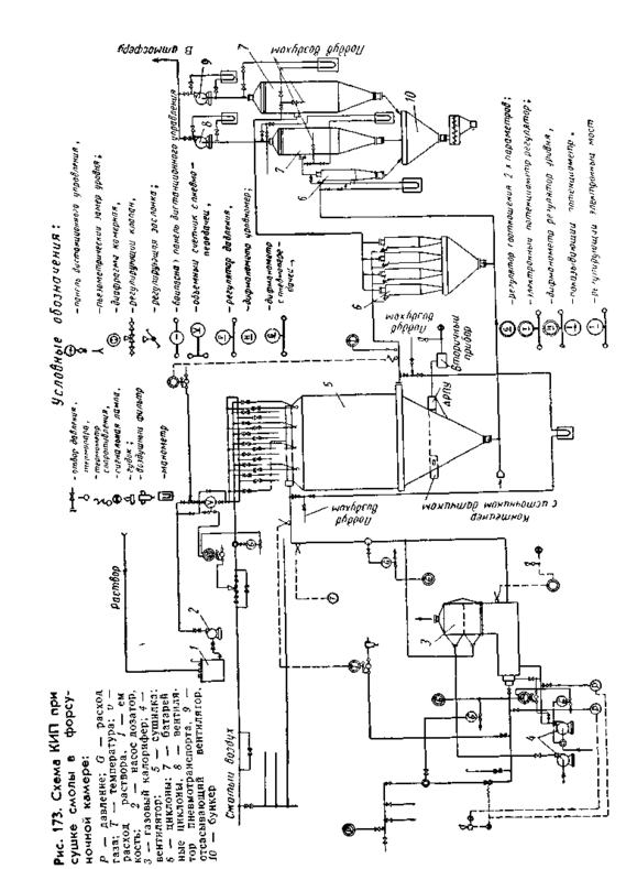
Схема КИП при сушке смол в форсуночной камере представлена на рис. 16.6.
Р
ис. 16.6. Схема КИП при сушке смолы в форсуночной камере
















