Тема 15 Занятие 3 (555863), страница 2
Текст из файла (страница 2)
где μ - коэффициент расхода, определяемый геометрией форсунки;
FФ - площадь выходного сечения форсунки;
ρ - плотность топлива;
ΔΡФ - перепад давлений на форсунке.
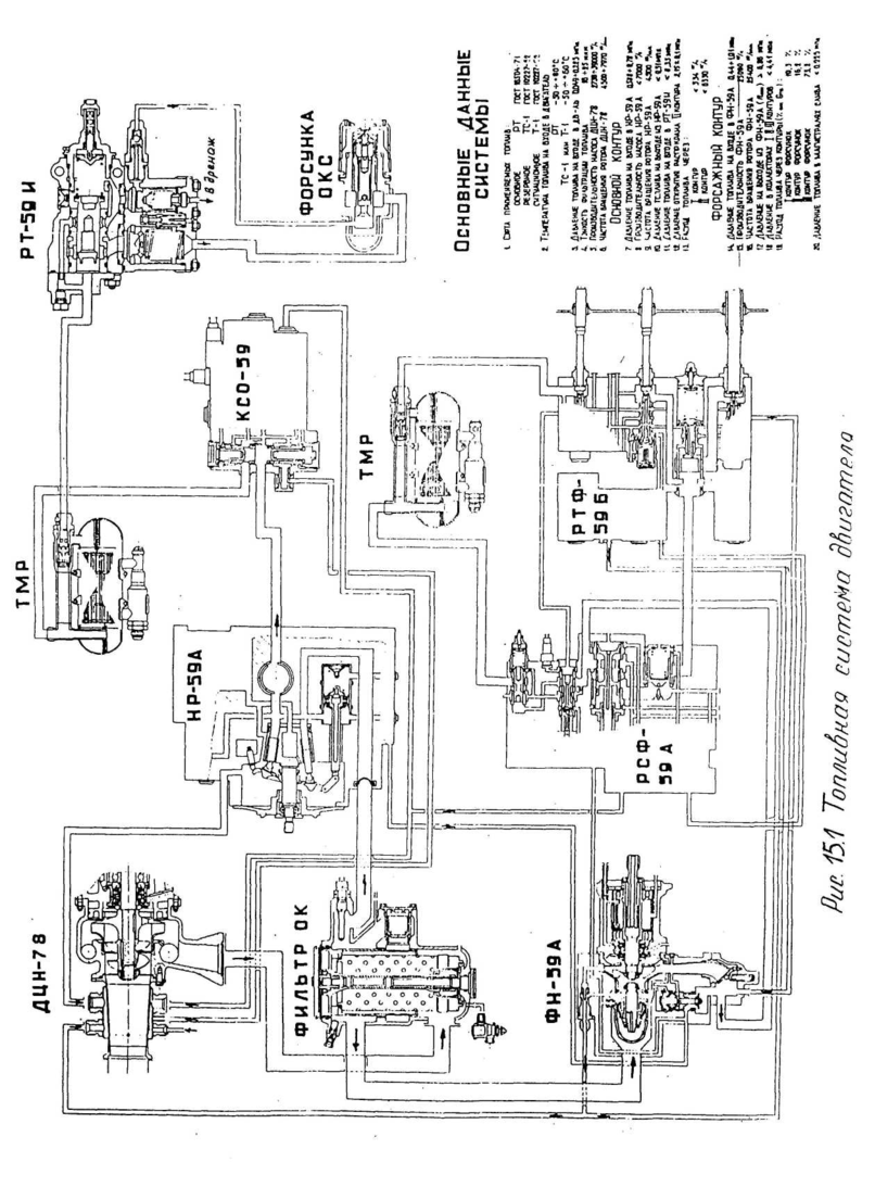
Двигатель переходит с режима на режим за счёт изменения подачи топлива в камеру сгорания. Изменение расхода топлива через форсунки с нерегулируемой геометрией возможно лишь за счёт варьирования ΔΡФ (минимальное значение которого должно быть не менее 0,5 МПа из условия получения необходимой тонкости распыления топлива). Поэтому, для
увеличения расхода топлива по сравнению с минимальным, например в 10 раз, потребовалось бы повышение перепада давления до ΔΡΦ ≈ 50 МПа (500 кгс/см2). Для обеспечения столь значительных ΔΡΦ необходимо создание очень высоких давлений в полостях насоса-регулятора и топливных магистралях, что привело бы к усложнению конструкции элементов системы топливопитания и значительному увеличению её массы. Поэтому для изменения GT в широких пределах варьируют величину FΦ, применяя многосопловые форсунки.
Рабочие форсунки (Рис. 15.6) предназначены для обеспечения
качественного распыла топлива,
подаваемого в основную камеру
сгорания. На изучаемом двигателе
установлено двадцатьчетыре
центробежных двухконтурных
двухсопловых форсунок. В каждом
из корпусов форсунок
установлены фильтрующие и распыливающие элементы I и II контуров подачи топлива в камеру сгорания.
Фильтрующими элементами I и II контуров являются резьбовые фильтры 7 и 8.
Распыливающими элементами
первого контура являются конический завихритель 6 и сопло-завихритель 5, а второго контура - сопло-завихритель 5 и сопло второго контура 3. На наружной части сопла-завихрителя 5 имеется поясок со спиральными канавками. В них топливо закручивается и в распыленном состоянии выбрасывается в жаровую трубу через сопло второго контура.
Герметичность между контурами внутри форсунки обеспечивается уплотнением по торцам деталей 5 и 8 путём затяжки их соплом-завихрителем 5.
Для исключения нагарообразования на торце форсунки предусмотрен обдув его воздухом, поступающим через отверстия в кожухе 4.
Соотношение расходов топлива между I и II контурами принято 1:20 (при одинаковом давлении топлива в контурах).
Такое соотношение расходов позволило обеспечить:
-
приемлемое давление топлива и коэффициента избытка воздуха в
камере сгорания при запуске с режимов авторотации; -
работу КС от двух топливных коллекторов во всём диапазоне рабочих
режимов, что позволяет избежать коксообразования в трубках
коллектора;
- изменение расходов топлива от GT мин=100 кг/ч при запуске с режимов авторотации до GT макс= 6500 кг/ч.
Распределитель топлива РТ-59И предназначен для распределения отдозированного топлива между I и II контурами форсунок, дренирования топливного коллектора при останове двигателя, исключения попадания топлива в КС на неработающем двигателе.
Распределитель топлива состоит (Рис 15.7) из запорного клапана первого
контура 14, запорного клапана второго контура 1, распределительного крана 3 и штуцеров, размещённых в корпусе агрегата.
Запорные клапаны
первого и второго контуров
предназначены для
герметизации агрегата от
камеры сгорания на
неработающем двигателе и
обеспечения подачи
топлива при достижении заданного давления топлива перед клапанами.
Распределительный кран 3 обеспечивает
заданное изменение расхода топлива во второй контур форсунок в зависимости от расхода в первый контур и поддерживает давление топлива на выходе из насоса-регулятора, необходимое для нормальной работы топливной автоматики.
На неработающем двигателе запорные клапаны 1 и 14 закрыты усилием пружин 19 и 15. При запуске двигателя дозированное топливо через жиклёр 5 и кольцевую проточку во втулке 6 подводится к запорному клапану 14.
При достижении определённого давления клапан 14 снимается с верхнего (см. Рис. 15.7) «седла», пропуская топливо в полость «а». Здесь давление топлива воздействует на дополнительную эффективную площадь клапана и перемещает его до упора в нижнее «седло». Дифференциальность эффективных площадей клапана 14 и наличие подпорного шарикового клапана 11 позволяют обеспечить надёжное открытие запорного клапана при малой частоте вращения (n=10%) ротора качающего узла НР-59А во всех эксплуатационных условиях. После открытия клапана 14 топливо через штуцер 12 поступает в первый контур форсунок.
При достижении определённого перепада давления на жиклёре 5 распределительный клапан второго контура 3 открывает профилированные окна во втулке 6 и топливо, открывая клапан 1, поступает во второй контур форсунок. По мере роста расхода топлива перепад давления на отверстиях клапана 1 увеличивается, и клапан перемещается на упор в штуцере 18.
После останова двигателя и закрытия запорных клапанов первого и второго контуров форсунок топливо, оставшееся в коллекторах, под действием давления воздуха в камере сгорания, создаваемого компрессором в режиме авторотации или выбега, вытесняется через штуцеры 18 и 12, сливные отверстия «В» клапана 1, шариковый клапан 16, пазы «2» клапана 14 и штуцер 17 в дренажную систему двигателя.
Изменение подачи топлива в двигатель в зависимости от перепада давления топлива в первом контуре показано на рис. 15.8.
















