Раздел 7 (1253005), страница 3
Текст из файла (страница 3)
Рис.7.16 Положение настроечной точки Р для различных инструментов:
а) - для резца; б) - для фрезы; в) - для сверла.
а)
б)
в)
Рис. 7.17. Положение исходной точки инструмента Е:
а) – на фрезерном станке; б) – на токарном станке без револьверной головки;
в) – на токарном станке с револьверной головкой.
7.1.4. Выбор приспособления.
Выбор приспособления – одна из задач, которую выполняет технолог при создании маршрутной технологии. Для правильного выбора приспособления необходимо знать основные требования, предъявляемые к приспособлениям.
Основные требования:
-
Необходимость точного базирования приспособления на столе с ЧПУ.
-
Рациональное размещение приспособления с деталью, обеспечивающее равномерный износ передачи ходовой винт – гайка.
-
Обеспечение максимальной жёсткости системы “деталь – приспособление – стол”.
-
Обеспечение безопасного расположения прижимных элементов приспособления и исходной точки УП.
-
Необходимость точной ориентации приспособления, с закреплённой на нём заготовкой в системе координат станка и размерной увязки контура обрабатываемой детали с точкой начала обработки (исходной точкой программы) Ps.
Приспособления, применяемые на станках с ЧПУ, и возможные схемы базирования приведены в разделе 1.
7.1.5. Система координат детали. Назначение нулевой точки детали
Система координат детали - это система, в которой определяются все размеры детали, назначается положение исходной точки программы Ps и формируются траектории перемещения режущего инструмента. Три направления осей системы координат детали Хд,Yд,Zд будут определять три возможные плоскости обработки: XOY,XOZ,YOZ (рис.7.19.). Для удобства программирования контура детали полагают, что инструмент движется относительно неподвижной заготовки (рис.7.20, а) и положительные направления осей Хд,Yд,Zд могут не совпадать с положительными направлениями движения осей станка Хс,Yс,Zс (рис.7.20, б).
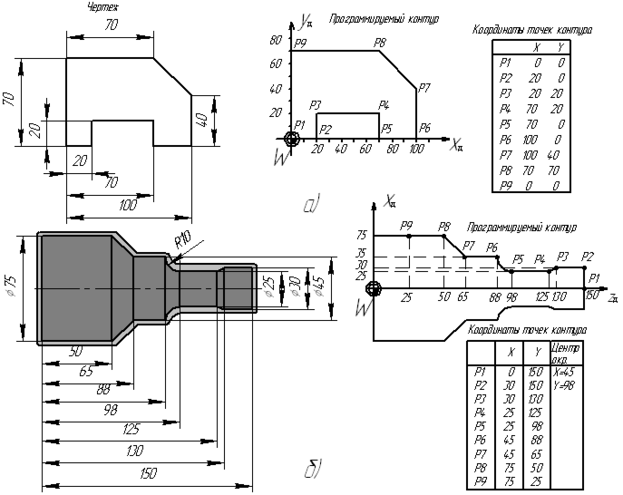
Нулевая точка детали W – точка детали, относительно которой заданы её размеры, то есть точка начала системы координат детали (см. табл. 6.2.). Её положение задаётся свободно, но обычно стремятся к совмещению точки W с началом отсчета размеров на чертеже (рис. 7.21). В этом случае, при задании программируемого контура детали, можно использовать размерные данные непосредственно с чертежа.
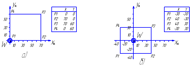
На чертежах деталей, подлежащих фрезерной обработке, при простановке размеров обычно принимается один из углов ее наружного контура. Этот же угол рекомендуется выбирать для назначения нулевой точки детали W. В таком случае, задание координат программируемого контура осуществляется без дополнительных изменений (рис. 7.22).
В случае, если деталь симметрична и размеры заданы как показано на рис.7.23, нулевую точку детали W целесообразно выбирать на оси симметрии. По координате Z нулевую точку целесообразно выбирать на чистой базовой плоскости либо приспособления, либо заготовки.
Для деталей, обрабатываемых точением нулевая точка детали W выбирается на оси вращения с правой или левой стороны относительно контура обрабатываемой детали (рис. 7.24) в зависимости от верхнего или нижнего расположения резца относительно оси симметрии детали.
7.1.6. Задание исходной точки программы (Рs.)
В системе координат детали необходимо назначить точку начала обработки заготовки, Рs. или также её называют исходной точкой программы (см. табл. 6.2). Перед началом обработки настроечная точка инструмента Р должна быть совмещена с точкой Рs. Таким образом, исходная точка программы Рs будет являться первой точкой движения инструмента по УП.
Её положение назначают исходя из удобства доступа оператора к детали, установленной в приспособлении в рабочей зоне станке (удобство настройки станка). Например, для вертикальных фрезерных станков точку Рs назначают в верхнем левом углу системы координат детали Хд,Yд,Zд (рис. 7.25). Минимальное расстояние L между зажимными элементами приспособления и исходной точки программы рекомендуется назначать по таблице 7.1.
При назначении точки Рs также стремятся избежать лишних холостых ходов рабочих органов станка. Положение исходной точки программы Рs в системе координат детали W определяется по каждой из трёх осей координат детали и обозначается как XW Рs, YW Рs, ZW Рs. (см. рис. 7.25).
Таблица 7.1. Расстояние между зажимными элементами приспособления и точкой Ps.
| d | М6 | М8 | М10 | М12 | М16 |
| L, мм | 120 | 130 | 155 | 155 | 190 |
Рис.7.19. Плоскость обработки в системе координат детали:
а) плоскость XOY;
б) плоскость XOZ;
в) плоскость YOZ.
а) б)
Рис. 7.20. Задание направления осей системы координат детали.
Рис. 7.21. Задание нулевой точки детали:
а) для фрезерной обработки;
б) для токарной обработки.
Рис. 7.22. Задание координат программируемого контура:
а) без дополнительных изменений;
б) с дополнительными изменениями.
Рис. 7.23. Задание нулевой точки детали W при обработке симметричной детали.
Рис. 7.24. Задание нулевой точки детали при точении:
а) при верхнем расположении резца;
б) при нижнем расположении резца.
Рис. 7.25. Положение исходной точки программы Ps в системе координат детали W.
7.1.7. Определение положения нулевой точки детали W, исходной точки инструмента Е, исходной точки программы Ps в системе координат станка.
При разработке маршрутной технологии определяется положение системы координат выбранного инструмента Xи, Yи, Zи и системы координат программируемой детали Xд, Yд, Zд в системе координат станка Xс, Yс, Zс. Такая связь систем координат детали, инструмента и станка позволяет выдерживать заданную точность при переустановках заготовки и учитывать диапазон перемещений рабочих органов станка при расчете траектории инструмента в УП. Все три координатные системы на станке с ЧПУ взаимосвязаны.
Задание нулевой точки детали W в системе координат станка.
Расположение нулевой точки детали задается относительно нулевой точки станка М.
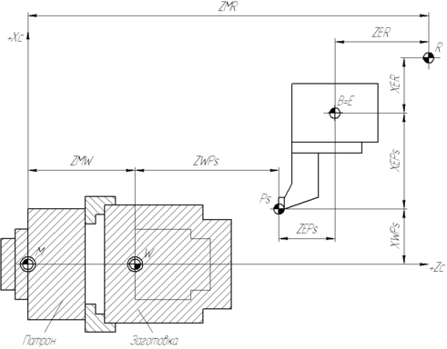
Расстояние между нулем станка М и нулевой точкой детали W называется смещением нуля отсчёта. Определяется как смещение по каждой из трех осей координат и обозначается как ZMW, XMW, YMW. На рис. 7.26 и рис. 7.27 показано расположение нуля детали W в системе координат фрезерного и токарного станка.
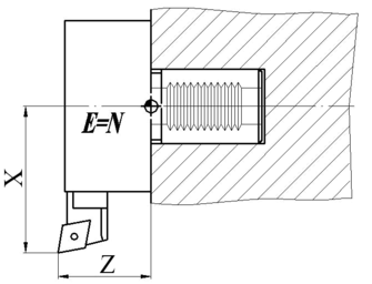
Задание исходной точки инструмента Е в системе координат станка.
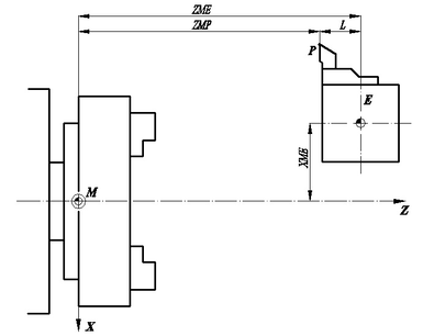
Положение исходной точки инструмента Е является фиксированной величиной в системе координат станка. Расстояние между нулем станка М и исходной точкой инструмента Е в позиции смены инструмента задается производителем станка. Определяется как смещение по каждой из трех осей координат и обозначается как ZME, XME, YME. На рис. 7.28. показано расположение исходной точки инструмента Е в системе координат фрезерного (рис. 7.28, а) и токарного станка (рис. 7.28, б).
Взаимное расположение нулевой точки детали W, исходной точки инструмента Е, исходной точки станка R и исходной точки программы Ps на токарном станке с ЧПУ показано на рис. 7.29.
Рис. 7.26. Положение нулевой точки детали W в системе координат фрезерного станка.
Рис.7.27 Положение нулевой точки детали W в системе координат токарного станка.
а) б)
Рис. 7.28. Положение исходной точки инструмента Е в системе координат станка.
а) фрезерного;
б) токарного.
Рис. 7.29. Взаимное расположение нулевой точки детали W, исходной точки инструмента E, исходной точки станка M в системе координат токарного станка Xc, Zc.
7.2. Разработка операционной технологии при создании УП.
7.2.1. Основные понятия.
Особенностью создания операционной технологии для станков с ЧПУ является определение последовательности обработки поверхностей в основных и дополнительных зонах обрабатываемой детали и построение траекторий движения инструментов.
Структура операционного технологического процесса обработки на станке с ЧПУ
На рис.7.31 показана структура операционного технологического процесса обработки.
Переход – наименьшая законченная часть процесса обработки. Переход определяет качество обрабатываемой поверхности. Переходы делится на элементарные, инструментальные, позиционные и вспомогательные.
Элементарный переход – наименьшая неделимая часть процесса обработки, выполняемая одним инструментом без воздействия оператора на органы управления скоростью резания на станке. Элементарный переход состоит из проходов, которые не являются законченной частью процесса, т.к. не характеризуют в полной мере качества, точности и производительности обработки. Элементарная обрабатываемая поверхность (ЭОП) – образуется в результате выполнения элементарного перехода. Т.к. ЭОП может иметь изменяющейся припуск, то и режимы резания в элементарном переходе могут не быть постоянными. Поэтому участок поверхности, образованной той частью прохода элементарного перехода, где режим резания могут быть приняты неизменными, называется участком обработки. Это понятие необходимо при расчете режимов резания.
При фрезеровании можно выделить семь вариантов ЭОП, т.к. фреза может работать несколькими режущими поверхностями (торцом, периферией и радиусом заточки), которые образуют 4 совокупности поверхностей: наружный контур, контур окон, контур выступов, плоскости (рис. 7.32). Наружный контур и контур окон обрабатываются всегда периферией фрезы. Плоскость - торцом фрезы. Контуры выступов могут обрабатываться пятью комбинациями режущих кромок.
Формирование ЭОП при точении показано на рис. 7.33 на примере черновой обработки основных зон наружных цилиндрических поверхностей. Припуски на черновую обработку t1, t2, t3 основных зон 1, 2, 3 делятся на участки tср1, tср2, tср3, соответствующие предельной глубине резания tпр (зависит от прочности, стойкости инструмента, мощности привода подач станка и т.п.). Наибольшая среди глубины tср1, tср2, tср3 принимается единой и является расчётной tр для всей черновой зоны обработки (см. рис.7.33 в). ЭОП определяется единой расчётной глубиной обработки tp.















