основной текст (1235302), страница 2
Текст из файла (страница 2)
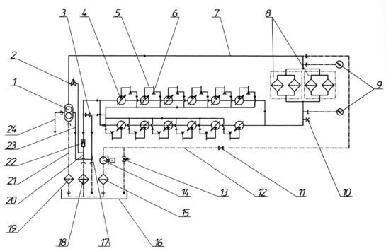
Привод распределительного вала 16 (рисунок 1.2) предназначен для передачи вращения от коленчатого вала распределительному валу, приводному валу объединенного регулятора, валу с грузом предельного выключателя. Кроме того, привод используется для передачи вращения коленчатому валу от стартер-генератора во время пуска. Стартер-генератор установлен на генераторе.
Привод распределительного вала установлен на заднем торце блока цилиндров и крепится болтами и шпильками к закрытию коленчатого вала, блоку цилиндров и лотку. Привод представляет собой зубчатую передачу, состоящую из прямозубых и конических шестерен, помещенных в общем корпусе, который состоит из четырех частей (корпусов). Основной его неисправностью может быть разрушение подшипников или шестерен привода.
Привод насосов 2 (рисунок 1.2) предназначен для передачи вращения от коленчатого вала дизеля рабочим колёсам насосов воды, шестерням масляных и топливоподкачивающего насосов. Привод насосов установлен на переднем торце блока цилиндров и представляет собой зубчатую передачу из прямозубых шестерен, размещенных в корпусе, состоящем из трех корпусов: переднего, среднего и заднего. Причинами отказа работы могут быть: излом шлицевого вала привода насосов, излом вала привода насоса воды, излом вала привода топливоподкачивающего насоса, разрушение подшипников или шестерен привода.
Закрытие коленчатого вала 21 (рисунок 1.2) расположено на заднем торце дизеля и состоит из двух корпусов, кожуха, маслоулавливателя и отбойника.
Валоповоротный механизм 18 (рисунок 1.2) установлен на корпусе привода распределительного вала и предназначен для вращения коленчатого вала при техническом обслуживании и ремонтах дизеля.
Для подвода выпускных газов к турбокомпрессору на каждый ряд цилиндров установлены выпускной коллектор 5 (рисунок 1.1) и трубопровод газовый охлаждаемого типа. Возможные неисправности коллектора: проворот газовой трубы, вызывающий перекрытие «окон» в соответствующем звене коллектора, трещина по сварному шву водяной полости.
Топливная система (рисунок 1.3) предназначена для подачи топлива в дизель на различных режимах работы.
Заполнение системы топливом перед пуском дизеля, после длительной стоянки, производится топливоподкачивающим агрегатом 14 через топливопровод 12 и обратный клапан 11 (рисунок 1.3).
Условные обозначения:
- топливопровод дизель-генератора;
1 – насос топливоподкачивающий; 2, 13 – клапаны предохранительные; 3 – вентиль;
4 – насос топливный; 5 – топливопровод высокого давления; 6 – форсунка;
7, 12, 17, 20, 21, 23 – топливопроводы; 8 – фильтры тонкой очистки топлива;
9 – манометры; 10 – грибок под ртутный термометр; 11 – клапан обратный;
14 – агрегат топливоподкачивающий; 15, 19 – фильтры грубой очистки топлива;
16 – бак расходный; 18 – подогреватель топлива; 22 – клапан редукционный;
24 – труба отвода протечек топлива и масла
Рисунок 1.3 - Схема гидравлическая принципиальная топливной системы
Топливная система состоит из топливоподкачивающего агрегата, топливоподогревателя, фильтров грубой (устанавливаются на тепловозе) и тонкой очистки 4 (рисунок 1.1), двенадцати индивидуальных топливных насосов, двенадцати форсунок, топливоподкачивающего насоса и редукционного клапана, обеспечивающего необходимое давление топлива. Топливо от топливных насосов поступает к форсункам по топливопроводам высокого давления, а слив топлива производится по топливопроводу низкого давления.
Редукционный клапан 22 (рисунок 1.3) поддерживает необходимое давление при циркуляции топлива в топливной системе. Клапан открывается при давлении 0,10 - 0,13 МПа (1,0 - 1,3 кгс/см2).
Фильтр грубой очистки топлива 19 (рисунок 1.3) предназначен для очистки топлива. Он состоит из корпуса, в котором размещен набор фильтрующих элементов, собранных в пакет на трехгранном стержне. Все частицы размером более 45 микрон задерживаются сетками, оседая на их поверхностях, а также осаждаются в нижней части корпуса фильтра и периодически удаляются через отверстие, закрытое пробкой 9.
Фильтр тонкой очистки 8 (рисунок 1.3), 4 (рисунок 1.1), предназначен для очистки топлива, применяемого на дизеле, от механических примесей размером более пяти микрон. Фильтр двухсекционный с параллельной работой секций.
В фильтре устанавливаются фильтрующие элементы, изготовленные из нетканого материала, по два в корпусах. Замена фильтрующих элементов производится при достижении перепада давления на фильтре 0,15 МПа (1,5 кгс/см2).
Насос топливоподкачивающий 1 (рисунок 1.3) предназначен для забора топлива из расходного бака и подачи его к топливным насосам высокого давления.
Насос топливоподкачивающий шестеренного типа установлен на приводе насосов и приводится во вращение от него через промежуточный шлицевой вал.
Предельный выключатель в случае достижения максимально допустимой частоты вращения коленчатого вала посредством рычажной передачи выключает подачу топлива в цилиндры дизеля и одновременно подает импульс давления масла к сервомотору воздушной захлопки, перекрывающей поступление воздуха из воздушной улитки турбокомпрессора в охладитель наддувочного воздуха 9 (рисунок 1.2) и ресивер. В случае необходимости, остановку дизеля можно произвести с помощью аварийных кнопок предельного выключателя или воздушной захлопки. Неисправности выключателя предельного: обмятие или сколы сопрягаемых поверхностей стакана-рычага, разрушение или остаточная деформация пружины груза, поломка приводного вала, разрушение шлицев в грузе.
Охладитель наддувочного воздуха предназначен для охлаждения воздуха, поступающего из турбокомпрессора в цилиндры дизеля. Наддувочный воздух поступает в охладитель по патрубку, охлаждается в межтрубном пространстве и по каналу в кронштейне поступает в ресивер блока цилиндров. Неисправностью может послужить трещина охлаждающей трубки.
Система смазки дизеля (рисунок 1.4) предназначена для:
а) подачи масла к трущимся поверхностям деталей и сборочных единиц дизеля, отвода тепла от их поверхностей;
б) охлаждения поршней.
Все агрегаты и трубопроводы масляной системы расположены на дизеле.
Дизель оборудован двумя масляными насосами 5 (рисунок 2) шестеренного типа с подшипниками скольжения, двумя водомасляными охладителями 13 (рисунок 1) и самоочищающимся фильтром масла 6 (рисунок 2).
Охладители масла 13 предназначены для охлаждения масла, циркулирующего в системе дизеля. Они установлены с обеих сторон рамы и крепятся к ней болтами. Охладители состоят из корпуса с кронштейнами, передней и задней крышек, охлаждающей секции.
Насос маслопрокачивающий шестеренного типа предназначен для прокачки дизеля маслом перед пуском, после остановки и во время технического обслуживания. Насос имеет предохранительно–перепускной клапан, обеспечивающий полный перепуск масла при повышении давления в нагнетательном трубопроводе.
1 - вентиль отбора проб масла; 2, 26, 33, 41 - клапаны предохранительные; 3, 34 - насосы масляные; 4, 40 - штуцеры под мановакуумметры; 5 - труба слива загрязненного масла и топлива с полок блока; 6, 28, 36 - штуцеры под манометры; 7 - маслозаборник; 8, 22 - охладители водомасляные; 9, 20 - вентили для слива масла из охладителя водомасляного; 10, 19 – центробежные фильтры; 11, 18 – слив масла из центробежных фильтров в раму; 12 - подвод масла на лоток; 13, 35 - клапаны редукционные; 14 - канал подвода масла к дизелю; 15 - штуцеры под датчики-реле давления; 16 - вентиль продувки ресивера; 17 - труба продувки ресивера; 21 - труба стравливания воздуха из охладителя водомасляного; 23 - отвод масла от датчика разрежения; 24 - отвод масла в трубопровод захлопки воздушной; 25 - отвод масла обратной промывки из самоочищающегося фильтра; 27 - автоматический фильтр масла; 29 - дифманометр (встроен в фильтр); 30 - подвод масла к датчику разрежения; 31 - отвод масла к топливоподкачивающему насосу; 32, 45 - клапаны обратные; 37 - труба слива масла из поддизельной рамы и заправка в раму дизеля масла через тепловозную магистраль; 38 - вентиль; 39, 44 - гибкие соединения; 42 - насос маслопрокачивающий; 43 - турбокомпрессор; 46 - штуцер под реле температуры; 47 - штуцер под реле давления; 48 – терморегулятор
Рисунок 1.4 - Схема гидравлическая принципиальная системы смазки
Фильтр предназначен для тонкой очистки масла и состоит из ротора, вращающегося на неподвижной оси, колпака и кронштейна.
Принцип работы фильтра следующий. Часть масла под давлением из масляной системы через канал в кронштейне поступает во внутреннюю полость ротора, проходит между отбойником и осью и по каналам в крышке поступает к соплам. Реактивная сила струй масла, вытекающих из отверстий сопел, приводит во вращение ротор, заполненный маслом. Центробежная сила отбрасывает к периферии ротора механические примеси и другие включения, находящиеся в масле и имеющие большой по сравнению с маслом удельный вес, включения оседают на прокладке, установленной на внутренней стенке корпуса ротора. Выходящее из ротора очищенное масло стекает через окна в кронштейне в раму.
Редукционные клапаны 35 (рисунок 1.4) устанавливаются:
а) перед турбокомпрессором;
б) перед лотком.
Клапаны обеспечивают понижение давления масла до необходимой величины.
Невозвратный клапан в масляной системе дизеля не допускает переток масла из нагнетательной магистрали дизеля в магистраль маслопрокачивающего насоса в период работы дизеля.
Система охлаждения дизеля двухконтурная, принудительная, замкнутого типа. Циркуляция охлаждающей жидкости в системе обеспечивается двумя центробежными насосами. Водяной насос центробежного типа предназначен для подачи охлаждающей жидкости в систему охлаждения дизеля и устанавливается на приводе насосов.
Картер дизеля вентилируется путем отсоса газов турбокомпрессором 13 (рисунок 1.2). Система вентиляции картера предназначена для отсоса газов из картера и создания в нем разрежения, предотвращающего утечки масла и газов через зазоры у валов, выходящих наружу, а также через неплотности в соединениях. Величина разрежения в картере регулируется автоматически.
Турбокомпрессор предназначен для подачи в дизель воздуха повышенного давления с целью увеличения мощности и экономичности дизеля.
Турбокомпрессор расположен на кронштейне с переднего торца дизеля и состоит из одноступенчатой осевой турбины, работающей за счет энергии выпускных газов, и одноступенчатого центробежного компрессора.
Колесо компрессора и диск турбины смонтированы на одном вале (роторе), который расположен в корпусах, соединенных между собой.
Принцип работы турбокомпрессора заключается в следующем:
Отработавшие газы из цилиндров дизеля по коллекторам и газовой улитке поступают к сопловому аппарату. В сопловом аппарате газы расширяются, приобретая необходимое направление и высокую скорость, направляются на лопатки рабочего колеса турбины и приводят во вращение ротор, отдавая при этом свою энергию. Газы из турбины выходят по выпускному патрубку в глушитель, а затем в атмосферу.
При вращении ротора воздух засасывается через входной патрубок в колесо компрессора, где воздуху сообщается дополнительная кинетическая энергия и происходит основное повышение давления.
В диффузоре и воздушной улитке, вследствие уменьшения скорости воздуха, происходит дальнейшее повышение давления. Из компрессора воздух подается в охладитель наддувочного воздуха и далее в цилиндры дизеля.















