Диплом (1231287), страница 4
Текст из файла (страница 4)
Компаунды представляют собой приготовленные по специальной технологии сплавы битумов (продукты переработки нефти), обезвоженного (полимеризованного) льняного масла и канифоли. Добавление в битум льняного масла повышает термореактивность (теплостойкость), морозостойкость и уменьшает хрупкость компаунда. Канифоль увеличивает клейкость и текучесть компаунда и способствует более быстрому высыханию масла. Компаундировка является более совершенным процессом пропитки по сравнению с пропиткой в лаках с точки зрения качества и по своей производительности вследствие того, что:
а) расплавленный компаунд, проникая в поры и пустоты изоляции, полностью заполняет их, не образуя пустот при охлаждении и затвердении;
б) для отвердения компаунда достаточно охладить катушку. При этом не требуется сушка, как при пропитке лаками;
в) пропитанные компаундом катушки не имеют пор, монолитны и характеризуются более высокой влагостойкостью, теплопроводностью, диэлектрическими свойствами и механической прочностью по сравнению с катушками, пропитанными в лаках.
Применение компаундировки ограничивается сложностью компаундировочных установок и пластичностью компаундов при высоких температурах, что не позволяет использовать их для пропитки вращающихся катушек якорей тяговых электрических машин и катушек, работающих при высоких температурах.
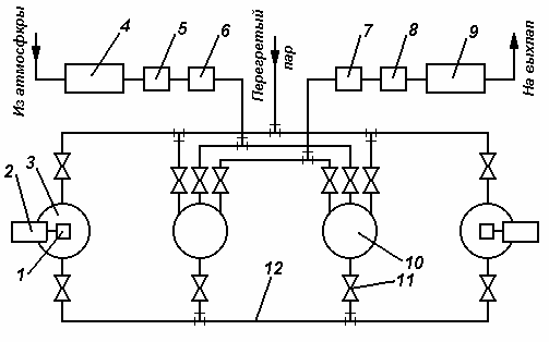
На рисунке 2.4 показана схема компаундировочной установки на два котла [3].
Рисунок 2.4. Схема компаундировочной установки на два котла: 1 – редуктор; 2 – электродвигатель мешалки; 3 – смесительный котел; 4 – воздушный фильтр; 5 – калорифер; 6 – компрессор; 7 – маслоотделитель; 8 – конденсатор; 9 – вакуумнасос; 10 – компаундировочные котлы-автоклавы; 11 – вентиль; 12 – массопровод
Установка состоит из двух парообогреваемых герметических закрывающихся котлов-автоклавов 3 и двух плавильно–смесительных котлов-смесителей 10. Для обогрева автоклавов и смесителей в этой установке используют пар при давлении 1–1,5 МН/м2 (10–15 кг/см2), перегретый до 300 ºС. Кроме пара, в качестве теплоносителя используют минеральное масло с высокой температурой вспышки или электронагрев встроенными электрическими нагревателями и индукционный нагрев котлов. Рабочее пространство котлов соединено трубопроводами с вакуум-насосом 9 и компрессором 6. Все котлы связаны между собой массопроводом 12, по которому компаундная масса перегоняется из смесителей в автоклавы и после окончания компаундировки – из автоклавов снова в смесители. Паровые рубашки котлов и массопровода тщательно теплоизолированы. Технологический процесс компаундировки складывается из подготовительных операций, загрузки в автоклав и сушки обмоток, впуска массы в автоклав и пропитки обмоток, выпуска массы и выемки обмоток, отделочных операций. Практически режим компаундировки подбирают так, что в одном автоклаве производится вакуумная сушка, а в другом в то же время – пропитка обмоток. Перед загрузкой в автоклав сами катушки, а также их выводные кабели и наконечники обматывают в один слой с небольшим перекрытием хлопчатобумажной лентой. Для предупреждения порчи резиновую изоляцию выводных кабелей рекомендуют смазывать касторовым маслом. После временной бандажировки катушки укладывают в специальные корзины так, чтобы был обеспечен свободный доступ массы ко всем катушкам, и кранбалкой опускают в автоклав. К моменту окончания сушки обмоток в автоклаве в смесителе должна быть подготовлена компаундная масса. Ее загружают в смеситель порциями и добавляют по мере расплавления до заполнения всего полезного объема смесителя. Впуск компаундной массы в автоклав производят под вакуумом, т.е. при работающем вакуум-насосе, причем подачу массы регулируют так, чтобы вакуум в автоклаве был не ниже 0,04 МН/м2 (0,4 кг/см2). Поэтому впуск массы - процесс длительный, он может продолжаться несколько часов. В течение всего этого времени продолжают работать мешалки смесителя и обогрев котлов. После окончательного установления уровня пропитывающего состава и прекращения его вспенивания в течение 15–20 мин. поднимают давление в котле до 0,6–0,8 МН/м2 (6–8 кг/см2), после чего выдерживают его в течение времени, предусмотренного технологией. Смена вакуума давлением обеспечивает глубокое принудительное проникновение массы в поры и пустоты изоляции. Применяют и тренировочные режимы с чередованием атмосферного и избыточного давлений или вакуума, атмосферного и избыточного давлений. Закончив пропитку, осторожно по частям перегоняют массу из автоклава в смеситель, продувают массопровод и дают стечь излишкам массы с обмоток. Затем катушки вынимают, размещают на специальных подставках и сразу же, пока они не остыли (при температуре около 50 ºС), снимают с них временную хлопчатобумажную ленту.
2.5 Вывод по второй главе
Из анализа технологий по восстановлению изоляции тяговых двигателей можно сделать следующие выводы:
а) Процесс восстановления изоляции, применяемый в настоящее время на сети ОАО «РЖД», требует много времени и электроэнергии, что, в свою очередь, приводит к большим денежным затратам. Следовательно, необходимо усовершенствование процесса восстановления изоляции тяговых двигателей.
б) Компаундировка является более совершенным процессом пропитки по сравнению с пропиткой в лаках, но компаунды нельзя использовать для пропитки вращающихся катушек якорей тяговых электрических машин и катушек, работающих при высоких температурах.
3 РАЗРАБОТКА ТЕХНОЛОГИИ ВОССТАНОВЛЕНИЯ ИЗОЛЯЦИИ ЭЛЕКТРИЧЕСКИХ МАШИН
В настоящее время на сети ОАО «РЖД» в процессе деповского ремонта сушку увлажненной и капсулирование пропитанной изоляции обмоток электрических машин тягового подвижного состава осуществляют в электрических конвективных сушильных печах.
Наиболее распространёнными являются печи типа СДО – «печь сопротивления с выдвижным поддоном с окисленной воздушной средой». Корпус электропечи СДО представляет собой теплоизолированную камеру, выполненную из профильного и листового проката. Теплоизоляция выполняется плитами из минеральной ваты.
Современные технологии и технические средства повышения ресурса изоляции обмоток якорей тяговых двигателей дорогостоящие и энергозатратные, поэтому необходимо их усовершенствование или разработка новой технологии. В связи с этим были проведены исследования спектральных и энергетических характеристик ИК-излучателей.
Многообразное использование ИК-излучения в различных сферах деятельности человека определяет необходимость изучения источников ИК-излучения посредством исследования систем классификации. ИК-диапазон электромагнитного излучения (от 0,740 мкм до 1…2 мм) по длине волны подразделяют на три области [1]:
-
коротковолновая – IR-A (от 0,74 мкм до 1,40 мкм);
-
средневолновая – IR-B (от 1,40 мкм до 3 мкм);
-
длинноволновая – IR-C (выше 3 мкм).
К коротковолновым излучателям относятся: газоразрядные дуговые лампы, электрические дуги, лампы накаливания, ламповые ИК-излучатели и газовые ИК-излучатели с открытым пламенем. К средневолновым излучателям – электрические ИК-излучатели с неэкранированным телом накала – металлическим или неметаллическим, а так же газовые беспламенные излучатели с наружным сгоранием. К длинноволновым излучателям – электрические ИК-излучатели с керамической или металлической оболочкой и некоторые газовые излучатели с закрытым пламенем.
Наиболее эффективный по сравнению с другими методами является терморадиационный метод сушки (ИК-излучением), который имеет плотность теплового потока в разы больше других. При токовом методе происходят большие тепловые потери, связанные с нагревом меди обмотки проводников. Такие же потери присутствуют и при конвективном и индукционном методах, но уже в большем количестве, так как здесь происходит нагрев всех частей электрических машин тягового подвижного состава. В случае терморадиационного метода сушки имеет место лишь селективный нагрев изоляции без дополнительных тепловых и энергетических потерь. При терморадиационном методе сушки изоляции обмоток используется принципиально иной вид нагрева, основывающийся на поглощении изоляционными материалами энергии субинфра- и инфракрасного излучения. Преобразование энергии излучения в тепловую происходит в некотором слое изоляции, глубина которого определяется длиной волны и оптическими свойствами изоляционных материалов. Тепловые лучи (ИК–лучи), в основном коротко- и средневолновые с длиной волны 0,8-5,0 мкм, проходят расстояние от источника излучения до облучаемой поверхности почти без потерь (в зависимости от коэффициентов отражения и поглощения ЭИМ), а основные диффузионные процессы имеют оптимальное направление. Нагретые основным потоком ИК-лучей металлические части обмотки, в свою очередь, нагревают лакокрасочный материал снизу, способствуя передаче тепла от нижних слоев изоляции к верхним и ускоряя удаление растворителя, тем самым значительно сокращая процесс сушки.
Эффективность метода сушки ИК-излучением в значительной степени обусловливается свойствами лакового покрытия – его отражательной способностью, зависящей от цвета и природы лака, а также свойствами основного материала изделия. Покрытия из прозрачных материалов при высоком коэффициенте отражения обладают низкими коэффициентами поглощения, и попытки нагревания ИК-излучением таких изделий не могут сопровождаться успехом. Для эффективного использования ИК-излучения и достижения высоких температур необходимо создать покрытия, обладающие высокой поглощательной способностью ИК части спектра.
Применение ИК сушки исключает возможность тепловых потерь мощности, идущих на нагрев тех частей остова, которые в этом не нуждаются. При данном методе сушки нагреву будет подлежать лишь изоляция обмоток, на которую будет направлен ИК лучевой поток.
Предпочтение следует отдать излучателям с телами накала, обеспечивающими высокие радиационные свойства излучателей. К таким излучателям можно отнести различные керамические излучатели. Излучатели, выполненные на основе фарфора, пленочные полупроводниковые излучатели, селитовые и слюдопластовые излучатели по своим радиационным свойствам приближаются к абсолютно черному излучателю, у которого, как известно, степень излучения приближается к единице.
3.1 Печи типа СДО
Для сушки и капсулирования изоляции обмоток ТЭМ электровозов переменного тока применяют печи, мощностью 80 кВт (рисунок 3.1), а для электровозов постоянного тока – мощностью 40 кВт (рисунок 3.2) [2].
Рисунок 3.1 – Конвективная электрическая печь типа СДО для сушки ТЭМ электровозов переменного тока: 1 – ТЭНы; 2 – привода вентилятора; 3 – привод дверцы печи
Рисунок 3.2 – Конвективная электрическая печь типа СДО для сушки ТЭМ электровозов постоянного тока: 1 – ТЭНы
Такая разница в мощностях обусловливается отличием геометрии конструктивных элементов обмоток ТЭМ электровозов переменного (однофазно-постоянного) тока и электровозов постоянного тока.
В печи использован конвективный метод сушки посредством нагрева воздуха в рабочем пространстве печи ТЭНами, расположенными по периметру боковых стенок печи, и распределением нагретого воздуха по всей рабочей камере, вентилятором.
В таблице 3.1 представлены технические данные печи СДО для электровозов переменного тока.
Таблица 3.1 – Технические данные печи СДО.
| Наименование показателей | Значение |
| Установленная мощность, кВт | 80 |
| Номинальное напряжение питающей сети, В | 380/220 |
| Номинальная частота тока питающей сети, Гц | 50 |
| Напряжение на трубчатом нагревателе (ТЭНе), В | 220 |
| Рабочая температура, ºС | 160 |
| Максимальная температура, ºС | 200 |
| Стабильность температуры, % | ±5 |
| Максимальный вес загрузки, кг, не более | 11000 |
| Размеры рабочего пространства, мм | 4000×1600×1315 |
| Среда в рабочем пространстве | Воздух с парами летучих веществ |
| Габаритные размеры, мм | 4500×2350×2320 |
| Мощность привода вентилятора, кВт | 0,75 |
| Мощность привода дверцы печи, кВт | 5,5 |
Температура нагрева изоляции обмоток электрических машин тягового подвижного состава в данной печи в процессе сушки или капсулировании должна быть не менее 130-140 ºС. Время сушки изоляции до пропитки в ЭИМ отсчитывается при достижении данной температуры и должно быть не менее 10 часов, и столько же в процессе капсулирования после пропитки. При открывании двери сушильной печи, оно увеличивается на 30 минут после каждого открытия. Поэтому прерывать процесс сушки (капсулирования) не рекомендуется. По технологии после сушки (капсулировании) проверяется сопротивление изоляции обмотки при температуре 130 ºС, которая должна быть не менее 3 МОм. Такая проверка производится как минимум 2 раза. При меньшем значении сопротивления изоляции сушку или процесс капсулирования продолжают до получения установившегося сопротивления изоляции не ниже 3 МОм.
Из-за большого объёма ремонтных работ печь находится во включенном состоянии двадцать четыре часа в сутки. При установленной мощности печи 80 кВт расход электроэнергии в сутки на работу одной печи, с учетом всех её вспомогательных приводов: привода вентилятора, который также работает двадцать четыре часа; привода дверцы печи, осуществляющего её автоматическое закрытие и открытие, работающий примерно час в сутки – составляет около 2 МВт/ч.
В процессе анализа режимов работы конвективных печей типа СДО было выявлено, что в процессе их эксплуатации возникают значительные непроизводственные тепловые потери. Главным недостатком конвективного метода капсулирования является нагрев воздуха в ее рабочем пространстве. Основная часть электрической энергии расходуется на нагрев воздуха и в дальнейшем на поддержание необходимой температуры.
















