memlab (1051146), страница 2
Текст из файла (страница 2)
Технические и конструктивные принципы построения системы
В системе заложены следующие конструктивные принципы:
- многоканальность и программное управление потоками измерительной информации, поступающей с различного типа первичных преобразователей (датчиков);
- гибкость методических, технических и программных средств, позволяющих исследователю программировать и реализовывать поисковые эксперименты, направленные на выявление новых методов исследования и особенностей поведения диагностируемого объекта;
- контроль работоспособности программно-аппаратных средств системы;
- автоматизация функций метрологического контроля характеристик датчиков и аппаратных средств системы;
- оперативное управление базой данных системы, хранящей идентификационные параметры и характеристики диагностируемого объекта;
- программное управление режимами работы аппаратных средств и экспериментной установки;
- возможность расширения класса исследуемых объектов различной физической природы.
Область применения.
Экспериментальная механика вязкоупругих материалов и конструкций, обучение методам экспериментальной механики, математического моделирования, активного автоматизированного эксперимента и их программного и технического обеспечения.
Отличительные особенности.
Система позволяет проводить структурно-параметрическую идентификацию моделей объектов различной физической природы, а также получать их стандартные (частотные, ступенчатые и др.) характеристики. Методическое и программно-аппаратное обеспечение системы легко адаптируется для диагностики объектов электроэнергетических производств.
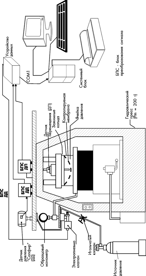
Технические средства системы включают в себя следующие компоненты:
- экспериментальную установку;
- устройство сбора данных;
- персональную ЭВМ с комплектом программного обеспечения;
- датчики давления и перемещения;
- блок питания датчиков.
Датчик давления и датчик перемещения экспериментальной установки формируют наблюдаемые в эксперименте процессы изменения давления под куполом мембраны и деформирования (пластического) центрального участка ее купола. Сигналы с датчиков давления и перемещения после предобработки в устройстве сбора данных поступают в ПЭВМ для получения расчетных технических параметров и характеристик мембраны.
Программно-аппаратные средства системы позволяют измерить наблюдаемые в эксперименте параметры, учитывать особенности испытательной установки, передаточные свойства измерительных трактов, характер помех наблюдений, возможности управления экспериментом. Статистические алгоритмы идентификации позволяют в ходе испытаний выявить структуру и точностные характеристики математической модели ХПМ, отражающие физическую сущность технического состояния мембраны. Для получения неискаженной модели ХПМ разработанные алгоритмы структурно-параметрической идентификации основаны на робастной статистике, обеспечивающей обнаружение и исправление ошибочных результатов измерений.
Общая схема экспериментальной установки и аппаратных средств "АСНИ-МЕМБРАНА" приведена на рис.2.1.
Установка работает следующим образом.
При подаче давления от источника давления через игольчатый клапан в ячейку давления мембрана деформируется, что измеряется датчиком перемещения. Изменение давление измеряется датчиком давления. С датчиков сигналы через электронный блок поступают в компьютер. В процессе измерений на экране монитора отображается зависимость давления P от перемещения x P=f(x) и в реальном времени обрабатываются данные. Значения давления можно контролировать по дополнительному манометру. При достижении критического значения переменной, характеризующей потерю устойчивости, вырабатывается сигнал на запуск электромагнитного клапана, который позволяет сбросить давление и не доводить мембрану до разрушения.
3. НЕКОТОРЫЕ ПОЛОЖЕНИЯ ТЕОРИИ ИДЕНТИФИКАЦИИ ДИНАМИЧЕСКИХ ОБЪЕКТОВ
Методологической основой системы "АСНИ-МЕМБРАНА" является теория идентификации объектов.
Необходимость в идентификации по входной и выходной информации возникает почти во всех областях научной и практической деятельности, таких, как техника, физика, теория информации, обработка данных и т.д.
Методы идентификации систем представляют собой только часть более обширной теории оценивания и могут использоваться в любой области, где осуществляется динамическое моделирование по входной и выходной информации. Предметом теории идентификации является разработка методов определения математических моделей системы (объекта). Для построения математической модели могут быть использованы как теоретические, так и экспериментальные методы. Опыт, накопленный при проектировании систем управления, убедительно свидетельствует о том, что нельзя построить математическую модель, адекватную реальной системе, только на основе теоретических исследований физических процессов в системе. Сформированная таким образом математическая модель, как правило, значительно отличается от реальной системы, что приводит соответственно к снижению качества управления. Поэтому в процессе проектирования системы управления одновременно с теоретическими исследованиями проводятся многочисленные эксперименты по определению и уточнению математической модели системы.
По мере накопления информации модель системы уточняется, и для ее идентификации требуются методы, ориентированные на автоматизированный эксперимент. При решении задачи идентификации считается, что априори известна структура исследуемого объекта и класс моделей, описывающих процессы в исследуемом объекте. Но ни один из известных методов идентификации не годится для идентификации всех видов объектов. Каждый из них имеет свою область применения. Это, однако, не означает, что на современном уровне идентификация должна рассматриваться как набор готовых рецептов для различных типов объектов. Сейчас уже можно говорить о теории идентификации, имеющей дело с оцениванием параметров, на основании измеренных текущих входных и выходных данных, причем качество идентификации повышается с увеличением числа измерений. Ошибки идентификации, естественно, приводят к ошибкам в оценивании требуемого выходного параметра объекта; эти ошибки могут быть использованы для дальнейшего улучшения идентификации.
Общая постановка задачи идентификации диагностируемого объекта.
Рассмотрим динамический объект, экспериментальные данные которого представляются в виде кривых входа и выхода (как функции времени) произвольной формы, а полученные оценки параметров объекта удовлетворяют некоторым экстремальным среднестатистическим свойствам.
Ниже всюду будем рассматривать одномерные стационарные объекты, когда входная координата x(t) и выходная y(t) являются скалярными функциями времени t и оператор объекта А не зависит явно от времени
y(t) = A { xt () }, (3.1)
где xt () - функция, определенная на интервале [- , t ] и тождественно совпадающая на нем с x () . Полученные результаты можно применить и в случае многомерных и нестационарных объектов.
Задачу идентификации динамического объекта (3.1) в общем случае можно рассматривать как задачу аппроксимации отклика (выхода) объекта y(t) откликом yм(t) параметризованной модели
yм(t) = Aм{ xt () , c } (3.2)
на общий для объекта и модели входной сигнал x (t). В выражении (3.2) Aм - известный оператор, зависящий от неизвестного m-мерного вектора параметров с.
Требуется по конкретным экспериментальным данным x(t), y(t) оценить параметры с. Отвечая условиям реализации любого эксперимента, будем полагать, что функции x(t), y(t) заданы на конечном интервале времени [0,T], причем при t < 0
x(t) y(t) = 0
Структурная схема аппроксимации объекта моделью (3.2) имеет следующий вид:
x(t) y
ОБЪЕКТ
yм
Aм {x (), c }
Рис.3.1.
Дальнейшее уточнение задачи аппроксимации производится выбором способа аппроксимации. Как известно, аппроксимировать можно равномерно, в среднем и интерполируя.
Часто оператор модели Aм можно представить в виде разложения по известной конечной системе базисных функций (операторов) В1, ... , Вm.
В этом случае модель (3.2) принимает вид
yм (t) = BxT {xt () } с, (3.3)
где индекс " т " обозначает транспонирование, а Bx - вектор-оператор размерности m :
Bx {xt ()} = (B1 {xt ()}, ... , Bm {xt ()}) .
Модель (3.3) является достаточно общей формой описания динамических объектов. Можно утверждать, что подавляющее большинство методов исследования как линейных, так и нелинейных объектов, оперируют с этой моделью.
Структурная схема аппроксимации объекта моделью (3.3).имеет следующий вид:
x(t) y(t)
объект
c1
z1(t)
B1
yм (t) cm
zm(t)
Bm
Рис.3.2.
Согласно обозначениям, представленным на структурной схеме, модель (3.3) можно записать в следующем виде
yм = zт(t) c, (3.4)
где z(t) = Bx {xt ()}, [0,t] ; t[0,tN ] .
Процессы z (t) формируются на выходе базисных операторов, линейной комбинацией которых аппроксимируется объект исследования.
Особенности выбора структуры идентификационной модели.
Общим требованием выбора структуры модели (3.4) является требование непротиворечивости физическим законам, ответственным за процессы, протекающие в исследуемом объекте. Кроме того, модель не должна быть слишком сложной, иначе полезность ее становится ограниченной. Допустимые упрощения диктуются областью применения данной модели, т.е. областью экстраполяции экспериментальной информации. Сложные модели требуют сложных методов обработки экспериментальных данных, что приводит к сложным системам автоматизации эксперимента.
Рассмотрим случай, когда оператор объекта А допускает разложение по бесконечной системе базисных операторов, т.е. существует фундаментальная последовательность базисных функций {B1, B2, ... } удовлетворяющая условию полноты в пространстве операторов А. При пользовании моделью (3.3) встает вопрос о выборе числа m, т.е. числа первых членов последовательности базисных функций {B1, B2, ... }. Очевидно, что так как экспериментальные данные несут в себе ограниченную информацию, то для каждого уровня помех x , y и разрешающей по времени способности t существует критическое m = mкр , такое, что при m > mкр, хотя и можно получить лучшее согласование с экспериментальными данными x^, у^, однако согласование с истинными значениями x, y ухудшится. (Заинтересованный читатель может познакомиться с теорией идентификации систем и методами обработки результатов значительно более полно по работам [1-5] и др.)
-
ЦЕЛИ И ОСНОВНЫЕ ЭТАПЫ ПРОВЕДЕНИЯ
ЛАБОРАТОРНОЙ РАБОТЫ НА «АСНИ-МЕМБРАНА»
















