Занятие №4 (ВчУ) (1039378), страница 4
Текст из файла (страница 4)
Схема управления записью в ОР предназначена для:
-
управления записью в оперативные регистры (ОР) ВчУ;
-
конфигурирования информации, считанной из памяти по командам пересылок (П1 и П3).
Структурная схема управления записью в ОР представлена на рис 6. И состоит из следующих узлов:
-
3-х разрядного регистра конфигуратора записи (Р Кф З);
-
триггера признака полуслова (Т2);
-
регистра признака записи (Р Пр З);
-
коммутатора выработки сигналов приема информации с входного регистра (ВР) на оперативный регистр (ОР);
-
схемы выработки сигналов Зп 1б – Зп 4б (0б – 3б);
-
схемы выработки сигналов управления записью информации в ОР с ПОУ СВ, регистров результатов (РР1, РР2, РР3), регистра словосостояния процессора (ССП); 3,4 б ОР = 1,2 б ОР и номера процессора (№ Пр), запаянного на входном разъеме.
Схема управления записью в ОР собрана на ТЭЗе ЛУС-2-018.
3-х разрядный регистр конфигуратора записи (Р Кф3) предназначен для приема кода конфигурации из входного регистра (ВР) и хранения его на время конфигурирования информации, считанной из ЗУ. Кроме того, он является буферным регистром, запоминающим код конфигурации команды.
На Р Кф З поступает признак конфигурации (5-7 разряды кода команды с ВР) по СИ4, сигнал установки кода 100 (УСТ 100) со схемы управления ВчУ по СИ1.
Признак полуслова (31 разряд РР1-2) поступает на триггер признака полуслова Т(2) по СИ4.
Установка кода конфигурации 100 по сигналу со схемы управления ВчУ нужна при работе команды ЭКСТРАКОД, когда содержимое регистра ССП записывается в блок ЗУ.
Конфигурирование информации при записи в ОР и ЗУ осуществляется коммутатором выработки управляющих сигналов.
На коммутатор поступают:
-
код конфигурации (5-7 разряды с ВР);
-
признак полуслова 2 (младший разряд адреса А2);
-
признак полуслова 1 (младший разряд адреса А1, поступающего с главного регистра адреса ОР);
-
признак ВР (Пр ВР).
Коммутатор вырабатывает шестнадцать управляющих сигналов записи информации из ЗУ в ОР:
1 байт —> 1 байт; 2 байт —> 1 байт; 3 байт —> 1 байт; 4 байт —> 1байт;
1 байт —> 2 байт; 2 байт —> 2 байт; 3 байт —> 2 байт; 4 байт —> 2байт;
1 байт —> 3 байт; 2 байт —> 3 байт; 3 байт —> 3 байт; 4 байт —> 3 байт;
1 байт —> 4 байт; 2 байт —> 4 байт; 3 байт —> 4 байт; 4 байт —> 4 байт;
Управляющие сигналы указывают номер байта информации, пересылаемой из ЗУ на место определенного номера байта в ОР.
Такую пересылку обеспечивает трехразрядный код конфигурации.
Старшее (1, 2 байт) или младшее (3, 4 байт) полуслово, пересылаемое из ЗУ, определяется знаком полуслова 2. При 2=0 пересылается старшее полуслово, при 2=1 пересылается младшее полуслово информации. Место принимаемого полуслова на ОР из ЗУ аналогично определяется признаком полуслова 2. В зависимости от кода конфигурации и признака полуслова выполняется та или другая конфигурация.
Виды 6-ти различных конфигураций представлены на рис. 4.
Признаки со схемы управления ВчУ поступают на регистр признаков по СИ1.
Схема управления записью в ОР (Сх У ОР), используя признаки приема информации и признак полуслова 1, вырабатывает управляющие сигналы приема информации в оперативные регистры (ОР) с РР2, ССП, ПОУ, РР1, РР3, 3,4 байт ОР:=1,2 байт ОР, N Пр. Запись информации в ОР с этих направлений не конфигурируется.
Схема управления записью в ОР (Сх У ОР) вырабатывает следующие сигналы:
1,2 б ОР: = РР3; 3,4 б ОР: = РР3;
1,2 б ОР: = РР1; 3,4 б ОР: = РР1;
1-4 б ОР: = РР2; 1-4 б ОР: = ССП;
1-4 б ОР: = ПОУ; 1-4 б ОР: = 1,2 б ОР,
1 и 2 показывают, на какое полуслово ОР посылается информация, а признаки указывают, с каких направлений нужно переписать информацию в ОР.
3.5.2. Оперативные регистры.
Оперативные регистры (ОР) предназначены для:
-
хранения результатов действия большинства команд;
-
образования индексных регистров и регистров кольцевых зон;
-
хранения команд (при отладке аппаратуры с ПОУ);
-
хранения одного или двух операндов при выполнении арифметических, логических операций и операций пересылки;
-
промежуточного заполнения регистра ССП при выполнении команды ЭКСТРАКОД.
Оперативные регистры уменьшают количество обращений к ЗУ при выполнении программ.
В ВчУ шестнадцать 36-разрядных регистров. Обращение к ним осуществляется по полусловам: четный адрес (А1) указывается на старшее полуслово, нечетный — на младшее полуслово. Признаком полуслова является младший разряд адреса ОР (А2).
За некоторыми регистрами закреплены определенные функции, но в то же время любой из регистров ОР (кроме 16-го) может быть использован как ячейка памяти. Адреса и выполняемые функции регистров сведены в таблице 4.
Таблица 4
Состав оперативных регистров
| Номер Регистра | Старшее полуслово | Младшее полуслово | ||
| Адрес регистра | Назначение | Адрес регистра | Назначение | |
| 0 | 00 | 01 | СУММАТОР | |
| 1 | 02 | 03 | И1 | |
| 2 | 04 | 05 | И2 | |
| 3 | 06 | 07 | И3 | |
| 4 | 10 | НКР 4 | 11 | И4 (КР 4) |
| 5 | 12 | НКР 5 | 13 | И5 (КР 5) |
| 6 | 14 | НКР 6 | 15 | И6 (КР 6) |
| 7 | 16 | НКР 7 | 17 | И7 (КР 7) |
| 8 | 20 | 21 | ||
| 9 | 22 | 23 | ||
| 10 | 24 | 25 | ||
| 11 | 26 | 27 | ||
| 12 | 30 | 31 | ||
| 13 | 32 | 33 | ||
| 14 | 34 | 35 | ||
| 15 | 36 | РР ВчУ | 37 | РР ВчУ |
Обозначение:
И1 – И7 - индексные регистры;
НКР4 – НКР7 - начальные значения индексных регистров кольцевых зон;
КР4 – КР7 - индексные регистры кольцевых зон;
РР ВчУ - рабочий регистр ВчУ (в программах не используется).
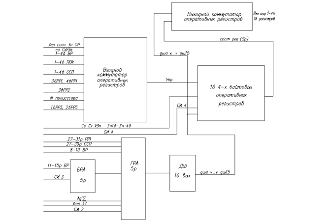
Оперативные регистры с регистром адреса ОР, структурная схема которых представлена на рис. 7, который состоит из следующих узлов:
-
шестнадцати 36-разрядных регистров, собранных на D – триггерах;
-
входного коммутатора;
-
выходного коммутатора;
-
схемы выработки сигналов записи в ОР;
-
б
РгА ОР
уферного регистра адреса ОР (БРА); \ -
главного регистра адреса ОР (ГРА); /
-
дешифратора адреса ОР на шестнадцать выходов.
Оперативные регистры собраны на 12 ТЭЗах ЛУС-О-О17. В каждом ТЭЗе организовано по три разряда от каждого регистра. (рис. 8). Поэтому ОР можно назвать регистровой памятью ВчУ.
За некоторыми регистрами закреплены определенные функции (см. таблицу 3 и 4) — это индексные регистры (И), регистры кольцевых зон (КР), регистр сумматора (), рабочий регистр ВчУ (РВчУ).
В РР ВчУ записывается содержимое ССП при выполнении команды ЭКСТРАКОД.
В
ведение этих регистров в ОР уменьшает оборудование, упрощает управление.
Рис. 7. Структурная схема ОР и регистра адреса ОР.
В ВчУ предусмотрено несколько типов адресации к регистровой памяти. Это адресация с помощью 5 разрядного адреса ОР (А1) в коде команды и с помощью 16-разрядного адреса (А2) в коде команды. По А2 идет обращение как к ЗУ так и к ОР. Если в адресе А2 команды значения разрядов с 16 по 26 равны 0, то это означает, что второй операнд находится в ОР, то есть это признак адресации к ОР.
| ТЭЗ | 1 | 2 | 3 | 4 | … | 12 | |
|
регистры | ОР16 | ||||||
| .. | . | . . . | . . . | . . . | . . . | ||
| ОР2 | |||||||
| ОР1 | |||||||
| Разряды | 0, 1, 2р | 3, 4, 5р | 5, 7, 8р | 9, 10, 11р | 34, 35, 36р | ||
Рис. 8 Распределение разрядов ОР в ТЭЗ- ах.
По адресу, записанному в 3-разрядном коде индексации (8-10 разряды кода команды) идет обращение к определенным регистрам ОР, которые выполняют функции индексных регистров. В таблице 2 приведены значения признака индексации кода команды.
Регистр адреса ОР имеет два уровня.
Первый уровень — буферный регистр адреса (БРА), на него подается адрес А1 (11-15-й разряды ВР). По А1 идет обращение к ОР за вторым операндом.
Второй уровень — главный регистр адреса (ГРА), на него подается:
-
27-30-й разряды ССП;
-
27-31-й разряды РР1;
-
8-10-й разряды ВР;
-
два фиксированных адреса: 01 (Ад ) и 37 (Уст 37).
По адресу, принятому с 27-31-го разрядов РР1, идет обращение в ОР за вторым операндом. По адресу, принятому с 8-10-го разрядов ВР, идет обращение к определенным регистрам ОР, выполняющим функции индексных регистров. По адресу сумматора (Ад=01) идет обращение к ОР, который выполняет функции накапливающего сумматора. По адресу 37 (Уст 37) записывается в ОР и считывается из ОР содержимое регистра ССП при выполнении команды ЭКСТРАКОД (ЭК).
Чтение информации из ОР обеспечивает выходной коммутатор.
Выходной коммутатор представляет собой четыре однобайтовые сборки (ИЛИ), на которые поступает информация с 1 по 4-й байт 16-ти регистров. Подключение информации через коммутатор осуществляется сигналами, вырабатываемыми дешифратором адреса ОР (Дш 16 вых), который работает от главного регистра адреса (ГРА).
При записи информации в ОР участвуют следующие узлы:
-
входной коммутатор;
-
регистр адреса (БРА и ГРА);
-
схема выработки сигналов записи (Зп 1б-3п 4б), расположенная в схеме управления записью в ОР (Сх У ОР).
Входной коммутатор представляет собой четыре однобайтовые сборки (ИЛИ) приема информации с десяти направлений. Клапанирование приема информации осуществляется сигналами записи ОР (Зп 1б- 3п 4б), поступающие со схемы Сх У ОР. Информация на входной коммутатор поступает с ВР, ССП, ПОУ, РР1, РР2, РР3, номера процессора, 1,2 б ОР (для пересылки в 3,4 б ОР). Запись из запоминающего устройства в ОР осуществляется с конфигурацией. Конфигурирование при записи осуществляется схемой СХ У ОР, которая вырабатывает соответствующие сигналы передачи информации с ВР в ОР.
При выработке этих управляющих сигналов участвует код конфигурации кода команды, признак ВР и признак полуслова. Схема Сх У ОР вырабатывает 16-ть управляющих сигналов, которые управляют записью заданного байта в заданный байт ОР.
Запись информации в ОР с ПОУ, ССП, РР1, РР2, РР3, номера процессора, 1,2 б ОР на место 3,4 б ОР осуществляется без конфигурации.
Управляющие сигналы для такой записи информации вырабатывает также схема Сх У ОР, используя при этом признаки со схемы управления ВчУ и признак полуслова. Схема Сх У ОР вырабатывает еще сигналы 3п 1б, 3п 2б, 3п 3б, 3п 4б, которые поступают на схему выработки сигналов записи ОР, куда еще подаются сигналы с дешифратора адреса ОР (Дш 0 v Дш 15) по СИ4.
Схема выработки сигналов записи в ОР выдает следующие сигналы: С(1б), С(2б), С(3б), С(4б), поступающие на вход С (синхронизации) D-триггеров, на которых собраны регистры ОР.
На вход Д (информационный вход триггера) регистров ОР поступает информация с входного коммутатора (Инф 1-4б), который подключает к регистрам информацию, необходимую для записи.
















