EXT75_DX-RUS (1032058), страница 5
Текст из файла (страница 5)
Таблица 7. Технические характеристики логического интерфейса
| Компонент интерфейса | EXT75DX | EXT255DX |
| Разъем (не входит в комплект поставки) | 15-ходовой разъем D типа | 15-ходовой разъем D типа |
| Источник питания насоса DX | ||
| Допустимый диапазон напряжения (включая скачки) | 24 В постоянного тока +5%, 21.6…25.2 В | 24 В постоянного тока +5%, 21.6…25.2 В |
| Максимальный скачок напряжения | 0,5 r.m.s. | 0,5 r.m.s. |
| Максимальный входной ток при установке максимальной мощности | <6 А при 24 В во время разгона | <10 А при 24 В во время разгона |
| Максимальный входной ток при установке минимальной мощности | <3 А при 24 В | <5 А при 24 В |
| Предохранитель (эквивалентное устройство ограничения тока) | 6А, тип Т, IEC, или 6А предохранитель времени задержки UL/CSA | 10А, тип Т, IEC, или 10А предохранитель времени задержки UL/CSA |
| Максимальная мощность | 120 Вт | 200 Вт |
| Минимальная мощность | 50 Вт | 80 Вт |
| Удаленный входной сигнал управления (от оборудования) | ||
| Управляющее напряжение включения : низкое (замкнутое) | 0…0.8 В постоянного тока (выходной ток Iout=0.55 мА номинально) | 0…0.8 В постоянного тока (выходной ток Iout=0.55 мА номинально) |
| Управляющее напряжение отключения : высокое (открытое) | 4…26,4 В постоянного тока (внутренний номинал 6,35 В) | 4…26,4 В постоянного тока (внутренний номинал 6,35 В) |
| Аналоговый выходной сигнал | ||
| Диапазон напряжения | 0…+10 В постоянного тока (прямо пропорционален измеряемому параметру) 0…120 Вт мощность двигателя 0-100°С температура двигателя 0-100°С температура контроллера | 0…+10 В постоянного тока (прямо пропорционален измеряемому параметру) 0…120 Вт мощность двигателя 0-100°С температура двигателя 0-100°С температура контроллера |
| Максимальный выходной ток | <=5 мА | <=5 мА |
| Рабочий Выходной сигнал Normal | ||
| Тип | Транзистор с открытым коллектором | Транзистор с открытым коллектором |
| < Рабочей скорости (начальная установка 80%) | Выкл. Off (2,2 кОм при 12 В постоянного тока) | Выкл. Off (2,2 кОм при 12 В постоянного тока) |
| >= Рабочей скорости | Вкл. On (<0.8 В постоянного тока, падающего до 20 мА) | Вкл. On (<0.8 В постоянного тока, падающего до 20 мА) |
| Диапазон | 20 мА , 0 В | 20 мА , 0 В |
| Выходной сигнал неисправности Fail | ||
| Тип | Транзистор с открытым коллектором | Транзистор с открытым коллектором |
| Неисправность | Выкл. Off (3,3 кОм при 12 В постоянного тока) | Выкл. Off (3,3 кОм при 12 В постоянного тока) |
| ОК (нет неисправностей) | Вкл. On (<0.1 В постоянного тока, падающего до 1,7 мА, <0.8 В постоянного тока, падающего до 20 мА) | Вкл. On (<0.1 В постоянного тока, падающего до 1,7 мА, <0.8 В постоянного тока, падающего до 20 мА) |
| Диапазон | 20 мА , 0 В | 20 мА , 0 В |
Таблица 7. Технические характеристики логического интерфейса
| Контакт | Сигнал | Полярность | Использование |
| 2 | 0В управление | - | Опорные 0В для всех сигналов управления и состояния |
| 3 | Входной сигнал управления вкл/выкл Start/Stop | - | Подключите к контакту 2 для запуска насоса |
| 4 | Входной сигнал холостого хода Standby/ последовательные данные Serial RX | - | Подключите к контакту 2 для включения холостой скорости насоса |
| 5 | Последовательный сигнал Serial Enable | - | Подключите к контакту 2 для включения последовательного интерфейса |
| 7 | Неисправность Fail/ последовательные данные Serial TX | - | Высокий логический сигнал при обнаружении неисправности в параллельном режиме |
| 9 | Аналоговый выходной сигнал | + | Выходной сигнал 0…10 В пропорциональный измеренному выходному сигналу |
| 10 | Корпус/экран | - | Экран |
| 12 | Корпус/экран | - | - |
| 15 | Выходной сигнал рабочего состояния Normal | - | Низкий логический сигнал при скорости вращения насоса равной рабочей или выше |
| 8, 13, 14 | Электропитание 0В | - | |
| 1, 6, 11 | Электропитание 24 | + |
Таблица 8. Контакты на разъеме логического интерфейса
-
Разъемы встроенного блока управления
На верхней панели встроенного блока управления на насосе DX расположен 2-ходовой разъем. При поставке этот разъем закрыт черной защитной панелью. Если вы собираетесь использовать этот разъем, то снимите панель с помощью маленькой отвертки. ответные части для этого разъема в ходят в комплект поставки насоса.
Разъем может управлять работой клапана напуска или вентилятора, подключенных к двум разъемам. Ответная часть разъема представлена на рис. 4 с указанием полярности разъемов для подключения клапана напуска/вентилятора.
Разъемы блока можно заказать как принадлежности – см. раздел 7.4.
1. отрицательный –
2. положительный +
Рисунок 4. Разъемы встроенного блока управления
| Разъем | Phoenix номер FKMC1881325 |
| Напряжение выходного сигнала | 24 В постоянного тока, +10%, -20% (19,2…26,4 В) |
| Ток выходного сигнала | 120 мА |
Таблица 9. Технические характеристики встроенного блока управления (модуль Podule)
-
Индикаторы
Насос DX оборудован двумя светодиодами – индикаторами (см. рис. 1, поз. 8).
| Индикатор состояния Status | Этот желтый индикатор мигает, когда частота вращения насоса не достигла 50%. При более высокой скорости горит постоянно. Индикатор выключается, когда скорость очень низкая или когда насос остановлен. При обнаружении неисправности индикатор мигает в определенной последовательности для указания кода неисправности и может использоваться для поиска неисправности (раздел 5.5). |
| Индикатор работы Normal | Этот зеленый индикатор горит все время, когда насос работает со скоростью, превышающей установленную рабочую скорость, независимо от того, находится насос в состоянии разгона и торможения |
Таблица 10. Индикаторы
Замечание: если повышенная электрическая нагрузка будет приложена к линии выходного сигнала работы, индикатор работы может загорется
-
Условия хранения и эксплуатации
| Диапазон рабочей температуры | 5…40°С |
| Диапазон температуры хранения | -30…70 °С |
| Максимальная влажность окружающей среды | 10…90% без конденсации |
| Максимальная рабочая высота над уровнем моря | 3000м |
Таблица 11. условия
3 ПОДГОТОВКА К РАБОТЕ
3.1 Распаковка и осмотр
Позаботьтесь о том, чтобы при распаковке насос не подвергался ударам, т.к. они могут привести к повреждению подшипников и снизить ресурс насоса. Насос поставляется с заглушками, закрывающими входное и выходное отверстия для предотвращения попадания пыли и паров в насос. Не снимайте эти заглушки до тех пор, пока Вы не выполните все предварительные действия для установки насоса в вакуумную систему.
Снимите все упаковочные материалы и защитные оболочки и осмотрите насос. В случае обнаружения повреждений письменно в течение трех дней известите поставщика и перевозчика, укажите серийный номер насоса, номер вашего заказа и номер накладной поставщика. Сохраните все упаковочные материалы для проведения экспертизы. Не используйте насос, если он поврежден.
Проверьте целостность комплекта поставки по Таблице 12. В случае отсутствия одного из компонентов письменно известите поставщика в течение трех дней.
Если насос не будет использоваться сразу, восстановите его упаковку, при хранении соблюдайте условия, описанные в разделе 6.1.
Не выбрасывайте упаковочные материалы; воспользуйтесь ими, когда будете упаковывать насос для отправки на обслуживание.
| Количество | Описание | Наличие |
| 1 | Турбомолекулярный насос DX c установленным входным экраном | Да Нет |
| 1 | Уплотнение входного отверстия (зажатое центрирующее кольцо, уплотнение Со-Seal или медная прокладка в зависимости от типа входного фланца) | Да Нет |
| 1 | Разъем 24 В для управления принадлежностями через встроенный блок управления | Да Нет |
| 1 | Фильтр входного отверстия (только для iDX, устанавливается на промежуточный порт NW25) | Да Нет |
Замечание: фильтр входного отверстия для промежуточного порта NW16 не
выпускается
Таблица 12. Комплект поставки
3.2 Стандартная установка
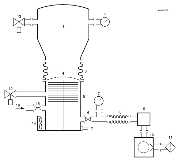
Стандартная система откачки с насосом DX представлена на рис.5.
Принадлежности для насоса описаны в разделе 7 и показаны на рис.10.
-
Вакуумная система
-
Высоковакуумный датчик
-
Виброизоляция
-
Экран входного отверстия
-
Насос ЕХТ
-
Форвакуумный клапан
-
Вакуумметр
-
Гибкий сильфон
-
Форвакуумная ловушка
-
Вращательный форвакуумный
насос -
Фильтр масляного тумана
-
Клапан напуска
-
альтернативное расположение клапана напуска
-
Вентилятор
-
Дроссель продувки PRX10
-
Регулируемая подача газа для продувки
-
Разъемы для охлаждающей воды и система водяного охлаждения WCX
Рисунок 4. Типовая система откачки с насосом ЕХТ75DX
-
Установка в вакуумную систему
| ВНИМАНИЕ Сначала установите насос в вакуумную систему, а затем подключайте кабель логического интерфейса к Вашему управляющему оборудованию и электропитанию. Это будет являться гарантией того, что насос не сможет включиться во время установки и не станет причиной травм. |
После проведения работ по установке рекомендуется проверить герметичность системы.
-
Экран входного отверстия
Не удаляйте экран входного отверстия до тех пор, пока Вы не будете уверены, что нет опасности попадания мусора в насос. Со снятым экраном скорость откачки увеличивается примерно на 10%. Чтобы предотвратить опасность нанесения травм вращающимся ротором не снимайте входной экран до тех пор, пока Вы не будете готовы присоединить насос к Вашей вакуумной системе.
У насосов с фланцем NW40 входной экран несъемный (EXT75DX только).















