!!Руководство по эксплуатации пункта считывания Пальма (1195245), страница 2
Текст из файла (страница 2)
Рисунок 3
Эта импульсная последовательность через зонд 3 модулирует высокочастотное поле антенны, имитируя работу датчика КБД-2. Тем самым обеспечивается
контроль работы всех узлов считывателя в полном объёме. Перестраиваемый антенный ответвитель WT1 служит для балансировки плеч антенны, обеспечивая необходимые параметры диаграммы направленности антенны.
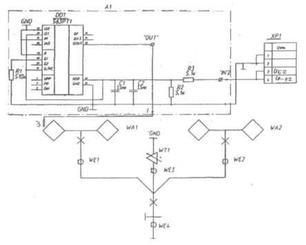
3.2.2 СЧИТЫВАТЕЛЬ Структурная схема считывателя представлена на Рисунке 3
ЗГ- Задающий генеретор УМ СВЧ- Усилитель мощности
НО- Направленный ответвитель сверхвысокочастотный
СМ-Смеситель УНЧ- Усилитель низкой частоты
Структурная схема считывателя
Рисунок 4
Функционально в состав считывателя входит приёмо-передающее устройство и модуль центрального процессора, управляющего работой считывателя (Рисунок4). Приёмо-передающее устройство содержит задающий генератор несущей частоты(ЗГ), усилитель мощности СВЧ сигналов (УМ СВЧ), направленный ответвитель(НО), смеситель с квадратурным расщеплением сигнала(СМ), полосовой усилителя низкой частоты (УНЧ), сигнальный процессор обработки сигналов УНЧ и узел включения СВЧ излучения. Вырабатываемый генератором сигнал поступает
на усилитель СВЧ, где мощность сигнала увеличивается до 2 Вт. Этот сигнал подается на выходной СВЧ разъем блока через НО, откуда по кабельному соединению поступает в антенну. Антенна служит как для передачи, так и для приема отраженного датчиком сигнала. Принятый сигнал поступает на смеситель, где гетеродинный сигнал является ответвленной частью мощности выходного сигнала. Таким образом, реализуется автодинный прием. Во избежание фазового затухания сигнала в смесителе реализовано квадратурное расщепление сигнала (один сигнал сдвинут относительно другого на 90°). Два продетектированных сигнала поступают на полоснопропускающий УНЧ и формирователь уровней, где усиливаются и фильтруются по высокой частоте и поступают в сигнальный процессор.Конструктивно считыватель состоит из следующих модулей:
-источника питания;
-индикации ;
-центрального процессорного модуля;
-сигнального процессора;
-субблока СВЧ.
3.2.2.1 Модуль индикации предназначен для отображения вспомогательной информации о состоянии системы, результатах тестирования и конфигурирования системы и её отдельных узлов, а также вывода необязательной служебной информации.
Основные характеристики модуля приведены в таб. 1. Таблица 1
| Характеристики | Ед. | значение | параметра | |
| изм. | мин | тип | макс | |
| Напряжение питания VCC1, | В | 4.75 | 5.25 | |
| Напряжение питания VCC2, | В | 11.4 | 12.6 | |
| Напряжение питания VCC3, | В | -11.0 | -13.0 | |
| Ток потребления по VCC1 | мА | 10 | 150 | 200 |
| Ток потребления по VCC2 | мА | 5 | ||
| Ток потребления по VCC3 | мА | 5 | ||
| Разрядность алфавитно-цифровой информации | 4, бегущая строка | |||
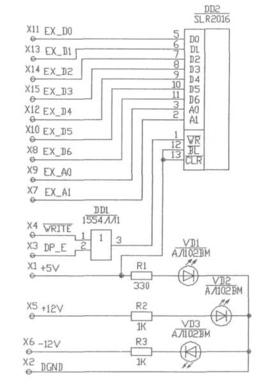
Модуль индикации (Рисунок 5) состоит из интеллектуального дисплея на 4 символа DD2( SLR2016 фирмы Siemens) красного цвета свечения с параллельной записью 7-ми разрядного кода символа, дешифратора сигнала записи дисплея DD1 КР1554ЛЛ1, а также 3 схем индикации наличия вторичного питания для номиналов +5 В, +12 В, — 12 В. Схемы индикации наличия питания выполнены на светодиодах VDL. VD3 АЛ102ВМ, подключенных к соответствующим номиналам напряжения через токоограничительные резисторы R 1...R3. Программное обеспечение ЦПМ позволяет выводить информацию на дисплей в 3 различных формах.
Рисунок 5
Статическая строка информации. В этом случае информация на дисплее состоит из 4 символов и не изменяется в течение длительных промежутков времени. Изменение статической информации вызывается изменением состояния программы, которое должно быть отражено на дисплее. Основные статически выводимые сообщения приведены в Табл.2:
| Таблица 2 |
"Бегущая" строка информации. В этом случае информационное сообщение может быть как угодно длинным, но в каждый конкретный момент времени на дисплее видны только 4 символа из сообщения. Через определенный промежуток времени видимая часть сообщения смещается вправо по строке, что создает иллюзию движения строки влево. Например, если должно быть выведено сообщение "Example" (это только пример!), на дисплее будет последовательно выведено:
| Е | Ех | Еха | Exam | xamp | ampl | mple | ple | le | e |
С помощью бегущей строки выводятся все сообщения меню, сообщения о состоянии и результатах тестирования. Строка с мерцающими символами. В этом случае строка длиной 4 символа содержит один мерцающий символ или все 4 мерцающих символа. Строка с мерцающими символами используется в диалогах конфигурации системы.
Дисплей является основным контрольным индикатором изменения режимов состояния считывателя при использовании внешнего управляющего устройства (кнопка "КН").
3.2.2.2 Центральный процессорный модуль (ЦПМ) является управляющим узлом считывателя. Он осуществляет следующие функций: управление системой в целом;
сбор, предварительная обработка и временное хранение информации об объектах идентификации;
физическая реализация и логическая поддержка обмена информацией по протоколам обмена с концентратором;
осуществление функций внутреннего контроля модулей и субмодулей системы; внутренняя реконфигурация системы.
Основные технические характеристики ЦПМ приведены в табл.3. Таблица 3
| Наименование параметра | Ед. изм. | Значение параметра | |||
| мин. | тип. | макс. | |||
| Напряжение питания VCC1 | В | 4.75 | 5.00 | 5.25 | |
| Напряжение питания VCC2 | В | 11.4 | 12.00 | 12.60 | |
| Напряжение питания VCC3 | В | -11.00 | -12.00 | -13.00 | |
| Ток потребления по источнику VCC1 | мА | 0.3 | 0.5 | ||
| Тактовая частота процессора | МГц | 12 | |||
| Напряжение состояния SPASE по любому выходу интерфейса RS-2321 | В | 10 | 12 | ||
| Напряжение состояния MARK по любому выходу Интерфейса RS-2321 | В | -10 | -12 | ||
| Ток состояния SPASE по выходу интерфейса ИРПС | мА | 0 | 2 | ||
| Ток состояния MARK по выходу интерфейса ИРПС | мА | 14 | 20 | ||
| Длительность сохранения всей информации после выключения питания | с | 30 | |||
1 параметры соответствуют сопротивлению нагрузке ЮкОм
Функциональные параметры ЦПМ: -разрядность внутренней шины данных- 8 бит. -разрядность внутренней шины адреса - 20 бит -разрядность внешней шины данных - 8 бит -разрядность внешней шины адреса — 4 бита, -количество сигналов выборки для внешних устройств - 7.
возможных источников прерываний — 7. -объем ПЗУ — 128 кБайт.
-максимально возможный размер управляющей программы — 96 кБайт. -объем ОЗУ — 32 кБайт.
-максимально возможное сохраняемое количество объектов идентификации: -в буфере обмена датчиков КБД-2 -512 . -в буфере обмена фиксированных колёс ПС-1200 -количество каналов обмена информацией — 2.
-физические интерфейсы для каждого канала обмена информацией - ИРПС, RS-232C(COM).
-вид разделения каналов — пространственный, -количество входных каналов общего назначения - 2. -количество выходных каналов общего назначения - 2.
Основным узлом ЦПМ является однокристалльный КМОП микроконтроллер
TN80C188EB корпорации Intel, объединяющий в своем составе: процессорный
элемент с внутренней 16-ти разрядной шиной данных и внешней 8-ми
разрядной шиной данных;
3 независимых 16-ти разрядных таймера-счетчика;
2 последовательных асинхронных приемопередатчика;
контроллер прерываний на 5 внешних источников прерываний и 2
внутренних;
формирователь сигналов выборки для различных зон размещения в
пространстве памяти и пространстве устройств ввода-вывода . (УВВ).
Микроконтроллер (МК) по системе команд совместим с семейством х86 и
поддерживает объединенное пространство программ и данных.
В качестве ПЗУ, хранящего управляющую программу для МК, выбрано
динамическое FLASH ПЗУ Am29C010JI фирмы AMD Inc., объемом 128К байт .
Так как ИМС TN80C188EB имеет мультиплексированную шину адреса-данных, для организации защелкивания младших 8-ми бит адреса применен регистр КР1554ИР22. Интерфейс внешней шины данных осуществляется с помощью















