Электронные лекции (1063883)
Текст из файла
Министерство образования РФ
Московский Государственный Технический Университет им. Н.Э.Баумана
Курс лекций по:
Электронике и МП технике
Лектор: Иванцов В.И
2007
ОГЛАВЛЕНИЕ
-
Оглавление………………………….…………………..[2]
-
Список рекомендуемой литературы ……………....[3]
-
Лекция № 1………………………………..………[04-06]
-
Лекция № 2………………….……………….……[07-10]
-
Лекция № 3………………………………….……[11-18]
-
Лекция № 4………………………………………[19-23]
-
Лекция № 5………………………………………[24-29]
-
Лекция № 6………………………………………[30-34]
-
Лекция № 7………………………………………[35-38]
-
Лекция № 8………………………………………[39-43]
-
Лекция № 9………………………………………[44-49]
-
Лекция № 10.……………………………………[50-56]
-
Лекция № 11.……………………………………[57-61]
-
Лекция № 12.……………………………………[62-67]
-
Лекция № 13.……………………………………[68-73]
-
Лекция № 14.……………………………………[74-79]
-
Лекция № 15.……………………………………[80-83]
-
Лекция № 16.………………………………………[-]
Список рекомендуемой литературы:
-
Угрюмов Е.П. «Цифровая схемотехника»; БХВ-Петербург, СПб ; 2005г.
-
Потемкин И.С. «Функциональные узлы цифровой автоматики»; Москва, Энергоатомиздат; 1988г.
-
Бойко В.И. «Схемотехника электронных систем. Цифровые устройства»; БХВ-Петербург, СПб; 2004г.
-
Ломов И.А., Атаманов В.Н. «Проектирование узлов цифровой электронной техники»; Москва, МГТУ; 1996г.
-
Иванцов В.И., Щукин С.И. «Аппаратные средства параллельного интерфейса медицинских измерительных приборов»; Москва, МГТУ; 1989г.
-
Жирков В.Ф., Хартов В.Я. «Исследование функциональных узлов ЭВМ»; Москва, МГТУ
-
Жирков В.Ф. «Мультиплексоры и преобразователи цифровых кодов»; Москва, МГТУ
-
ЕСКД; ГОСТ 2743-91 «Элементы цифровой техники»
-
Справочник./Под ред. Якубовского С.В. «Цифровые и аналоговые интегральные микросхемы»; Москва, Радио и Связь, 1990г.
-
Тарабрин Б.В. «Справочник по интегральным микросхемам»; Москва, Радио и Связь, 1983г.
ЛЕКЦИЯ №1.
Цифровые и аналоговые сигналы.
-
Импедансная реограмма – аналоговый сигнал, имеет квазипостоянную составляющую, которая уменьшается в ходе исследования (адаптация).
U_ ~ 96% от полной амплитуды
U~ ~ 10% (обусловлен дыхательной деятельностью)
Особенности аналоговых сигналов
-
В каждый момент времени сигнал имеет различные значения; чему оно равно можно утверждать только с определенной точность.
-
Сложно передать на большие расстояния без искажений (невозможно) Е~50 см.
-
Сложности в формирования и обработки из-за низкой помехоустойчивости сигнала.
Э
ти недостатки аналогового сигнала (АС) привели к необходимости использования цифрового сигнала (ЦС)
ЛЕКЦИЯ №1.
-
Отличие цифровых сигналов от аналоговых в том, что в качестве информативного используется только два уровня этого сигнала – «высокий» и «низкий».
-
Схемы, в которых используется только 2 уровня напряжения (высокий и низкий), называются цифровыми схемами.
-
Для представления цифрового сигнала используются понятия логической единицы и логического нуля.
-
Логическая единица – высокий уровень напряжения
-
Логический ноль – низкий уровень напряжения.
-
Схемы, в которых реализуется такой принцип - схемы с прямой логикой.
-
Однако есть отдельные схемы, в которых нулю соответствует высокое напряжение, а единице – низкий уровень напряжения – инверсная логика.
Положительная логика – прямая (+)
Отрицательная логика – инверсная (-)
ЛЕКЦИЯ №1.
Принципы формирования сигналов.
ЛЕКЦИЯ №2.
Типичный пример формирования цифрового сигнала с помощью кнопки
Примеры применения цифровой электроники
1.В медицине.
Генератор зондирующего тока.
Особенности:
-
сигнал на человека должен подаваться строго симметричный относительно земли
-
БО, как электролит, не должен быть подвержен влиянию постоянной составляющей тока
-
должен быть автоматически настраиваем на различные БО
-
должен быть безопасен по отношению к БО
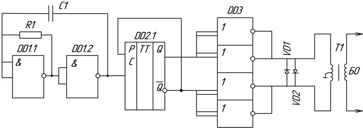
ЛЕКЦИЯ №2.
Генератор зондирующего тока
DD1 – задающий генератор, формирует сигналы прямоугольной формы, t1<t2
DD2 – делитель частоты; формирователь меандра; формирователь сигнала с крутым фронтом
DD3 – ГСТ
VD – защитные диоды
DD – Digital device – микросхема
DD1.1 – первый вентиль первой микросхемы
DD1.2 – второй вентиль первой микросхемы
DD2.1 – первый вентиль второй микросхемы
T1 - трансформатор
d-триггер – работает в режиме Т-триггера формирует сигнал из 1 в 2.
ЛЕКЦИЯ №2.
DD3 включена в том режиме, в котором выходы цифровой микросхемы включать нельзя. Один вентиль не способен выдать нужный ток, поэтому соединяем два ( при этом необходимо обеспечить очень точное и одновременное переключение).
Типы МС:
DD1 – К561 ЛА7
DD2 – К561 ТМ2
DD3 – К561 ЛЕ1
Диоды защищают БО от высоких токов, а трансформатор от высокого напряжения.
2.Структурная схема калькулятора.
Шифратор - каждой кнопке присваивает двоичный код.
Микропроцессор - использует набранные с клавиатуры и преобразованные шифратором команды.
Дешифратор - преобразует информацию из CPU в код, который обеспечивает индикацию.
ЛЕКЦИЯ №2.
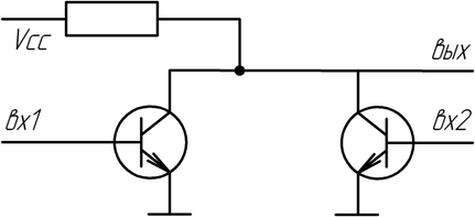
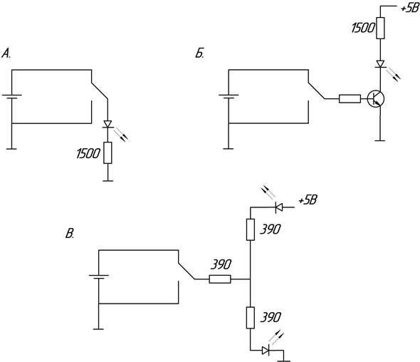
Индикация цифровых сигналов
А. – надо выбирать малотоковый диод.
Б. – ток базы очень мал, искажения в сигнал не вносит.
В. – может показывать наличие 0 и 1 ( диоды разноцветные).
ЛЕКЦИЯ №3.
Двоичные элементы и их использование
И ИЛИ НЕ
- образуют булевский базис (логических элементов) – с их помощью можно построить любую цифровую схему.
| Логическое выражение | Y=A&B | |||||||||||||||
| Условное обозначение | ||||||||||||||||
| Схема | ||||||||||||||||
| Таблица истинности |
|
ЛЕКЦИЯ №3.
| Логическое выражение | Y=A+B | |||||||||||||||
| Условное обозначение | ||||||||||||||||
| Схема | ||||||||||||||||
| Таблица истинности |
|
Появление хотя бы на одном из входов 1, приведет к появлению 1 на выходе
ЛЕКЦИЯ №3.
| Логическое выражение | ____ Y=A&B | |||||||||||||||
| Условное обозначение | ||||||||||||||||
| Схема | ||||||||||||||||
| Таблица истинности |
|
| Логическое выражение | ____ Y=A+B | |||||||||||||||
| Условное обозначение | ||||||||||||||||
| Схема | ||||||||||||||||
| Таблица истинности |
|
ЛЕКЦИЯ №3.
Подача 1 приводит к открытию транзистора и появлению 0 на выходе
И-НЕ – элемент Шеффера ИЛИ-НЕ – элемент Пирса
П
риведенные схемы являются базисными, т.е. на их основе можно проектировать и создавать другие более сложные схемы.
ЛЕКЦИЯ №3.
| Логическое выражение | ||||||||||||||||
| Условное обозначение |
| |||||||||||||||
| Схема | На И-НЕ | |||||||||||||||
| Таблица истинности |
|
М2
ЛЕКЦИЯ №3
| Логическое выражение | ____ | |||||||||||||||
| Условное обозначение |
| |||||||||||||||
| Схема | На ИЛИ-НЕ | |||||||||||||||
| Таблица истинности |
|
М
2 – НЕ
Особенности использования схем М2:
Характеристики
Тип файла документ
Документы такого типа открываются такими программами, как Microsoft Office Word на компьютерах Windows, Apple Pages на компьютерах Mac, Open Office - бесплатная альтернатива на различных платформах, в том числе Linux. Наиболее простым и современным решением будут Google документы, так как открываются онлайн без скачивания прямо в браузере на любой платформе. Существуют российские качественные аналоги, например от Яндекса.
Будьте внимательны на мобильных устройствах, так как там используются упрощённый функционал даже в официальном приложении от Microsoft, поэтому для просмотра скачивайте PDF-версию. А если нужно редактировать файл, то используйте оригинальный файл.
Файлы такого типа обычно разбиты на страницы, а текст может быть форматированным (жирный, курсив, выбор шрифта, таблицы и т.п.), а также в него можно добавлять изображения. Формат идеально подходит для рефератов, докладов и РПЗ курсовых проектов, которые необходимо распечатать. Кстати перед печатью также сохраняйте файл в PDF, так как принтер может начудить со шрифтами.
















