Лекция_14 (1048793), страница 2
Текст из файла (страница 2)
Расчет такого виброизолятора заключается в выборе расстояния d таким образом, чтобы после удара об упор не возникал непрерывный режим с ударами об упоры.
Условие отсутствия такого режима определим для случая кинематического возбуждения колебаний без демпфирования, считая, что упоры являются весьма жесткими и удар о них определяется коэффициентом восстановления скорости. Тогда при кинематическом возбуждении с частотой p график перемещения между упорами защищаемого объекта будет иметь вид:
Д
ля каждого упора скорость после удара равна скорости до удара, умноженной на коэффициент восстановления
. Отсюда для первого полупериода можно записать соотношение между скоростью отскока от нижнего упора при
и скоростью подхода к верхнему упору при
:
При кинематическом возбуждении по гармоническому закону
уравнение движения защищаемого объекта между упорами при отсутствии демпфирования имеет вид:
Частное решение этого уравнения можно записать в виде:
Подставим это выражение в исходное дифференциальное уравнение, определим амплитуду колебаний:
Общее решение этого уравнения можно найти как сумму решений однородного уравнения и частного решения неоднородного уравнения:
Это решение соответствует движению защищаемого объекта между ограничительными упорами. Для определения постоянных интегрирования
и
обычным для нас способом воспользоваться не удастся, так как неизвестна скорость системы в момент времени
. Поэтому мы воспользуемся граничными условиями:
.
Из первого имеем:
из второго:
Из этих выражений легко определяются постоянные интегрирования:
Таким образом, постоянные интегрирования будем считать известными величинами.
Найдем производную от полученного решения:
и представим записанное ранее соотношение
в виде:
или, после ряда тригонометрических преобразований:
Подставив сюда зависимость, определяющую
и сделав ряд преобразований, получим:
Для заданных конструктивных параметров и известных характеристиках внешнего воздействия правая часть полученной зависимости есть функция угла
. Максимум этого выражения можно найти хорошо известным методом:
В результате получим максимальное значение функции:
Это означает, что режим с ударами об ограничители возможен лишь только при
. Поэтому во избежание ударов об упоры следует выбирать зазор
.
Виброизоляция при ударном воздействии
Все основные особенности динамики виброизолятора проявляются при простейшей форме удара, имеющей прямоугольную форму:
Р
ешение этой задачи для времени
нами уже рассматривалось, поэтому сразу же запишем его:
В случае
система будет совершать свободные колебания по хорошо знакомой нам зависимости:
где начальные условия
и
определяются из состояния системы в момент времени
, то есть в момент окончания действия импульса силы. Для определения этих параметров запишем:
откуда
В результате легко определяется усилие, передаваемое виброизолятором на защищаемый объект:
а максимальное значение этой силы:
Коэффициент передачи силы:
и
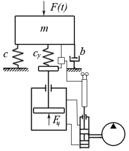
Управляемые системы виброизоляции
Управляемыми или активными системами виброизоляции называют те системы, в которых эффективность защиты от колебаний достигается компенсацией вынуждающих сил или перемещений.















