metodichka (538599), страница 6
Текст из файла (страница 6)
На валах сельсина – датчика и сельсина – приёмника стрелки для определения положения их роторов по градуированным шкалам. Кроме того, на валу сельсина –приёмника закреплён шкив с подвеской для создания момента сопротивления на валу ротора.
4. ЗАДАНИЕ ПO РАБОТЕ.
А. Снять кривую точности сельсинов.
Определить статическую ошибку, класс точности и добротность сельсина.
Б. Исследовать трансформаторный режим включения сельсинов и снять зависимости
е = ƒ(θ).
5. ПОРЯДОК ВЫПОЛНЕНИЯ РАБОТЫ.
А. Снять кривую точности сельсинов. Определить статическую ошибку, класс точности и добротность сельсинов.
1. Включить питание стенда.
2. Переключатель режимов работ поставить в положение «Инд.» (индикаторный режим);
3. Освободить с помощью гайки стрелку сельсина приемника (СП), установить стрелки СД и СП в нулевое положение и закрепить гайкой стрелку СП.
4. Вывинтить стопорный винт, равномерно вращая на 360°, сначала по часовой, а затем против часовой стрелки ротор СД, фиксируя стрелку СД через каждые 15°, записывая при этом в Таб.2 показания стрелки СП
5. Для каждого измерения определите θСТ , результаты запишите в таблица 2 и постройте график кривой точности θСТ = f(α).
Таблица 2
| α(град) | 0 | 15 | 30 | 45 | … | … | 345 | 360 | 345 | 330 | … | 15 | 0 |
| β(град) | |||||||||||||
| θСТ = β - α |
6. Определите среднюю ошибку θСТ, являющуюся полу – суммой максимальных ошибок с разными знаками, взятых по модулю.
7. Используя таблицу 1 и формулу (11), определите класс точности сельсина и его добротность.
Б. Исследовать трансформаторный режим включения сельсинов и снять зависимость
e = f(θ)
1. Переключить сельсина в трансформаторный режим (переключатель ПК поставить в положение «Тр») и снять зависимость э.д.с. в однофазной обмотке сельсина приемника от угла рассогласования (e = KUcosθ). Для этого необходимо выдвинуть фиксатор, установить стрелки сельсинов в начало отсчета и, придерживая стрелку СП в нулевом положении, поворачивать стрелку СД последовательно на углы через 15°, записывая при этом в таблицу 3 показание вольтметра.
Таблица 3
| θ[град ] | 15 | 30 | 45 | 60 | 75 | 90 | 105 | 120 | 135 | 150 | 165 | 180 | 195 |
| e[в] |
2. По результатам опыта построить график зависимость e = f(θ)
КОНТРОЛЬНЫЕ ВОПРОСЫ
а) Назначение, устройства и типы сельсинов.
б) Принцип работы сельсинов, включенных в индикаторном режиме.
в) Каковы законы изменения токов, МДС и ЭДС, наводимых в фазовых обмотках статора сельсина?
г) Объяснить порядок определения вектора суммарной МДС, создаваемой в статорных обмотках сельсина.
д) Какова последовательность, и формулы определения Му, Мтр, θСТ и класса точность?
е) Какие существуют режимы включения сельсинов, укажите особенности схем включения сельсинов в этих режимах.
ж) Порядок снятия экспериментальных характеристик работы сельсинов.
ЛАБОРАТОРНАЯ РАБОТА №4
«ИССЛЕДОВАНИЕ БЕСКОНТАКТНЫХ ИНДУКТИВНЫХ ДАТЧИКОВ ПУТЕВОГО И КОНЕЧНОГО ПОЛОЖЕНИЯ ПОДВИЖНЫХ ОРГАНОВ ТЕХНОЛОГИЧЕСКОГО ОБОРУДОВАНИЯ»
-
ВВЕДЕНИЕ.
Индуктивные бесконтактные датчики предназначены для контроля положения механизма или отдельных узлов. Они находят широкое применение в станках, автоматических линиях, кузнечнопрессовом оборудовании, литейных машинах и т.д. Индуктивные бесконтактные датчики наиболее эффективно использовать в качестве конечных выключателей, они срабатывают только на проводящие материалы и не чувствительны ко всем остальным. Это увеличивает их защищенность от помех - введение в зону чувствительности выключателя рук оператора, эмульсии, воды, смазки и т.д. не приведёт к ложному срабатыванию.
2. УСТРОЙСТВО БЕСКОНТАКТНОГО ДАТЧИКА ПЕРЕМЕЩЕНИЯ (БДП).
Структурная схема датчика представлена на Рисунке 1. Генератор LC-типа, вырабатывает синусоидальные колебания, амплитуда которых зависит от положения проводящего объекта ПО. После детектирования в диодном выпрямителе формируется постоянное напряжение, которое поступает на триггер Шмитта и в зависимости от величины напряжения формирует сигнал высокого или низкого уровня. Этот сигнал после усиления по мощности поступает на выход и на индикатор состояния.
Рисунок 1
Конструктивное выполнение датчика иллюстрируется на Рисунке 2
Внутри цилиндрического корпуса, выполненного из латуни или полиамида, последовательно расположенный индуктивный преобразователь токовихревого типа, генератор LC- типа, триггер Шмитта, усилитель и светодиодный индикатор, сигнализирующий о состоянии датчика. Все элементы датчика герметизированы компаундом.
Рисунок 2
Промышленность выпускает бесконтактные индуктивные датчики типа ДИ, маркировка которых содержит 9 буквенных и цифровых элементов.
| 1 | 2 | 3 | 4 | 5 | 6 | 7 | 8 | 9 |
| ДИ- | 8- | 1,5- | 10/30- | 070- | Д- | И- | 2- | Р |
1. Вид датчика;
2. Типоразмер, датчики производятся с установочными размерами 6,5 / 8 /12/18/30 мм;
3. Номинальное расстояние переключения 1,5 мм;
4. Напряжение питания от 10 до 30 В;
5. Макс. ток нагрузки 70 мА;
6. Тип защиты;
X - без защиты; А - защита от переполюсовки; Б - защита от пиковых напряжений; В – защита от превышения допустимой нагрузки и КЗ; Г=А+Б; Д=А+Б+В;
7. Индикация, наличие светодиодного индикатора;
8. Длина кабеля;
9. Тип выходного транзистора Р - «р-n-р», N - «n-р-n».
В качестве примера приводим технические данные бесконтактного индуктивного датчика типа ДИ-8 (таблица 1)
Таблица 1
| Технические данные | ДИ-8 | ||
| Номинальное расстояние переключения, мм | 1 | 1,5 | 2 |
| Частота переключения, кГц | >1 | ||
| Напряжение питания, В | 10-30 | ||
| Пульсация напряжения питания, % | +25% - 50% при Uп = 24B | ||
| Макс. допустимый ток нагрузки, мА | 70 | ||
| Предел допускаемой основной погрешности положения точки переключения (повторяемость), % | менее 2 от номинального расстояния | ||
| Гистерезис (дифференциал хода), % | менее 20 от номинального расстояния | ||
| Потребляемая мощность (без нагрузки), ВА | не более 0,4 | ||
| Выходной сигнал, В | > 0,9Uп | ||
| Допустимая температура при эксплуатации, °С | - 25 +70 | ||
| Коммутационная функция | "Замыкание" | ||
| Группа мех. исполнения по ГОСТ 17516.1-90 | М6 | ||
| Класс защиты по ГОСТ 14254-80 | IP67 | ||
| Габаритные размеры, мм | М8х45 | ||
| Масса (без кабеля), г не более | 22 | ||
-
ПРИНЦИП ДЕЙСТВИЯ ДАТЧИКА.
Как было показано на Рисунке 2 первичным измерительным преобразователем, воспринимающим измеряемый параметр – приближение «проводника» - ПО, является обмотка катушки индуктивности, расположенная в ферритовом сердечнике броневого типа типоразмера Б22 из феррита 2000НМ1. Обмотка L1 (120 витков) и Loc (45 витков) намотаны «в навал» проводом ПЭВ-2 0,2 мм. Преобразователь реагирует на приближение «проводника» только с открытой стороны магнитопровода.
Эквивалентная схема первичного измерительного преобразователя показана на Рисунке3.
Рисунок 3.
Где L-индуктивность катушки,
RCu -потери в меди катушки,
RFe -потери на вихревые токи в ферритовом сердечнике и «проводнике».
Коэффициент добротности катушки определяется по формуле:
где ω - круговая частота,
Rs - общие потери.
Общее сопротивление катушки определяется по формуле: Z= RS + jωL.
Первичный измерительный индуктивный преобразователь основан на изменении сопротивления вследствие размагничивающего действия вихревых токов, генерируемых магнитным потоком катушки в «проводнике», расположенном вблизи катушки.
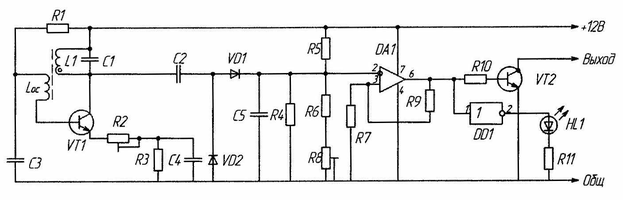
Рисунок 4
Чтобы преобразовать изменение сопротивления, а следовательно, и добротности в электрический ток (напряжение) необходимо включить катушку в одну из измерительных цепей, выбор которой зависит от конкретных условий.
В лабораторной установке измерительная цель выполнена в виде автогенератора собранного на транзисторе VT1, включённого по схеме с ОЭ (Рисунок 4).
















