ЛАБОРАТОРНАЯ РАБОТА2 (538601)
Текст из файла
ЛАБОРАТОРНАЯ РАБОТА №2
«ИСЛЕДОВАНИЕ ИНДУКТИВНОГО ПРЕОБРАЗОВАТЕЛЯ»
-
ВВЕДЕНИЕ
Задачей работы является снятие характеристик дифференциального индуктивного преобразователя малых перемещений и неуравновешенного моста, в который обычно включается индуктивный преобразователь. С помощью моста и фазочувствительного измерителя входная величина преобразователя (перемещения) преобразуется в выходную электрическую величину – постоянный ток.
-
ПРИНЦИП ДЕЙСТВИЯ ИНДУКТИВНОГО ПРЕОБРАЗОВАТЕЛЯ.
Устройство дифференциального индуктивного преобразователя показано на Рисунке1
Два магнитопровода состоят из Iа, Iб и якоря 2, выполненных из магнитомягкого материала. Между сердечником и якорем имеются малые воздушные зазоры δ1 и δ2. на каждый магнитопровод надета обмотка с числом витков W, обычно состоящих из двух катушек.
При исходном значении измеряемой величины якорь преобразователя занимает семеричное по отношению двух сердечников положение δ1= δ2= δ0. Преобразуемое перемещение будем далее обозначать символом ∆δ. При перемещении якоря длина одного из воздушных зазоров увеличивается, другого – уменьшается. При этом изменяется магнитные потоки ф1 и ф2 в сердечниках Ia и Iб, индуктивности обмоток L1 и L2, а так же активные сопротивление r1 и r2. Изменение величины r1 и r2 обусловлено нелинейностью зависимостей потерь на гистерезис и вихревые токи от величины магнитных потоков ф1,ф2.
Рисунок 1
Заметим, что изменения L и r для одной обмотки имеют одинаковые знаки. При перемещении якоря L1 и L2, а так же r1 и r2 изменяются в разные стороны. Итак, в преобразователе перемещение якоря ∆δ преобразуется в изменение комплексного сопротивление обмоток Z1 = r1+jwL1 и Z2 = r2+jwL2
3. ХАРАКТЕРИСТИКИ ПРЕОБРАЗОВАТЕЛЯ
Основными характеристиками преобразователя являются зависимости сопротивлений rl, r2, X1=WL1, X2=WL2, Z1, Z2 от положения якоря, определяемого величиной ∆δ. Перечисленные характеристики можно получить многими способами. В работе этой цепи предлагается использовать фазочуствительный измеритель. На практике изменение активного сопротивления ∆r обмоток может оказаться незначительным по сравнению с изменением индуктивного сопротивления ∆х.
Сопротивления обмоток преобразователя Z1 и Z2 нельзя считать строго линейными, т.е. независимыми от величины напряжения питания.
Нелинейность сопротивления обусловлена нелинейностью характеристики В = f(II) материала сердечника. В связи с этим при работе с индуктивным преобразователем необходимо поддерживать постоянной величину напряжения на его обмотках.
Заметим еще, что две половины дифференциального преобразователя не являются строго идентичными и в некотором положении якоря, при котором Х1=Х2, r1 может отличаться от r2.
4. ФАЗОЧУВСТВИТЕЛЬНЫЙ ИЗМЕРИТЕЛЬ.
В работе для получения всех нужных характеристик применен фазочувствительный измеритель. Он состоит из фазочувcтвительного усилителя – выпрямителя (УВ) и магнитоэлектрического микроамперметра, подключаемого к выходным зажимам 2-2'У В (Рисунок 2)
Измеряемое напряжение Ůx, подводится к зажимам I-I', управляющее (опорное) напряжение Ůy подводится к зажимам 3-3`. Отклонение стрелки прибора α, пропорциональное Icp – среднему значению тока в его рамке, как известно, зависит от угла сдвига фаз между напряжениями Ůx, и Ůy и не меняется при небольших изменениях величины управляющего напряжения Ůy.
Рисунок2
Имеет место следующее соотношение:
A = S*Icp = Sф*Ux*cosφ , (1)
где S – чувствительность прибора к току;
Sф – чувствительность фазочувcтвительного измерителя к напряжению на его входе;
ф – фазовый сдвиг между векторами напряжений Ůx и Ůy; при ф=0, U=Sφ*Ux,
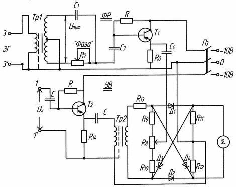
При использовании фазочувствительного измерителя для измерения активного и реактивного сопротивления должна быть обеспечена возможность регулировки фазы, управляющего напряжения Ůy в пределах, превышающих 90 градусов, причем его величина должна оставаться при всех значениях фазовых углов приблизительно постоянной, для этого используется специальная фазорегулирующая цепь (ФР), показанная на Рисунке З.
Здесь приведена схема усилителя – выпрямителя. Входные зажимы фазорегулирующей цепи 3 – 3' присоединяются к зажимам генератора переменного тока (ЗГ). На выходных зажимах фазорегулирущий образуется напряжение Ůy.
Рисунок 3
В качестве фазового регулятора используется мост, два плеча которого предоставляют собой вторичную обмотку трансформатора Тр1, а два другие плеча включены конденсатор С1 и переменное сопротивление R7. Как известно, если сопротивление нагрузки, присоединенное к выходной диагонали моста очень велико по сравнению с сопротивлением плеч моста, то изменение сопротивления R7 вызывает изменение фазы напряжения Uy, не вызывая при этом изменения его значения. При R7=0 или R7=бесконечности Uy находится в фазе или противофазе с напряжением питания моста Uпит. При
сдвиг фаз между Uпит и Uy равен
.
Чтобы нагрузка фазорегулятора не влияла на величину его выходного напряжения, к выходным зажимам моста подключён эмиттерный повторитель на транзисторе Т1.
5. СНЯТИЕ ОСНОВНЫХ ХАРАКТЕРИСТИК ПРЕОБРАЗОВАТЕЛЯ.
Для снятия зависимостей активных и реальных сопротивлений преобразователя от положения якоря предусмотрена схема, приведённая на Рисунке 4
Рисунок 4
Здесь Z1, Z2. – сопротивлении обмоток преобразователя,
R – известное активное сопротивление,
С – известная емкость.
Подключив входные зажимы фазочувствительного измерителя к зажимам
конденсатора, регулирует фазу управляющего напряжения Ůy,так, чтобы показания были рулевыми. При этом вектор Uy измерителя совпадает по фазе с током IA
Потом присоединяют зажимы измерителя к зажимам сопротивления R и отмечают его показания Аr .Затем присоединяют измеритель к зажимам Z1 – отмечают отклонение al к зажимам Z2 – отмечают отклонение а2. Так как при всех измерениях вектор управляющего напряжения измерителя совпадает с направлением вектора тока, показания измерителя будут пропорциональны составляющим напряжений, совпадающим по фазе с этим током, т.е активным составляющим напряжений.
Поэтому aR = K*IA*R (2)
Здесь К – коэффициент пропорциональности;
Z1 Z2 – полное сопротивление обмоток;
ф1ф2 – аргументы (сдвиги фаз) сопротивлений Z1 Z2
Из (2) и (3) следует:
Для определения индуктивных сопротивлений обмоток нужно отрегулировать фазу управляющего напряжения так, чтобы нулевое показание индикатора имело место, когда подключен к сопротивлению R. Оттуда вектор управляющего напряжения Uy будет перпендикулярна вектору тока IA, и показания измерителя будут пропорциональны составляющим напряжения, ортогональным току IA
Присоединяя измеритель к зажимам Z1 и Z2 и обозначая его отклонение В1 и В2 получим:
Разделив эти выражения на aR = К * IА * R получим:
Так как магнитная цепь преобразователя нелинейная, то при всех измерениях необходимо поддерживать напряжение на зажимах, преобразователя постоянным и равным.
6. РАБОТА ПРЕОБРАЗОВАТЕЛЯ В МОСТОВОЙ СХЕМЕ С ФАЗОЧУВСТВИТЕЛЬНЫМ ИЗМЕРИТЕЛЕМ.
При работе индуктивного дифференциального преобразователя изменения комплексных сопротивлений обмоток наиболее часто измеряются посредством включения обмоток преобразователя в цепь неравновесного четырех плечного моста. Схема моста позволяет реализовать несколько различных вариантов включения преобразователя. Как правило, обмотки дифференциального преобразователя включается в смежные плечи моста.
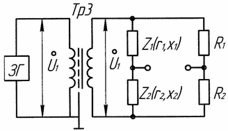
В работе исследуется мост, в два другие плеча которого включены активные сопротивления R1=R2 (Рисунок 5) питание моста осуществляется от генератор ЗГ через трансформатор Тр З.
Рассмотрим более подробно работу моста с дифференциальным индуктивным преобразователем. Допустим, что в его исходном состоянии, когда мост, уравновешен, параметры обоих обмоток одинаковы и равны Z0 = r0+jwL0.
При смещения якоря на ∆δ параметры обмоток изменяются в разные стороны и становятся равными Z1 = Z0-∆Z1; Z2 = Z0+∆Z2. В первом приближении при относительно малых перемещениях (по отношению к δ0) можно считать, что Z1=∆Z2 = ∆r + j∆X (в действительности приращения не совсем одинаковы). В режиме холостого хода моста при смещения якоря на величину ∆δ на его выходных зажимах появится напряжение, равное
Обозначим ∆Z = ∆Z * e jφ∆ и Z0 = Z0 * e jφ0
Где; ∆Z = Z0 – модули комплексов ∆Z; Z0
φ∆; φ0 – их аргументы.
Подставляя в 7 получим:
Рисунок 5
Из (8) видно, что модуль напряжения U2 пропорционален модулю изменения полного сопротивления обмотки, а по фазе он опережает вектор питающего напряжения
на угол λ = ф∆ - ф0. Так как в общем случае при изменении ∆δ при решении ∆Z не пропорционально ∆Х, то при перемещении якоря угол λ не остаётся постоянным. Однако, у индуктивного преобразователя, использованного в работе, это изменение мало. При изменении U2 электронным вольтметром с большим входным по сравнению с выходным сопротивлением моста его показания будут пропорциональны ∆Z (при постоянном напряжении питания). Вольтметр не будет учитывать направление перемещения якоря.
Характеристики
Тип файла документ
Документы такого типа открываются такими программами, как Microsoft Office Word на компьютерах Windows, Apple Pages на компьютерах Mac, Open Office - бесплатная альтернатива на различных платформах, в том числе Linux. Наиболее простым и современным решением будут Google документы, так как открываются онлайн без скачивания прямо в браузере на любой платформе. Существуют российские качественные аналоги, например от Яндекса.
Будьте внимательны на мобильных устройствах, так как там используются упрощённый функционал даже в официальном приложении от Microsoft, поэтому для просмотра скачивайте PDF-версию. А если нужно редактировать файл, то используйте оригинальный файл.
Файлы такого типа обычно разбиты на страницы, а текст может быть форматированным (жирный, курсив, выбор шрифта, таблицы и т.п.), а также в него можно добавлять изображения. Формат идеально подходит для рефератов, докладов и РПЗ курсовых проектов, которые необходимо распечатать. Кстати перед печатью также сохраняйте файл в PDF, так как принтер может начудить со шрифтами.
















