ЛАБОРАТОРНАЯ РАБОТА4 (538603)
Текст из файла
ЛАБОРАТОРНАЯ РАБОТА №4
«ИССЛЕДОВАНИЕ БЕСКОНТАКТНЫХ ИНДУКТИВНЫХ ДАТЧИКОВ ПУТЕВОГО И КОНЕЧНОГО ПОЛОЖЕНИЯ ПОДВИЖНЫХ ОРГАНОВ ТЕХНОЛОГИЧЕСКОГО ОБОРУДОВАНИЯ»
-
ВВЕДЕНИЕ.
Индуктивные бесконтактные датчики предназначены для контроля положения механизма или отдельных узлов. Они находят широкое применение в станках, автоматических линиях, кузнечнопрессовом оборудовании, литейных машинах и т.д. Индуктивные бесконтактные датчики наиболее эффективно использовать в качестве конечных выключателей, они срабатывают только на проводящие материалы и не чувствительны ко всем остальным. Это увеличивает их защищенность от помех - введение в зону чувствительности выключателя рук оператора, эмульсии, воды, смазки и т.д. не приведёт к ложному срабатыванию.
2. УСТРОЙСТВО БЕСКОНТАКТНОГО ДАТЧИКА ПЕРЕМЕЩЕНИЯ (БДП).
Структурная схема датчика представлена на Рисунке 1. Генератор LC-типа, вырабатывает синусоидальные колебания, амплитуда которых зависит от положения проводящего объекта ПО. После детектирования в диодном выпрямителе формируется постоянное напряжение, которое поступает на триггер Шмитта и в зависимости от величины напряжения формирует сигнал высокого или низкого уровня. Этот сигнал после усиления по мощности поступает на выход и на индикатор состояния.
Рисунок 1
Конструктивное выполнение датчика иллюстрируется на Рисунке 2
Внутри цилиндрического корпуса, выполненного из латуни или полиамида, последовательно расположенный индуктивный преобразователь токовихревого типа, генератор LC- типа, триггер Шмитта, усилитель и светодиодный индикатор, сигнализирующий о состоянии датчика. Все элементы датчика герметизированы компаундом.
Рисунок 2
Промышленность выпускает бесконтактные индуктивные датчики типа ДИ, маркировка которых содержит 9 буквенных и цифровых элементов.
| 1 | 2 | 3 | 4 | 5 | 6 | 7 | 8 | 9 |
| ДИ- | 8- | 1,5- | 10/30- | 070- | Д- | И- | 2- | Р |
1. Вид датчика;
2. Типоразмер, датчики производятся с установочными размерами 6,5 / 8 /12/18/30 мм;
3. Номинальное расстояние переключения 1,5 мм;
4. Напряжение питания от 10 до 30 В;
5. Макс. ток нагрузки 70 мА;
6. Тип защиты;
X - без защиты; А - защита от переполюсовки; Б - защита от пиковых напряжений; В – защита от превышения допустимой нагрузки и КЗ; Г=А+Б; Д=А+Б+В;
7. Индикация, наличие светодиодного индикатора;
8. Длина кабеля;
9. Тип выходного транзистора Р - «р-n-р», N - «n-р-n».
В качестве примера приводим технические данные бесконтактного индуктивного датчика типа ДИ-8 (таблица 1)
Таблица 1
| Технические данные | ДИ-8 | ||
| Номинальное расстояние переключения, мм | 1 | 1,5 | 2 |
| Частота переключения, кГц | >1 | ||
| Напряжение питания, В | 10-30 | ||
| Пульсация напряжения питания, % | +25% - 50% при Uп = 24B | ||
| Макс. допустимый ток нагрузки, мА | 70 | ||
| Предел допускаемой основной погрешности положения точки переключения (повторяемость), % | менее 2 от номинального расстояния | ||
| Гистерезис (дифференциал хода), % | менее 20 от номинального расстояния | ||
| Потребляемая мощность (без нагрузки), ВА | не более 0,4 | ||
| Выходной сигнал, В | > 0,9Uп | ||
| Допустимая температура при эксплуатации, °С | - 25 +70 | ||
| Коммутационная функция | "Замыкание" | ||
| Группа мех. исполнения по ГОСТ 17516.1-90 | М6 | ||
| Класс защиты по ГОСТ 14254-80 | IP67 | ||
| Габаритные размеры, мм | М8х45 | ||
| Масса (без кабеля), г не более | 22 | ||
-
ПРИНЦИП ДЕЙСТВИЯ ДАТЧИКА.
Как было показано на Рисунке 2 первичным измерительным преобразователем, воспринимающим измеряемый параметр – приближение «проводника» - ПО, является обмотка катушки индуктивности, расположенная в ферритовом сердечнике броневого типа типоразмера Б22 из феррита 2000НМ1. Обмотка L1 (120 витков) и Loc (45 витков) намотаны «в навал» проводом ПЭВ-2 0,2 мм. Преобразователь реагирует на приближение «проводника» только с открытой стороны магнитопровода.
Эквивалентная схема первичного измерительного преобразователя показана на Рисунке3.
Рисунок 3.
Где L-индуктивность катушки,
RCu -потери в меди катушки,
RFe -потери на вихревые токи в ферритовом сердечнике и «проводнике».
Коэффициент добротности катушки определяется по формуле:
где ω - круговая частота,
Rs - общие потери.
Общее сопротивление катушки определяется по формуле: Z= RS + jωL.
Первичный измерительный индуктивный преобразователь основан на изменении сопротивления вследствие размагничивающего действия вихревых токов, генерируемых магнитным потоком катушки в «проводнике», расположенном вблизи катушки.
Рисунок 4
Чтобы преобразовать изменение сопротивления, а следовательно, и добротности в электрический ток (напряжение) необходимо включить катушку в одну из измерительных цепей, выбор которой зависит от конкретных условий.
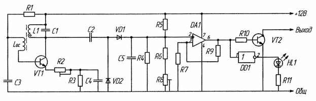
В лабораторной установке измерительная цель выполнена в виде автогенератора собранного на транзисторе VT1, включённого по схеме с ОЭ (Рисунок 4).
Обмотка катушки L1 измерительного преобразователя включенного в колебательный контур L1C1.Обмотка катушки Loc включена в базовую цепь транзистора VT1 и является звеном положительной обратной связи, индуктивно связанного с катушкой L1.
Таким образом, элементы VT1, L1, Loc, Rl, R2, R3, С1, С2, С4 образуют автогенератор LC -типа.
Первоначально колебания в автогенераторе устанавливаются с помощью резистора R2. Амплитуда колебаний автоматически поддерживается на требуемом уровне, что соответствует установившемуся стационарному режиму автоколебаний.
Частота колебаний генератора определяется по формуле:
Переменное напряжение с коллектора транзистора VT1 через конденсатор С2 поступает на выпрямитель на диодах VD1 и VD2. Значение выпрямленного постоянного напряжения соответствует высокому (для микросхем КМОП) логическому уровню. Это напряжение поступает на компаратор DA1, включённый по схеме триггера Шмитта. Переменным резистором (R8) устанавливается порог срабатывания триггера Шмитта.
Если проводящий объект ПО «проводник» см. Рисунок1 находится вне зоны действия магнитного поля катушки L1 датчика, то автогенератор LC-типа работает в режиме автоколебаний на грани срыва. Этого добиваются регулировкой с помощью резистора R2. Выход «Вых» при этом в пассивном состоянии и индикатор HL1 не светится.
При перемещении «проводника» в зону действия магнитного поля катушки L1 потери на вихревые токи RFe возрастают пропорционально степени приближения «проводника» и соответственно уменьшается добротность θ и амплитуда колебаний падает до нуля из-за потерь энергии в колебательном контуре. При этом триггер Шмитта на DA1 срабатывает и через усилитель мощности на VT2 переводит выход «вых» в активное состояние и индикатор HL1 светится. Порог срабатывания триггера Шмитта определяется расстоянием между «проводником» и индуктивным преобразователем датчика и настраивается резистором R2 от нескольких мм до нескольких десятков мм.
На Рисунке 5 приведена типовая характеристика датчика.
Рисунок 5
U1 - напряжение на нагрузке RH высокого уровня;
U2 - напряжение на нагрузке RH низкого уровня;
L1 - расстояние от поверхности торца датчика до шунта при переходе выходного напряжения от высокого уровня к низкому;
L2 - расстояние от поверхности торца датчика до шунта при переходе выходного напряжения от низкого уровня к высокому;
ΔL - разница расстояний (гистерезис) L1 и L2. ΔL= L1 - L2
4. ОПИСАНИЕ ЛАБОРАТОРНОЙ УСТАНОВКИ.
Исследования бесконтактного индуктивного датчика ДИ-8 проводится по схеме, приведенной на Рисунке 6.
Рисунок 6
На рисунке 6 приняты следующие обозначения:
1. «проводник» - ПО - металлический шунт (сталь, медь, алюминий);
2. Датчик индуктивный ДИ-8;
3. Координатная установка для перемещения шунта 1 относительно датчика 2 с погрешностью +0,05 мм;
4. RН нагрузка датчика 2 (резистор 1 кОм или 360 Ом);
5. Вольтметр;
6. Амперметр;
7. Регулируемый источник питания типа Б5-49.
5. ПОРЯДОК ВЫПОЛНЕНИЯ РАБОТЫ.
Определение выходного напряжения (напряжения на нагрузке) и тока потребления датчика в зависимости от местоположения металлического шунта при его квазистатическом перемещении относительно датчика.
1. Собрать схему (см. Рисунок 4);
2.Установить величину необходимой нагрузки Rh;
3.Переместить «проводник» 1 вплотную к датчику до касания его торца.
Это положение считается нулем отсчета перемещения шунта.
4.Включить источник питания Еп, установить необходимое напряжение.
При этом наблюдать свечение индикаторного светодиода в отверстие корпуса датчика. Зафиксировать величину напряжения U1 и Imax в положении шунта «0»;
5.Перемещать шунт, удаляя его от торца датчика до момента погасания светодиода. Фиксировать в таблице 2 перемещение шунта L1, напряжение U2 и ток потребления Imin;
6.Перемещать шунт, приближая его к торцу датчика до момента зажигания светодиода. Фиксировать в таблице 2 перемещение шунта L2.
Опыт выполняется при различном материале шунта (сталь, медь, алюминий, пермаллой), различных напряжениях питания (Еп = 10В, 20В, 24В), различных нагрузках (Rн = 1 кОм, 360 Ом).
По результатам измерений построить характеристики датчика U(L) и I(L).
Рассчитать величину гистерезиса и сделать вывод о соответствии полученных результатов «Техническим данным» бесконтактного индуктивного датчика ДИ-8.
Таблица 2
| Сопротивление нагрузки Rh | Напряжение питания Еп | Медь | Сталь | |||||
| Положение шунта | Положение шунта | |||||||
| 1 | 2 | 3 | 1 | 2 | 3 | |||
| 1 КOm | 10В | L,мм | ||||||
| U,В | ||||||||
| I,А | ||||||||
| 20В | L,мм | |||||||
| U,B | ||||||||
| I,А | ||||||||
| 24В | L,мм | |||||||
| U,В | ||||||||
| I,А | ||||||||
| 360 Ом | 10В | L,мм | ||||||
| U,В | ||||||||
| I,А | ||||||||
| 20В | L,мм | |||||||
| U,В | ||||||||
| I,А | ||||||||
| 24В | L,мм | |||||||
| U,В | ||||||||
| I,A | ||||||||
Характеристики
Тип файла документ
Документы такого типа открываются такими программами, как Microsoft Office Word на компьютерах Windows, Apple Pages на компьютерах Mac, Open Office - бесплатная альтернатива на различных платформах, в том числе Linux. Наиболее простым и современным решением будут Google документы, так как открываются онлайн без скачивания прямо в браузере на любой платформе. Существуют российские качественные аналоги, например от Яндекса.
Будьте внимательны на мобильных устройствах, так как там используются упрощённый функционал даже в официальном приложении от Microsoft, поэтому для просмотра скачивайте PDF-версию. А если нужно редактировать файл, то используйте оригинальный файл.
Файлы такого типа обычно разбиты на страницы, а текст может быть форматированным (жирный, курсив, выбор шрифта, таблицы и т.п.), а также в него можно добавлять изображения. Формат идеально подходит для рефератов, докладов и РПЗ курсовых проектов, которые необходимо распечатать. Кстати перед печатью также сохраняйте файл в PDF, так как принтер может начудить со шрифтами.
















