ПЗ (1218821)
Текст из файла
ВВЕДЕНИЕ
В России каждые пять минут в огне погибает человек, еще 20 получают ожоги и травмы. Ежегодно в мире регистрируется около 7 миллионов пожаров.
Согласно статистике, более половины из них происходят по причине неосторожного обращения с огнем. Зачастую из-за неумения совладать со стихией мелкий пожар приводит к разрушительным последствиям – человеческим жизням и колоссальным материальным убыткам.
Многие считают, что во время пожара люди в основном гибнут из-за высоких температур и открытого огня. Но на самом деле это не так – смерть чаще всего наступает от удушья ядовитыми дымовыми газами. Продукты горения, представляющие собой неустойчивую смесь газов, паров и твердых частиц, в массе своей значительно более ядовиты, чем в отдельности, и приводят к гибели гораздо быстрее. Поэтому в большинстве случаев именно дым и является главным фактором риска.
В этой связи необходимость обеспечения защиты людей от продуктов горения в зданиях различного назначения является, на сегодняшний день, актуальной инженерной задачей, требующей от инженера-проектировщика специальных знаний и умений.
Каждый человек прекрасно понимает, что легче предотвратить опасность, чем исправлять ее последствия. Для максимальной безопасности людей, находящихся в зданиях, все инженерные системы должны работать как единое целое – предупредительные меры, автоматика выявления возгораний, грамотные действия пожарных служб и надежная работа инженерного оборудования во время пожара, причем отвод дыма и избыточной теплоты становится первоочередным мероприятием.
1 ОПИСАНИЕ СИСТЕМЫ
Противодымная вентиляция отвечает за эффективное удаление продуктов горения из помещения в случае возникновения пожара. Такие меры предосторожности предпринимаются на крупных промышленных и гражданских объектах, но при желании вполне возможно на стадии разработки вентиляционной системы жилого дома заложить и противопожарный узел.
-
Назначение и особенности проектирования
Противодымная вентиляция организовывается таким образом, чтобы при возникновении острой необходимости была возможность удаления продуктов горения в первую очередь из тех участков здания, которые прилегают к эвакуационным и непосредственно ими являются. К таковым относятся шахты лифтов, лестничные пролёты и площадки, а также сообщающиеся с основными помещениями коридоры, холлы. Одним словом, все те участки объекта, которые встречаются на пути во время эвакуации. Схематичный вид противодымной системы представлен на рисунке 1.1.
Рисунок 1.1 – Схематичный вид противодымной системы
Проектирование противодымной вентиляции подразумевает определение и последующее обеспечение достаточной степени эффективности притока воздуха в помещение наряду с удалением продуктов горения. С этой целью наибольшей производительностью обладает приточно-вытяжная система. Если выбирать между приточной и вытяжной вентиляцией, то гораздо более высокой эффективностью обладает вытяжная вентиляция, нежели приточная, что объясняется выполнением основной задачи, которую принимает на себя противодымная вентиляция СНиП 41-01-2003 (ещё до недавнего времени являющийся основным документом, регламентирующим особенности и правила организации вентиляционной системы, включая узел противодымного оборудования) сегодня несколько устарел и на его смену пришёл дополненный документ СП 7.13130.2009.
Противодымный узел вентиляции отвечает за полную блокировку или максимально возможное ограничение проникновения продуктов сгорания в помещения специального назначения. Противодымная приточная вентиляция устанавливается исключительно наряду с вытяжной системой. При этом каждая из них не является автономным узлом, так как оборудуются в обязательном порядке на сообщающихся с прочими помещениями участках. В это же время противодымная система каждого пожарного отсека является автономной.
Всё используемое оборудование, которое задействовано в системе такого рода, должно быть специального назначения, так как необходимо будет выдерживать длительное воздействие высоких температур во время пожара.
Так, не допускается использовать воздуховоды из пластика. Существуют специально для этой цели созданные вентиляционные каналы, способные без малейших повреждений пропускать через себя угарный газ высоких температур. Противодымная вытяжная вентиляция включает в проект вентиляторы специального исполнения, работоспособность которых в чрезвычайных обстоятельствах не снизится.
Из оборудования противодымный узел вентиляции должен содержать датчики определения дыма, а также противопожарные клапаны. Проект некоторых объектов включает в себя ещё и установку противодымных экранов и противопожарных дверей. Важно также обеспечить слаженную работу всех узлов вентиляционной системы, включая и противодымный, чтобы снизить риск возникновения сбоев, а наряду с этим увеличить производительность. Сравнение задымленности помещения показана на рисунке 1.2.
Рисунок 1.2 – Распространение дыма без системы дымоудаления (а)
Распространение дыма с системой дымоудаление (б)
-
Устройства противодымной вентиляции
1.2.1 Классификация и область применения противопожарных клапанов
Основными нормативными документами, устанавливающими классификацию и область применения противопожарных клапанов систем вентиляции, в настоящее время являются.
-
СНиП 41-01–2003 «Отопление, вентиляция и кондиционирование». – Взамен СНиП 2.04.05–91*. – Введ. 01.01.2004. – М.: Изд-во стандартов, 2004. – 54 с. (отказано в госрегистрации);
-
СНиП 2.04.05–91* «Отопление, вентиляция и кондиционирование». – Введ. 28.11.91. – М.: Изд-во стандартов, 1991. – 119 с;
-
СНиП 21-01–97* «Пожарная безопасность зданий и сооружений». – Взамен СНиП 2.01.02–85*. – Введ. 01.01.1998, по- становлением Минстроя России от 13.02.97 г. № 18-7;
-
«Рекомендации по расчету вентиляционных систем противодымной защиты общественных зданий» / М.: – ООО «Веза», 2008.
В соответствии с СНиП 21-01–97* «Пожарная безопасность зданий и сооружений» для систем вентиляции и противодымной защиты предусматриваются следующие виды противопожарных клапанов:
– противопожарные нормально открытые клапаны (огнезадерживающие клапаны);
– дымовые клапаны;
– противопожарные нормально закрытые клапаны;
– противопожарные клапаны двойного действия.
В соответствии с СНиП 21-01–97* «Пожарная безопасность зданий и сооружений» следует предусматривать:
– противопожарные нормально открытые клапаны («огнезадерживающие клапаны» ) устанавливаются на воздуховодах общеобменной вентиляции, кондиционирования и воз- душного отопления в целях предотвращения проникания в помещения продуктов горения (дыма) во время пожара, а также в приточных и вытяжных системах помещений, защищаемых установками газового или порошкового пожаротушения;
– дымовые клапаны в системах вытяжной противодымной вентиляции;
– противопожарные нормально закрытые клапаны в системах приточной противодымной вентиляции и системах для удаления дыма и газа после пожара из помещений, защищаемых установками газового или порошкового пожаротушения;
– противопожарные клапаны двойного действия в системах основной вентиляции, используемых для удаления газов и дыма после пожара из помещений, защищаемых установками газового или порошкового пожаротушения.
Противопожарные нормально открытые клапаны в нормальных условиях открыты, а при пожаре закрываются, выполняя в соответствии с СНиП 41-01–2003 «Отопление, вентиляция и кондиционирование» роль заполнения проемов в противопожарных преградах (противопожарных стенах, перегородках и перекрытиях с нормированным пределом огнестойкости). Дымовые и противопожарные нормально закрытые клапаны в нормальных условиях закрыты, а при пожаре открываются, а огнезадерживающие клапаны имеют противоположный принцип работы. На сегодняшний день применение противопожарных клапанов без электрического открывания не допускается.
Противопожарные клапаны двойного действия при пожаре выполняют функцию нормально открытого клапана, а после пожара – функцию нормально закрытого клапана, предназначенного, в отличие от клапана приточной противодымной вентиляции, для удаления дыма и газа после пожара из помещения с газовым или порошковым пожаротушением. Обозначение предела огнестойкости противопожарных клапанов включает буквы, соответствующие нормируемым предельным состояниям, и цифру, представляющую собой время (мин) достижения одного из нормируемых предельных состояний (например, EI 120, EI 30).
1.2.2 Электрические приводы
Электрические приводы используются в системах (устройствах) дымоудаления для открывания внутрь окон или фрамуг с целью удаления дыма и продуктов горения при пожаре или для проветривания. Включение может производиться автоматически (от систем противопожарной безо- пасности) или вручную. Такие устройства, используемые в системах дымоудаления с естественной тягой, в настоящее время получили широкое распространение ввиду низкой стоимости этих систем по отношению к механическим системам дымоудаления. Электрические устройства могут устанавливаться на существующие оконные рамы.
1.2.3 Вентиляторы дымоудаления
На сегодняшний день существует широкий спектр вентиляционного оборудования, используемого в системах дымоудаления. В зависимости от технических условий и требований 14 СНиП, возможна установка радиальных, осевых или «крышных» вентиляторов, рисунок 1.3.
Рисунок 1.3 – Различные виды вентиляторов дымоудаления
Каждый из представленных типов вентиляторов обладает своими достоинствами и недостатками, поэтому использование какого-либо типа вентиляторов требует технико-экономического обоснования. Стоит отметить, что дымоудаление с исскуственным побуждением следует проектировать тогда, когда по каким-либо причинам (например, требование СНиП) применение вентил ции с естественным побуждением невозможно. 15 В настоящее время стали широко использоваться «крышные» вентиляторы, которые устанавливаются либо на устье шахты дымоудаления, либо на кровле, но такое техническое решение требует дополнительных мероприятий по укреплению основания под вентилятор.
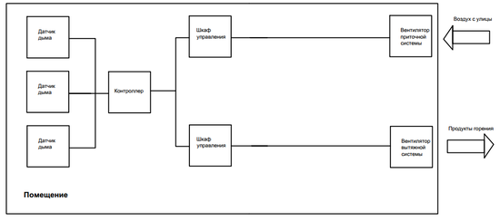
1.2.4 Принцип работы автоматизированной системы дымоудаления
Структурная схема автоматизированной системы дымоудаления представлена на рисунке 1.4.
Рисунок 1.4 – Структурная схема автоматизированной системы дымоудаления
По сигналу пожарной тревоги от АПС при пожаре в помещении включаются вентиляторы системы вытяжной противодымной вентиляции (дымоудаления). Одновременно с включением вентиляторов открываются нормально-закрытые противопожарные (дымовые) клапаны), установленные в вентшахтах систем, а также огнесдерживающие клапаны. Через 20-30 секунд после включения вентиляторов включаются вентиляторы систем приточной противодымной вентиляции, обеспечивающие подпор воздуха соответственно в лифтовой шахте и тамбур-шлюзе перед лифтовым холлом. Для противопожарных дымовых клапанов и противопожарных клапанов предусмотрена на щите индикация их состояния (открыт или закрыт), а также возможность их ручного открывания и закрывания.
2 РАСЧЕТ И ВЫБОР ОБОРУДОВАНИЯ ПРОТИВОДЫМНОЙ
ВЕНТИЛЯЦИИ
Для обеспечения безопасной эвакуации людей во время пожара в здании предусмотрена система приточно-вытяжной противодымной вентиляции (ПДВ). В состав ПДВ входят: системы вытяжного дымоудаления 1-3 (ВД1 – ВД3, обеспечивающие удаление продуктов горения (дыма) из помещения автопарковки); система приточной вентиляции ПП1, обеспечивающая подпор воздуха в шахту лифта; система ПП2, обеспечивающая подпор воздуха в лифтовый холл на цокольном этаже здания.
Характеристики
Тип файла документ
Документы такого типа открываются такими программами, как Microsoft Office Word на компьютерах Windows, Apple Pages на компьютерах Mac, Open Office - бесплатная альтернатива на различных платформах, в том числе Linux. Наиболее простым и современным решением будут Google документы, так как открываются онлайн без скачивания прямо в браузере на любой платформе. Существуют российские качественные аналоги, например от Яндекса.
Будьте внимательны на мобильных устройствах, так как там используются упрощённый функционал даже в официальном приложении от Microsoft, поэтому для просмотра скачивайте PDF-версию. А если нужно редактировать файл, то используйте оригинальный файл.
Файлы такого типа обычно разбиты на страницы, а текст может быть форматированным (жирный, курсив, выбор шрифта, таблицы и т.п.), а также в него можно добавлять изображения. Формат идеально подходит для рефератов, докладов и РПЗ курсовых проектов, которые необходимо распечатать. Кстати перед печатью также сохраняйте файл в PDF, так как принтер может начудить со шрифтами.















