ПЗ-Зенченко (1192152)
Текст из файла
| 4.5. Расчёт промежуточных размеров заготовки………………………… | 66 |
| 4.6. Расчет режимов резания………………………………………………. | 68 |
| 5. БЕЗОПАСНОСТЬ ПРИ ЭКСПЛУАТАЦИИ ЭЛЕКТРОПОГРУЗЧИКА………………………………………………... | 74 |
| Список литературы………………………………………………………….. | 91 |
| Приложение……………………………………………………………………. | 93 |
Введение
Большое место в комплексной механизации подъемно-транспортных операций принадлежит автопогрузчикам, которые заменяют частично или полностью ручной труд грузчика, резко повышают производительность труда и значительно снижают трудовые и материальные затраты на перемещение грузов.
Автопогрузчик с набором сменных грузозахватных приспособлений является универсальным средством механизации подъемно-транспортных работ, во многих областях народного хозяйства: в промышленности, на транспорте, в том числе внутризаводском и на складских работах. По сравнению с другими подъемно-транспортными средствами автопогрузчики более компактны, имеют меньший вес и более высокие эксплуатационные показатели.
Автопогрузчик представляет собой подъемно-транспортную машину, выполняющую операции захвата, вертикального и горизонтального перемещения груза и укладки его в штабель или на транспортную машину.
При хорошей организации работ, правильном использовании автопогрузчика и оборудовании его соответствующими грузозахватными приспособлениями почти все операции с различным грузом могут выполняться автопогрузчиком без участия рабочего; в тех случаях, когда участие рабочего необходимо, это не связано с большим физическим напряжением.
Использование автопогрузчиков в народном хозяйстве дает возможность:
1) механизировать подъемно-транспортные операции, освободить большое число грузчиков от тяжелого физического труда и перевести их на более квалифицированные работы;
2) ускорить погрузку, выгрузку, перемещение и штабелирование различных видов грузов;
3) значительно снизить стоимость погрузочно-разгрузочных, транспортных и складских работ;
4) сократить в несколько раз простои автомобильного транспорта и уменьшить простои железнодорожных вагонов под погрузкой и выгрузкой, особенно тяжеловесных грузов;
5) увеличить эффективность использования объема хранилищ и складов за счет увеличения высоты штабелирования;
6) создать условия для лучшей сохранности груза и уменьшить потери от порчи его при выполнении различных погрузочно-разгрузочных и подъемно-транспортных операций;
7) улучшить условия хранения грузов путем применения наиболее рационального способа укладки их в штабель;
8) повысить безопасность выполнения операции погрузки, выгрузки и штабелирования грузов большого веса.
В данной выпускной квалификационной работе представлен проект вилочного автопогрузчика максимальной грузоподъемностью 1,5 тонны и высотой подъема 3 метра.
В первой главе приведены общие сведения о погрузчиках: классификация, виды и конструктивное исполнение.
Во второй главе представлена разработка конструкции погрузчика. Отражены особенности конструкции и работы проектируемой машины
В третьей главе определены основные параметры машины.
В четвертой главе приведена технология изготовления детали.
В разделе БЖД отражены вопросы безопасности производства погрузочных работ.
В заключении приведен список использованной литературы
1. ОБЩИЕ СВЕДЕНИЯ О ПОГРУЗЧИКАХ
1.1. Классификация погрузчиков
Погрузчиками называют подъемно-транспортные машины, применяемые для захвата свободно лежащих штучных или для зачерпывания насыпных грузов, подъема и перемещения их со склада в транспортные средства или из последних на склад. По виду перегружаемых грузов их можно разделить на погрузчики для штучных и погрузчики для насыпных грузов. Главным классификационным признаком является вид основного захватного погрузочного органа, конструкция которого зависит от способа захвата насыпного груза: нижнего, бокового или верхнего.
Способ нижнего захвата (рисунок 1, а) характеризуется горизонтальным внедрением рабочего органа в штабель с последующим отрывом части насыпного груза при движении рабочего органа вверх. Его применяют в погрузчиках для зачерпывания насыпного груза из высоких штабелей.
а – нижний захват; б – боковой захват; в - верхний захват
Рисунок 1.1 – Способы захвата насыпного груза их штабеля рабочими органами погрузчиков
Способ бокового захвата (рисунок 1.1, б) характеризуется подгребанием насыпного груза путем кругообразного движения рабочего органа. Его применяют в погрузчиках для зачерпывания малоабразивных грузов из невысоких штабелей и уборки снега из валиков.
Способ верхнего захвата (рисунок 1, в) характеризуется движением рабочего органа сверху вниз для отрыва от штабеля части насыпного груза. Этот способ используют в погрузчиках для подборки насыпного груза из очень мелких штабелей (например, с полотна строящейся автомобильной дороги, из куч и т. п.).
У погрузчиков для перегрузки штучных грузов в качестве захватного рабочего органа применяют вилы 1 (рисунок 2, а) из двух: толстых и широких полос, согнутых под прямым углом. Поэтому такие погрузчики называют вилочными. Штучный груз, подхваченный и поднятый на вилах погрузчика, транспортируется к месту укладки.
а – вилочного; б – одноковшового; в – многоковшового; г, д – роторных;
е – скребкового; ж – с нагребающими лапами; з – с подгребающими дисками
Рисунок 1.2 – Конструктивные схемы погрузчиков
Для зачерпывания насыпных грузов способом нижнего захвата применяют одно- и многоковшовые погрузчики. У одноковшовых погрузчиков черпающим органом является ковш 2 (рисунок 1.2, б),
Шарнирно подвешенный на подъемной стреле. С движением всего погрузчика в сторону штабеля ковш заполняют насыпным грузом, поднимают и с передвижением всего погрузчика транспортируют к месту разгрузки. У многоковшовых погрузчиков черпающими органами являются ковши цепного элеватора 3 (рисунок 1.2, в) и ковши, размещенные на вращающейся около трубчатой стрелы трубе 4 (рисунок 1.2, г) или на вращающемся колесе 5 (рисунок 1.2, д). Последние два погрузчика называют роторными погрузчиками. У многоковшовых и роторных погрузчиков ковши с насыпным грузом поднимаются и разгружаются на ленточный конвейер, с помощью которого прямо или через другой конвейер груз подается в транспортные средства.
Для зачерпывания насыпного груза способом верхнего захвата применяют скребковые погрузчики, у которых рабочим органом является короткий скребковый конвейер 6 (рисунок 1. 2, е). Насыпной груз нагребают скребками на ленточный конвейер для загрузки автомобилей-самосвалов.
По способу бокового захвата различают погрузчики с парными нагребающими лапами 7 (рисунок 1.2, ж) или рифлеными дисками. 11 (рисунок 1.2, з). Погрузчики с тем или другим рабочим органом в принципе могут иметь одинаковое самоходное шасси на гусеничном или колесном ходу.
Рычажный механизм подгребающих лап 7 (см. рисунок 1.2, ж) является частью механизма четырехзвенника. Каждая лапа примерно в середине имеет шарнир, вертикальная ось которого эксцентрично расположена на вращающемся диске 8. Лапы совершают качательные движения в плоскости наклонной приемной плиты 9, называемой лопатой. С движением погрузчика в сторону штабеля лопата врезается в основание штабеля, нагребающие лапы отрывают часть насыпного груза из штабеля, перемещают ее по верху лопаты на скребковый конвейер 10 для подачи груза в транспортные средства.
В механизме нагребания с рифлеными дисками 11 (см. рисунок 1.2, з)
Каждый из них эксцентрично посажен относительно оси вращающихся дисков 12. При вращении последних в разные стороны, как показано стрелками на рисунке 1.2, з рифленые диски нагребают насыпной груз на скребковый конвейер.
По характеру рабочего процесса погрузчики бывают периодического (цикличного) и непрерывного действия; по виду ходового оборудования — гусеничные или колесные; по виду привода — с двигателем внутреннего сгорания или электрическим.
1.2. Вилочные погрузчики
Вилочными погрузчиками называют самоходные подъемно-транспортные машины с вертикальным телескопическим грузоподъемником и подвешенными на нем грузовыми вилами 1 (см. рисунок 1.2, а).
В конструкции вилочных автопогрузчиков сочетаются механизм вертикального гидравлического подъемника с транспортной самоходной машиной на пневматическом ходу или массивных шинах. Поднимают и опускают груз с помощью грузоподъемника. Он может быть установлен спереди или сбоку самоходного шасси; в первом случае вилочные погрузчики называют фронтальными, а во втором — боковыми. Те и другие бывают с приводом от двигателя внутреннего сгорания или электрическими (на постоянном токе с питанием от электробатарей); Первые называют автопогрузчиками, а вторые — электрическими вилочными погрузчиками.
Вилочные погрузчики своими колесами опираются на дорожное покрытие теоретически в трех или четырех точках, поэтому их часто называют трехопорными (трехколесными) или четырехопорными (четырехколесными). Трехопорпую ходовую схему применяют у электропогрузчиков грузоподъемностью менее 1 т при небольших скоростях движения, когда при малых проездах у складов или в вагоне разворачиваться погрузчик должен буквально на месте. Для этого третье — заднее колесо делают часто не только управляемым, но и приводным. При больших нагрузках на колеса, сравнительно высоких скоростях движения и повышенных требованиях к устойчивости с поднятым грузом применяют только четырехколесные автопогрузчики.
Автопогрузчики в основном предназначены для выполнения подъемно-транспортных работ с тарно-штучными грузами: при загрузке и разгрузке грузовых автомобилей, железнодорожных платформ, морских судов (работа в трюмах), самолетов; при работе на грузовых дворах железнодорожных станций, а также на территории морских и речных портов, в открытых, а с применением нейтрализаторов для отработавших газов, устанавливаемых в глушителе, и закрытых складах, а также цехах заводов и фабрик. Кроме того, их используют на монтаже промышленного оборудования и для выполнения вспомогательных работ в строительстве, а в некоторых случаях для погрузки насыпных грузов при работе с ковшом. Дальность транспортирования грузов может доходить до 500 м, а иногда и больше, если это целесообразно. Они могут работать на горизонтальных площадках (с уклоном не более 2°) с твердым дорожным покрытием (асфальтобетонное, цементобетонное и булыжное), а также с естественным уплотненным покрытием (при хорошем отводе поверхностных сточных вод) и температуре окружающего воздуха 40°С. В пределах рабочей площадки, а также на расстоянии транспортирования груза по условиям безопасности скорость движения с грузом может доходить до 10 км/ч, а при перегонах без груза — до 30—35 км/ч. Возможный преодолеваемый ими уклон не менее 8° на длине до 40 м.
На рисунке 1.3 и 1.4 представлена конструкция фронтального вилочного автопогрузчика грузоподъемностью 3,2—5 т.
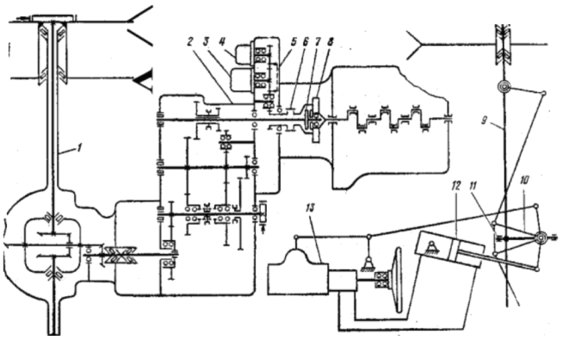
На рисунке 1.5 и 1.6 – кинематическая схема автопогрузчика
На рисунке 1.7 – кинематическая схема малогабаритных автопогрузчиков с гидромеханической трансмиссией.
На рисунке 1.8 представлена конструкция фронтального вилочного автопогрузчика грузоподъемностью 1 т.
1 —грузовые вилы; 2 — подъемная каретка;3 — грузоподъемник; 4 — кабина; 5 — рулевое управление; 6 — рычаг управления механизмом обратного хода; 7 — рычаг стояночного тормоза; 8 —тормозная педаль; 9 — педаль управления подачей топлива; 10 — рычаг переключения передач; 11 — сиденье; 12 - рычаг гидрораспределителя; 13 — двигатель внутреннего сгорания; 14 — противовес; 15 — задняя подвеска; 16 — рама; 17 — гидроусилитель рулевого управления; 18 — продольная рулевая тяга; 19 — гидравлический цилиндр наклона; 20 — передний ведущий мост
Рисунок 1.3 – Фронтальный автопогрузчик грузоподъемностью 3,2—5 т
1 - масляный бак; 2 — гидрораспределитель; 3 —аккумуляторная батарея;
4 — топливный бак; 5 - педаль выключения сцепления
Рисунок 1.4 – Фронтальный автопогрузчик грузоподъемностью 3,2-5 т
Рисунок 1.5 – Кинематическая схема автопогрузчика
Характеристики
Тип файла документ
Документы такого типа открываются такими программами, как Microsoft Office Word на компьютерах Windows, Apple Pages на компьютерах Mac, Open Office - бесплатная альтернатива на различных платформах, в том числе Linux. Наиболее простым и современным решением будут Google документы, так как открываются онлайн без скачивания прямо в браузере на любой платформе. Существуют российские качественные аналоги, например от Яндекса.
Будьте внимательны на мобильных устройствах, так как там используются упрощённый функционал даже в официальном приложении от Microsoft, поэтому для просмотра скачивайте PDF-версию. А если нужно редактировать файл, то используйте оригинальный файл.
Файлы такого типа обычно разбиты на страницы, а текст может быть форматированным (жирный, курсив, выбор шрифта, таблицы и т.п.), а также в него можно добавлять изображения. Формат идеально подходит для рефератов, докладов и РПЗ курсовых проектов, которые необходимо распечатать. Кстати перед печатью также сохраняйте файл в PDF, так как принтер может начудить со шрифтами.















