Электронные лекции (1065045), страница 4
Текст из файла (страница 4)
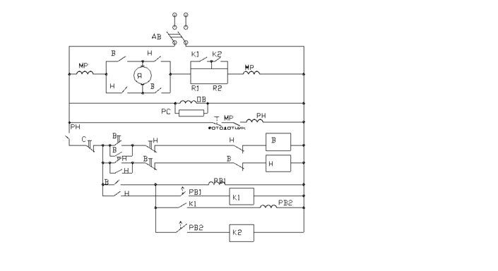
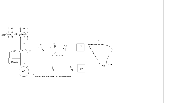
Схема управления динамическим управлением с КЗР(функцией времени).
Подать в 2 фазы пост.ток- динамич.торможение
Кнопка Пуск-запуск- включили контактор К1(включили КТ- контактер торможения, кот.включает свой контакт КТ), К1 пока разомкнут.
Отпускаем кнопку Пуск- разомкнулась цепь питания К1, т.к не предусмотрели самоподхват, сло-но вводим К1-подхват.
Стоп- контакт К1 потерял питание, отключил статор двигателя от 3х=фазного тока и КТ…..- исх.состояние(не подается напряжение ни на один аппарат схемы).
Схема управления ДПТ(функция времени)
МР- реле мах защиты, как только ток превышает мах, то свой контакт МР реле разрывает.
ОВ- обмотка возбуждения
РС- сопротивление разрядное
РН- реле напряжения(реле потеряло питание, потерял контакт РН)- нулевая(миним.)защита от потери напряжения.
(Если выключили сеть, а потом включили напряжение, а двигатель не включается).
В- вперед
Н- назад
Это защита от одновременного включения этих двух контакторов.
РВ1- реле времени, как только двигатель разогнался включили контакт РВ1 и выключили К1, перешли к РВ2( время идет на разгон до (.)К2 на графике), включили К2 и перешли на естественную характеристику- пуск функции времени.
Глава 5
Промышленная электроника.
(термо-, фото-, тензо-датчики, влагомеры).
Глава1. Преобразователи.
Полупроводниковый диод- нелинейный полупроводниковый элемент, имеющий одностороннюю проводимость( один p-n переход, который осуществляет эту одностороннюю проводимость). Он работает от полярности.
Вентиль- силовой диод(на 10..1000 Ампер).
ВАХ
Номинальный ток диода в прямом направлении от мА до 1000 А.
Uобр.мах- обратное максимально допустимое напряжение диода, с ростом которого происходит пробой, и диод выходит из строя.
Uпрямое- падение напряжения на диоде при протекании прямого тока
Лекция 10
Диоды-электрическая база для выпрямителей
1) Однопозиционная схема выпрямителей
С
войства:
-
Просто, дешево
-
Коэффициент невысокий
-
Высокое обратное напряжение
-
Работает в неблагоприятных условиях высоких пульсаций
-
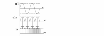
Однофазная мостовая схема
-коммутированная синусоида
Uнср=0.9U2тр
Uобр диода=1.57Uнср
Cвойства:
-
Оптимально по техническим, экономическим расчетам
-
Маленькие пульсации
-
Трансформатор работает в лучшем режиме
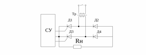
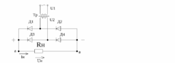
3)Мостовая трехфазная схема выпрямителя
С
хема Ларионова – по методичке
Uнср=1,35*U2трд
Uобр диода=1.05*Uнср
-
Фильтры
-емкостной
-индуктивный
е=R*C
e=R*C+0
Емкостной фильтр хорошо работает при нагрузке
n
-номер гармоники(выше гармоника, выше сопротивление)
Индуктивный фильтр- дроссель
Если холостой ход-ток не идет
Достоинства:
-
Хорошо работает на средней и большой нагрузке
Недостатки
1.Плохая работа при холостом ходе
Физика процесса:
-индуктивный фильтр
Поскольку индуктивность находится в сети последовательно, то чем выше гармоника, выше сопротивление дросселя
-емкостной фильтр
Поскольку конденсатор находится параллельно, чем выше гармоника, тем сопротивление ниже, ток не идет через нагрузку
N=0.95-0.9
Imin-минимальный ток, при котором сохраняется эффективность стабилизации
Imax-максимальный ток, при котором заканчивается эффективность стабилизации(по тепловым ограничениям)
Uст- стабилизированное напряжение(незначительное колебания относительно среднего значения)
Стабилизатор:
-параметрические
-компенсационные
П
араметрические стабилизаторы
ДС-стабилитрон – кремневый диод, определяющий технологические ….,
Имеющий зону отклонения стабильного напряжения
Imax- max ток, при котором данная зона стабильна по условиям нагрева
Uст-стабилизованного напряжение, изменение незначительно
Rдиф=dUст/dI
ТКМ=dU/t=M*B/C
Температурный коэффициент напряжения
Ucт , Iст , I , UR1 ,Uн (=const)
-
U=0, I=Uн ср/R1
-
I=0,U=Uн ср*Rн/(R1+Rн)
K-коэффициент стабильности, параметр стабильной области
K=Uнср/Uн
Регулирование напряжений (постоянного и переменного)
Элементарная база – тиристор, управляемый преобразователь
Тиристор- вентиль, через который ток в прямом направлении протекает только в прямом направлении, только при его включении
В
ольт-амперная характеристика
Iн- номинальный ток
Iуд-ток удержания , номинальный ток(если меньше-закрыт)
Uперех-Umax в прямом направлении, при котором тиристор включается без сигнала управления
Тиристор без управления электрода-диодный тиристор- динистор
Uобрат допуст.-max допустимое Uобр, превышение которого приводит к пробою, поломке тиристора
Imax-максимальный ток определяет характеристику спрямления- ток спрямления
Параметры
dUпр-падение напряжения прямом направлении на тиристоре, при токе в прямом направлении
dUпр=1.2..1.6 B
Iн до 2000 А
U обр- до 15 класса (до 1500 В-1 класс-100 В)
Tраб=120 C
Iymax=1.5 A (в зависимости от марки)
T-200-4 (200 A, 4 класс)
TЧ-200-4 –частотный тиристор
Динамические параметры
вкл- время, необходимое для организации в структуре тиристора упорядоченного движения носителей min=10 мкс
выкл- время, необходимое, для восстановления диэлектрических свойств p-n перехода при снятии анодного напряжения
выкл=20 мкс
Лекция 10.
Тиристорная схема
Чтобы включить тиристор:
-
Положительное напряжение на А и К
-
Создать напряжение амплитудой, ток управления не был меньше тока спрямления и
длительность не менее включения
-
Тиристор можно открыть управляющим электродом
Чтобы выключить тиристор:
-
Снять напряжение А и К
-
Ток через тиристор сделать меньше тока удержания
-
На работающем тиристоре к электродам А и К приложить напряжение обратной полярности длительностью не менее выключения
С
хемы с использованием тиристора
1. Ключевая схема (вкл., выкл.)
С
истема управления вырабатывает импульсы
У работающего тиристора сопротивление 0.001 Ом
У закрытого тиристора сопротивление 100000 Ом
-
Управляемый выпрямитель
Низкое качество- пульсации
Т
инисторы- не идеальные тиристоры, управляют только включением
К
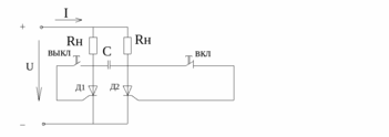
онверторы (автоматический режим)
-
Кнопка вкл.- вкл Д1-включение по цепи +Rн -заряжается конденсатор С (+ -)
-
Кнопка выкл- выкл Д2-разряжается через Д1, Д1 закрывается,Iупр<Iуд, Д2 открывается
3=Ry*C p=(Ry+Rн)С
При автоматизации заданной схемы получаем конвектор
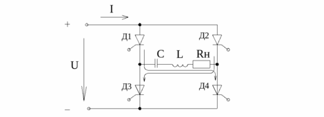
4.Схема с регулированием
1-ый полупериод 1-ый тиристор Д1, 2-ой полупериод–Д2
Инвертор-преобразователь постоянного напряжения в переменное
Типы
1)параллельные (последовательные) с 2 ступенями преобразования
2)емкостные (индуктивные, резонансные)
4)ведомый сетью (управление из сети)
Автономный инвертор резонансного типа
Эквивалентно:
1) C помощью инверторов можно формировать синусоиду с амплитудой и частотой (регулируется напряжением U и параметрами цепи R,L,C, соответственно)
2) может получиться генераторный режим (диапазон частоты от 1000 Гц и выше)
Лекция 13.(24.11.03)
Класс А характеризуется высоким качеством воспроизведения, но КПД мал, мала мощность.
Класс В- ПВ близко к (.) отсчета.
Транзистор проводит токи пол периода. КПД высоки, большие искажения.
Класс С. Работает параллельно и период., использует в импульсном режиме.
Температурная стабилизация.
-
эмиттерная
-
коллекторная
-
смешанная
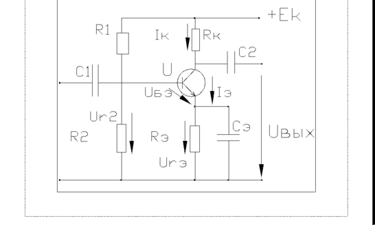
Эмиттерная схема стабилизации
URЭ- сопротивление обратной связи, дает возможность застабилизировать воздействие ОС.
Работа схем.
toCIkIэURэ
по второму закону Кирхгофа:
0=UБэ+URэ-UR2
UБэ=UR2-URэ отриц.обратная связь UБэток коллектора
Для чего нужен С
Koc=k/(1+k) уменьшаем коэффициент усиления
Xсэ- выбирается так, чтобы ее сопротивление для усиливаемых частот было на порядок меньше чем Rэ.
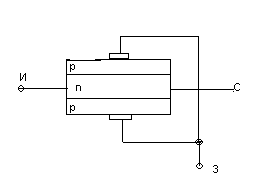
Полевой транзистор.
-
транзистор с управляемыми каналами для тока и носителей заряда.
Усл. обозначение.
для показа физики:
Uзн0 Uсн=0
Uзн=0 Uсн0
Статические характеристики
Выходная
проходная характеристика
-коэффициент усиления =Rc*S
S=крутизна
Малые искажения и собств.изм.
МОП и МДП технол.
В Металлических Окисленных Полупроводниках- нет. р-n перехода
Мет. Диэлектрические Полупроводники.
Применяют в
1.В технике
2.Связи
3.аналоговые мод.
Усилители постоянного тока.
-
усилители , коэффициент усиления которого при f=0 не равен 0.
За счет реактивных элементов частотная характеристика была.
Медленно изм. сигналы используют в датчиках.
Дрейф- процесс воздействия на выходной сигнал, обусловленный внутренними причинами усилителя, независимо от входного сигнала.
Решение:
-
глубокая отрицательная обратная связь( во всех насадках, кроме 100)
-
использование нелинейных элементов компенс.
-
использование компенсации мостовой балансной схемы.
-
усиление сигнала постоянного тока с преобразованием модуляции и демодуляции.
Модуляция как в радиоаппаратуре, а приемник демодулирует- выпрямл.
















