Электронные лекции (1065045), страница 3
Текст из файла (страница 3)
n=U/(Ke*)= Iя*rя/(Ke*Ф)
n=U/(Ke*)-M(rя+rn)/(Ke*Km* Ф^2)
I=(U-E)/rя при пуске Е=0, т.к. n=0
E>U, n>no
In=U/( rя+rn)
Регулирование частоты вращения
Параметр соответствует номинальным параметрам двигателя
Повышать хуже, т.к. изоляция рассчитана на номинальное напряжение
2 Способ
Ф=var
У
меньшение потока ведет к увеличению частоты
Б.О. –быстрый останов
Д.Р. –двигательный режим
Р.Д.-реверс двигателя
Г.Т.Р.-генераторный тормозной режим
Д.Т.-динамическое торможение
Тормозные режимы
-
Противовключение (Мвнеш>Мдвигателя)
М
с для реостатных характеристик будет движущим
2)генераторный режим
добавить момент Мс<0
Генераторный режим получиться в том случае, когда вал двигателя докручивается в ту же сторону, что и двигательный момент
I=(U-E)/rя, E>U(n>n0)
Mg раскручивается больше, nc увеличивается
Двигатель постоянного тока может работать и двигателем и генератором
Е>U, n>no, значит I<0
Ток меняет напряжение из сети в сеть
Для того чтобы осуществить торможение быстрый останов необходимо перейти на реверсивную, реостатную характеристику (2), двигатель начинает тормозиться и как только частота вращения его вала будет близка к 0, двигатель
Постоянного тока отключится от питания
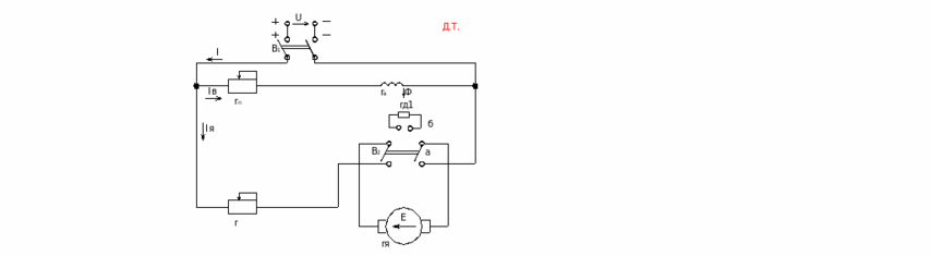
3) Динамическое торможение
Для осуществления динамического торможения необходимо якорь двигателя отключить от сети постоянного тока и подключить на сопротивление динамического торможения (т.3 и фазу в 0)
Для того чтобы сделать реверс необходимо переключить в положение «б»
Для осуществления Б.О. нужно В2 переключить в «б» и при скорости V=0 быстро отключить В1
Для того, чтобы включить двигательный режим, ВКЛ В2 и переводим в. положение в (а)
Д
ля того, чтобы остановить выкл. В2 и переводим в (а)
nиск/nестеств=(U- Iя(rя+rg))/(U- Iя*rя)
nиск=* nест
КПД: =P2/P1
P1=P2+Pc+Pмех+Pв
IяUя =0.74-0.92
Универсальный коллекторный двигатель
Коллектор - создается поле статора однофазным синусоидальным током, параллельно подается в якорь
Принцип действия: взаимодействие магнитного поля с током в проводнике
Меняется направление поля и тока
Достоинства:
1)Двигатель подключается на постоянный и переменный ток
-
Работает от однофазной цепи
-
Простая небольшая конструкция
Недостатки
-
Малая мощность
-
Коммутация неудовлетворительная
-
КПО понижен
Лекция 7.
Глава 3.
Переходные процессы в электродвигателе.
Переходным процессом наз. процесс перехода эл.дв. от одного установившегося состояния к другому, при кот. одновременно изменяются скорость, момент и ток двигателя, а также скорость и моменты отдельных звеньев кинематической цепи, соединяющей двигатель с рабочим органом механизма.
Имеет место:
1).пуск
2).торможение 1.
3).реверс
4).переход с одной скорости на другую 2.
5).изменение момента на валу двигателя 3.
6).изменение напряжения в цепи 4.
Переходной процесс определяет характер и длительность процесса
-n(t), M(t), I(t)
-tn.n.- время пер.процесса.
Если tпуска+tтормож.tp
Pпуска+РтормРр уст - установившаяся работа.
М-Мс=J*(d/dt) для вращающегося механизма.
F-Fс=m*(d/dt) для поступательного движения.
Fс- сила сопротивления.
Jэк=Jд(д/эк)2+J1(1/эк)2+…+Jn(n/эк)2 эквивалентный приведен.момент инерции.
Для двигателя:
Jэк=Jд+J1(1/д)2+…+Jn(n/д)2
Рс прив=Рс/
Мспр*пр=Мс’*c’/
Mc= Мспр= Мс’*c’/(пр)
Мс’- момент сил сопротивления одного звена.
-КПД передачи.
Простейший пример лебедки.
Jэк=Jб(б/д)2=Jд(nбар/nд)2
Mc=Mc’(б/д)*(1/)=Mсб*(nб/nд) *(1/)
Метод решения графоаналитический:
Мср-Мсср=J*/t
t=J*/(Mcр-Мсср)
=n/30
tразгона=Jn/(30(Mcр-Мсср))=Jn/(9.55(Mcр-Мсср))
tпер.проц=t1+t2+..+tn=tразгона
Глава 4.
Выбор мощности двигателя.
Определение мощности двигателя выполняется в соответствии с нагрузкой на валу двигателя по условиям нагрева.
Имеются потери и они нагревают двигатель. Есть допустимая температура нагрева двигателя, выше которой нагрев запрещен( обмотка теряет свои свойства).
ддд (условие выбора двигателя).
4 группы механизмов:
-
с длительной постоянной нагрузкой
-
с длительной переменной нагрузкой
-
с повторно-кратковременной
-
с кратковременной нагрузкой
1).длительный режим работы двигателя
2).повторно кратковременный
3).кратковременный
-
Выбираем по каталогу дв-ль по моменту и нагреву.
-
проверим его по нагрузочным способностям и по условиям пуска.
Длительный режим нагрузки. –режим, при котором двигатель за время работы нагревается до установившейся температуры и работает в этом режиме длительный режим нагрузки.
-температура
ос-температура окр.среды.
-
Повторно-кратковременный режим.
При этом режиме циклы следуют один за другим и при каждом включении двигатель не успевает остынуть до температуры окр.средыувеличивается температура двигателя.
Относительная продолжительность включения:
ПВ=tp/(tp+t0)*100=tp/tц*100
tц- не более 10 мин.
ПВ-15,25,40,60%
Краковременное включение.
За время паузы двигатель успевает охладиться до температуры окр.среды.
Получится неоптимальное использование двигателя:
-
завышение мощности
-
недоиспользование двигателя
-
неудовлетворит.КПД и cos
Поэтому правильный выбор двигателя- это оптимизация процесса.
Любой двигатель может использоваться в любом режиме, но не оптимально в некоторых, сл-но двигатели выполняются специализированными.
Определение мощности двигателя.
Метод средних потерь.
Pcp=Aц/Тц=(Рiti+Ai)/Tц
Ац- энергия потерь за цикл
Рiti- потерии в двигателе за время ti, в течение которогоон работает с неизменной нагрузкой Pi
Ai- потери на пуск и торможение.
Метод хороший, классический, но не во всех каталогах и не на все двигатели есть исчерпывающая информация.
Метод эквивалентных величин(М,n,I)
Более простой метод и он используется в инженерной практике.
Эквивалентный ток- неизменный за цикл ток, вызывающий потери в двигателе такие же, как и действит. ток.
Рд=Рк+Р
Рд- потери в двигателе
Рк-постоянные потери
Р- перменные потери
Постоянные потери в двигателе:
1. потери в стали а)не перемагнич.
б)на вихр. токи
2. механич.(вентиляционные, трение о воздух).
Переменные потери(зависят от нагрузки):
Потери в обмотках двигателя: а) если пост.двигатель то обмотка якоря
б) если АД-то это потери в обмотке статора и ротора.
P=I2r
(Pk+I12r)t1+(Pk+I22r)t2+..(Pk+In2r)tn=PkTц + I2эквTцr
Pk(t1+t2+..+tn)= PTц
rI2эквТц=I21rt1+ I22rt2+.. I2nrtn
Iэкв=((I1+I2+..In)/Тц)1/2
Токи берут по циклограмме токов.
Потом надо проверить IэквIном, если это неравенство не выполняется, то надо брать другой двигатель.
Если IэквIном, то дд.доп
Если есть циклограмма моментов, то переходим к эквивалентному моменту:
М=КмI=cI для дв.постоянного тока.
М=сФI2cos2=c1I2 для АД.
Это имеет место для двигателей постоянного тока. От n0 до 0,9nкрит можем использовать эту зависимость для АД( там где прямая линия на механич.характеристике).
Мэкв=((М12+..+Мn2)/Тц)1/2 MэквМном
Если есть циклограмма мощностей
Р=М=сМ при условии, что скорость не изменяется, это может иметь место в приводах, где скорость не зависит от нагрузки- АД с коротклзамкнутым ротором и ДПТ с пост.скоростью.
Pэкв=((P12+..+Pn2)/Тц)1/2 PэквPном
Проверка выбранного по каталогу двигателя
по перегрузочной способности.
Мдв.махМмах.допустимое
Ммах.допустимое- из паспортных данных
АД: Ммах.допустимое0,9Мкрит
ДПТ: Ммах.допустимое=(2..2,5)Мном
Двигатель проверить по пусковому моменту Мдв>Мпуск
Выбор размера двигателя:
-
крепление а) на лапах
б) на фланцах
-
защищенность а) открытые б) защищенные в)закрытые(внешн.вентиляция, обдув) г)герметичные д)взрывобезопасные(не выйдет в окр.среду).
Лекция 8.
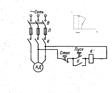
Функциональные схемы управления электроприводами.
Управление АД.
-
простейшая схема управления АД с КЗР.(нереверсивная).
А.В.- автоматический выключатель.
П- предохранители от перегрузки, перегрева.
Цепь может включать в себя силовые контакторы К и специальные (не менее 3-х в цепи).
Пуск- контакт- замыкаем- работает до тех пор пока не нажмем кнопку стоп.
Эта схема не реверсивная, двигатель нельзя закрутить в другую сторону.
-
реверсивная схема управления АД.
АВ включает в себя и тепловую защиту(АВ), т.к нет предохранителей.
Предусмотрена блокировка c одновременного включения контактеров К1 и К2.
-
- - - - обычно механически связаны
контактер- силовой аппарат
реле- управляющий (слаботочный).
[размык. конт.- размыкается только при наличии тока в катушке].
-
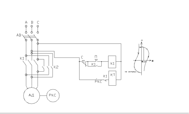
Управление АД с короткозамкнутым ротором функцией скорости.
РКС- [реле контроля скорости]- реле индукционного типа(вкл. при наличии вращающего момента )
-
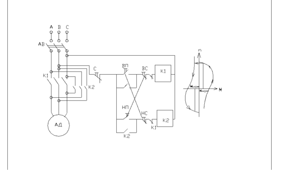
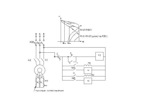
с фазным ротором, функция времени.
Лекция 9.
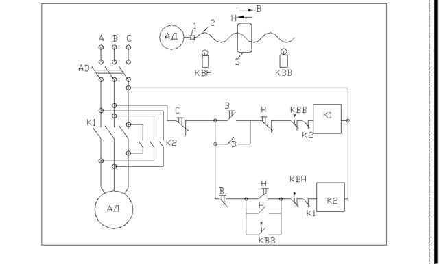
Схема управления АД с КЗР функцией пути.
В-включаем, К1 размыкаем
КВН- конечный выключатель назад.
КВВ-..вперед.
-
муфта
-
суппорт продольно- строганного типа.
Доходим до КВВ- размыкаем КВВ(К-потерял контакт)- остановился суппорт.
Нажимаем верхнюю кнопку Н.
Меняем 2 фазы(реверс), идет суппорт от КВВ до КВН(теряем, размыкаем контакты), К2 без питания- остановка.
КВВ- включаем и каретка ходит вперед-назад(пока не нажмем кнопку стоп).
















