Курсовой (986959)
Текст из файла
Содержание
-
Задание 3
-
Заготовка 4
-
Описание станка 16Б16Ф3 5
-
Описание промышленного робота Универсал 5 8
-
Описание тактового стола 13
-
Выбор инструмента 14
-
Расчет режимов резания 16
-
Расчет передачи винт – гайка качения 18
-
Вывод 19
Приложения
Чертеж детали 20
Чертеж заготовки 21
Спецификация схвата руки ПР 22
Список используемой литературы
2. Заготовка
Поскольку материал обрабатываемой детали – СТ45, целесообразно выбрать горячую штамповку как способ получения заготовки. При штамповке получаем припуски на обработку 2 мм и уклоны
. Заготовка получается цилиндрической формы. Масса заготовки:
;
.
Рис.1. Заготовка.
3. Описание станка 16Б16Ф3
Станок предназначен для многоинструментальной токарной обработки тел вращения с канавками, фасками и криволинейными образующими. Он может быть использован и для нарезания в автоматическом цикле цилиндрических и конических резьб, а также архимедовых спиралей. Спроектирован на базе универсального токарно-винторезного станка мод. 16Б16П с учетом стыковки его с системой ЧПУ. Класс точности станка – П. Предназначен как для центровых, так и для патронных работ в мелкосерийном и серийном производстве. Основные узлы станка конструктивно несколько изменены по сравнению с базовой моделью.
Техническая характеристика станка
| Наибольший диаметр обрабатываемого изделия над станиной | 320 мм |
| Наибольший диаметр обрабатываемого изделия над суппортом | 160 мм |
| Наибольшая длина обрабатываемого изделия | 710 мм |
| Наибольший диаметр прутка, проходящего через отверстие в шпинделе | 34 мм |
| Наибольшее перемещение суппорта (продольное / поперечное) | 700 / 240 мм |
| Количество инструментов в резцедержателе | 4 |
| Число ступеней рабочих частот вращения шпинделя | 17 |
| Число ступеней автоматически переключаемых частот | 12 |
| Пределы частоты вращения шпинделя | 45–1800 об/мин |
| Пределы рабочих подач (продольных / поперечных) | 6–1200 / 3–600 мм/мин |
| Дискретность отсчета по осям координат (продольн./поперечн.) | 0,01 / 0,005 |
| Скорость ускоренных перемещений (продольных/поперечных) | 4800 / 2400 мм/мин |
| Шаг нарезаемых резьб | 0,2–10 |
| Мощность электродвигателя главного привода | 3,8 / 6,3 кВт |
| Габаритные размеры станка (длина × ширина × высота) | 3065 × 2395 × 1860 мм |
| Масса станка | 2500кг |
Компоновка, основные узлы и движения в станке
Станина коробчатой формы с поперечными П-образными ребрами устанавливается на пустотелой тумбе (рис. 1). По двум закаленным направляющим станины перемещается суппорт, а две другие направляющие служат для перемещения задней бабки. Привод главного движения состоит из двухскоростного асинхронного электродвигателя А02-52-8/4 и автоматической коробки скоростей АКС209-6,3 Привод обеспечивает с учетом перебора, смонтированного в шпиндельной бабке, 17 ступеней различных частот вращения шпинделя. Автоматическое переключение частот вращения шпинделя возможно в двух диапазонах, определяемых включением шпинделя напрямую или через перебор.
Рис. 2. Общий вид станка
Привод продольной подачи включает электрогидравлический двигатель, беззазорную цилиндрическую передачу и шариковую передачу винт-гайка. Привод поперечной передачи аналогичен приводу продольной подачи. Вместо цилиндрической передачи используется червячная пара.
Четырехпозиционный резцедержатель смонтирован на поперечной ползушке, в передней ее части. В автоматическом цикле работы станка он управляется от программы и обеспечивает последовательный выход каждого из четырех инструментов в исходное рабочее положение. Поворот и зажим резцедержателя осуществляются гидроцилиндром, прикрепленным к поперечной ползушке. Инструменты устанавливаются в инструментальные блоки, у которых базовая установочная поверхность выполнена в виде цилиндрической прямозубой шестерни. Такая конструкция позволяет устанавливать резцы для наружной обработки и расточные в одинаковые резцовые блоки.
Конструкция станка позволяет производить обработку наружных и внутренних поверхностей вращения деталей при их установке как в центрах, так и в патроне. Технологические возможности станка 16Б16Ф3 при центровой и патронной обработке практически равноценны. Использование для силового резания только четырех инструментов, устанавливаемых в передний резцедержатель, несколько ограничивает технологические возможности станка. Станок оснащен устройством ЧПУ типа ЭМ-907; информация кодируется кодом ИСО-7бит на восьмидорожечной перфоленте.
Как и у других станков с ЧПУ, сконструированных на базе универсальных станков с ручным управлением, здесь затруднены отвод и удаление стружки из зоны резания.
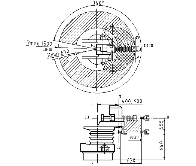
4. Описание промышленного робота Универсал-5.02
Рис. 3.
Многоцелевые ПР типа «Универсал-5» применяются для автоматизации погрузочно-разгрузочных работ, обслуживания различного технологического оборудования, межоперационного и меж станочного транспортирования объектов обработки и выполнения других вспомогательных операций.
Техническая характеристика робота:
| Грузоподъемность | 5 кг |
| Число степеней подвижности | 6 |
| Наибольшая величина перемещения: | |
| – вокруг вертикальной оси I–I | 340 |
| – вдоль оси I-I | 400 мм |
| – вдоль горизонтальной оси III–III | 630 мм |
| – вокруг вертикальной оси II–II | 240 |
| – вокруг оси III–III | 180 |
| – вокруг оси IV–IV | 180 |
| Наибольшая скорость: | |
| – вокруг оси I–I поворота. | 84 град/с |
| – вертикального хода руки вдоль оси I–I | 0.27 м/с |
| – выдвижение руки вдоль оси III–III | 1.08 м/с |
| – поворота руки вокруг оси II–II | 132 град/c |
| Точность позиционирования | 1 мм |
| Масса | 690 кг |
Основные механизмы робота
Рис. 4. Общий вид промышленного робота «Универсал 5.02»
Общий вид робота приведен на рисунке 4. Исполнительным механизмом ПР является манипулятор, который обеспечивает установку в пределах рабочей зоны захватного механизма схвата. Манипулятор имеет четыре степени подвижности руки 1 в сферической системе координат, которые реализуются механизмами: поворота 2 относительно оси П – П, выдвижения 3, руки 1 вдоль оси III – III, поворота 4 руки относительно вертикальной оси I – I, подъема 5 руки вдоль оси I – I. Две ориентирующие степени подвижности рабочего органа-схвата 7 создают механизмы 6 вращения кисти руки относительно ее продольной оси III – III и поперечной оси IV – IV. Подвижные механизмы манипулятора защищены от попадания пыли, грязи и масла ограждением 8.
Установочные перемещения руки осуществляются с помощью электромеханических следящих приводов, а ориентирующие движения кисти руки и зажим-разжим схвата – пневмоцилиндрами.
Пневмоблок 9, которым комплектуется ПР, предназначен для подготовки, регулирования подачи сжатого воздуха из заводской сети и блокирования работы манипулятора при падении давления ниже допустимого.
Блок 10 тиристорных электроприводов формирует управляющие напряжения в якорной цепи электродвигателей постоянного тока.
Устройство программного управления 11 позиционного типа имеет возможность записи программы в режиме обучения (по первому циклу) и формирует управляющие сигналы на блок 10, а также технологические команды управления циклом работы манипулятора и обслуживаемого оборудования.
Блоки тиристорного электропривода ЭПТ6-У5.02 обеспечивают управление в следящем режиме электродвигателями постоянного тока типа СЛ-569 и СЛ-661, установленными в механизмах четырех программируемых степеней подвижности манипулятора.
Механизмы электроприводов включают в себя зубчатые или червячные редукторы, параметры которых, даны в кинематической схеме. Обратная связь исполнительных механизмов манипулятора по положению, и скорости осуществляется потенциометрическими датчиками типа ППМЛ, приводящимися с помощью зубчатых редукторов и тахогенераторов типа СЛ-121, которые приводятся в движение специальными зубчатыми или ременными механизмами.
Пневмоблок, которым комплектуется ПР, предназначен для подготовки сжатого воздуха, подаваемого из заводской сети к манипулятору, а также для циклового управления двумя ориентирующими движениями кисти руки и захватным устройством. Приводы этих движений осуществляются от пневмоцилиндров. Для преобразования поступательного перемещения поршня во вращательное движение кисти руки используются винтовой копир (в приводе поворота кисти руки относительно ее продольной оси) и передача рейка-шестерня (в приводе качания кисти относительно поперечной оси). Привод зажима и разжима губок схвата осуществляется рычажным механизмом, присоединенным к штоку пневмоцилиндра. Соединение механизмов манипулятора между собой и устройством аналогового позиционного программного управления типа АПС-1 производится в соответствии с принципиальной электрической схемой.
5. Описание тактового стола
Тактовый стол является одной из разновидностей тележечных грузонесущих конвейеров. Широкое разнообразие их использования обусловило большое число их конструктивных разновидностей. Тактовый стол, используемый в данном РТК, представляет собой горизонтально замкнутый тележечный грузонесущий конвейер с настольным пульсирующим (тактовым) перемещением тележек, предназначенный для подачи заготовок и приема готовых деталей. Разгрузка тележек осуществляется в автоматическом цикле с использованием промышленного робота. На каждой тележке расположена паллета с 8 призматическими опорами, позволяющими расположить на ней 4 детали (Рис. 3). Учитывая, что среднее время обработки одной детали составляет приблизительно 2,5 минуты, а количество тележек с паллетами 24, обеспечивается бесперебойная работа РТК в течение около 4 часов.
Рис. 5. Схема расположения деталей на паллетах тактового стола
6. Выбор инструмента
Весь инструмент (режущие пластины и оправки) для всех видов обработки подбираем по каталогу «SANDVIK-COROMANT MC2008»
Инструмент Т1 – сверло CoroDrill 880 с двумя неперетачиваемыми твердосплавными пластинами. Неподвижное сверло может обработать фаску на входе отверстия и просверлить его за один проход. Для нашей заготовки выбираем диаметр сверла 30 мм. Сверло 880-D3000L32-05, цилиндрический стальной хвостовик с лысками. Пластины: 880-060406H-C-GM(центральная) и 880-0604W06H-P-GM(периферийная). Марка твердого сплава пластин: Т15К6.
Характеристики
Тип файла документ
Документы такого типа открываются такими программами, как Microsoft Office Word на компьютерах Windows, Apple Pages на компьютерах Mac, Open Office - бесплатная альтернатива на различных платформах, в том числе Linux. Наиболее простым и современным решением будут Google документы, так как открываются онлайн без скачивания прямо в браузере на любой платформе. Существуют российские качественные аналоги, например от Яндекса.
Будьте внимательны на мобильных устройствах, так как там используются упрощённый функционал даже в официальном приложении от Microsoft, поэтому для просмотра скачивайте PDF-версию. А если нужно редактировать файл, то используйте оригинальный файл.
Файлы такого типа обычно разбиты на страницы, а текст может быть форматированным (жирный, курсив, выбор шрифта, таблицы и т.п.), а также в него можно добавлять изображения. Формат идеально подходит для рефератов, докладов и РПЗ курсовых проектов, которые необходимо распечатать. Кстати перед печатью также сохраняйте файл в PDF, так как принтер может начудить со шрифтами.















