122826 (766149)
Текст из файла
Малогабаритная установка для производства биодизтоплива (БДТ)
В преддверии топливного кризиса (по разным источникам нефтезапасы составляют около 50 лет) в Украине сложилось объективно - необходимые условия для освоения производства "БДТ" на основе растительных масел, прежде всего на минизаводах.
Установка предназначена для получения "БДТ" в условиях мини цехов.
Комплектность установки - гидростанция, гидродинамический кавитатор, контрольно - измерительная и соединительная аппаратура, пульт управления.
Технология получения "БДТ" базируется на дозировании и диспергировании рапсового масла с дизельным топливом нефтяного происхождения. Количество рапсового масла в "БДТ" составляет 20 - 30 %.
Технологический процесс получения "БДТ" складывается из следующих стадий:
1. подготовка сырья (рапсовое масло);
2. дозирование и диспергирование рапсового масла в потоке дизельного топлива нефтяного происхождения;
3. входной анализ и определение качества продукции;
4. заключительный анализ и паспортизация готовой продукции "БДТ".
Биодизтопливо на основе рапсового масла может быть пригодными для использования в двигателях всех модификации без их конструктивного изменения. (Гідродинамічна установка для отримання біодизельного палива. Патент на корисну модель UA 31463 C10L8/00. Заявлено 05.12..2007. Опубл.10.04..2008.) Бюл .№7. Авторы: Топилин Г.Е., доктор технических наук, Уминский С.М., кандидат технических наук.
Телефон: 68 - 83 - 11 (домашний);
8 067 9759598
8 050 1601628
1. Введение. Общие положения
Проблема производства топлива на основе биомассы уже давно назрела, и особенно она актуальна для Украины. Биодизельное топливо, которое среди специалистов получило название «биодизель», уже производится и используется в развитых европейских егранак (Германия, Франция, Австрия и др.), а также в США. По данным Британской ассоциации биотоплив и растительных масел (ЕАВРО), в 2002 году производство биодизельного топлива в Европе достигло 825 тыс. тонн, а к- 2010 году возростет до 1625 тыс. тонн. При работе двигателей на биодизеле значительно снижаются выбросы неблагоприятных для окружающей среды продуктов сгорания, в числе которых сера (на 98%), сажа (от 50 до 61 %), углекислые вещества (на 30-40%).
Решение проблемы биодизеля предусматривается и в Украине (Указ Президента Украины N1094). В настоящее время в Министерстве аграрной политики Украины формируется концепция государственной программы по разработке и внедрению технологий и оборудования для производства биодизеля. Разработана опытно-скспсриментальная установка по производству биодизеля на основе растительного масла и традиционного дизельного топлива. Одновременно проведены исследования по использованию растительного масла (РМ) в смеси с дизельным топливом нефтяного происхождения (ДТ) в разных соотношениях: 50% РМ и 50 % (ДТ), 60% РМ и 40% (ДТ), а также использование чистого метилового эфира с (ДТ) в различных соотношениях.
2. Назначение
Малогабаритная установка, (в дальнейшем - «установка») создана для получения биодизеля в условиях минизаводов (фермеров, мини-цехов, крестьянских хозяйств и других предприятий) из любого очищенного растительного масла и традиционного дизельного топлива. Настоящее описание предназначено для правильной эксплуатации «установки» у потребителей.
3. Работа установки
Установка для производства биодизтоплива с гидродинамическим кавитатором апробирована в условиях агропроизводства, получены обнадеживающие результаты (см. таблицу 1).
Таблица 1. Свойства биодизтоплива по сравнению сдизтопливом нефтяного происхождения
| Топливо | Показатели | |||
| Цетановоеее число | Кинематическая вязкость при | Температура вспышки, ОС | Плотность при 1=200С | |
| число | 1=200С, мм2/ч | кг/мЗ | ||
| Биодизтопливо | 50 | 7,83 | 52 | 848 |
| на основе | ||||
| растительного масла | ||||
| Традиционное | 48 | 6,0 | 40 | 850 |
| дизельное топливо нефтяного происхождения | ||||
Установлено, что биодизсль по своим физико-эксплуатационным свойствам практически не отличается от дизельного топлива нефтяного происхождения; выбросы отработанных газов значительно снижаются; выбросы твердых частиц уменьшаются до 50%; работоспособность дизелей, практически не изменяется без конструктивной модернизации основных узлов и агрегатов; работа дизельных двигателей на биодизеле экологически безопасна, что имеет большое значение для зашиты окружающей среды.
По своим техническим характеристикам установка может быть использована для обеспечения биодизелем агропроизводства, учитывая простоту ее конструкции, производительность и небольшие габаритные размеры, а также достаточные возможности возделывания растительного масла в Украине.
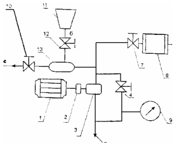
4.Принципиальная схема работы установки
На рис. 1 представлена принципиальная схема, на рис. 2 - общий вид установки. Установка (рис. 1) имеет приводной электродвигатель 1; соединительную муфту 2; краны 4, 7, 10,12 и манометр 9, предназначенные для регулирования технологического процесса и контроля давления в системе; смеситель-дозатор 13 эжекторного типа для насыщения растительного масла дизельным топливом; гидродинамический излучатель 8, в котором происходит интенсивное диспергирование дизтоплива с маслом. Магистраль (а) - для всасывания масла и насыщения его дизтопливом, магистраль (б) служит для подачи дизтоплива из емкости 11, магистраль (в) - для выхода биодизеля в технологические баки, магистраль (с) - для выхода смешенного продукта в технологические баки.
Рис. 1. Принципиальная схема установки
Рис. 2. Установка
5. Установка работает таким образом
1 Этап:
При включении приводного электродвигателя I через муфту 2 начинает вращаться гидронасос 3 и всасывает масло из внешнего источника в магистраль (а) при этом кран 4 должен быть открыт, а краны 7,10,12 закрыты. После того, как отрегулировали крапом 12 подачу дизтоплива из емкости 11 в смеситель инжектор 13, краном 4 регулируем предварительное рабочее давление в нагнетающей магистрали смесителя-дозатора 13 , которое контролируется манометром 9. Масло под давлением проходит по нагнетающей магистрали смесителя-дозатор а 13 и по магистрали (с) подается в технологический бак. После насыщения масла дизтопливом установку 01ключаем, а краны 10, 12 закрываем.
2 Этап:
При включении приводного электрод вига 1елн 1 через муфту 2 начинает вращаться гидронасос 3 и всасывает смешанный продукт из внешнего источника в магистраль (а) при этом кран 4 должен быть открыт, а краны 7,10,12 закрыты. После тою, открываем краном 7 подачу смешанного продукта в гидродинамический излучатель 8, краном 4 регулируем предварительное рабочее давление в нагнетающей магистрали гидродинамического излучателя 8, которое контролируется манометром 9. Масло под давлением проходит по нагнетающей магистрали гидродинамического излучателя 8.Диепергированое, таким образом, дизтопливо с маслом, иначе говоря, биодизель, из излучателя 8 поступает в магистраль (в), а затем в бак готовой продукции. Выход биодшеля из кавитатора должен быть свободным, без ПОДПОра. По окончании работ установку отключаем, а крап 7 закрываем.
Работа при закрытом вентиле более 1-ой минуты - запрещается!
6. Технические данные
Рабочее давление 16-20 ктс/см2
Интервал рабочих температур 24-120С
Расход масла 1.0-2,2 мЗ/час
Мощность излучения в ближней зоне 1,8-2,2 МПа
Производительность 400 л/ч
7. Рекомендации по монтажу и эксплуатации установки
После монтажа надо проверить центровку валов электродвигателя и гидронасоса. Допускаемая величина перекоса и параллельного смещения валов не более 0,3 мм на длиннее \ 00 мм. Она обеспечиваемся за счет установки прокладок.
Следует убедиться в отсутствии касания между собой подвижных и неподвижных деталей и отсутствии заеданий при проворачивании электродвигателя и насоса. Электрооборудование установки должно монтироваться в соответствии с действующими строительными нормами и правилами (СНиП). Правилами устройства электроустановок (ПУЭ) и эксплуатироваться в соответствии с Правилами технической эксплуатации электроустановок потребителем и Правилами техники безопасности при эксплуатации электроустановок потребителем (ПТЭ и ПТБ). Заземлить корпус электродвигателя по ГОСТ 12.2.007.0-75.
Правильность направления вращения следует проверить кратковременным пуском электродвигателя. При неправильном (левом) вращении его вала следует перебросить фазы (подводящие провода) электропитания двигателя.
8. Меры безопасности
К эксплуатации установки должен допускаться только персонал, ознакомленный с конструкцией теплоагрегата, обладающий опытом по обслуживанию насосов, и ознакомившийся с настоящей инструкцией.
Во время работы агрегата все вращающиеся части должны быть о(раждены. При проведении ремонтных работ электродвигатель должен быть полностью отключен от сети путем отсоединения ее проводов.
При эксплуатации агрегата постоянные рабочие места должны располагаться с учетом обеспечения октавных уровней звукового давления согласно ГОСТ 12.1.003-83 и октавных уровней виброскорости - согласно ГОСТ 12.1.012-78.
При эксплуатации установки необходимо соблюдать следующие требования:
Следите за наличием масла в гидронасосе и пополняйте ее по мере надобности;
Следите за исправностью схемы кип и А, обеспечивающих автоматическое отключение
электродвигателя при нарушении параметров работы;
При работе периодически контролируйте работу узлов относительно их перегрева. В случае перегрева или повышенных вибрациях немедленно остановите электродвигатель и устраните причины, вызвавшие эти неполадки.
Резкие колебания стрелок приборов, а также повышенные шум и вибрация установки указывают на ненормальную ее работу. В этом случае следует остановить электродвигатель и устранить неисправности.
9.Порядок остановки
Выключите электродвигатель. Плавно закрой те вентиль на нагнетании. Выключите электродвигатель гидронасоса. Прекратите подачу масла.
10. Подготовка установки к работе
К монтажу установки должны допускаться тшько механики и слесари, знающие ее конструкцию, обладающие обслуживанием и ремонтом насосов, и ознакомившиеся с настоящей инструкцией.
При размещении установки необходимо обеспечить свободный к ней доступ и электродвигателю для обслуживания их во время эксплуатации, а также возможность разборки и сборки установки. При монтаже установки требуется обеспечить горизонтальность и после затвердении цементного раствора подливки, произвести окончательную затяжку фундаментных бол тов.
При подготовке фундамента необходимо предусмотреть 50-80 мм запаса по высоте для последующей подливки фундаментной плиты цементным раствором.
При подъеме установки запрещается поднимать агрегат за рым - болт электродвигателя или за вал.
К гидронасосу подсоедините всасывающий и напорный трубопроводы, а также трубопроводы других систем. Допустимая не параллельность фланцев не более 0,15 мм на длине 100 мм. Запрещается устранять перекос фланцев подтяжкой болтов или простановкой косых прокладок. Всасывающий и напорный I рубопроводы должны быть закреплены на отдельных опорах и иметь температурные компенсаторы. (Лучше всего в качестве последних использовать прорезиненные шланги.) Передача нагрузок от трубопроводов на фланцы установки не допускается.
Всасывающий трубопровод гидронасоса должен быть по возможности коротким и прямым. При установке фильтра на всасывающем трубопроводе он должен иметь живое сечение, площадь которого в 1,3 ра^1 больше площади всасывающего патрубка.
На напорном трубопроводе, отходящем от насоса, должны быть установлены вентиль и обратный клапан (при необходимости). Установка обратного клапана обязательна при параллельной работе нескольких теплогенераторов, при работе теплогснератора на геометрическую высоту или на емкость пол давлением.
Характеристики
Тип файла документ
Документы такого типа открываются такими программами, как Microsoft Office Word на компьютерах Windows, Apple Pages на компьютерах Mac, Open Office - бесплатная альтернатива на различных платформах, в том числе Linux. Наиболее простым и современным решением будут Google документы, так как открываются онлайн без скачивания прямо в браузере на любой платформе. Существуют российские качественные аналоги, например от Яндекса.
Будьте внимательны на мобильных устройствах, так как там используются упрощённый функционал даже в официальном приложении от Microsoft, поэтому для просмотра скачивайте PDF-версию. А если нужно редактировать файл, то используйте оригинальный файл.
Файлы такого типа обычно разбиты на страницы, а текст может быть форматированным (жирный, курсив, выбор шрифта, таблицы и т.п.), а также в него можно добавлять изображения. Формат идеально подходит для рефератов, докладов и РПЗ курсовых проектов, которые необходимо распечатать. Кстати перед печатью также сохраняйте файл в PDF, так как принтер может начудить со шрифтами.
















