Глава 11.1 (559884), страница 3
Текст из файла (страница 3)
Анализ последствий отказов (АЛО) – преимущественно качественный метод идентификации опасностей, основанный на системном подходе и имеющий характер прогноза. Этим методом можно оценить опасный потенциал любого технического объекта. АЛО обычно осуществляют в следующем порядке:
-
техническую систему (объект) подразделяют на компоненты;
-
для каждого компонента выявляют возможные отказы, используя, например, алгоритм, представленный на рис. 11.7;
-
изучают потенциальные ЧП, которые может вызвать тот или иной отказ на исследуемом техническом объекте;
-
результаты записывают в виде таблицы;
-
отказы ранжируют по опасностям и разрабатывают предупредительные меры, включая конструкционные изменения.
Анализ последствий отказов может выявить необходимость применения других, более емких методов идентификации опасностей. Кроме того, в результате анализа отказов могут быть собраны и документально оформлены данные о частоте отказов, необходимые для количественной оценки уровня опасностей рассматриваемого технического объекта.
Рис. 11.6. Процедура анализа опасностей
Рис. 11.7 Алгоритм исследования отказов
Рис. 11.8. Схема управления пуском машины (пример)
Рассмотрим пример. На рис. 11.8 представлена схема управления с двумя кнопками A1 и А2, которые при нажатии на них замыкают контакты В1 и В2, при этом включается катушка реле R и производится пуск машины (не показана).
Результаты выполненного АПО представлены в табл. 11.5. Отметим только, что опасность возникает, если происходит ЧП – случайный пуск машины. Обозначим:
L – короткое замыкание между точками 1 и 1'; Аi – замыкание i-го контакта вследствие нажатия кнопки; B1 – замыкание i-го контакта вследствие механического повреждения. Тогда для ЧП М – случайный пуск машины при исправном реле – имеем следующую логическую формулу: М= L + (B1 + A1) * (В2 + А2).
Анализ опасностей с помощью дерева причин потенциального ЧП (АОДП) обычно выполняют в следующем порядке. Сначала выбирают потенциальное ЧП (например, н-ЧП или какой-либо отказ, который может привести к н-ЧП). Затем выявляют все факторы, которые могут привести к заданному ЧП (системы, подсистемы, события, связи и т.д.). По результатам этого анализа строят ориентированный граф. Вершина (корень) этого графа занумерована потенциальным ЧП. Поэтому граф является деревом. В нашем случае дерево состоит из всех тех причин-событий, которые делают возможным заданное ЧП. При построении дерева можно использовать символы, представленные в табл. 11.6.
Таблица 11.5. – Представление результатов АЛО для схемы управления с двумя кнопками
| Компонент | Наименование отказа, инцидент | Генерируемые последствия | Потенциальное ЧП | Предупредительные меры |
| Участок цепи – линия 11' | Короткое замыкание между точками 11' | Включение катушки реле, случайный пуск машины | Несчастный случай | Инструктаж персонала |
| Кнопка только А1 или только А2 | Случайное нажатие (инцидент) | Без немедленных последствий | Без немедленных последствий снижается уровень безопасности | Определить частоту инцидента |
| Контакты только В1 или только В2 | Случайное замыкание вследствие механического повреждения | То же | То же | Определить частоту отказа |
| Участок цепи – линия 22' | Обрыв провода | Нельзя включить машину | Без немедленных последствий | Не требуется |
Проведение АОДП возможно только после детального изучения рабочих функций всех компонентов рассматриваемой технической системы. На работу системы оказывает влияние человеческий фактор, например возможность совершения оператором ошибки. Поэтому желательно все потенциальные инциденты – «отказы операторов» – вводить в содержание дерева причин. Дерево отражает статический характер событий. Построением нескольких деревьев можно отразить их динамику, т. е. развитие событий во времени.
Таблица 11.6. – Элементы и символы, используемые для построения дерева причин потенциального ЧП
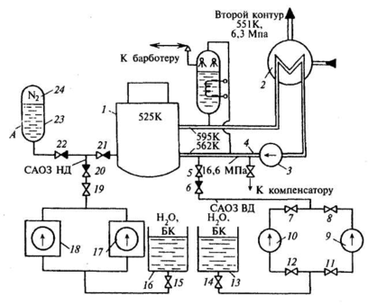
Рис. 11.9. Примерная схема – вариант аварийного охлаждения зоны ядерной энергетической установки
Рассмотрим пример. Допустим, что ядерная энергетическая установка (ЯЭУ) включает первый контур (рис. 11.9), состоящий из реактора 1, парогенератора 2, главного циркуляционного насоса (ГЦН) 3 и главных циркуляционных трубопроводов 4, заполненных теплоносителем – водой (в процессе работы реактора вода получает высокую наведенную радиоактивность). В парогенераторе вода охлаждается и, отдав теплоту теплоносителю второго контура, возвращается ГЦН в реактор для охлаждения твэлов. Перегрев оболочек твэлов и их разрушение можно рассматривать как катастрофу. Поэтому все ЯЭУ снабжены системами аварийного охлаждения активной зоны peактора – САОЗ, которые обеспечивают отвод теплоты из активной зоны в случае разгерметизации циркуляционного контура и потери теплоносителя. САОЗ включает насосы низкого (ННД) 17 и 18 и высокого (НВД) 9 и 10 давления, гидроаккумулятор (ГА) 23, в котором вода находится под давлением азота 24, и баки запаса воды и раствор борной кислоты 13 и 16. Условно примем следующий порядок работы САОЗ при большой разгерметизации циркуляционного контура: сначала работает САОЗ высокого давления (ВД), состоящая из НВД и необходимой арматуры, затем работает САОЗ низкого давления (НД) – ГА и ННД. В процессе эксплуатации ЯЭУ при возникновении «малых» течей допускается временная работа без аварийной остановки; при этом происходит автоматическая компенсация теплоносителя (работают компенсаторы, барботер) или принимаются другие срочные меры к локализации течи и устранению загрязнений помещения радиоактивностью.
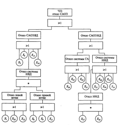
Рис. 11.10. Дерево причин потенциального ЧП – отказ САОЗ ЯЭУ
Задаем потенциально возможное ЧП, ведущее к катастрофе, – отказ САОЗ. Находимы все компоненты системы, которые могут привести к отказу САОЗ. Перечень компонентов Xi дан в табл. 11.7. Используя материал § 11.1.1, устанавливаем логические связи и строим дерево причин (рис. 11.10). Общая формула ЧП «отказ САОЗ» имеет вид:
К= Х17 * Х18 + (Х8 + Х9 + Х11) * (Х1 + Х10 + Х12) + Х5 +X6 + Х13 + Х14 +
+ Х15 + Х16 + Х19, + Х20 +Х21 + Х22 + Х23 + Х24.
` В этом выражении Xi одновременно являются наименованиями отказов и их индикаторами, которые принимают значение: 1 – ЧП произошло и 0 – отсутствие ЧП.
Дерево причин показывает, что критическими компонентами являются 5, 6, 13, 14, 15,16,19,20, 21, 22, 23, 24, так как отказ одного из них достаточен для того, чтобы вызвать катастрофу.
Таблица 11.7. – Перечень компонентов САОЗ ЯЭУ
| Номер компонента и индекса | Компонент | Наименование отказа Xi |
| САОЗ ВД | ||
| 5 | Задвижка | Закрыта |
| 6 | Обратный клапан | Закрыт |
| 7 | Задвижка | Закрыта |
| 8 | Задвижка | Закрыта |
| 9 | Насос высокого давления | Не работает |
| 10 | Насос высокого давления | Не работает |
| 11 | Задвижка | Закрыта |
| 12 | Задвижка | Закрыта |
| 13 | Емкость | Нет воды |
| 14 | Задвижка | Закрыта |
| САОЗ НД | ||
| 24 | Азот гидроаккумулятора | Нет давления |
| 23 | Емкость гидроаккумулятора | Нет воды |
| 22 | Обратный клапан | Закрыт |
| 21 | Обратный клапан | Закрыт |
| 20 | Обратный клапан | Закрыт |
| 19 | Задвижка | Закрыта |
| 18 | Насос низкого давления с запорной арматурой | Не работает |
| 17 | Насос низкого давления с запорной арматурой | Не работает |
| 16 | Емкость | Нет воды |
| 15 | Задвижка | Закрыта |
После завершения АОДП можно от качественных характеристик приступить к количественному анализу.
Во многих случаях представление о состоянии систем, альтернативных путях протекания и результатах какого-либо процесса можно создать с помощью более простого графа. Рассмотрим его построение на примере трех параллельно работающих компонентов А1, А2 и А3 (рис. 11.11). Исходным пунктом является кружок, который представляет в общем виде рассматриваемое состояние. Из этого узла ветви ведут к узлам, представляющим состояние первого компонента (в соответствии с заданными вероятностями), и таким же образом дальше от каждого из этих узлов к следующим, в которых указаны состояния второго и третьего компонентов, пока на выходе не получаются все возможные комбинации событий. В результате получается дерево событий, в котором каждый путь от исходной точки до конечного узла описывает одну из эволюции системы.
Рис. 11.11. Дерево событий при. аварии трех параллельно работающих компонентов
В прямоугольниках справа от конечных узлов на рис. 11.11 еще раз указан результат события, соответствующий пути к этому конечному узлу. В рассматриваемом примере с тремя параллельно работающими компонентами в прямоугольниках указаны результирующие вероятности для состояния системы, которые при независимости выхода из строя отдельных компонентов получаются простым перемножением отдельных вероятностей (вероятность ЧП в рассматриваемый отрезок времени принята одинаковой для каждого из трех компонентов: qi = 10–3; i = 1, 2, 3).
Анализ опасностей с помощью дерева последствий потенциального ЧП(АОДПО) отличается от АОДП тем, что в случае АОДПО задается потенциальное ЧП – инициатор и исследуют всю группу событий – последствий, к которым оно может привести. Таким образом, между событиями имеется временная зависимость. АОДПО можно проводить на любом объекте. Как и АОДП, он требует хорошего знания объекта. Поэтому, перед тем как проводить АОДПО, необходимо тщательно изучить объект, вспомогательное оборудование, параметры окружающей среды, организационные вопросы.
















