ВСН 30-77 (558353)
Текст из файла
Государственный комитет по гражданскому
строительству и архитектуре при Госстрое СССР
(Госгражданстрой)
Инструкция
по проектированию двухступенчатых бескомпрессорных систем
кондиционирования воздуха
ВСН 30-77
Гражданстрой
Утверждена
приказом Государственного комитета
по гражданскому строительству
и архитектуре при Госстрое СССР
от 7 февраля 1977г. № 29
Содержание
1. Общие положения
2. Схемы двухступенчатых бескомпрессорных систем кондиционирования воздуха, режимы их работы, конструктивные решения
Приложения
1. Принцип работы двухступенчатых бескомпрессорных систем кондиционирования воздуха
2. Теплотехнический расчет двухступенчатых бескомпрессорных систем кондиционирования воздуха
Графоаналитический метод расчета
Аналитический метод расчета
3. Примеры расчета
Пример 1
Пример 2
Пример 3
Настоящая Инструкция разработана ЦНИИЭП инженерного оборудования Госгражданстроя.
Инструкция содержит материалы по проектированию двухступенчатых бескомпрессорных систем кондиционирования воздуха (БСКВ).
Редакторы инж. И. А. Уланова (Госгражданстрой), канд. техн. наук Л. М. Зусманович, инженеры З. П. Добрынина, Т. Ю. Кулжинская (ЦНИИЭП инженерного оборудования.
| Ведомственные | СН 522-79 | |
| Государственный | строительные нормы | Госгражданстрой |
| комитет по гражданскому строительству и архитектуре при Госстрое СССР | Инструкция по проектированию двухступенчатых бескомпрессорных систем кондиционирования воздуха | – |
1. Общие положения
1.1. Настоящая Инструкция распространяется на проектирование двухступенчатых бескомпрессорных систем кондиционирования воздуха (БСКВ), предназначенных для применения во вновь строящихся и реконструируемых общественных зданиях, в производственных и вспомогательных зданиях промышленных предприятий, в которых соответствующими нормативными документами предусматривается кондиционирование воздуха.
Бескомпрессорные системы кондиционирования воздуха холодопроизводительностью более 1 гкал/ч должны применяться, как правило, при технико-экономическом обосновании.
Примечание. При проектировании двухступенчатых бескомпрессорных систем кондиционирования воздуха следует руководствоваться также требованиями соответствующих глав СНиП и других нормативных документов, утвержденных или согласованных с Госстроем СССР или Госгражданстроем в установленном порядке.
1.2. Двухступенчатые бескомпрессорные системы кондиционирования воздуха должны применяться для обеспечения в обслуживаемых помещениях оптимальных или промежуточных между оптимальными и допустимыми метеорологических условий, а также метеорологических условий по технологическим требованиям в соответствии с требованиями главы СНиП по проектированию отопления, вентиляции и кондиционирования воздуха.
1.3. Двухступенчатые бескомпрессорные системы кондиционирования воздуха не следует применять в районах с влажным климатом, где расчетные параметры наружного воздуха теплого периода года, соответствующие параметрам Б, превышают каждый в отдельности следующие значения:
относительная влажность – 65 %,
температура точки росы – 18 °С.
2. Схемы двухступенчатых бескомпрессорных систем кондиционирования воздуха, режимы их работы, конструктивные решения
2.1. Двухступенчатые бескомпрессорные системы кондиционирования воздуха следует проектировать с применением приточных и испарительных кондиционеров. При проектировании следует применять двухступенчатые бескомпрессорные системы, схемы которых приведены на рис. 1 и 2, принцип работы – в прил. 1, а методика и примеры расчетов – в прил. 2 и 3.
2.2. Схему, приведенную на рис. 1, как правило, следует применять при кондиционировании воздуха в одном или нескольких помещениях, в которых при подаче воздуха с одинаковыми параметрами должны быть обеспечены требуемые метеорологические условия.
Приточный и испарительный кондиционеры (рис. 1) следует проектировать равной производительности по воздуху.
2.3. При проектировании двухступенчатых бескомпрессорных систем кондиционирования воздуха по схеме, приведенной на рис. 1,
| Внесены ЦНИИЭП инженерного оборудования Госгражданстроя при Госстрое СССР | Утверждены приказом Государственного комитета по гражданскому строительству и архитектуре при Госстрое СССР от 7 февраля 1977 г. № 29 | Срок введения в действие 1 июля 1977 г. |
приточный кондиционер в теплый период года должен обеспечивать охлаждение приточного воздуха в теплообменниках I и II при постоянном его влагосодержании (сухое охлаждение). Испарительный кондиционер в этот период года должен обеспечивать охлаждение воды, циркулирующей в теплообменниках I и II приточного кондиционера.
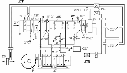
Рис. 1. Рабочая схема двухступенчатой бескомпрессорной системы кондиционирования воздуха
1, 2, 3, 4 – состояние воздуха при его обработке в приточном кондиционере; 5, 6, 7, 8 – состояние воздуха при его обработке в испарительном кондиционере; I, II, III – теплообменники (воздухоохладители); К-I, K-II – соответственно теплообменники первого и второго подогрева; МК – оросительная камера малого контура циркуляции; БК – оросительная камера большого контура циркуляции; IV, V – соответственно вентиляторы испарительного и приточного кондиционеров; VI, VII – соответственно циркуляционные насосы малого и большого контуров циркуляции; VIII – воздушные заслонки; IX – насос для адиабатического увлажнения воздуха; X – испарительный кондиционер; XI – приточный кондиционер; XII – бак-аккумулятор; XIII – шумоглушитель; XIV – вытяжной или рециркуляционный воздух; XV – наружный воздух; XVI – выброс в атмосферу; XVII – места присоединения к трубопроводам ТЭЦ; XVIII – кран для спуска воды из теплообменников; XIX – фильтр; XX – обслуживаемые помещения
Рис. 2. Рабочая схема бескомпрессорной системы кондиционирования воздуха при обслуживании разнохарактерных помещений
I, II, III – теплообменники (воздухоохладители); МК – оросительная камера малого контура циркуляции; БК – оросительная камера большого контура циркуляции; IV, V – соответственно вентиляторы испарительного и приточного кондиционеров; VI, VII – соответственно циркуляционные насосы малого и большого контуров циркуляции; VIII – соленоидные клапаны; IX – взаимообратные клапаны; Х – регуляторы давления; XI – наружный или рециркуляционный воздух; XII – наружный воздух (в теплый период года); XIII – выброс в атмосферу; XIV – приток в обслуживаемые помещения; XV – испарительный кондиционер; XVI – приточный кондиционер; XVII – калорифер;
– подающая линия; – – – – – обратная линия.
2.4. При проектировании двухступенчатых бескомпрессорных систем кондиционирования воздуха по схеме, приведенной на рис. 1, в летний период года следует предусматривать следующие режимы работы:
а) приточного кондиционера: на наружном воздухе или на смеси наружного и рециркуляционного воздуха;
б) испарительного кондиционера: на рециркуляционном (вытяжном) воздухе, на наружном воздухе, на смеси наружного и рециркуляционного воздуха.
2.5. При теплосодержании вытяжного воздуха меньшем или равном теплосодержанию наружного воздуха следует предусматривать работу испарительного кондиционера на рециркуляционном (вытяжном) воздухе. При этом, как правило, он должен выполнять функции вытяжных систем обслуживаемых помещений.
2.6. В холодный и переходный периоды года испарительный кондиционер следует применять в качестве приточной установки, обеспечивающей нагревание приточного воздуха в теплообменниках первого (К-I) и второго (К-II) подогревов и его адиабатическое увлажнение в оросительной камере МК. При этом приточный кондиционер не должен работать (рис. 1).
2.7. Теплообменник первого подогрева для холодного и переходного периодов года следует устанавливать перед теплообменником III с самостоятельным подключением к тепловой сети (рис. 1).
2.8. В качестве теплообменника первого подогрева допускается использовать часть поверхности третьего теплообменника. Эту часть поверхности в холодный и переходный периоды следует подключать к тепловой сети по схеме, приведенной на рис. 3 и рис. 6,а и б. В теплый период года эта часть поверхности должна включаться в общую поверхность теплообменника III для охлаждения воздуха.
2.9. На горячем и обратном трубопроводах к части поверхности теплообменника III, используемой в качестве теплообменника первого подогрева в соответствии с п. 2.8 настоящей Инструкции, следует предусматривать установку запорной арматуры на расстоянии не менее 1,5–2 м от теплообменника III.
В холодный и переходный периоды года следует предусматривать спуск воды из неработающей части теплообменника III (рис. 3).
Рис. 3. Схема обвязки трубопроводами испарительного кондиционера
I – обратный клапан; II – взаимообратные клапаны; III – теплообменник (воздухоохладитель); К-I – теплообменник первого подогрева (элемент теплообменника III); МК – оросительная камера малого контура циркуляции; БК – оросительная камера большого контура циркуляции; К-II – теплообменник второго подогрева; IV – вентилятор испарительного кондиционера; V – спуск воды в канализацию; VI, VII – соответственно циркуляционные насосы малого и большого контура циркуляции; VIII – канализационная линия; IX – трубопроводы к теплообменнику I приточного кондиционера; Х – трубопроводы к теплообменнику II приточного кондиционера; -г-г- горячая магистраль; -о-о- обратная магистраль
2.10. Для адиабатического увлажнения воздуха в холодный и переходный периоды года следует использовать камеру орошения МК с установкой отдельного циркуляционного насоса IX (рис. 1).
2.11. Теплообменник второго подогрева К-II должен устанавливаться непосредственно после камеры орошения БК (рис. 1). Допускается применять в качестве теплообменника второго подогрева зональные подогреватели.
2.12. Компоновку испарительных кондиционеров следует выполнять в соответствии с рис. 4.
Рис. 4. Типовые компоновки испарительного кондиционера
а – для схемы бескомпрессорной системы кондиционирования воздуха, приведенной на рис. 1; б – для схемы бескомпрессорной системы кондиционирования воздуха, приведенной на рис. 2; 1 – приемный клапан; 2 – камера обслуживания; 3 – теплообменник первого подогрева; 4 – клапан воздушный; 5 – фильтр; 6 – теплообменники (воздухоохладители); 7 – камеры оросительные; 8 – секция присоединительная к вентилятору; 9 – вентиляторный агрегат; 10 – теплообменник второго подогрева; 11 – наружный воздух; 12 – рециркуляционный воздух
2.13. При проектировании бескомпрессорных систем кондиционирования воздуха по схемам, приведенным на рис. 1 и 2, испарительный и приточный кондиционеры допускается располагать как в одном помещении, так и в разных помещениях.
2.14. Приточные кондиционеры следует располагать, как правило, ниже испарительных кондиционеров. При этом для предотвращения слива воды из трубопроводов их следует присоединять к коллекторам оросительных камер с помощью петель (гидравлических затворов) (рис. 1), а также предусматривать переливные и сливные линии от поддонов оросительных камер (рис. 3). У циркуляционных насосов следует устанавливать обратные клапаны.
2.15. Допускается располагать приточные кондиционеры выше испарительных кондиционеров. При этом для предотвращения слива воды из теплообменников и трубопроводов в поддоны оросительных камер необходимо предусматривать следующие мероприятия:
теплообменники I, II и III следует присоединять к трубопроводам с помощью петель (рис. 1, 2 и 3); у циркуляционных насосов следует устанавливать обратные клапаны; на трубопроводах, подводящих воду к форсункам, как правило, следует устанавливать соленоидные клапаны или другие автоматические быстро закрывающиеся устройства, приводы которых следует блокировать с приводами циркуляционных насосов.
Характеристики
Тип файла документ
Документы такого типа открываются такими программами, как Microsoft Office Word на компьютерах Windows, Apple Pages на компьютерах Mac, Open Office - бесплатная альтернатива на различных платформах, в том числе Linux. Наиболее простым и современным решением будут Google документы, так как открываются онлайн без скачивания прямо в браузере на любой платформе. Существуют российские качественные аналоги, например от Яндекса.
Будьте внимательны на мобильных устройствах, так как там используются упрощённый функционал даже в официальном приложении от Microsoft, поэтому для просмотра скачивайте PDF-версию. А если нужно редактировать файл, то используйте оригинальный файл.
Файлы такого типа обычно разбиты на страницы, а текст может быть форматированным (жирный, курсив, выбор шрифта, таблицы и т.п.), а также в него можно добавлять изображения. Формат идеально подходит для рефератов, докладов и РПЗ курсовых проектов, которые необходимо распечатать. Кстати перед печатью также сохраняйте файл в PDF, так как принтер может начудить со шрифтами.















