labnik2 (520480), страница 2
Текст из файла (страница 2)
UВХ1 = IБ1 rБ + UБЭ1,
UВХ2 = IБ2 rБ + UБЭ1 + mT ln (IБ2 / IБ1), (1.10)
UВХ3 = IБ3 rБ + UБЭ1 + mT ln (IБ3 / IБ1).
Измерив значения UВХ1, UВХ2 и UВХ3 при соответствующих значениях IБ в активной области характеристик транзистора, из системы трех нелинейных алгебраических уравнений (1.10) любым численным методом можно определить UБЭ1, rБ и m. Затем можно определить IЭ0':
IЭ0' = IБ1(N+1) exp(- UБЭ1 / mT). (1.11)
Значения T следует рассчитать по измеренному с помощью термометра значению температуры вблизи корпуса транзистора.
Задание
1. Измерить и построить входную и передаточную характеристики транзисторного ключа для трех комбинаций значений сопротивлений резисторов RК и RБ (задаются преподавателем).
2. Провести соответствующие измерения и расчеты для определения параметров МЭМ транзистора. Результаты свести в таблицу. Оценить погрешность определения параметров.
3. Используя параметры МЭМ, рассчитать и построить передаточную характеристику ключа для одной из комбинаций резисторов RК и RБ.
Библиографический список
1. Степаненко И. П. Основы теории транзисторов и транзисторных схем. М.: Энергия, 1977. С. 181—186, 460—480.
2. Степаненко И. П. Основы микроэлектроники. М.: Сов. Радио, 1980. С. 119—124, 246—253.
3. Преснухин Л. Н. Расчет элементов цифровых устройств: Учебное пособие./Под ред. Л. Н. Преснухина. М.: Высш. шк., 1982. С. 27—56.
Лабораторная работа № 2
ПЕРЕХОДНЫЕ ПРОЦЕССЫ В ТРАНЗИСТОРНОМ КЛЮЧЕ ПРИ РАБОТЕ НА АКТИВНО-ЕМКОСТНУЮ НАГРУЗКУ
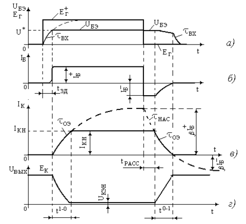
Цель работы — изучение переходных процессов включения и выключения ключа на биполярном транзисторе, работающем на активно-емкостную нагрузку, измерение времени задержки, нарастания, рассасывания и спада тока коллектора в функции отпирающего тока базы.
Объектом изучения является ключ на основе биполярного транзистора, включенного по схеме с общим эмиттером (рис. 2.1, а).
Транзистор работает в режиме большого сигнала. Входное напряжение изменяется так, что транзистор переходит из закрытого состояния в открытое, насыщенное и наоборот. При скачкообразном изменении входного сигнала ток коллектора и напряжение коллектора изменяются с конечной скоростью, что обусловлено инерционностью транзисторного ключа, связанной с конечной длительностью установления рекомбинационных процессов в базе транзистора, конечным временем пролета электронов через базу и конечным временем перезарядки барьерных емкостей эмиттерного и коллекторного перехода.
В соответствии с этим в схему замещения модели Эберса—Молла (рис. 2.1, б) введены емкости CБЭ, CБК и учтена частотная зависимость коэффициента передачи по току N и N
N = 0 / (1 + j
) oo (2.1)
и связанная с ней зависимость
N = 0 / (1 +j
). (2.2)
Наличие емкости нагрузки CН дополнительно увеличивает время установления напряжения на выходе ключа.
Отыскание точного аналитического решения для переходного процесса представляет сложную задачу, тем более что параметры, входящие в модель (СКБ, СБЭ, N,, N ), сами зависят от токов и напряжений в схеме, т. е. модель является нелинейной (рис.2.2. а, б).
Ниже представлены приближенные решения для отдельных этапов процесса переключения транзистора. На каждом этапе, исходя из физических соображений, транзистор представляется простой моделью, имеющей несложное математическое описание.
Рассмотрим случай, когда емкость нагрузки мала (СН = 0).
Этап задержки нарастания тока. Пусть в исходном состоянии транзистор заперт EГ = 0. При скачкообразном изменении входного напряжения от 0 до EГ+ (рис. 2.3, а) напряжение на базе начнет увеличиваться по мере заряда входной емкости транзистора через резистор RГ с постоянной времени ВХ = RГCВХ. СВХ определяется усредненным значением барьерной емкости эмиттерного и коллекторного переходов CВХ CБК+CБЭ.
Транзистор остается закрытым (IК=0) вплоть до момента времени, когда напряжение на базе достигнет величины U*. В течение этого времени напряжение на базе транзистора в соответствии с эквивалентной схемой рис. 2.4, а будет изменяться по закону:
UБЭ = EГ+ (l - exp(-t/ВХ)).
Напряжение UБЭ составит U* при t = tЗД. Решение уравнения дает значение времени задержки
tЗД = ВХ ln ((EГ+)/(EГ+- U*)). (2.3)
Этап нарастания тока. По истечении времени задержки ток базы практически скачком возрастает до величины IБ+= (EГ+- U*)/RБ (рис. 2.3, б)
| Рис. 2.4. а – схема замещения входной цепи ключа; б – схема замещения для расчёта процесса включения транзистора |
и в дальнейшем остается постоянным, а ток коллектора начинает нарастать. Транзистор работает в активной области характеристик. Схема замещения каскада дана на рис. 2.4, б.
Для больших значений RГ, когда RГ >> RВХЭ, и малых значений IК0 (IК>> IК0), процессы нарастания IК описываются уравнением
0IБ+ = IК + ОЭ (d IК / d t), (2.4)
в котором ОЭ = + (0+1) CКБRК.
Обоснуем уравнение (2.4). Оно вытекает из так называемых зарядовых
уравнений, связывающих ток базы и ток коллектора транзистора с зарядом неосновных носителей в базе (Q):
IБс = Q + (dQ / d t) (2.5)
IКс = Q 0 / . (2.6)
Токи IБси IКс будем называть собственными токами транзистора, поскольку в их составе не содержатся токи барьерных емкостей СКБ и СБЭ (рис. 2.4, б).
Исключение Q в (2.5) с помощью (2.6) дает уравнение, по структуре соответствующее (2.4), с отличием лишь в значении константы
0IБс = IКс + (d IКс / d t). (2.7)
Из рисунка 2.4, б следует, что ток IC КБ = CКБ(dUК/dt) = CКБRК(dIК/dt) вычитается из тока базы IБ+ и собственный ток IБс = IБ+ - IC КБ. Нетрудно видеть, что собственный ток коллектора IКс = IК + IC КБ. Подстановка выражений IБс, IКс, IC КБ в уравнение (2.7) приводит к соотношению:
0IБ+ = IК + ОЭ (d IК / d t) + СКБRК (d2IК / d t2). (2.8)
В уравнении (2.8) последний член пренебрежимо мал. Если его опустить, то получим уравнение (2.4).
Вернемся к уравнению (2.4). Решение (2.4) при нулевых начальных условиях (IК = 0 при t = 0) дает закон изменения тока коллектора от времени:
IК = 0IБ+ (l - exp(-t/ОЭ)). (2.9)
Время фронта нарастания тока tФ+, когда ток IК не ограничен, можно принять равным tФ+ =3ОЭ. При больших сигналах ток ограничен величиной IКН = (EК-UКЭН)/RК (рис. 2.3, г). В этом случае в (2.9) примем IК = IКН при t = tФ+, и определим длительность фронта tФ+:
tФ+ = ОЭ ln (0IБ+ /(0IБ+- IКН)). (2.10)
В течение времени tФ+ (часто обозначается как t1-0) напряжение на выходе каскада уменьшается от EК до UКЭН. Таким образом, формируется фронт импульса, связанный с процессом включения транзистора
(рис. 2.3, г), и транзистор переходит в режим насыщения. В условиях, когда 0IБ+ IКН, из (2.10) вытекает, что t1-0 +EПИТСКБ / IБ+, или оценочно можно считать, что t1-0 +EПИТСКБ / IБ+, если мало.
Этап накопления избыточного заряда. После включения транзистора ток коллектора остается практически постоянным, а в базе транзистора происходит процесс накопления избыточных неосновных носителей заряда. Этот процесс количественно описывается зарядовым уравнением (2.5), в котором током базы будем считать разность (IБ+- IБН), то есть ток базы избыточный над током насыщения IБН. Зарядом будет являться заряд QИЗБ, избыточный над зарядом QН = IКН/0, соответствующим току IКН. Временная постоянная изменится и станет равна НАС. Названные изменения уравнения (2.5) приводят к виду
НАС(IБ+- IБН) = QИЗБ + НАС (d QИЗБ / d t). (2.11)
Решение (2.11) при нулевых начальных условиях (t=0, QИЗБ = 0) дает
QИЗБ = НАС = (IБ+- IБН) (1-exp(-t / НАС)). (2.12)
Длительность входного импульса может быть большой (t >>НАС), и тогда за время t 3НАС процесс накопления избыточного заряда завершится на уровне QИЗБ0 = (IБ+- IБН)НАС. В противном случае (t < 3НАС) накопленный заряд QИЗБ0 определяется соотношением (2.12), и он, естественно, будет иметь меньшую величину.
Этап рассасывания избыточного заряда. При подаче в цепь базы транзистора импульса ЕГ = 0 ключ мгновенно не закроется. Требуется определенное время (tРАСС), чтобы избыточный заряд неосновных носителей QИЗБ0 рекомбинировал, “рассосался”, и p-n - переходы восстановили свои запирающие свойства.
Ток базы транзистора после подачи ЕГ = 0 приобретает значение
IБ– = (0 - U*)/RГ , и вытекает из базы, т.е IБ– 0. Построим зарядовое уравнение для этого процесса и определим время рассасывания. Изменение заряда в базе обозначим QИЗБ. Это изменение происходит под воздействием изменения базового тока (IБ+- IБ–) — в данном случае “скачка”. Уравнение (2.5) примет вид
НАС (IБ+- IБ–) = QИЗБ + НАС (d QИЗБ /dt). (2.13)
Его решение при нулевых начальных условиях (t =0, QИЗБ = 0) дает
QИЗБ = НАС (IБ+- IБ–) (1 – exp(-t / НАС)). (2.14)
Заметим на основании (2.14), что при t = 0, значение QИЗБ = 0 (изменение еще не началось), и с ростом t это значение нарастает. Очевидно, что закон спада концентрации избыточного заряда будет выражаться соотношением:
QИЗБ = QИЗБ0 - QИЗБ(t).
Величина QИЗБ, спадая, приходит к нулю при t = tРАСС. Если принять QИЗБ0 = НАС (IБ+- IБ–), то
tРАСС = НАС ln ((IБ+- IБ–) / (IБН - IБ–)). (2.15)
















