ДП 190303.65.12.152.ПЗ (1232038), страница 4
Текст из файла (страница 4)
Рисунок 2.15 – Системы полузамкнутой независимой вентиляции
Как видно из рисунка воздух поступает со стороны коллекторной камеры. Это сделано по следующим причинам:
- удобнее подключать воздуховод;
- обеспечивается прохождение относительно большого количества воздуха внутри якоря;
- достигается более низкая температура петушков коллектора и его поверхности;
- обеспечивается более интенсивное дутье в камере коллектора, благодаря чему исключается скопление ионизированного воздуха и облегчается коммутация тягового двигателя.
Основным преимуществом независимой системы вентиляции является подача больших объемов воздуха, при низкой частоте вращения вала двигателя.
2.2.3 Система вентиляции электровоза 2ЭС5К
Система вентиляции каждой секции электровоза 2ЭС5К принудительная и предназначена для охлаждения тяговых двигателей, выпрямительно-инверторных преобразователей, теплообменников тягового трансформатора, сглаживающих реакторов, выпрямительной установки возбуждения, блока балластных резисторов, блока диодов и для обеспечения требуемого избыточного давления в кузове с целью защиты от проникновения в него пыли и снега во время движения электровоза, а также для охлаждения кузова в летнее время.
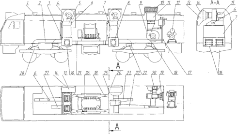
Система вентиляции секции электровоза состоит из трех вентиляционных систем, ее схема выполнена в соответствии с рисунком 2.16.
Рисунок 2.16 – Система вентиляции секции электровоза 2ЭС5К: 1 – дефлектор; 2 – воздуховод к двигателю; 3 – воздухораспределительный короб; 4 – вентилятор; 5 – переходной патрубок; 6 – окно выброса воздуха в кузов; 7 – выпрямительно–инверторный преобразователь; 8 – сглаживающий реактор; 9 – вентилятор; 10 – выбросные жалюзи; 11 – блок балластных резисторов; 12 – компрессор; 13 – форкамера; 14 – воздухозаборные жалюзи; 15 – приводной двигатель; 16 – окно выброса воздуха от реактора; 17 – окно выброса воздуха в компрессорное помещение; 18 – регулировочная заслонка; 19 – выпрямительная установка возбуждения; 20 – блок диодов; 21 – брезентовый патрубок; 22 – воздуховод к двигателю; 23 – воздуховод к двигателю; 24 – воздуховод к теплообменникам трансформатора; 25 – рециркуляционное окно; 26 – тяговый трансформатор; 27 – воздуховод к двигателю; 28 – тяговый двигатель
Значения расходов воздуха, в соответствии с [4], для охлаждения электрооборудования приведены в таблице 2.7.
Таблица 2.7 – Значения расходов воздуха
| Агрегат | Значение |
| 1 | 2 |
| Тягового двигателя, м3/мин | 70+5 |
| Теплообменников тягового трансформатора, м3/мин | 90+5 |
| Сглаживающего реактора, м3/мин | 25+5 |
| Блока балластных резисторов, не менее, м3/мин | 250 |
| Выпрямительной установки возбуждения, м3/мин | 10+2 |
| Блока диодов, м3/мин | 25+3 |
На рисунке 2.17 изображена схема потоков охлаждающего воздуха в тяговом электрическом двигателе НБ-514Б.
Рисунок 2.17 – Схема потоков охлаждающего воздуха в тяговом электрическом
двигателе НБ-514Б
2.2.4 Характеристики воздушных потоков в двигателе НБ-514Б
Во время эксплуатации электровоза, тяговые электрические двигатели непрерывно охлаждаются. Воздух попадает в двигатель со стороны коллектора, проходя через отверстия в сердечнике якоря и межкатушечном пространстве, выходит с обратной стороны. Вся эта система образует воздуховоды, в которой, площади сечений каждого из вентиляционных отверстий, различны. По этой причине охлаждающий воздух, на всем пути, имеет различные значения, аэродинамического сопротивления, а следовательно, напора, скорости омывания и распределения.
Аэродинамическое сопротивление – это сила, препятствующая движению газа в системе воздуховодов. Чем большие значения имеет сопротивление, тем больше значения имеют факторы перечисленные ранее.
Несомненно, что большие значения аэродинамических сопротивлений способствуют созданию завихрения потоков воздуха [10], которые оказывают негативное влияние на эффективность охлаждения двигателя. Эскиз воздухопровода двигателя НБ-514Б изображен на рисунке 2.17, в соответствии с рисунком, в таблице 2.8 приведены значения аэродинамических сопротивлений необходимых для выполнения расчетов [3].
Рисунок 2.17 – Эскиз воздухопровода двигателя
Таблица 2.8 – Значения аэродинамических сопротивлений в двигателе НБ-514Б
| номер | описание | значение |
| 1 | 2 | 3 |
| 1 | Вход воздуха в ТД – резкое расширение, потеря напора | 6,35 |
| 2 | Вход в межкатушечное пространство | 15,27 |
| 3 | Выход в заднюю камеру – резкое расширение, потеря напора | 31,08 |
| 4 | Выход в заднюю камеру – резкое расширение, потеря напора | 9,95 |
| 5 | Сужение под коллекторным нажимным конусом | 112,71 |
| 6 | Поворот на 135° | 140,34 |
| 7 | Расширение в каналы втулки коллектора | 68,62 |
| 8 | Расширение в каналах втулки коллектора | 42,1 |
| 9 | Сужение при входе в каналы якоря | 28,19 |
| 10 | Трение в каналах якоря | 81,85 |
| 11 | Расширение в каналы задней нажимной шайбы | 35,3 |
| 12 | Сужение при выходе из каналов задней нажимной шайбы | 18,13 |
| 13 | Поворот на 90° | 51,41 |
Окончание таблицы 2.8
| 14 | Выход в заднюю камеру – резкое расширение, потеря напора | 44,8 |
| 15 | Выход в окна остова – отверстие с прямоугольными краями | 22,64 |
Оптимальная вентиляция тягового электрического двигателя, электровоза 2ЭС5К, достигается при расходе воздуха 1,25 м3/с, что соответствует 75 м3/мин [4]. Необходимые значения напора, расхода, скорости омывания и падения давления при таком расходе воздуха, в соответствии с [3], приведены в таблице 2.9.
Таблица 2.9 – Значения параметров воздуха в двигателе НБ-514Б
| Параметр | Значение |
| 1 | 2 |
| Напор | 812,42 Па |
| Падение давления на входном отверстии | 97,33 Па |
| Давление внутри тягового двигателя | 617,76 Па |
| Расход воздуха протекающий снаружи якоря | 0,913 м3/с |
| Расход воздуха протекающего внутри якоря | 0,337 м3/с |
| Скорость омывания воздухом поверхности катушек остова | 28,1 м/с |
| Скорость омывания воздухом наружной поверхности якоря | 42,8 м/с |
| Окружная скорость якоря в продолжительном режиме работы | 10,9 м/с |
2.3 Источники тепловой энергии
Нагревание тяговой электрической машины локомотива зависит от величины тока, проходящего через её обмотки. Чем больший ток проходит через них, тем сильнее нагреваются части машины. Наиболее частой причиной перегрева составных частей двигателя, является его работа с повышенной нагрузкой.
При малом нагреве изоляции ее изоляционные свойства сохраняются долго, а при высоких температурах происходит интенсивный процесс ее старения и потери изоляционных свойств.
По данным из таблицы 1.2 можно сделать вывод, что в основном под воздействие повышенных температур попадает обмотка якоря. Расчетной рабочей температурой обмотки якоря принимается значение 115 °C, но во время эксплуатации, температура обмотки нередко превышает это значение.
Повышенный нагрев обмотки якоря может быть следствием перегрузки тягового двигателя. В этом случае вся обмотка нагревается равномерно, наблюдается склонность к искрению, двигатель потребляет ток больше номинального, частота вращения двигателя меньше номинальной несмотря на номинальное напряжение в сети. Ухудшенные условия вентиляции так же способствуют перегреву обмотки якоря. При недостаточной вентиляции, так же наблюдается равномерный нагрев всей обмотки и как следствие при номинальной нагрузке машины, частота вращения якоря меньше номинальной. Кривая нагрева обмотки якоря тягового двигателя изображена на рисунке 2.18.
Рисунок 2.18 – Нагрев обмотки якоря тягового двигателя
Коллектор тягового двигателя – одна из наиболее нагруженных частей. Для достижения высокого качества токосъема необходимы большая точность изготовления коллекторов, обеспечение стабильности технических свойств в эксплуатации, высокая надежность и износостойкость. Также требуется тщательный уход за ними и своевременное их техническое обслуживание. Во время эксплуатации коллекторный узел сильно нагревается в результате перегрузок или недостаточной вентиляции. Находясь под длительным воздействием этих неблагоприятных факторов, происходит натяг меди с закорачиванием двух соседних пластин и последующим выгоранием, выплавлением или их спайкой.
При эксплуатации электрических машин сопротивление изоляции их обмоток изменяется в значительных пределах. Нестабильность сопротивления изоляции объясняется тем, что изоляционные материалы, применяемые при изготовлении обмоток, гигроскопичны. Кроме того, сопротивление изоляции в сильной степени зависит от температуры: в холодном состоянии сопротивление изоляции обмоток значительно больше, чем в горячем [3]. Перегрев изоляции обмоток главных и дополнительных полюсов приводит к их частичному разрушению, что обусловливает резкое уменьшение сопротивления. Низкое сопротивление изоляции, как правило, способствует пробоям обмотки на корпус или между фазами; то есть к выходу обмотки из строя.
Эксплуатация двигателя с перегрузками приводит к ухудшению его тяговых характеристик, способствует более раннему выходу его из строя, а следовательно к простою локомотива.
При рассмотрении процессов нагревания тяговых электрических машин используется не температура этой машины, а превышение её температуры над температурой окружающего воздуха.
Наибольшую силу тяги при расчете массы состава принимают с учетом ограничения по коммутации тяговых электродвигателей или по сцеплению колес с рельсами. Однако, кроме этих ограничений, на электроподвижном составе необходимо учитывать ограничение по нагреванию ТЭД.
В таблице 2.10, в соответствии с [5], приведены предельно допустимые превышения температуры обмоток тяговых электрических машин, а также их коллекторов над температурой наружного воздуха, равной не более 40 оС. На электровозе 2ЭС5К изоляция имеет класс нагревостойкости – F.
















