Пояснительная записка (1231916), страница 5
Текст из файла (страница 5)
Компоновочная схема тепловоза серии ТЭ10МК приведена на рисунке 3.8.
Рисунок 3.8 – Компоновочная схема тепловоза серии ТЭ10МК [6]:
1 – пульт управления; 2 – ручной тормоз, 3 – вентилятор кузова; 4 – резервуар установки пенного пожаротушения; 5 – тяговый генератор; 6 – вентилятор охлаждения тягового генератора, 7 – тифон, 8 – редуктор вентилятора охлаждения тягового генератора; 9 – нагнетатель второй ступени (центробежный нагнетатель); 10 – воздухоохладитель; 11 – дизель, 12 –выпускное устройство; 13 – турбокомпрессор; 14 – адсорбер, 15 – бак для воды; 16 –подпятник вентилятора; 17 – колесо вентилятора; 18 – вал карданный, 19 – секции водовоздушиого радиатора; 20 – гидропривод вентилятора холодильной камеры; 21, 23 – тележки задняя и передняя; 22 – топливный бак; 24 – скоростемер; 25 – сиденье машиниста; 26, 49 – камеры аппаратные (высоковольтные) правая и левая; 27, 38 – каналы забора воздуха на охлаждение тяговых электродвигателей передней и задней тележек; 28 – вентилятор охлаждения электродвигателей передней и задней тележек; 29 – канал забора воздуха на охлаждение тягового генератора; 30 – маслопрокачиваюший агрегат, 31 – воздухоочиститель правый; 32, 46 – редукторы распределительные задний и передний; 33 – фильтр грубой очистки масла; 34 –теплообменник; 35 – автоматический привод гидромуфты; 36 – фильтр тонкой очистки масла; 37 – синхронный подвозбудитель; 39 – санузел; 41– топливоподогреватель; 42 – воздухоочиститель левый; 45 – батарея аккумуляторная; 44 – топливоподкачиваюший агрегат; 45 – выпускной канал охлаждения тягового гелератора; 47 – компрессор; 48 – двухмашинный агрегат
3.2.2 Основные данные
Магистральный тепловоз ТЭ10МК мощностью 3000 л.с. в секции с электpической пеpедачей постоянного тока, является модеpнизиpованным ваpиантом тепловозаТЭ10М и пpедназначен для гpузовой pаботы на железных доpогах с шиpиной колеи 1520 мм. Параметры дизеля приведены в таблице 3.2
В качестве силовой установки на тепловозе используется дизель-генеpатоp 1А-9ДГ исполнение 3, состоящий из дизеля типа Д49 (16ЧН26/26) и генеpатоpа постоянного тока ГП 311 Б, соединенных между собой пластинчатой муфтой и смонтиpованных на общей поддизельной pаме.
При модернизации тепловоза серии ТЭ10М при проведении капитального ремонта с продлением срока службы (КРП) тепловоза, были выполнены работы в следующем объеме:
- замена дизель-генеpатоpа 10Д100 на дизель-генеpатоp 1А-9ДГ исполнение 3 ТУ24.06.374-96;
- обоpудование тепловоза системой pегулиpования мощности дизель-генеpатоpа типа УСТА по ТУ 24.04-14-018-95;
- оборудование тепловоза комплексной кабиной машиниста увеличенногообъема с установкой нового пульта управления, микропроцессорных систем безопасности и диагностики;
-оборудование тепловоза унифицированной системой pегулиpования температуры теплоносителей.
Таблица 3.2 – Техническая хаpактеpистика модернизированного тепловоза
| Наименование | Значение |
| Мощность по дизелю, кВт (л.с.) | 2206 (3000) |
Продолжение таблицы 3.2
| Наименование | Значение |
| Констpукционная скоpость, км/ч | 100 |
| Служебная масса, тс | 138 |
| Нагрузка от колесной пары на рельсы, кН (тс) | 226 (23) |
| Длительная сила тяги на ободе колеса при скорости 24,6 км/ч, тс | 225,3 |
| Тип тележки | Трехосная, бесчелюстная |
| Диаметр нового колеса по кругу катания, мм | 1050 |
| Тип букс | Поводковые, на роликоподшипниках |
| Передаточное число тягового редуктора | 4,41 |
| Габарит по ГОСТ 9238-83 | 1-Т |
| Минимальный радиус проходимой тепловозом, м | 125 |
| Экипировочные запасы: - топлива, л (кг) - песка, кг - воды, кг - масла, кг | 7300 (6300) 1006 1450 1250 |
| Габаритные размеры,мм: длина по осям автосцепок ширина (по кузову) высота (по вентилятору) | 16969 3080 4948 |
Продолжение таблицы 3.2
| Наименование | Значение |
| Обозначение по ГОСТ 10150-88 | 16ЧН26/26 |
| Тип | Четырехтактный, с газотурбинным наддувом и охлаждением наддувочного воздуха |
| Расположение цилиндров | V-образное |
| Рабочий объем цилиндра, л | 13,8 |
| Направление вращения коленчатого вала | по часовой стрелке, со стороны тягового генератора |
| Частота вращения коленчатого вала, об/мин: на полной мощности минимальноустойчивая на холостом ходу | 850 350 |
| Тяговый генератор | ГП-311Б (штатный) |
| Тяговые электродвигатели | типа ЭД118 (штатные) |
| Двухмашинный агрегат | А-706 (штатный) |
| Охлаждающее устройство | Водовоздушный холодильник штатного исполнения с осевым вентилятором УК-2М. В связи с установкой нового дизеля применена новая конструкция водяного трубопровода. Масло дизеля охлаждается в штатном водомасляном теплообменнике |
| Регулирование температур теплоносителей | Усовершенствованная система САРТ |
Окончание таблицы 3.2
| Наименование | Значение |
| Тележка тепловоза | В штатном исполнении |
| Фильтрация воздуха дизеля, компрессора и тяговых электрических машин | В штатных фильтрах |
| Приводы вспомогательногооборудования | С использованием бесшлицевых валопроводов с упругими муфтами |
Дизель-генератор 1А-9ДГ, установленный на тепловозе серии ТЭ10МК, представлен на рисунке 3.9.
Рисунок 3.9 – Дизель-генератор 1А-9ДГ [6]
3.2.3 Масляная система тепловоза
Масляная система тепловоза предназначена для обеспечения непрерывной подачи масла к трущимся деталям дизеля, заднего и переднего распределительных редукторов, конического редуктора гидропривода, гидромуфты вентилятора холодильной камеры и автоматического привода гидромуфты вентилятора.
В зависимости от назначения систему можно условно разбить на четыре контура:
- главный (подачи масла на дизель);
- подачи масла к вспомогательным механизмам тепловоза;
- центробежных фильтров;
- маслопрокачивающего агрегата.
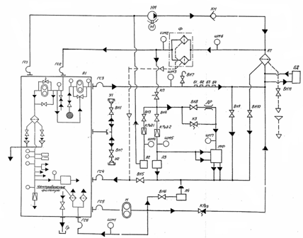
Масляная система тепловоза (рисунок 3.10) состоит из переднего и заднего распределительных редукторов, автоматического привода гидромуфты вентилятора, теплообменника водомасляного, вентилей, компенсаторов, дросселя, клапанов запорного, невозвратного, предохранительного, разгрузочного, редукционного, гидропривода вентилятора, маслопрокачивающего насоса с приводом от дизеля, маслопрокачивающего агрегата с электроприводом, устройства заправочного, фильтра масла полнопоточного, трубопроводов.
Рисунок 3.10 – Схема масленой системы тепловоза серии ТЭ10МК[6]:
А1 – дизель-генератор; А2 – редуктор передний; A3 - редуктор задний; А4 – автоматический привод гидромуфты вентилятора; AT - водомасляный теплообменник; Б1...4 – бонки; ВН1...11 – вентили; ГС1...6 – компенсаторы; ДР – дроссель; КЗ – клапан запорный; КН – клапан невозвратный; КП – клапан предохранительный; КРаз – клапан разгрузочный; КРед1, КРед2 – клапаны редукционные; МФ – гидропривод вентилятора; Н – маслопрокачивающий насос с приводом от дизеля; НМ – маслопрокачивающий агрегат; У1, У2 – устройство заправочное; Ф – фильтр масла полнопоточный; ШМ1...7– штуцеры под манометры
3.2.3.1 Главный контур
Маслопрокачивающий насос дизеля забирает масло из картера и по трубопроводу подает его для охлаждения в водомасляный теплообменник АТ.
Охлажденное масло поступает в полнопоточный фильтр тонкой очистки Ф, в котором установлены фильтрующие элементы из фильтровальной бумаги (тип «Нарва») или из синтетических (нетканых) материалов (тип «Нарва - 6»). Далее масло поступает в дизель для смазки его узлов и деталей.
Воздух из масляной полости охладителя водомасляного АТ удаляют открытием вентиля ВН11. Выпуск воздуха из фильтра грубой очистки масла производят открытием штуцерного вентиля.
Работу главного контура масляной системы контролируют по приборам, расположенным на пульте управления машиниста и на щите в дизельном помещении. Давление масла на входе в дизель должно быть не менее 0,35 МПа (3,5 кгс/см2) на 15-й и не менее 0,15 МПа (1,5 кгс/см2) на нулевой или 1-й позициях контроллера (при температуре масла 80±5 оС). Перепад давления в фильтре грубой очистки допускается не более 0,15 МПа (1,5 кгс/см2). Нормальная температура масла на входе в дизель должна быть в пределах 60 - 75 оС, максимально допустимая 85 оС, минимальная при пуске 15 оС.
Фильтроэлементы полнопоточного фильтра масла Ф очистке и промывке не подлежат. После 500 - 600 ч работы дизеля или при перепаде давления между входом масла в фильтры и выходом из них, равном 0,18 МПа (1,8 кгс/см2), они подлежат замене. Внутренние полости корпуса фильтра при этом промывают.
При большой засоренности фильтроэлементов, когда перепад давления снаружи и внутри элементов превысит 0,18 МПа (1,8 кгс/см2), открываются предохранительные клапаны, встроенные в фильтр, перепуская масло во внутреннюю полость элементов и далее в отводной канал. При этом на смазку дизеля и его узлов поступает неочищенное масло.
Реле давления, установленные на дизеле, выполняют защиту дизеля:
- при падении давления масла в напорной магистрали ниже 0,3±0,025 МПа (3,0±0,25 кгс/см2) на 12-й и больших позициях контроллера происходит автоматический сброс нагрузки дизеля;
- при падении давления масла в напорной магистрали до 0,07±0,025 МПа (0,7±0,25 кгс/см2) происходит автоматическая остановка дизеля;
- при температуре масла на входе в дизель 87±1,5 оС происходит автоматическая остановка дизеля;
- при отсутствии предпусковой прокачки дизеля маслом в течение 90 с, пуск дизеля блокируется.
Для заправки и слива масла из дизеля служат вентили ВН1 и ВН2. Из теплообменника масло сливают через вентиль ВН10. Остатки масла из фильтров грубой очистки сливают открытием краников, находящихся в нижних точках.
Пробы масла на анализ отбирают при работающем дизеле через вентиль ВН7.
Слив отстоя масла из фильтров грубой очистки и теплообменника водомасляного АТ производится по специальному трубопроводу в грязесборник ГР, расположенный рядом с топливным баком тепловоза.
3.2.3.2 Контур подачи масла к вспомогательным механизмам тепловоза
Часть масла, очищенного в фильтре Ф, через предохранительный клапан КП поступает к вспомогательным механизмам. Предохранительный клапан регулируется на давление 0,07 - 0,08 МПа (0,7 - 0,8 кгс/см2). При превышении этого давления клапан уменьшает поступление масла к редукторам и гидроприводу, что исключает переполнение их маслом при остановке дизеля и прокачке системы маслопрокачивающим агрегатом НМ.















