Учебное пособие по Схемотехнике (1084826), страница 4
Текст из файла (страница 4)
На основе анализа данного числового примера построена схема алгоритма деления в прямых кодах, представленная на рис. 2.16.
Как видно из этого алгоритма, в начале каждого цикла выполняется сравнение модулей делимого и делителя с помощью вычитания в прямых кодах. В следующем блоке анализируется значение заема. Если заем Zi =1, то и признак Wi =1, тогда делимое не изменяется и очередная цифра частного Сi = 0.
Если же заем Zi=0, то и признак Wi=0, тогда делимое для следующего цикла определяется как разность Аi = Аi -Вi . Очередная цифра частного Сi=1. Далее в обеих ветках алгоритма происходит сдвиг вправо делителя на 1 разряд. Если содержимое
счетчика циклов не равно количеству разрядов в числах, то цикл повторяется, иначе - операция закончена и результат выдается в ОЗУ.
Рис. 2.16. Схема алгоритма деления в прямых кодах.
Следующий этап- разработка структуры АЛУ в соответствии с алгоритмом на рис. 2.16. Будем строить АЛУ параллельного действия с непосредственными связями.
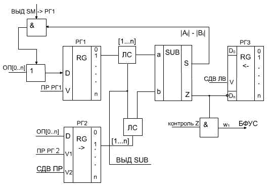
Рис. 2.17. Функциональная схема АЛУ для операции деление.
На рис. 2.17 приведена соответствующая функциональная схема АЛУ. В РГ1 микрооперацией ПР РГ1 принимается делимое, в РГ2 микрооперацией ПР РГ2 принимается делитель. Кроме того, так как делитель в соответствии с алгоритмом в каждом такте сдвигается вправо, на РГ2 поступают также импульсы сдвига СДВ ПР.
На входы вычитателя при поступлении микрооперации ВЫД SUB через ЛС подаются РГ1 [1:n] и инверсия РГ2 [1:n]. При этом на выходе вычитателя образуется разность Аi = Аi –Вi .
Эта разность микрооперацией ВЫД SM РГ1 выдается на вход
РГ1 при значении признака Wi=0. Частное образуется в РГ3 за счет того, что в каждом такте вычитания на вход младшего разряда РГ3 поступает значение очередного разряда частного Сi = Zi , начиная со старшего разряда. Одновременно, на РГ3 поступают УС
СДВ ЛВ, благодаря которым при окончании операции в РГ3 устанавливается искомое значение С[1:n].
Контроль числа сдвигов выполняется с помощью счетчика СТ2, который находится в устройстве управления (рис. 2.18). Количество разрядов в счетчике выбирается по соотношению
.
Рис. 2.18. Схема формирования и контроля числа сдвигов
Переходим к составлению микропрограммы и условимся, что
принимаем двухадресную структуру команды (табл. 2.9).
Таблица 2.9.
| деление | Адр. А | Адр. В |
Задаем формат микрокоманды (табл. 2.10).
Таблица 2.10.
| МО | АМК | поле У | |
| У1 | У2 | ||
Разрядность поля МО определяется полным количеством микроопераций, которое необходимо для реализации всей системы команд ЭВМ, а так же принятым способом кодирования микроопераций. Разрядность поля АМК определяется необходимым объемом ПЗУ. Разрядность поля У равна максимальному числу разветвлений в отдельной микропрограмм
Объем ПЗУ определяется в зависимости от того, сколько микропрограмм должно в нем находиться и суммарной длиной всех этих микропрограмм.
Микропрограмма операции деления представлена в табл. 2.11.
Таблица 2.11.
| N МК | Адр. ПЗУ | переходы | МО | АМК | Поле У | |
| У2 | У1 | |||||
| 1 | 0000 | ГШ СУ | 0001 | |||
| 2 | ПР РГ1 | |||||
| 3 | ПР РГ2 | |||||
| 4 | 1000 | Выд SUB | 1001 | |||
| 5 | 1001 |
| Контр Z | 1100 | 1 | |
| 6 | 1100 | Выд SUB ->РГ1 | 1101 | |||
| 7 | 1101 | СДВ | 1011 | |||
| 8 | 1011 |
| Контр СЧ СДВ | 1000 | 1 | |
| 9 | 1010 | ПР ЗН | 0011 | |||
| 10 | 0011 | Выд ОЗУ | 0100 | |||
| 11 | 0100 | конец | ||||
В табл. 2.11 принята нумерация разрядов адреса ПЗУ справа , т.е. 4321. Расстановка кодов в колонках ПЗУ и АМК начинается с МК5 «контр.Z « , после которой должно быть разветвление. Формирование САМК происходит за счет кода управления У1. Поэтому при w1 =0 САМК=АМК= 1100 и переход к МК6 , при w1 =1 САМК=1101 и переход к МК7 в соответствии с алгоритмом на рис. 2.16. Аналогично расставляются коды адресов для МК8, после которой также происходит разветвление.
Далее остается расставить коды адресов АМК и ПЗУ на линейных участках микропрограммы, используя оставшиеся комбинации кодов.
3. Запоминающие устройства.
В состав современных ЭВМ входит значительное число разнообразных запоминающих устройств (ЗУ).
Классифицируются эти устройства по ряду признаков:
1. По методу использования:
а) двухсторонние, которые позволяют выполнять автоматически считывание и запись информации;
б) односторонние, которые позволяют выполнять в автоматическом режиме только считывание информации, а запись - предварительная, в процессе изготовления. Информация заносится либо механическим, либо электронным способом. Их называют постоянные запоминающие устройства ( ПЗУ).
2. По назначению:
а) внутренние двусторонние ЗУ, которые в процессе выполнения программы взаимодействуют непосредственно с процессором . Их называют оперативные запоминающие устройства (ОЗУ).
б) внешние запоминающие устройства – ВЗУ, которые взаимодействуют с процессором через ОЗУ и предназначены для хранения больших массивов данных и программ.
3. В зависимости от принципа считывания информации:
а) ЗУ без разрушения информации при считывании – статические;
б) ЗУ с разрушением информации при считывании – динамические.
4. По физическим свойствам запоминающей среды:
а) полупроводниковые ЗУ, в которых бит информации запоминается на статическом триггере, эти ЗУ относятся к статическому типу;
б) ферромагнитные ЗУ, в которых принцип запоминания информации основан на изменении магнитного состояния на микроскопическом участке носителя информации;
в) емкостные ЗУ– в них бит информации запоминается в виде величины заряда конденсатора.
Ферромагнитные и емкостные запоминающие устройства являются динамическими, поскольку при считывании информация разрушается и ее надо восстановить.
6. По способу поиска информации:
а) адресные запоминающие устройства;
б) ассоциативные запоминающие устройства, в которых поиск информации выполняется по некоторому признаку.
Основные характеристики запоминающих устройств.
1. Объем запоминающего устройства, который может характеризоваться двумя величинами:
а) количеством бит, которые могут храниться в запоминающем устройстве (V);
б) количеством слов, которые могут храниться в запоминающем устройстве (N). Слово – 1 байт [Б], тысяча байт (КБ), миллион байт (МБ) и т. д.
2. Быстродействие запоминающего устройства, которое оценивается двумя параметрами:
а) время обращения к запоминающему устройству tобр – интервал времени между моментом поступления на запоминающее устройство команды чтение и моментом, когда выбранная информация будет принята в регистр слова.
б) время выбора tвыб – характеризует быстродействие ЗУ в составе некоторой ЭВМ. tвыб min – минимальный интервал времени между двумя последовательными командами обращения к данному запоминающему устройству.
3.1. Оперативные запоминающие устройства.
В зависимости от физических свойств запоминающей среды различают ферромагнитные ОЗУ и полупроводниковые ОЗУ.
Ферромагнитные ОЗУ на магнитных сердечниках широко применялись во 2-ом и 3-ем поколениях ЭВМ. Запоминающий элемент представляет собой ферритовое кольцо, которое обеспечивает запоминание одной двоичной цифры.
В настоящее время такие ОЗУ используются в специализированных ЭВМ (космос).
Достоинством ферромагнитных ОЗУ является то, что при выключении питания и при космическом облучении информация не разрушается. Однако они более сложные, дорогие и возникают трудности при построении ОЗУ больших объемов.
Полупроводниковые ОЗУ в настоящее время применяются очень широко в качестве основной оперативной памяти ЭВМ. Они дешевле, позволяют создавать ОЗУ большого объема, более быстрые, но при выключении питания и при космическом излучении информация пропадает.
В настоящее время используются две структуры:
- ОЗУ с двумерной структурой - типа 2D;
- ОЗУ с объемной структурой -типа 3D.
3.1.1 ОЗУ со структурой 2D
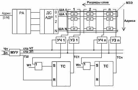
Рис. 3.1 Структура ОЗУ типа 2D
На рис. 3.1 представлена упрощенная схема ОЗУ с плоской структурой (2D ).
Она включает в себя следующие основные функциональные узлы:
УЧ – усилитель чтения, УЗ – усилитель записи, ТС – триггер слова, РА- регистр адреса, ДС – дешифратор адреса, МЗЭ - матрица запоминающих элементов, МУУ – местное устройство управления.
Рис. 3.2. ЗЭ – запоминающий элемент в структуре 2D
Основной функциональный узел – двухмерная (2D) матрица запоминающих элементов (МЗЭ). На рис.3.2 укрупненно представлен ЗЭ с подключенными шинами. Запись и считывание
информации осуществляется посредством ША – шины адреса, ШЗ – шины записи и ЩЧ – шины чтения.
ША подключена ко всем ЗЭ одного адреса, ЩЗ и ШЧ являются разрядными и объединяют ЗЭ одного разряда.
В режиме ЧТ поступает сигнал на соответствующую ША, при этом одновременно выбираются ЗЭ всех разрядов данного адреса и считанные сигналы поступают на УЧ всех разрядов.
















