ГЛАВА 5 (Расчет фрикционных дисковых элементов управления) (1034490)
Текст из файла
3. Фрикционные элементы управления
3.1. Фрикционные материалы, используемые в элементах управления
В планетарных, а также в некоторых коробках передач с неподвижными осями, для переключения передач используются фрикционные узлы (блокировочные муфты, тормоза и обгонные муфты), с помощью которых осуществляется полная блокировка и остановка звеньев.
Несмотря на существенные отличия в конструкции и способах использования фрикционные узлы имеют много общего, поскольку работа любого из них основана на использовании сил трения. В то же время каждый тип фрикционных узлов имеет определенную специфику работы, которая должна учитываться при их конструировании и расчете.
Опыт проектирования и эксплуатации фрикционных узлов позволяет сформулировать ряд требований, которым они должны удовлетворять для обеспечения требуемой работоспособности и долговечности:
1. Блокировочные муфты и тормоза должны надежно обеспечивать передачу расчетного момента. В противном случае возникает скольжение, которое приводит к их перегреву и быстрому выходу из строя. Для этого максимальная величина момента трения, возникающего во фрикционном элементе, должна быть выше расчетной на некоторую величину, называемую коэффициентом запаса.
2. Фрикционные узлы должны обладать чистотой выключения. Это требование обеспечивается:
-
достаточным ходом нажимного диска или концов тормозной ленты, что создает необходимый зазор между трущимися поверхностями в выключенном состоянии элемента управления;
-
соблюдением допускаемых напряжений смятия в шлицевых соединениях фрикционных дисков с ведущими и ведомыми барабанами; в противном случае на шлицах появятся вмятины, которые будут препятствовать свободному перемещению дисков в осевом направлении;
3. Должен быть организован хороший теплоотвод от элементов трения, так как их работа сопровождается выделением большого количества тепла. Перегрев трущихся деталей приводит к их короблению, усадке и загрязнению масла;
4. Силы нормального давления между трущимися поверхностями должны уравновешиваться внутри фрикционного узла и не должны передаваться на подшипники валов.
С точки зрения срока службы фрикционного элемента и простоты его эксплуатации важнейшим требованием является высокая износостойкость фрикционного материала, что допускает повышенные удельные давления, и, следовательно, уменьшает габариты тормоза или муфты.
Вторым важным требованием является высокое значение коэффициента трения, величина которого не должна существенно зависеть от скорости скольжения, температуры, удельного давления и степени изношенности поверхностей трения. Чем выше коэффициент трения, тем меньше при прочих равных условиях габариты фрикционного узла. Все применяемые во фрикционных муфтах и тормозах материалы можно разбить на три группы:
-
металлические;
-
неметаллические;
-
металлокерамические.
Из металлических материалов во фрикционных узлах широко применяются различные стали и чугуны. Они могут работать как в одноименной паре трения (сталь-сталь), так и с другими металлическими и неметаллическими материалами (сталь-чугун, сталь-пластмасса, сталь-металлокерамика, сталь-материал на целлюлозной основе и т. д.).
Пара трения сталь-сталь отличается простотой изготовления, сравнительно высокой износостойкостью и хорошей теплопроводностью. Для изготовления фрикционных дисков применяются стали 40, 45, 65Г, ЗОХГСА, У-7, У-8 и др. Иногда для повышения износостойкости поверхностей стальные диски подвергаются химико-термической обработке, например азотированию или сульфоцианированию.
При работе всухую пара сталь-сталь имеют коэффициент трения 0,25-0,5. Существенным недостатком таких пар трения следует признать их склонность к схватыванию, а также плохую прирабатываемость, в результате чего контакт по поверхности трения происходит в отдельных зонах, в которых возникает резкое повышение температуры и температурных напряжений, вызывающих коробление и усадку дисков. В связи с этим для обеспечения требуемой работоспособности пары сталь-сталь необходимо на поверхностях трения задавать сравнительно низкие значения удельного давления 0,15 - 0,25 мПа при трении всухую и 0,3 - 0,5 мПа при трении в масле.
Из неметаллических фрикционных материалов используются различные материалы на основе асбеста, которые обладают сравнительно высокой теплостойкостью (до 400 - 450°С) и имеют в паре со сталью или чугуном при работе всухую коэффициент трения порядка 0,3 - 0,5, а при работе в масле 0,06 - 0,08. Износостойкость таких материалов соизмерима с износостойкостью чугуна. С целью увеличения теплопроводности фрикционных накладок из асбеста их армируют латунной, медной или алюминиевой проволокой. В качестве связующих веществ при изготовлении асбестовых фрикционных материалов применяют различные смолы, а также синтетический каучук (асбокаучук). Иногда в состав таких материалов вводят различные наполнители, улучшающие их свойства. Так, окись цинка улучшает износостойкость; железный сурик повышает коэффициент трения; графит придает термостойкость; барит стабилизирует коэффициент трения.
Металлокерамические материалы, нашедшие в последнее время широкое применение во фрикционных элементах управления трансмиссий тяжелых машин, не вызывают задиров на поверхности сопряженного диска, не схватываются с ним, обладают хорошей теплопроводностью и высокими фрикционными свойствами. Основными компонентами металлокерамики являются: медь, железо, олово, свинец, цинк и графит. В зависимости от того, какой из элементов преобладает в композиции, различают металлокерамики на медной и железной основе. Изготовляются металлокерамические изделия методом прессования порошков указанных материалов под давлением 100 - 600 мПа с последующим спеканием при температуре 700 - 800°С. Во время спекания металлокерамическая накладка прочно соединяется со стальной основой.
Хорошая прирабатываемость металлокерамики способствует тому, что в процессе трения поверхности дисков касаются друг друга почти по всей номинальной площади, в результате чего тепловые потоки равномерно распределяются по поверхностям и в дисках не возникает значительных температурных напряжений. Это обстоятельство положительно сказывается на работоспособности фрикционного узла и позволяет допустить высокие значения удельного давления на поверхности трения: до 2,0 мПа при трении всухую и до 4 мПа при трении в масле. Таким образом, металлокерамика позволяет создать наиболее компактные фрикционные узлы, что часто является решающим фактором при выборе фрикционного материала.
В таблице 9.1 представлены ориентировочные значения максимального (μmax) и минимального (μmin) коэффициента трения, а также предельные допускаемые удельные давления [q] для различных фрикционных материалов.
Таблица 9.1.
| Пара трения | Сухое трение | Трение в масле | ||||
| μmax | μmin | [q], мПа | μmax | μmin | [q], мПа | |
| Сталь-сталь | 0,5 | 0,28 | 0,2-0,25 | 0,07 | 0,03 | 1,0 |
| Сталь чугун | 0,5 | 0,25 | 0,25-0,3 | 0,07 | 0,03 | 1,2 |
| Сталь-феродо | 0,4 | 0,2 | 0,2 | - | - | - |
| Сталь-асбокаучук | 0,5 | 0,3 | 0,4 | 0,15 | 0,07 | 2,5 |
| Сталь-металлокерамика (МК2) на железной основе | 0,45 | 0,3 | 0,6 | - | - | - |
| Сталь-металлокерамика (МК5) на медной основе | - | - | - | 0,12 | 0,08 | 4,0 |
| Сталь-материал на целлюлозной основе | - | - | - | 0,14 | 0,11 | 3,0 |
Исходным условием для расчета блокировочных муфт и тормозов коробок передач является величина номинального момента Мн, который должен передавать фрикционный элемент. Расчетный момент определяется на основании анализа кинематической схемы трансмиссии при условии, что двигатель развивает максимальный момент. Для надежной работы фрикцион должен быть рассчитан на момент, превышающий расчетный:
Мф = βМн,
где β - коэффициент запаса фрикциона; ориентировочно при трении всухую β=1,4 -2,7, при трении в масле β=1,2 - 1,5.
9.2. Расчет дисковых фрикционных элементов управления
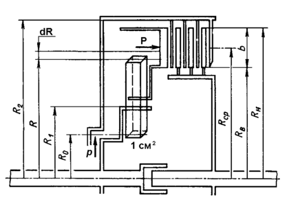
Рассмотрим расчетную схему фрикционного узла (рис. 9.1). Диски трения сжимаются силой Р, которая создается поршнем. Момент с ведущих деталей на ведомые передается за счет сил трения между сжатыми дисками.
Удельное давление на диски будем считать равномерно распределенным по всей фактической площади контакта дисков
где RСР – средний радиус поверхности трения диска;
b – ширина поверхности трения диска;
λ – коэффициент, учитывающий уменьшение площади поверхности трения диска из-за наличия канавок.
Тогда давление на поверхности трения
Элементарный момент трения определяется выражением
где z - число пар трения;
μ - коэффициент трения;
r - текущий радиус.
Характеристики
Тип файла документ
Документы такого типа открываются такими программами, как Microsoft Office Word на компьютерах Windows, Apple Pages на компьютерах Mac, Open Office - бесплатная альтернатива на различных платформах, в том числе Linux. Наиболее простым и современным решением будут Google документы, так как открываются онлайн без скачивания прямо в браузере на любой платформе. Существуют российские качественные аналоги, например от Яндекса.
Будьте внимательны на мобильных устройствах, так как там используются упрощённый функционал даже в официальном приложении от Microsoft, поэтому для просмотра скачивайте PDF-версию. А если нужно редактировать файл, то используйте оригинальный файл.
Файлы такого типа обычно разбиты на страницы, а текст может быть форматированным (жирный, курсив, выбор шрифта, таблицы и т.п.), а также в него можно добавлять изображения. Формат идеально подходит для рефератов, докладов и РПЗ курсовых проектов, которые необходимо распечатать. Кстати перед печатью также сохраняйте файл в PDF, так как принтер может начудить со шрифтами.
















