diplom (708732), страница 7
Текст из файла (страница 7)
d – внутренний диаметр вала, м
Допускаемое напряжение изгиба [-1] для стальных труб не должно превышать 150160 МПа
=55.83 МПа < [-1]=150 МПа
Условие выполняется!
4.7. Расчет выталкивающего вала
Рис. 4.7.1. Схема выталкивающего вала
где Gp – вес рулона, Н
– угол между силами
где S – площадь поршня
Р – давление в цилиндре
L – длина рычага
где D – диаметр поршня цилиндра, равный:
Т. к. гидроцилиндров у механизма выталкивания два, то диаметр будет равен 268 мм
4.7.1. Расчет выталкивающего вала на прочность
Расчет ведем из условия прочности:
где Мизг – изгибающий момент в опасном сечении,
W – момент сопротивления поперечного сечения вала,
где Gв – вес вала, Н
q – распределенная нагрузка,
l – рабочая длина выталкивающего вала,
где D – наружный диаметр вала, м
d – внутренний диаметр вала, м
Допускаемое напряжение изгиба [-1] для стальных труб не должно превышать 150160 МПа
=50.2 МПа < [-1]=150 МПа
Условие выполняется!
4.8. Расчет гидроцилиндров спускного устройства
Рис. 4.8.1. Схема спускного устройства
где р – давление в гидроцилиндре,
F – площадь поршня гидроцилиндра
где Gр – вес рулона, Н
Gc.у. – вес спускного устройства,
Т. к. спускное устройство имеет два гидроцилиндра, диаметр каждого будет равен 195 мм.
5. Автоматизация
5.1. Регулирование плотности намотки рулонов
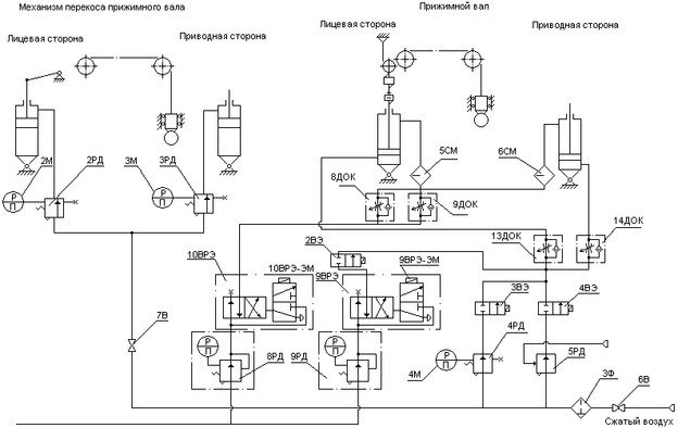
Для обеспечения качественной плотности намотки рулонов на продольно – резательном станке применяется прижимной вал, который обеспечивает необходимое усилие прижима наматываемого рулона картона к несущим валам, тем самым обеспечивая постоянное линейное давление и сцепление несущих валов с наматываемым рулоном.
В начальный момент работы требуемое линейное давление между рулоном и несущим валом обеспечивается за счет прижима прижимного вала. По мере роста диаметра наматываемого рулона усилие прижима прижимного вала уменьшается пропорционально росту массы наматываемого рулона. В момент, когда необходимое линейное давление будет обеспечиваться весом намотанного рулона, возникает необходимость вывешивания прижимного вала.
Пневматические цилиндры установленные с обоих концов прижимного вала позволяют поддерживать постоянным линейное давление между рулоном и прижимным валом при различной толщине бумажного полотна с правого и левого края.
Воздух (рис. 5.1.1.) из магистрали поступает в штоковые полости цилиндров через регуляторы давления 2РД и 3РД, настраиваемые вручную независимо друг от друга для лицевой и приводной сторон. Контроль давления сжатого воздуха после регуляторов 2РД и 3РД производится по манометрам 2М и 3М, установленными как и регуляторы на пульте.
Перемещение механизма прижимного вала осуществляется пневмоцилиндрами двухстороннего действия, расположеннымми с лицевой и приводной стороны. При подъеме прижимного вала включается электромагнит воздухораспределителя 10ВРЭ, сжатый воздух через регулятор 8РД и воздухораспределитель поступает в штоковые полости цилиндров, при этом воздух из поршневых полостей сбрасывается в атмосферу через вентиль 2В9 и воздухораспределитель 9ВРЭ.
Рис. 5.1.1. Схема пневматическая принципиальная регулирования плотности намотки рулонов
При опускании прижимного вала включаются электромагниты вентиля 2ВЭ и воздухораспределителя 9ВРЭ, сжатый воздух поступает в поршневые полости пневмоцилиндров, а штоковые – соединяются с атмосферой через воздухораспределитель 10ВРЭ.
При ручном режиме работы прижим вала осуществляется регулятором давления 4РД, установленным на пульте и настраиваемым вручную по манометру 4М. При этом включается электромагнит вентиля 2ВЭ, воздух поступает в поршневые полости, а из штоковых полостей воздух через воздухораспределитель 10ВРЭ стравливается в атмосферу.
Дроссели 8ДОК, 9ДОК, 13ДОК и 14ДОК позволяют регулировать скорость подъема и опускания вала.
Для останова прижимного вала в режиме подъема или опускания в любом промежуточном положении и при необходимости снятия прижима необходимо обесточить все электромагниты.
Возможные режимы работы прижимного вала
табл. 5.1.1
| Наименование механизма | Режим работы | Электромагниты | ||||
| 2ВЭ | 10ВРЭ | 9ВРЭ | 4ВЭ | 3ВЭ | ||
| Прижимной вал | Снять прижим | - | - | - | - | - |
Поднять | - | + | - | - | - | |
| Опустить | + | - | + | - | - | |
| Прижим автомат | + | - | - | + | - | |
| Прижим ручной | + | - | - | - | + | |
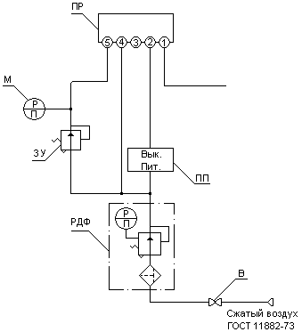
5.2. Схема пневматическая принципиальная
Схема (рис. 5.2.1.) предусматривает автоматический прижим прижимного вала (усилие прижима вала к рулону находится в функции от диаметра наматываемого рулона). На оси звездочки прижимного вала установлен сельсин - датчик, электрически связанный с сельсин - приемником, находящегося в пульте. Ось сельсин - приемника механически связана с осью пневматического преобразователя ПП, выдающего пневматический сигнал, пропорциональный углу поворота сельсин – приемника, т.е. перемещению прижимного вала. Выходной сигнал преобразователя поступает на выход пропорционального регулятора ПР. Выходной сигнал регулятора пропорционален разности давления входного сигнала и давления задания, настраиваемого задатчиком ЗУ. Сигнал от пропорционального регулятора ПР поступает на управляемую мембрану регулятора 5РД (см. рис 5.2.1), являющегося усилителем этого сигнала по давлению и по мощности. Сжатый воздух о регулятора 5РД при автоматическом режиме прижима прижимного вала через вентиль 4В9 (электромагнит включен) поступает в поршневые полости пневмоцилиндров, производя его прижим при намотке.
Регуляторы РДФ устанавливают давление питания (Рпит. = 1,4 + 10% кгс/см2) пропорционально регулятора и пневмопреобразователя.
С помощью задатчика ЗУ по манометру М, находящихся на пульте, устанавливают задание на регулятор, соответствующее необходимому прижиму.
Рис. 5.2.1 Схема пневматическая принципиальная
5.3. Описание приборов используемых в схемах
2М … 4М – манометр показывающий общего назначения МОШ 1-100
2РД … 3РД – пневмоклапан П-КР12-12
6В, 7В – вентиль запорный муфтовый 15 НЖ 6бк
9ВРЭ, 10ВРЭ – пневмораспределитель В64-25М
9ВРЭ-ЭМ, 10ВРЭ-ЭМ – электромагнит
8РД, 9РД – пневмоклапан П-КР 25-11
2ВЭ … 4ВЭ – вентиль мембранный с электромагнитным приводом 15КЧ888р СВМ-220В
4РД – пневмоклапан П-КР 16-12
5РД – регулятор давления С5.16.21.200
3Ф – фильтр влагоотделитель 22-16Х40 ГОСТ17437-72
8ДОК, 9ДОК, 13ДОК, 14ДОК – пневмодроссель 16-1 ГОСТ 19485-74
5СМ, 6СМ – маслораспределитель В44-24
6. Экономическая часть
6.1. Смета капитальных затрат
В качестве базы для сравнения проектируемого продольно-резательного станка выбираем станок обрезной шириной 4200 мм и фактической рабочей скоростью 1100 м/мин.
Проектируемый продольно-резательный станок отличается от базового более простой конструкцией валов. Стоимость базового станка с учетом переоценки основных фондов 22 023 500 руб. Стоимость проектируемого станка с учетом изменения конструкции валов 22 003 100 руб., причем стоимость двух несущих, бумаговедущего и тамбурного валов 800 000 руб.
Капитальные затраты определяются расчетом на основе составления сметы затрат.
табл. 6.1.1
| № п/п | Наименование затрат | Сумма затрат, руб |
| 1 | Основное оборудование (несущие, бумаговедущий и тамбурный валы) | 800 000 |
| 2 | Дополнительные комплектующие изделия | 80 000 |
| 3 | Установочные расходы | 90 600 |
| Всего затрат (К см) | 970 600 |
6.2. Расчет фактической суммы капитальных затрат:
Кф отличается от сметной Ксм в зависимости от уровня морального и физического износа заменяемых деталей















