147811 (692067), страница 4
Текст из файла (страница 4)
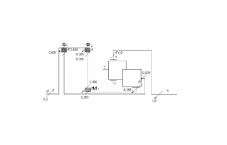
Рис.2.12.Третья передача переднего хода ПКП «Форд A4LD»
Построение потока мощности на четвертой передаче переднего хода:
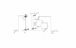
Рис.2.13.Четвертая передача переднего хода ПКП «Форд A4LD»
1.2.5. Расчет значений коэффициентов полезного действия ПКП «Форд A4LD»
Определение КПД на передаче заднего хода:
,
где η2х- значения внутреннего КПД ПМ, для ПМ 23х.
.
Определение КПД на первой передаче переднего хода:
,
где
,
- значения внутреннего КПД ПМ, где для ПМ 2xβ
, для ПМ 23x
.
.
Определение КПД на второй передаче переднего хода:
,
где
,
,
- значения внутреннего КПД ПМ, где для ПМ 1дα
, для ПМ 23х
, для ПМ 2хβ
.
.
Определение КПД на третьей передаче переднего хода:
,
где
- значение внутреннего КПД ПМ 2хβ, где
.
.
Определение КПД на четвертой передаче переднего хода:
где
,
- значение внутреннего КПД ПМ 1дα, где
, для ПМ 2хβ
,
Таблица 2.5.Определение КПД ПКП
| Передача | Значения показателей степени | Значения КПД | ||
|
|
|
| ||
| ЗХ | - | - | +1 | 0,97 |
| I | - | -1 | +1 | 0,98 |
| II | +1 | -1 | +1 | 0,97 |
| III | - | -1 | - | 0,99 |
| IV | +1 | -1 | - | 0,99 |
1.3.Анализ кинематической схемы четырехскоростной ПКП «Сангйонг-Муссо»
Рис.3.1. Кинематическая схема ПКП «Сангйонг-Муссо»
1.3.1.Описание ПКП «Сангйонг-Муссо»
Для проведения анализа ПКП проиндексируем основные звенья ПМ, образующих анализируемую ПКП:
Рис.3.2. Индексация основных звеньев ПКП «Сангйонг-Муссо»
ПКП обеспечивает четыре передачи переднего хода и одну передачу заднего хода.
В состав ПКП входят три элементарных ПМ:
α21– элементарный ПМ с парными сателлитами;
α2х– элементарный ПМ с парными сателлитами;
12х - элементарный ПМ с одновенцовым сателлитом;
Управление ПКП происходит посредством фрикционных управляющих элементов:
Т1 – ленточный тормоз, установлен между корпусом и звеном 1, предназначен для остановки этого звена;
Т2 – ленточный тормоз, установлен между корпусом и звеном 2, предназначен для остановки этого звена;
Ф1 – многодисковая фрикционная муфта, установлена между звеном д и звеном 2, предназначена для жесткого соединения звеньев д и 2;
Ф2 – многодисковая фрикционная муфта, установлена между звеном д и механизмом свободного хода;
Ф’2 – многодисковая фрикционная муфта, установлена между звеном д и звеном α;
Ф3 – многодисковая фрикционная муфта, установлена между звеном д и звеном 1;
Определим число степеней свободы ПКП по формуле П.Л. Чебышева:
,
.
Для работы ПКП необходимо снять две степени свободы, для включения передачи необходимо включить два управляющих элемента.
Таблица 3.1. Закон управления и преобразующие свойства ПКП «М-551 Шеридан»
| Передача | Закон управления ПКП | КПФ | iдх | |||||||
| Ф1 | Ф2 | Ф’2 | Ф3 | Т1 | Т2 | М1 | М2 | |||
| З.Х. | + | + |
| -2,429 | ||||||
| стоп | | - | ||||||||
| I | + | + | + | + |
| 2,742 | ||||
| II | + | + | + |
| 1,508 | |||||
| III | + | + | + |
| 1,0 | |||||
| IV | + | + |
| 0,708 | ||||||
1.3.2.Кинематический анализ ПКП «Сангйонг-Муссо»
Определение кинематической характеристики механизмов, образующий ПКП:
для ПМ α21 -
; для ПМ α2Х -
;
для ПМ 12Х -
.
Определение внутреннего передаточного числа ПМ:
;
;
.
Система уравнений кинематической связи основных звеньев ПКП имеет следующий вид:
Результаты кинематического анализа сведем в таблицу.
Таблица 3.2. Расчеты кинематического анализа ПКП « Сангйонг-Муссо»
| Угловые скорости основных звеньев и сателлитов в ПМ | Управляющие элементы | М2 | 0 | 0 | 0 | 0,740 | 1,0 | 1,0 | |||
| М1 | 0 | 0 | 0 | 0 | 0 | 0 | |||||
| Т2 | 0 | 0 | 0 | 0,470 | 1,0 | 1,0 | |||||
| Т1 | 1,0 | 0 | 0,887 | 0 | 1,0 | 0 | |||||
| Ф3 | 0 | 1,0 | 1,887 | 1,0 | 0 | 1,0 | |||||
| Ф’2 | 2,129 | 1,0 | 0 | 0 | 0 | 1,129 | |||||
| Ф2 | 1,0 | 1,0 | 0 | 0 | 0 | 1,129 | |||||
| Ф1 | 1,0 | 1,0 | 1,0 | 0,530 | 0 | 0 | |||||
| сложный ПМ α21 12х | ωст-х | -1,401 | 0 | 1,241 | 0,660 | 0 | 1,401 | ||||
| ωст-α | 1,459 | 0 | -1,292 | -0,686 | 0 | -1,459 | |||||
| ωх | -0,412 | 0 | 0,365 | 0,663 | 1,0 | 1,412 | |||||
| ω2 | 0 | 0 | 0 | 0,470 | 1,0 | 1,0 | |||||
| ω1 | 1,0 | 0 | -0,887 | 0 | 1,0 | 0 | |||||
| ωα | -1,129 | 0 | 1,0 | 1,0 | 1,0 | 2,129 | |||||
| ωд | 1,0 | 1,0 | 1,0 | 1,0 | 1,0 | 1,0 | |||||
| Пере- дача | З.Х | нейт- раль | I | II | III | IV | |||||
1.3.3.Силовой анализ ПКП «Сангйонг-Муссо»
Уравновешивание ПКП на передаче заднего хода:
Рис.3.4. Передача заднего хода ПКП «Сангйонг-Муссо»
Уравновешиваем ПКП на первой передаче переднего хода:
Рис.3.5.Первая передача переднего хода ПКП «Сангйонг-Муссо»
Уравновешиваем ПКП на второй передаче переднего хода:
Рис.3.6.Вторая передача переднего хода ПКП «Сангйонг-Муссо»
Уравновешиваем ПКП на третьей передаче переднего хода:
Рис.3.7.Третья передача переднего хода ПКП «Сангйонг-Муссо»
Уравновешиваем ПКП на четвертой передаче переднего хода:















