147811 (692067), страница 2
Текст из файла (страница 2)
Рис.1.4. Задний ход ПКП «Фурнесс»
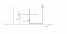
Уравновешиваем ПКП на первой передаче переднего хода:
Рис.1.5. Первая передача переднего хода ПКП «Фурнесс»
Уравновешиваем ПКП на второй передаче переднего хода:
Рис.1.6. Вторая передача переднего хода ПКП «Фурнесс»
Уравновешиваем ПКП на третьей передаче переднего хода:
Рис.1.7. Третья передача переднего хода ПКП «Фурнесс»
Результаты силового анализа сведем в таблицу.
Таблица 1.4. Результаты силового анализа ПКП Фурнесс»
| Значения крутящих моментов на основных звеньях и управляющих элементах ПКП | Управляющие элементы | Т3 | 0 | 0 | 0,875 | 0 | ||||
| Т2 | 0 | 2,437 | 0 | 0 | ||||||
| Т1 | -4,125 | 0 | 0 | 0 | ||||||
| Ф | 0 | 0 | 0 | ±1,0 | ||||||
| ПМ 3дх | Мх | 0 | 0 | 1,875 | 0 | |||||
| Мд | 0 | 0 | -1,0 | 0 | ||||||
| М3 | 0 | 0 | -0,875 | 0 | ||||||
| ПМ 2дх | Мх | 0 | 3,437 | 0 | 0 | |||||
| Мд | 0 | -1,0 | 0 | 0 | ||||||
| М2 | 0 | -2,437 | 0 | 0 | ||||||
| ПМ хд1 | М1 | 4,125 | 0 | 0 | 0 | |||||
| Мд | -1,0 | 0 | 0 | 0 | ||||||
| Мх | -3,125 | 0 | 0 | 0 | ||||||
| Передача | З.Х. | I | II | III | ||||||
1.1.4.Построение потоков мощности в ПКП «Фурнесс»
Построение потока мощности на передаче заднего хода:
Рис.1.8. Передача заднего хода ПКП «Фурнесс»
Построение потока мощности на первой передаче переднего хода:
Рис.1.9. Первая передача переднего хода ПКП «Фурнесс»
Построение потока мощности на второй передаче переднего хода:
Рис.1.10. Вторая передача переднего хода ПКП «Фурнесс»
Построение потока мощности на третьей передаче переднего хода:
Рис.1.11. Третья передача переднего хода ПКП «Фурнесс»
1.1.5. Расчет значений коэффициентов полезного действия (КПД) ПКП
Определение КПД на передаче заднего хода:
,
где
- значение внутреннего КПД ПМ, где
;
.
Определение КПД на первой передаче переднего хода:
,
где
- значение внутреннего КПД ПМ, где
;
.
Определение КПД на второй передаче переднего хода:
,
где
- значение внутреннего КПД ПМ, где
,
.
Определение КПД на третьей передаче переднего хода:
,
Таблица 1.5.Определение КПД ПКП
| Передача | Значения показателей степени | Значения КПД | ||
|
|
|
| ||
| ЗХ | -1 | - | - | 0,92 |
| I | - | -1 | - | 0,95 |
| II | - | - | -1 | 0,98 |
| III | - | - | - | 1,0 |
2. Анализ кинематической схемы четырехскоростной ПКП «Форд A4LD»
Рис.2.1. Кинематическая схема ПКП «Форд A4LD»
1.2.1.Описание ПКП «Форд A4LD»
Для проведения анализа ПКП проиндексируем основные звенья ПМ, образующих анализируемую ПКП:
Рис.2.2. Индексация основных звеньев ПКП «Форд A4LD»
ПКП «Форд A4LD» обеспечивает четыре передачи переднего хода и одну передачу заднего хода.
В состав ПКП входят три элементарных планетарных механизма:
1дα – элементарный ПМ с одновенцовым сателлитом, смешанного зацепления, с солнечным и эпициклическим колесами;
2хβ – элементарный ПМ с одновенцовым сателлитом, смешанного зацепления, с солнечным и эпициклическим колесами;
23х– элементарный ПМ с одновенцовым сателлитом, смешанного зацепления, с солнечным и эпициклическим колесами;
Управление ПКП происходит посредством фрикционных управляющих элементов и механизмов свободного хода:
Ф1 – многодисковая фрикционная муфта, установлена между звеном д и звеном 1, предназначена для жесткого соединения звеньев д и 1, то есть для подвода мощности в ПКП;
Ф2 – многодисковая фрикционная муфта, установлена между звеньями α и 2, предназначена для жесткого соединения звеньев α и 2, то есть для подвода мощности в ПКП;
Ф3 – многодисковая фрикционная муфта, установлена между звеньями α и β, предназначена для жесткого соединения звеньев α и β;
М1 – механизм свободного хода, предназначен для соединения звеньев д и α, при вращении в определенную сторону;
М2 – механизм свободного хода, предназначен для остановки звена 3, при его вращении в определенную сторону;
Т1 - ленточный тормоз, установлен между корпусом и звеном 1, предназначен для остановки этого звена;
Т2 - ленточный тормоз, установлен между корпусом и звеном 2, предназначен для остановки этого звена;
Т3 - ленточный тормоз, установлен между корпусом и звеном 3, предназначен для остановки этого звена.
Определим число степеней свободы ПКП по формуле П.Л. Чебышева:
,
,
Для работы ПКП необходимо снять три степени свободы, для включения передачи необходимо включить три управляющих элемента.
Таблица 2.1. Закон управления и преобразующие свойства ПКП «Форд A4LD»
| Передача | Закон управления ПКП | КПФ | iдх | |||||||||
| Ф1 | Ф2 | Ф3 | Т1 | Т2 | Т3 | М1 | М2 | |||||
| ЗХ | + | + | + | (+) | (+) | iзх=i2х | -2.111 | |||||
| нейтраль | + | + | (+) | - | - | |||||||
| I | + | + | + | (+) | (+) | iI=(1-i2β)-i2х/(-i2β) | 2.474 | |||||
| II | + | + | + | (+) | iII=-i1α((1-i2β)-i2х)/(1-i1α)·(-i2β) | 1.855 | ||||||
| III | + | + | + | (+) | iIII=(1-i2β)/(-i2β) | 1.474 | ||||||
| IV | + | + | + | iIV=-i1α·(1-i2β)/(1- i1α)·(-i2β) | 1.105 | |||||||
1.2.2.Кинематический анализ ПКП «Форд A4LD»
Таблица 2.2. Внутренние передаточные числа и кинематические характеристики ПМ
| Символическое обозначение ПМ | Внутреннее передаточное число ПМ | Кинематическая характеристика ПМ |
| 1дα | i1α=-(zα/z1)=-(72/24)=-3 | K1α=zα/z1=72/24=3 |
| 2хβ | i2β=-(zβ/z2)=-(57/27)= -2,111 | К 2β=zβ/z2=57/27=2,111 |
| 23х | i2х=-(zх/z2)=-(57/27)= -2,111 | К 2х=zх/z2=57/27=2,111 |
Система уравнений кинематической связи основных звеньев ПКП имеет следующий вид:
(1-i1α)ωд = ω1− i1α·ωα
(1-i2β)·ωх= ω2 − i2β ·ωβ
(1-i2х)· ω3=ω2 −i2х· ωх
Вычислим значения угловой скорости ведомого вала Х на каждой передаче:
Результаты кинематического анализа сведем в таблицу.















