95116 (590168), страница 4
Текст из файла (страница 4)
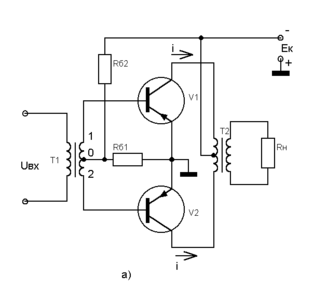
На вході схеми мається вхідний трансформатор Т1, вторинна обмотка якого складається з двох половин з висновками 0-1 і 0-2. На кожній з цих половин виникають однакові по величині, але протилежні по фазі сигнали, що передаються на бази транзисторів.
Протягом першого напівперіоду сигналу Uвх відкривається тільки транзистор V1, у ланцюзі його колектора і через одну половину первинної обмотки вихідного трансформатора Т2 проходить струм i1до (мал.1.6, б). Другий транзистор V2 при цьому залишається закритим, а струм iк2 = 0. Під час другого напівперіоду сигналу Uвх відкривається транзистор V2, з'являється струм ік2 а струм ік1 дорівнює 0 і т.д.
Таким чином, у двотактній схемі підсилювача транзистори V1 і V2 працюють по черзі, і кожний з них підсилює один напівперіод вхідного сигналу. В вторинній обмотці вихідного трансформатора виникає ЕРС від обох напівперіодів струму первинної обмотки ік1 і ік2 і відновлюється перемінна напруга Uвых, що діє на навантаженні Rн.
Рис.1.6. Двотактний підсилювач потужності:
а - схема; б - графіки, що пояснюють принцип його роботи.
У деяких схемах двотактних підсилювачів потужності замість вхідного трансформатора для одержання двох протифазних вхідних напруг використовують спеціальний фазоінверсний каскад на транзисторі або лампі.
Досить часто застосовують двотактні бестрансформаторные підсилювачі потужності, у яких плечі утворені транзисторами різних типів, тобто типів р-n-р і n-р-n. Достоїнством таких підсилювачів потужності є відсутність вхідного і вихідного трансформаторів, що особливо важливо в портативній апаратурі. Однак їм властивий і недолік - труднощі підбора однакових транзисторів різних типів.
2. Розрахунково-конструкторська частина
2.1 Структурна схема приладу
Апарат складається з наступних функціональних вузлів А1 - пристрою індикації часу процедури; А2 - пристрою установки часу процедури; А3 - електронні генератори; А4 - пристрою індикації частоти й амплітуди вібрації; трансформатора з випрямлячем; мережного фільтра; комплекту випромінювачів.
Електронний генератор призначений для одержання напруги ультразвукової частоти, подаваної на п'єзоелектричний перетворювач, і являє собою генератор гармонійних коливань частотою (22
1,65) кГц і (44
4,4) кГц із пристроєм зворотного зв'язку.
Електронний генератор розташований на платі A3 і містить: емітерний повторювач; блок регулювання й установки величини зворотного зв'язку; попередній підсилювач напруги; погоджуючий пристрій; передкінцевий підсилювач; підсилювач потужності; пристрій захисту; перемикач амплітуди; перемикач хвилеводів; стабілізатор +40 В.
Пристрій установки часу процедури розташовано на платі А 2 і містить: формувач прямокутних, імпульсів; формувач тимчасових інтервалів; каскад керування; дільник на п'ять або шість; каскади керування, каскад збігу; дільник на десять; каскади збігу; формувач звукової сигналізації.
Пристрій індикації часу процедури розміщено на платі А1 і містить: стабілізатор +5 В; цифрові індикатори часу; дешифратори; лічильник імпульсів.
Пристрій індикації частоти й амплітуди вібрації розміщені на платі А4 і містить: цифровий індикатор амплітуди; двоїчно-десяткові лічильники; цифровий індикатор хвилеводів; дешифратори; цифрові індикатори частоти.
Блок живлення забезпечує стабілізованими напругами +5, +40В усі функціональні вузли генератора і складається з: трансформатора з випрямлячем; стабілізаторів.
Мережний фільтр призначений для фільтрації перешкод, створюваних ультразвуковим генератором радіомовному діапазонові.
У комплект випромінювачів входять два п'єзоелектричних перетворювачі, змінні хвилеводи. П’єзокерамічні перетворювачі служать для перетворення енергії електричних коливань у механічні і посилення механічних коливань по амплітуді. Хвилеводи служать для посилення і підведення механічних коливань до хворої ділянки органів людини.
2.2 Електрична схема приладу і взаємозв’язок між її елементами
Апарат складається з наступних функціональних вузлів; А1 - пристрою індикації часу процедури; А2 - пристрою установки часу процедури; А3 - електронні генератори; А4 - пристрою індикації частоти й амплітуди вібрації; трансформатора з випрямлячем; мережного фільтра; комплекту випромінювачів.
Електронний генератор призначений для одержання напруги ультразвукової частоти, подаваної на п'єзоелектричний перетворювач, і являє собою генератор гармонійних коливань частотою (22
1,65) кГц і (44
4,4) кГц із пристроєм зворотного зв'язку.
Електронний генератор розташований на платі A3 і містить: емітерний повторювач; блок регулювання й установки величини зворотного зв'язку; попередній підсилювач напруги; погоджуючий пристрій; передкінцевий підсилювач; підсилювач потужності; пристрій захисту; перемикач амплітуди; перемикач хвилеводів; стабілізатор +40 В.
Коливання ультразвукової частоти виникають у результаті підбора значень елементів у ланцюзі зворотного зв'язку генератора.
Для самозбудження генератора на частоті п'єзоелектричного перетворювача повинні виконуватися умови балансу амплітуд і фаз. Баланс амплітуд забезпечується вибором робочих точок і коефіцієнтом підсилення попереднього підсилювача, передкінцевого підсилювача і вихідного підсилювача потужності. Баланс фаз досягається вибором кількості каскадів.
Напруга зворотного зв'язку, що знімається із сектора п'єзоелектричного перетворювача, через елемент R54 надходить на резистор R3 при роботі генератора на 44 кГц або на R4 при роботі генератора на 22 кГц.
З резистора R3 або R4 напруга надходить на контур L1, С5, С4 (44 кГц) або L1, С5, С4, С3, С2 (22 кГц) і далі через R1 на вхід емітерного повторювача, зібраного на транзисторі V 2 (КТ315Б).
Регулятор амплітуди напруги на резисторі R12 дозволяє регулювати величину напруги зворотного зв'язку, що надходить на попередній підсилювач напруги, зібраний на транзисторах V3 (КТ315Б) і V4 (КТ815В) за схемою з загальним емітером.
З попереднього підсилювача напруга зворотного зв'язку через проміжний трансформатор Т1 надходить на передкінцевий підсилювач напруги, що виконує роль фазоінвертора, зібраний на транзисторах V 5, V6 (КТ815В). Для вибору робочих точок фазоінвертора встановлені два резистори R21, R24.
З емітерних резисторів R26, R27 напруга зворотного зв'язку надходить на вхід підсилювача потужності, зібраного за двотактною схемою, на транзисторах V3, V4 (КТ819ВМ), установлених на радіаторах.
Підсилювач потужності працює в режимі „В”.
Навантаженням підсилювача потужності є погоджуючий пристрій, виконаний у виді підвищувального трансформатора Т2.
Пристрій установки часу процедури розташовано на платі А 2 і містить: формувач прямокутних, імпульсів; формувач тимчасових інтервалів; каскад керування; дільник на п'ять або шість; каскади керування, каскад збігу; дільник на десять; каскади збігу; формувач звукової сигналізації.
Формувач прямокутних імпульсів зібраний на мікросхемі D6 (К155ТЛ2) і формує прямокутні імпульси з частотою мережі.
Імпульсна напруга 10В з частотою мережі надходить на вхід мікросхеми V 6 через дільник, зібраний на резисторах R11, R12.
З мікросхеми D 6 прямокутні імпульси надходять на мікросхему D10 (К155ИЕ2) яка поділяє імпульси на п'ять або шість, потім імпульси надходять на мікросхему D5 (К155ИЕ2), що поділяє імпульси на десять.
Прямокутні імпульси частотою проходження 1 Гц надходять на каскади керування, зібрані на елементах збігу D 2 (К155ЛА4) і D7 (К155ЛА3).
Каскади керування забезпечують подачу на лічильники прямокутних імпульсів при роботі лічильника в прямому (установка часу процедури) і реверсивному (процедура) режимах, на формувач часових інтервалів, зібраний на мікросхемах D1 (К155ИЕ2) і D 4 (К155КП7), а також включення формувача звукової сигналізації, зібраного на мікросхемі D 6.
Сформовані часові інтервали (2с - експозиція, 5с - пауза) служать для забезпечення роботи електронного генератора в повторно-короткочасному режимі.
Дозвіл на роботу генератора здійснюється каскадом керування, зібраному на мікросхемі D3 (К155ЛА3),
Синусоїдальна напруга частотою 22 кГц або 44 кГц перетвориться в прямокутні імпульси мікросхемою D6 і через каскад збігу на мікросхемі V 8 (К155ЛАЗ) надходить на двійково-десяткові лічильники.
Керування каскадом збігу здійснюється через мікросхеми D 2 і D9 (К155ЛЕ1).
Пристрій індикації часу процедури розміщено на платі А1 і містить: стабілізатор +5В; цифрові індикатори часу; дешифратори; лічильник імпульсів.
Реверсивний лічильник імпульсів зібраний на мікросхемах D 2, D3, D4 (К155ИЕ6) і призначений для рахунку імпульсів, що надходять із пристрою установки часу процедури.
З виходу лічильників імпульси надходять на дешифратори D5, D6, D7 (КР514ИД2), призначені для керування 7-сегментними напівпровідниковими цифровими індикаторами з загальним анодом D 8, D9, D10 (АЛСЗЗЗБ).
Пристрій індикації частоти й амплітуди вібрації розміщені на платі А4 і містить: цифровий індикатор амплітуди; двоїчно-десяткові лічильники; цифровий індикатор хвилеводів; дешифратори; цифрові індикатори частоти.
Двоїчно-десяткові лічильники D1, D2, D3 і D 4 З виходу лічильників імпульси надходять на дешифратори D6 і D7 (КР514ИД2), призначені для керування 7-сегментними напівпровідниковими цифровими індикаторами D9 і D10 (АЛС333Б).
Для індикації положення перемикача АМПЛІТУДА (плата A3) у пристрої міститься 7-сегментний цифровий індикатор D11 (АЛС333Б), керування яким здійснюється перемикачем АМПЛІТУДА.
Для індикації номера хвилеводу пристрій містить 7-сегментний цифровий індикатор D12 (АЛСЗЗЗБ), керування яким здійснюється перемикачем ХВИЛЕВІД (плата A3).
Блок живлення забезпечує стабілізованими напругами +5, +40 В усі функціональні вузли генератора і складається з: трансформатора з випрямлячем; стабілізаторів.
Понижуючий трансформатор Т1 призначений для зниження напруги мережі до 10 і 50 В. Випрямляч +50 В зібраний за мостовою схемою на діодах V 5-V8 (КД202Д).
Як згладжуючі фільтри застосовані електролітичні конденсатори С1, С3, С4 (К50-35). Постійна напруга +60 В подається на стабілізатор напруги +40В, зібраний на транзисторах \/8 (КТ815М), V10 (КТ815М), стабілітроні V9 (КС512А), розташованих на платі A3, і транзисторі V2 (КТ819ВМ), що знаходиться на радіаторі.
Випрямляч +10 В зібраний за мостовою схемою на діодах V9. V12 (КД202Д).
Стабілізатор +5 В розміщений на платі А1. Стабілізатор зібраний на мікросхемі D11 (KP142EH1A), транзисторі V1 (КТ645А) і транзисторі V1 (КТ819ВМ), розташованому на радіаторі.
Для захисту підсилювача потужності генератора від перевантажень у блоці живлення встановлений пристрій захисту, виконаний на тиристорі \/12 (КУ101Е), діоді V14 (КД10 2А), конденсаторі С18, розташованих на платі A3, Напруга керування пристроєм захисту знімається з резистора R55, рівень спрацьовування захисного пристрою регулюється резистором R53. При спрацьовуванні пристрою захисту для повернення його у вихідний стан необхідно відключити і включити живлення апарата кнопкою МЕРЕЖА.
Мережний фільтр призначений для фільтрації перешкод, створюваних ультразвуковим генератором радіомовному діапазонові, і складається з двох котушок індуктивності L1, L 2, конденсатора С2 (К75-37).
2.3 Принцип дії апарата
Апарат складається з генератора, двох ультразвукових випромінювачів, тримача і комплекту змінних частин (хвилеводів).
Генератор виконаний у виді окремого приладу, що складається із шасі і кожуха.
Шасі складається з передньої і задньої панелей, з'єднаних за допомогою бічних і середньої вертикальних перегородок.
На кожусі міститься ніжка - підставка, що дозволяє розміщати прилад під кутом близько 15°, при необхідності прилад можна розміщати горизонтально, змінивши положення ніжки-підставки.
На задній панелі закріплені радіатори, мережний фільтр із запобіжниками, роз’єми ВИХІД, кнопка РУЧ. РЕЖИМ і гучномовець.
















