62954 (588874)
Текст из файла
Министерство Образования Республики Беларусь
Учреждение образования «Гомельский государственный дорожно-строительный колледж имени Ленинского комсомола Белоруссии»
Отделение «ЭВС»
Специальность 2-400202 гр. ЭВС-41
Допущен к защите
Заведующей отделением
Глухова И.В.
«____»__________2008г.
Пояснительная записка
дипломного проекта
Разработка системы резервного электропитания
Специальность 2-400202 «Электронные вычислительные средства»
Учащийся-дипломник
группы ЭВС-41
Губатая О.В.
Руководитель
Минин Д.С.
Консультант по
экономическому разделу
Исакович О.В.
Гомель 2008
Введение
Дипломное проектирование – заключительный этап обучения учащихся технических специальностей в учреждении образования «Гомельский государственный дорожно-строительный колледж имени Ленинского комсомола Белоруссии», который имеет своей целью:
-
Систематизацию, закрепление, расширение теоретических знаний и практических навыков и применение их для решения конкретных профессиональных задач;
-
Овладение методикой проектирования, формирование навыков самостоятельной проектно-конструкторской работы;
-
Приобретение навыков обобщения и анализа результатов, полученных другими разработчиками или исследователями;
-
Выявление уровня подготовленности учащихся для самостоятельной работы на производстве, в проектных организациях и учреждениях.
В соответствии с заданием на дипломный проект передо мной была поставлена задача разработать систему резервного электропитания. Устройство должно обеспечивать питание энергопотребителей в случае сбоев или неполадок в электрической сети.
1. Расчетно-проектировочный раздел
-
Назначение и области применения
Входной источник питания преобразует переменный ток сети (разумеется, когда она подключена) в постоянный ток, необходимый для аккумуляторной батареи. Выходной источник питания делает то же самое в обратном порядке: он преобразует постоянный ток аккумуляторной батареи в переменный ток. Источником напряжения постоянного тока ( это напряжение подается на выходной источник) является входной источник (если он работает) или аккумуляторная батарея. В любом случае переменный ток на выходе стабилен, без каких-либо прерываний выходного напряжения, независимо от состояния сети переменного тока на входе.
В системе резервного электропитания введен переключатель, который позволяет устранить многие проблемы. Он переключает источники питания, когда исчезает напряжение в сети или нужно зарядить аккумуляторы. Здесь материальная выгода достигается ценой кратко временного исчезновения выходного напряжения.
В нормальных условиях переключатель подает входное переменное напряжение непосредственно на выход. При исчезновении входного напряжения, схема управления системой резервного электропитания подключает (с помощью переключателя) выходной источник питания к сети. В результате в нормальных условиях источник питания отключён, т.е. система резервного электропитания не перегревается, полная нагрузка входного источника уменьшается, а стоимость системы резервного электропитания резко падает. Ёмкость аккумуляторов определяет время поддержания напряжения при его исчезновении в сети.
Управление аккумуляторной батареей. Система резервного электропитания следит за емкостью аккумуляторной батареи и уровнем ее зарядки. Она подает сигнал тревоги при разрядке аккумуляторов и выдает сообщение если нужно заменить аккумуляторы.
-
Разработка структурной схемы
Разработка структурной схемы является начальным этапом проектирования любого электронного устройства.
Структурной называется схема, которая определяет основные функциональные части изделия и связи между ними. Структурная схема лишь в общих чертах раскрывает назначение устройства и его функциональных частей, а также взаимосвязи между ними, и служит лишь для общего ознакомления с изделием.
Составные части проектируемого устройства изображаются упрощенно в виде прямоугольников произвольной формы, т. е. с применением условно-графических обозначений. Внутри каждого прямоугольника, функционального узла устройства, указаны наименования, которые очень кратко описывают предназначение конкретного блока.
На основании выполненного аналитического и согласно перечня выполняемых функций разработанное устройство содержит в своем составе:
-
понижающий трансформатор;
-
аккумулятор с напряжением 24 В;
-
преобразователь постоянного напряжения 24В в переменное 220 В/50 Гц;
-
зарядное устройство для аккумулятора;
- схемы сравнения уровней напряжения;
- блок управления.
Исходя из этого функциональная схема системы резервного электропитания имеет вид в соответствии с рисунком 2.1.
Рис.12.1 Структурная схема устройства
Назначение блоков следующее:
- выпрямитель – включает в себя понижающий трансформатор и зарядное устройство для аккумулятора, величина выходного напряжения на выходе блока +29В;
- аккумулятор- обеспечивает постоянное напряжение +24В в аварийном режиме, которое затем преобразуется в переменное 220В, а так же является источником напряжения для стабилизатора в аварийном и нормальном режиме;
- стабилизатор- обеспечивает постоянное напряжение питания +5В для микросхем устройства, также является источником опорных напряжений для схем компараторов;
- инвертор – преобразует постоянное напряжение аккумулятора +24В в переменное 220В частотой 50 Гц в аварийном режиме;
- компаратор 1- выполняет сравнение уровня напряжения с выхода выпрямителя и аккумулятора, в случае, если напряжение на аккумуляторе больше - вырабатывается управляющий сигнал, который соответствует аварийному режиму (напряжение сети меньше допустимого значения);
- компаратор 2 – выполняет сравнение уровня напряжения с выхода аккумулятора и фиксированного значения Uоп2, в случае, если напряжение на аккумуляторе меньше - вырабатывается управляющий сигнал, который соответствует режиму разряженного аккумулятора (напряжение аккумулятора меньше допустимого значения);
- компаратор 3 – в аварийном режиме выполняет сравнение уровня пониженного напряжения с выхода инвертора и фиксированного значения Uоп3, в случае, если напряжение на выходе инвертора меньше - вырабатывается управляющий сигнал, который соответствует режиму при котором ИБП не обеспечивает заданное значение на выходе источника (напряжение источника меньше допустимого значения);
- ключ 1 – обеспечивает коммутацию сети и нагрузки в нормальном режиме;
- ключ 2 – обеспечивает коммутацию аккумулятора и нагрузки в аварийном режиме;
- блок управления – обрабатывает управляющие сигналы с выходов компараторов и в зависимости от состояния компаратора 1 – управляет ключами 1 и 2, переходя в аварийный режим работы и индикатором “Аварийный режим”; состояния компаратора 2 – управляет индикатором “Аккумулятор разряжен”; состояния компаратора 3 – управляет индикатором “Смените источник питания”;
- индикация – обеспечивает светодиодную индикацию для трех режимов работы - “Аварийный режим”, “Аккумулятор разряжен”, “Смените источник питания”.
1.3 Разработка принципиальной схемы
1.3.1 Расчет узлов и блоков
Расчет схемы блока выпрямителя:
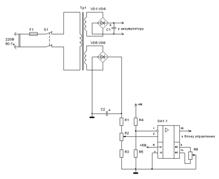
Выпрямитель включает в себя понижающий трансформатор Тр1 и два диодных моста VD1-VD4, VD5-VD8. Принципиальная схема выпрямителя имеет вид в соответствии с рисунком 1.3.1.1.
Рис. 1.3.1.1 Принципиальная схема выпрямителя и компаратора 1
При наличии напряжения сети выпрямитель обеспечивает оптимальный режим заряда внешней аккумуляторной батареи (АКБ), состоящей из двух последовательно соединенных свинцово-кислотных аккумуляторов с номинальным напряжение 12 В и емкостью 17 А/ч каждый. Полная мощность двух последовательно соединенных аккумуляторов будет составлять 24∙17=408 (В∙А)/ч.
В качестве аккумуляторных батарей применим герметичные необслуживаемые свинцово-кислотные аккумуляторные батареи АКБ -17 производителя Alarm Power, имеющие параметры: 12В/17,0 А/ч, максимальный ток заряда 3 А, 181х76х167 мм, 6,1 кг, -10…+50ºС (оптимально 20ºС), [6]. Заряд АКБ происходит напряжением 27-29 В при максимальном токе заряда 3 А. Исходя из параметров АКБ рассчитываем выпрямитель VD1-VD4, VD5-VD8 и выбираем тип трансформатора.
Расчет мостовой схемы выпрямителя. Согласно справочных данных справедливо соотношение:
Uобр max/Uо = 1,57,
где Uобр max – максимальное обратное напряжение диода, В;
Uо – постоянное выпрямленное напряжение, В.
Iср. пр /Iо = 0,5,
где Iср. пр – средний прямой ток диода, А;
Iо – постоянный выпрямленный ток, А.
Iпр max /Iо = 1,57,
где I пр max – максимальный прямой ток диода, А.
Определим режим работы диодов, учитывая что Iо=3 А, Uо=29 В:
Uобр max = 1,57·Uо=1. 57·29 = 45.53 В;
Iср. пр = 0,5·Iо = 0.5·3 = 1.5 А;
Iпр max = 1.57·Iо = 1.57·3 = 4.71 А.
Выбираем диоды, исходя их условия:
Uобр max (диода) > Uобр max = 45.53 В;
Iср. пр (диода) > Iср. пр = 1.5 А;
Iпр max (диода) > Iпр max = 4.71 А.
В качестве диодов VD1 ÷ VD4, VD5 ÷ VD8 выбираем диод типа КД202В, имеющего параметры: Uобр max (диода) = 70 В, Iср. пр (диода) = 5 А, Iпр max (диода) = 5 А, Uпр (диода) = 0,9 В.
Расчет фильтра на выходе выпрямителя. В качестве фильтра применяем емкость С1, С2 Значение емкости определим, исходя из желаемого коэффициента пульсаций на выходе фильтра. Задаем Кп ф = 0.1.
Величину емкости фильтра определим по формуле:
Сф = tр/(2 Кп ф·R0),
где tр ≈ 7 мс – время разряда емкости при f =50 Гц;
R0=U0/I0 =29/3=9.7 Ом – эквивалентная нагрузка.
Таким образом Сф = 7·10-3 / (2·0.1·9.7) ≈ 3.6·10-3 Ф.
Выбираем конденсатор из ряда Е24:
С1, С2 – К-50-31- 40 В- 4700 мкФ ±20%.
Расчет сетевого трансформатора.
Действующее значение вторичного напряжения трансформатора равно:
| U2 = | Uо· (1+Кп)+2Uпр | = | 29· (1+0.1)+2·0.9 | = 23.8 В, |
| √2 | √2 |
где: Uпр = 0,9 В – прямое падение напряжения на диодах мостового выпрямителя.
Полная габаритная мощность трансформатора равна:
Sт =αтр·Ро= αтр·Uо·Iо=1.66∙29∙3=144.42 ВА,
где α тр = 1.66 – справочное значение для мостового выпрямителя, нагрузка которого начинается с емкостного элемента.
Так как полная мощность двух последовательно соединенных аккумуляторов будет составлять 24∙17=408 (В∙А)/ч, то в качестве габаритной мощности трансформатора примем значение Sт =400 ВА.
Для мостового выпрямителя действующее значение тока вторичной обмотки трансформатора равно: I2 = 1.11·Iо = 1.11·3= 3.33 А.
Выбираем стандартный трансформатор из условия:
Sт > 400 ВА;
U2 > 23.8 В;
Характеристики
Тип файла документ
Документы такого типа открываются такими программами, как Microsoft Office Word на компьютерах Windows, Apple Pages на компьютерах Mac, Open Office - бесплатная альтернатива на различных платформах, в том числе Linux. Наиболее простым и современным решением будут Google документы, так как открываются онлайн без скачивания прямо в браузере на любой платформе. Существуют российские качественные аналоги, например от Яндекса.
Будьте внимательны на мобильных устройствах, так как там используются упрощённый функционал даже в официальном приложении от Microsoft, поэтому для просмотра скачивайте PDF-версию. А если нужно редактировать файл, то используйте оригинальный файл.
Файлы такого типа обычно разбиты на страницы, а текст может быть форматированным (жирный, курсив, выбор шрифта, таблицы и т.п.), а также в него можно добавлять изображения. Формат идеально подходит для рефератов, докладов и РПЗ курсовых проектов, которые необходимо распечатать. Кстати перед печатью также сохраняйте файл в PDF, так как принтер может начудить со шрифтами.
















