Пункт №3 (560480)
Текст из файла
3. Разработка конструкции РЭС.
3.1. Выбор типа конструкции и компоновочной схемы модуля.
Выбор типа конструкции и компоновочного решения блока обусловливается объектом установки РЭС ,видом и интенсивностью воздействия внешних дестабилизирующих факторов . В свою очередь тип конструкции в значительной степени определяет свойства внутренней структуры блоков РЭС.
В основном применяются три типа конструкций : разъёмная ,кассетная и книжная. Однако как сказано в ТЗ мы ведем разработку модуля ,значит тип конструкции будет – модульный.
3.2. Выбор системы охлаждения.
При выборе системы охлаждения используются следующие исходные данные : тепловой поток ,рассеиваемый поверхностью теплообмена (корпуса) конструкции Рп= 192млВт [пункт 1.5.2.] ; допустимая рабочая температура наименее теплостойкого элемента tэл min=85 0С [пункт 2.2.2.] ; максимальная температура окружающей среды tc max=55 0С [пункт 1.5.7.] ; минимальное давление окружающей среды Нc min=61кПа [пункт 1.5.7.] ; нормальное давление окружающей среды Н = 101,3 кПа.
Рассчитаем площадь поверхности теплообмена корпуса :
S к = 2*(4*5 + 4*3,3 + 5*3,3)=99,4 см2 .
Рассчитаем плотность теплового потока по формуле :
Рos =Кн*Рп /Sк ,
где Кн – поправочный коэффициент на давление окружающей среды:
Рos = 2,5*10 –3 Вт/см2
Найдем допустимый перегрев в конструкции по формуле :
tдоп= tэл min- tc max
tдоп=85 – 55 = 30 .
Значение Рos и tдоп являются координатами точки ,положение которой на диаграмме [1 ,рис.3.2] определяет систему охлаждения конструкции .Найдя на диаграмме положение точки (Рos , tдоп) выясняем ,что она попала в зону 1 ,которой соответствует естественное воздушное охлаждение.
3.3. Выбор конструкционных радио материалов.
Выбор будем производить по комплексному показателю качества ,который равен :
Корпус будем выполнять из металла ,так как такие корпуса выполняют функции экрана и локализуют внутренние магнитные поля. Также корпуса из металлов обладают большей прочностью ,чем корпуса из пластмасс.
Потенциальные материалы для изготовления корпуса выбираем ,учитывая что корпус будет изготавливаться по технологии штамповки-вырубки с последующей гибкой. Ограничим наш выбор из следующих материалов: Д1, Д16 ,Амц ,сталь 20 ,сталь 40 ,латунь .
Будем сравнивать материалы по следующим характеристикам : плотность ,коэффициент Пуасона ,предел прочности ,коэффициент теплопроводности и удельное сопротивление . Так как эти характеристики затрагивают как механические так и электрические свойства материалов.
Сумма весовых коэффициентов равна 10.
Весовые коэффициенты задаются по степени важности параметра. Удельное сопротивление для нас очень важно ,так как корпус должен выполнять функции экрана ,поэтому его весовой коэффициент = 4.
Коэффициент теплопроводности также имеет большое значение ,его весовой коэффициент = 3.
Плотность влияет на массу конструкции ,так что ее весовой коэффициент =2.
А предел прочности и коэффициент Пуасона имеют весовые коэффициенты по 0,5 ,так как полосовой фильтр используется в бытовой технике и механические воздействия на него большой роли не играют.
Характеристики выбранных металлов записаны в таблице №3.1.
Таблица №3.1.
| Материалы | Плотность , , г/см3 | коэффициент Пуасона, | Предел прочности, *10-6 Па | Удельное сопротивление, *107 Ом*м | Коэффициент теплопроводности, , Вт/(м*С0) |
| Д1 | 2.8 | 0,29 | 410 | 0.162 | 180 |
| Д16 | 2.76 | 0,29 | 520 | 0.162 | 180 |
| АМц | 2.73 | 0,29 | 520 | 0.162 | 175 |
| Сталь 20 | 7.82 | 0,25 | 610 | 4.5 | 45 |
| Сталь 40 | 7.82 | 0,25 | 610 | 4.5 | 50 |
| Латунь | 8.5 | 0,41 | 660 | 0.61 | 105 |
Произведем выравнивание параметров материалов к тенденции повышения качества конструкции. Для этого заменим обратными величинами плотность материала и удельное сопротивление .
Выровненные значения параметров приведены в таблице №3.2.
Таблица №3.2.
| Материалы | Плотность, 1/, см3 /г | коэффициент Пуасона, | Предел прочности, *10-6 Па | Удельное сопротивление, 1/*107 1/Ом*м | Коэффициент теплопроводности, , Вт/(м*С0) |
| Д1 | 0,357 | 0,29 | 410 | 6,17 | 180 |
| Д16 | 0,362 | 0,29 | 520 | 6,17 | 180 |
| АМц | 0,366 | 0,29 | 520 | 6,17 | 175 |
| Сталь 20 | 0,128 | 0,25 | 610 | 0,22 | 45 |
| Сталь 40 | 0,128 | 0,25 | 610 | 0,22 | 50 |
| Латунь | 0,118 | 0,41 | 660 | 1,64 | 105 |
Выровняв все значения можем сделать вывод ,что чем больше получится комплексный показатель качества ,тем лучше.
Qд1= 9,615,
Qд16= 9,726,
Qамц= 9,664,
Qст20= 2,359,
Qст40= 2,442,
Qлат= 3,81.
Максимальное значение комплексного показателя качества у сплава алюминия Д16 .Следовательно корпус будем изготавливать из этого материала.
3.4. Расчет элементов печатной платы и её площади.
Радиоэлементы располагаются на печатной плате по одной стороне.
Площадь печатной платы ,необходимую для одностороннего размещения радиоэлементов находят по формуле :
где qs – коэффициент дезинтеграции по площади (qs =2,5 ),
Sэ – установочная площадь I-го радио элемента ,
N – число радио элементов .
Sпп=19см2 [пункт 2.2.1.].
Из стандартных размеров печатных плат [ 1, стр. 108 ] выбираем печатную плату с размерами 40*60 мм .
Выбираем печатную плату 2-го класса точности ,так как такие печатные платы наиболее просты в исполнении ,надёжны в эксплуатации и имеют минимальную стоимость.
В таблице № 3.3. показаны конструктивные параметры элемента печатной платы и номинальный размер для 2-го класса точности.
Таблица № 3.3.
| Минимальная ширина проводников t,мм | 0,45 |
| Минимальное расстояние между проводниками S,мм | 0,45 |
| Гарантированная ширина пояска в наружном слое bн,мм | 0,2 |
| Гарантированная ширина пояска во внутреннем слое bв,мм | 0,1 |
| Отношение диаметра металлизированного отверстия к толщине платы Кдт | 0,5 |
Толщина печатной платы равна 1 мм.
Печатная плата выполнена из стеклотекстолита СФ1-50-1.
Минимальный диаметр монтажного отверстия dмо :
dмо = dв + + 2hr + д,
где dв – диаметр вывода радиоэлемента,
= 0,4…0,6 мм – зазор между поверхностью вывода и поверхностью отверстия,
hr = 0,05…0,06 мм – толщина гальванически осаждаемой меди,
д =0,12 мм – погрешность диаметра отверстия.
dмо =1,22 мм.
Из предпочтительных диаметров рассчитанного выше отверстия выбираем:
dмо=1,3 мм.
Минимальный диаметр контактной площадки dкп :
dкп=2*[bн +(dмо/2) + o + кп] + фф +1,5hф ,
где o = 0,07 мм – погрешность расположения отверстия,
кп = 0,15 мм – погрешность расположения контактной площадки,
фф = 0,06 мм – погрешность фотокопии и фотошаблона,
hф = 50*10-3 мм – толщина фольги на диэлектрическом основании.
dкп=2,275 мм.
Минимальная ширина проводника tпр :
tпр = t + фф + 1,5hф=0,45+0,06+1,5*50*10-3=0,585мм.
Минимальное расстояние между проводниками Sпр :
Sпр = lол – (tпр + 2сп),
где lол = 0,9 мм – расстояние между осевыми линиями проводников,
сп = 0,05 мм – погрешность смещения проводников.
Sпр = 0,9 – (0,585 + 2*0,05)=0,47мм.
3.5. Расчет размеров и разработка конструкции корпуса полосового фильтра .
Корпус имеет форму коробки и состоит из коробчатого основания и двух крышек ,в следствии этого повышается ремонтопригодность модуля.
Мы изготавливаем не герметичный модуль .
Корпус изготавливается из сплава алюминия Д16 по технологии штамповки-вырубки с последующей гибкой, толщина стенок корпуса равна 1 мм.
Корпус покрыт сплавом Н6.М6.О-Ви12,а также эмалью.
Крышка плотно закрывает корпус при помощи сделанных в корпусе вырубок прямоугольной формы, которые сделаны на длинной стороне корпуса , и выдавок в самой крышке ,как показано на рисунке 2.
Печатная плата крепится внутри корпуса с помощью выдавок ,сделанных в самом корпусе ,и припаевается к корпусу в точках где находятся выдавки.
Произведем расчет размеров корпуса полосового фильтра с учётом толщины стенок корпуса ,сделанных выдавок и расстояния от основания корпуса до печатной платы .Получим :
Высота корпуса – Н =Lh+Lст+Lосн+Lкр,
Где Lh=33мм – высота конструкции ,
Lст=2мм – толщина стенок корпуса,
Lосн=5мм – расстояние от основания до печатной платы,
Lкр=5мм – расстояние от крышки .
Н = 33+2+5+5 = 45мм.
Ширина корпуса – X = Lx+Lст+Lвыд,
Где Lx=40мм – ширина печатной платы ,
Lвыд=2мм – толщина выдавок,
X = 40+2+2=44мм.
Длинна корпуса – Y = Ly+Lст+Lвыд,
Где Ly=60мм – длинна печатной платы,
Y = 60+2+2=64мм.
Рис. 2.
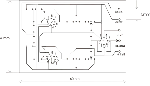
3.6. Разработка топологии печатной платы.
На рисунке 3 можно увидеть топологию печатной платы полосового фильтра.
Рис.3.
Характеристики
Тип файла документ
Документы такого типа открываются такими программами, как Microsoft Office Word на компьютерах Windows, Apple Pages на компьютерах Mac, Open Office - бесплатная альтернатива на различных платформах, в том числе Linux. Наиболее простым и современным решением будут Google документы, так как открываются онлайн без скачивания прямо в браузере на любой платформе. Существуют российские качественные аналоги, например от Яндекса.
Будьте внимательны на мобильных устройствах, так как там используются упрощённый функционал даже в официальном приложении от Microsoft, поэтому для просмотра скачивайте PDF-версию. А если нужно редактировать файл, то используйте оригинальный файл.
Файлы такого типа обычно разбиты на страницы, а текст может быть форматированным (жирный, курсив, выбор шрифта, таблицы и т.п.), а также в него можно добавлять изображения. Формат идеально подходит для рефератов, докладов и РПЗ курсовых проектов, которые необходимо распечатать. Кстати перед печатью также сохраняйте файл в PDF, так как принтер может начудить со шрифтами.
















