Отчет по ЛР №8 - Исследование последовательного колебательного контура (1267052)
Текст из файла
Цель работы: Произвести экспериментальные исследования частотных характеристик последовательного колебательного контура. Изучить влияние добротности контура на его характеристики.
-
Расчет резонансной частоты контура (f0)
Известные параметры:
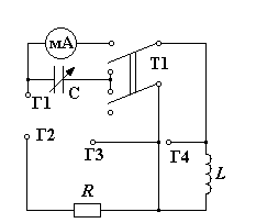
Тумблер Т1 находится в нижнем положении (то есть конденсатор и катушка включены последовательно)
Н
апряжение на входе равняется U1=3 В.
Значение переменной емкости устанавливается в крайнее левое положение.
| Измерено | |||||
| U1 | R1 | f0 | UR1 | UC | U2-4 |
| В | Ом | кГц | В | В | В |
| 3 | 100,4 | 11,8 | 1,25 | 24.8 | 25 |
| Вычислено | ||||||||
| URk | I0 | ХС | Rk | L | C | Q | | 2f0.7 |
| В | мА | кОм | Ом | мГн | нФ | – | кОм | кГц |
| 1,906 | 12 | 1,992 | 153,1 | 27 | 6,77 | 7,858 | 1,992 | 1,502 |
Векторная диаграмма, по которой вычисляются значения:
-
Амплитудно-частотная характеристика для С=С1
Пороговое значение UR1=0.1*UR01(при резонансе)
| f,кГц | 7,4 | 8 | 8.5 | 9 | 9.5 | 10 | 10.5 | 11 |
| UR1, B | 0.08 | 0.09 | 0.11 | 0.15 | 0.18 | 0.20 | 0.25 | 0.36 |
| f,кГц | 11.5 | 11.8 | 12 | 12.5 | 13 | 13.5 | 14 | |
| UR1, B | 0.65 | 0.80 | 0.40 | 0.22 | 0.16 | 0.11 | 0.09 |
Амплитудно-частотная характеристика для С=С2
Пороговое значение UR1=0.1*UR01(при резонансе)
| f,кГц | 7.5 | 8 | 8.5 | 9 | 9.5 | 10 | 10.5 | 11 | 11.5 | |||||
| UR1, B | 0,14 | 0,20 | 0,40 | 0,65 | 1,1 | 0,65 | 0,40 | 0,20 | 0,14 | |||||
| Фазо - частотная характеристика |
|
Векторные диаграммы.
Характеристики
Тип файла документ
Документы такого типа открываются такими программами, как Microsoft Office Word на компьютерах Windows, Apple Pages на компьютерах Mac, Open Office - бесплатная альтернатива на различных платформах, в том числе Linux. Наиболее простым и современным решением будут Google документы, так как открываются онлайн без скачивания прямо в браузере на любой платформе. Существуют российские качественные аналоги, например от Яндекса.
Будьте внимательны на мобильных устройствах, так как там используются упрощённый функционал даже в официальном приложении от Microsoft, поэтому для просмотра скачивайте PDF-версию. А если нужно редактировать файл, то используйте оригинальный файл.
Файлы такого типа обычно разбиты на страницы, а текст может быть форматированным (жирный, курсив, выбор шрифта, таблицы и т.п.), а также в него можно добавлять изображения. Формат идеально подходит для рефератов, докладов и РПЗ курсовых проектов, которые необходимо распечатать. Кстати перед печатью также сохраняйте файл в PDF, так как принтер может начудить со шрифтами.
















