Диплом Зимин готов (1226315), страница 5
Текст из файла (страница 5)
Во время работы согласованными движениями поворота устройства вокруг колонны 2, поворота головки 12, выдвижения телескопической балки 22 и опускания укосины 5 гидроцилиндрами 7, 3 устройство роликами 18 устанавливается на рельс. Роликовыми захватами рельс фиксируется. Затем гидроцилиндром 9 опускается опора и после контакта с балластом в шпальном ящике третий рельс стрелочного перевода вывешивается. Вывешивание третьего рельса согласовано с работой подъемного гидроцилиндра ПРУ, находящегося со стороны устройства.
В 2007 году изготовлена и осваивается машина ВПРС-05, на которой в качестве дополнительного рабочего оборудования установлен блок динамической стабилизации стрелочного перевода.
1.2 Формирование задачи.
Наибольшее распространение на железных дорогах России получили выправочно-подбивочно-рихтовочные машины ВПР-02 циклического действия, с производительностью 1400 шп/ч., что является определенным недостатком и не позволяет включать машину в технологический процесс капительного ремонта пути, для сплошной выправки и рихтовки пути.
Повышение производительности машин данного типа, является важной задачей. Поэтому в данной работе рассматривается вариант решения данной проблемы, за счет модернизации подбивочных блоков, что повысит производительность подбивки пути до 1600-1700 шп/ч, без нарушения качества работы.
Модернизации подвергаются сами подбивочные блоки, в которых заменяются гидроцилиндры наружных подбоек, подбивочные рычаги, а также производятся некоторые изменения в гидросистеме подбивочных блоков.
Особенностью конструкции гидросистемы наружных подбоек, является то, что поршень может устанавливаться в среднем положении в гильзе цилиндров, что позволяет подбойкам перемещаться в обе стороны от подбиваемых шпал.
Рабочий цикл включает следующие операции: перемещение машины к подбиваемым шпалам, заглубление подбоек в балласт. После чего срабатывают гидроцилиндры обжима наружных подбоек, что обеспечивает обжатие балласта под двумя крайними шпалами. За тем масло подается в гидроцилиндры обжима наружных и внутренних подбоек, и производится уплотнение балласта под двумя внутренними шпалами. После совершения обжима подбойки возвращаются в среднее фиксированное положение, и машина подъезжает к следующей группе подбиваемых шпал.
Таким образом, производительность повышается, за счет того, что подбивочный блок за один цикл будет подбивать 3 шпалы.
2 ОПИСАНИЕ МОДЕРНИЗИРОВАННОЙ МАШИНЫ
Согласно поставленной задачи, модернизации подвергаются подбивочные блоки, в которых изменяется цикл работы. За счет движения наружных подбоек, которые должны уплотнить балласт под двумя крайними шпалами. При этом в двух крайних шпалах подбойка осуществляется на половину, а под двумя внутренними балласт уплотняется полностью.
Подбивочный блок – это вибрационное устройство, предназначенное для уплотнения балластного слоя под подошвами шпал. Шпалоподбивочный механизм блока имеет привод вибраций в виде эксцентрикового вала, соединенного через шатунные элементы с концами рычагов подбоек и механизм обжима балласта (подачи лопаток подбоек) в виде гидроцилиндров. Применяют подбивочные блоки с асинхронным обжатием балласта (асинхронность - при обжатии балласта, каждая пара подбоек находится с противоположной стороны шпалы, двигаются независимо друг от друга, обеспечивая одинаковое давление на балласт). Дополнительные приводы блока – механизм его вертикального перемещения (опускания с заглублением подбоек и подъема) и механизм перемещения блока в поперечном направлении при работе в кривых и на стрелочных переводах.
Процесс уплотнения балластного слоя рабочими органами машин является сложным многофакторным процессом. Для его реализации взаимодействуют два сложных объекта: путевая машина и верхнее строение пути (в общем случае это РШР и балластная призма). На практике наибольшее распространение получил метод силового вибрационного воздействия с поступательным движением уплотнительной поверхности рабочего органа. Технические расчеты подбивочных блоков выполняются в целях оценки: производительности блока и машины, технологического эффекта работы блока через показатели качества уплотнения, усилий в элементах механизмов при расчете на прочность и надежность, параметров рабочих органов и режимов работы, характеристик энергоемкости при выборе параметров приводов экипажной части машины по характеристикам рабочих органов. Кроме того, производить оценку рабочих свойств верхнего строения пути при эксплуатации в требуемом режиме и др.
2.1 Основы расчета подбивочного блока.
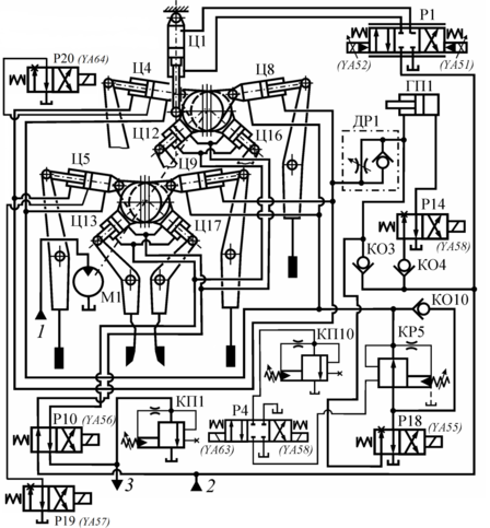
В исходном состоянии при опускании подбивочного блока штоки цилиндров Ц4, Ц5, Ц8, Ц9 привода рычагов наружных подбоек находятся в среднем положении, а штоки цилиндров Ц12, Ц13, Ц16, Ц17 привода рычагов внутренних подбоек выдвинуты. Для этого распределители Р18, Р10 включены в нейтральную позицию, а распределители Р19, Р20 закрыты.
Рисунок 16 - Модернизированная схема гидропривода ВПР-02.
Поршни цилиндров наружных подбоек расположены по центру и прижаты давлением к стенке корпусов, а поршни цилиндров внутренних подбоек разностью давлений прижаты к крышкам. Прижим обеспечивает жесткую передачу вибраций от эксцентрикового вала, который вращается гидромотором М1, на рычаги и подбойки. В момент заглубления подбоек в слежавшийся балласт распределителем Р14 масло под давлением может быть подано в преобразователь (мультипликатор давления) ГП1. В его штоковой полости развивается давление до 21 МПа, подаваемое в момент заглубления в штоковые полости цилиндров Ц4, Ц5, Ц8, Ц9.
При поступлении сигнала на обжим балласта распределители Р18, Р19, Р20 включаются в рабочие позиции, а распределитель Р10 отключен. Масло под давлением начинает сливаться с цилиндров привода рычагов наружных подбоек, вследствие чего их штоки втягиваются, и наружные подбойки производят вибрационный обжим балласта под крайними шпалами. Кроме того давление снижается до 3,5 МПа. После масло рабочим давлением 11,5-14,0 МПа подается в штоковые полости цилиндров Ц4, Ц5, Ц8, Ц9 привода рычагов наружных подбоек. Штоки начинают выдвигаться, когда штоки доходят до среднего положения, распределители Р19, Р20 отключаются, а распределитель Р10 включается. Поршни цилиндров наружных подбоек выдвигаются, а поршни цилиндров внутренних подбоек втягиваются, балласт обжимается под внутренними шпалами.
После прекращения подачи сигнала на обжим балласта отключаются рабочие позиции распределителей Р18, Р10, рычаги подбоек возвращаются в исходное положение, соответствующее раскрытым подбойкам.
2.2. Определение производительности машины.
Основное требование к производительности выправочно-подбивочных и рихтовочных машин – максимальное увеличение выработки в «окно», что достигается при максимально возможной технической производительности, которая может быть установлена на анализе рабочего цикла и существующих физико-технических ограничений.
Тогда:
(1)
где: tзагл - временя на опускание и заглубление подбоек;
tсж - сжатия подбоек;
tпод - раскрытия подбоек и подъем подбивочных блоков;
tзахв - захват рельсошпальной решетки;
tпер - передвижение машины к очередной подбиваемой шпале или группе шпал.
Время технологических операций:
tупл(min) = tзагл + tсж (2)
Определяется минимально необходимым количеством вибровоздействий.
Производительность подбивки и выправки пути для модернизированной машины ВПР-02, при установленной производительности П =1650 шпал/час.
В
ремя рабочего цикла при заданной производительности определяется по формуле:
(3)
где: n – число подбиваемых шпал за один цикл, для ВПР-02 (n=3).
Тогда:
Для сравнения времени рабочего цикла базовой машины ВПР-02 и модернизированной машины ВПР-02 произведем расчет:
Видно, что время цикла модернизированной машины больше за счет большего количества подбиваемых шпал.
2.3. Вибровоздействия рабочих органов.
Качество уплотнения балласта во многом определяется временем вибровоздействия рабочих органов на уплотняемый материал, т. е. продолжительностью первых двух операций рабочего цикла (заглубление в балласт и сжатие подбоек). Эти операции оказывают почти одинаковое влияние на качество уплотнения балласта.
ВНИИЖТ экспериментально установил, что минимально необходимое число вибровоздействий для получения достаточно хорошего уплотнения должно быть в переделах 100 – 130 ударов рабочих органов по уплотняемому материалу.
Число вибровоздействий:
или (4)
где: (ft) или (ωt) – минимально-необходимое число вибровоздействий;
f – частота колебаний уплотнительных рабочих органов, Гц;
t – время вибровоздействия рабочих органов на балласт, с, (t=tупл(min) = tзагл + tсж);
ω – угловая частота колебаний рабочих органов, с-1.
Одно из основных условий получения хорошего качества уплотнения балласта – обеспечение минимально необходимое число вибровоздействий, а следовательно, минимального времени вибрирования, которое во многом определяет производительность машины.
Первое ограничение технической производительности подбивочно-выправочных машин – ограничение по минимально необходимому числу вибровоздействий, которое в значительной мере определяет качество уплотнения балласта и устойчивость пути. Второе ограничение технической производительности подбивочно-выправочных машин – ограничение по максимально возможной частоте колебаний рабочих органов. Это ограничение установлено теоретически и подтверждено экспериментально.
В перспективе при дальнейшем совершенствовании подбивочно-выправочных машин станет технически возможной реализация предельной частоты колебаний (ωmax = 400 с-1). Минимальное время вибровоздействия рабочих органов на балласт при условии достаточного числа вибровоздействий:
(5)
Время подъема подбивочного блока может быть установлено исходя из возможности совмещения рабочих операций раскрытия подбоек и подъема блоков, автоматического включения раскрытия подбоек и подъема блоков в конце операции сжатия с учетом минимального хода подъема блоков, быстродействия пусковой аппаратуры, а также необходимости синхронной работы обоих блоков и торможения их при подходе к верхнему положению с целью исключения ударов о раму. Учет этих факторов показывает, что время подъема не может быть меньше 0,6 – 0,7 с.
Время передвижения машины от одной группы шпал к другой определяется временем ее разгона и торможения, и составляет 1,5 – 2 с.
Время захвата рельсов и время установки подбивочных блоков поперек оси пути практически не изменяется при дальнейшем совершенствовании машин, так как время захвата (0,3 с), а время установки блоков поперек оси пути (для стрелочной машины) определяется возможностями ручного управления и не может быть сокращено.
Технически возможное время рабочего цикла при работе:
(6)
Таким образом, технически обоснованным может быть требование обеспечить максимально возможную производительность для модернизированной машины ВПР-02, до 1700 шпал/ч.
Мощность выправочно-подбивочной машины (кВт), затрачивается при виброуплотнении на привод подбивочных блоков
(холостой режим), заглубление подбоек
и виброобжатие балласта
, на привод вспомогательного оборудования
(компрессоры, генераторы и др.) и передвижения машины
.












