диплом мой (1223579), страница 4
Текст из файла (страница 4)
Поэтому техническая задача изобретения - упрощение конструкции, повышение ремонтопригодности и надежности мотор-барабана.
Техническая задача достигается тем, что водило редуктора снабжено второй опорной цапфой, выходящей внутрь барабана, а корпус редуктора и барабан опираются на обе опорные цапфы водила, при этом при наружном размещении двигателя он своим фланцем прикреплен к фланцу первой опоры барабана и первой опоры водила, а валом через втулочную муфту соединен с солнечной шестерней редуктора, проходящей через эту опору, а при внутреннем расположении двигателя он своим фланцем соединен со второй опорной цапфой водила, а валом - через втулочную муфту соединен с солнечной шестерней редуктора, проходящей через эту опору.
Рисунок 1.21. Мотор-барабан при внутреннем расположении двигателя
Рисунок 1.22. Кинематическая схема мотор-барабанапринаружном размещении двигателя
Рисунок 1.23. Кинематическая схема мотор-барабана при внутреннем расположении двигателя
Рисунок 1.24.Кинематическая схема мотор-барабанапри наружном размещении двигателя
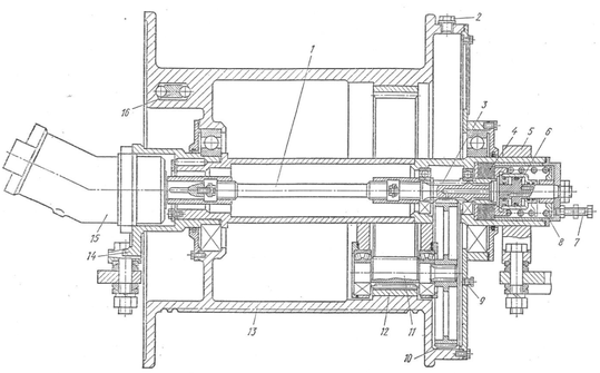
Предлагаемый мотор-барабан состоит из двух опор 1 и 2, фланцевого двигателя 3, планетарного, многопоточного редуктора 4, размещенного внутри корпуса барабана 5. Барабан, состоящий из обечайки и диска, с одной стороны через редуктор 4 и опорную цапфу 6 водила 7 имеет жесткую осевую и окружную фиксацию в опоре 2, а с другой стороны само устанавливается в опоре 1. Редуктор трехпоточный с планетарной передачей типа 2K-h и остановленный водилой. В зависимости от требуемого передаточного числа редуцирующая передача выполняется с одновенцовыми (рисунок23 ,24) или двухвенцовыми сателлитами (рисунок 21,22). Общим для редукторов является наличие остановленного водила 7 с двумя опорными цапфами, одна из которых 6 выходит наружу из барабана, а другая 8 наоборот вовнутрь барабана, и на которые через торцевые крышки 9 с подшипниками 10 опирается корпус 11 редуктора 4 и барабан 5.Водило является корпусом для сателлитов, которые находятся в зацеплении с солнечной шестерней 12 и коронным колесом 13. Солнечная шестерня 12 через втулочную муфту 14 шарнирно соединяется с валом двигателя, что позволяет ей само устанавливаться между тремя блоками сателлитов. Коронное колесо 13 через муфту 15 шарнирно соединяется с корпусом 11 редуктора 4. Для соединения редуктора с барабанами различного диаметра и поддержания оптимального теплового режима работы двигателя может быть применено прессовое (рисунок 21, 23) или фланцевое (рисунок 22, 24) крепление редуктора к барабану. В первом варианте крепление редуктора осуществляется прессовой посадкой в барабане и штифтами 17, а окна между ним и барабаном образовываются граненой наружной формой корпуса редуктора. Во втором варианте присоединение редуктора к барабану осуществляется болтами 16 и штифтами 17, а во фланцевом креплении имеются дополнительные окна для вентиляции барабана.
Редуктор, в зависимости от требуемой схемы компоновки привода, позволяет разместить двигатель как внутри, так и снаружи барабана. Для этого необходимо повернуть двигатель с редуктором на 180°. При этом доработка мест креплений не требуется.
При наружном размещении двигателя (рисунок 22 ,24) он своим фланцем прикреплен к фланцу первой опоры 2 барабана 5 и первой опоры 6 водила 7, а валом через втулочную муфту 14 соединен с солнечной шестерней 12 редуктора, проходящей через эту опору 6.
При внутреннем расположении двигателя (рисунок 21,23) он своим фланцем соединен со второй опорной цапфой 8 водила 7, а валом - через втулочную муфту 14 соединен с солнечной шестерней 12 редуктора, проходящей через опору 8. Нагнетаемый вентилятором воздух (на рисунке движение воздуха показано стрелками) проходит через окна в диске барабана 5, охлаждает узлы и выходит наружу через окна между барабаном и редуктором. Подводящие провода к двигателю при этом проложены через отверстие в опоре 1 барабана 5.
Мотор-барабан работает следующим образом. Крутящий момент с вала двигателя 3 через втулочную муфту 14 передается на солнечную шестерню 12. Последняя приводит во вращение сателлиты, которые вращаются на оси, установленной на подшипниках в корпусе остановленного водила 7. Сателлиты передают крутящий момент через коронное колесо 13 и муфту 15 корпусу 11 редуктора 4. Последний через штифты 17 приводит во вращение барабан 5.
Вращение барабана 5 и корпуса 11 редуктора 4 осуществляется на подшипниках 10 относительно неподвижного водила 7. Реактивный момент барабана воспринимается опорой 2 и закрепленной в ней опорной цапфой 6 водила 7.
Сравнение заявляемого решения с известными показывает, что оно отличается следующими признаками:
- водило редуктора имеет две выходные цапфы, одна из которых выходит наружу, а другая вовнутрь барабана;
- водило позволяет размещать двигатель как внутри, так и снаружи барабана;
- корпус редуктора имеет граненую форму, благодаря чему между ним и барабаном образовываются окна для прохождения охлаждающего воздуха.
Таким образом, водило редуктора обрело новую совокупность свойств - оно стало не только опорой барабана, но и элементом, позволяющим изменять расположение двигателя относительно барабана на внутреннее или наружное и позволило внутри барабана закреплять стандартный двигатель, без доработок его конструкции. Поэтому заявляемое изобретение соответствует критерию «изобретательский уровень».
Предлагаемый мотор-барабан обладает следующими преимуществами:
- редуктор агрегатируется с широким рядом стандартно выпускаемых двигателей фланцевого исполнения, что позволяет упростить изготовление мотор-барабанов и повысить ремонтопригодность;
- фланцевое крепление редуктора и его граненая форма образовывают окна между ним и обечайкой барабана, а наличие вентилятора у двигателя и окон в диске барабана способствует лучшему охлаждению узлов мотор-барабана воздухом, нагнетаемым вентилятором двигателя. Это поддерживает тепловой режим двигателя в нормальных пределах, что снижает вероятность его перегорания и увеличивает надежность мотор-барабана;
- выполнение редуктора с водилом, у которого две выходные цапфы, позволяет размещать внутри барабана стандартный двигатель. В результате не требуется доработка конструкции двигателя и отпадает необходимость в дополнительных конструктивных элементах, играющих роль задней опоры двигателя и обеспечивающих его жесткое соединение с рамой. Это упрощает конструкцию, снижает количество операций при ремонте, а также дает возможность ремонтировать мотор-барабан агрегатным методом, что увеличивает ремонтопригодность;
- сателлиты размещены в неподвижном водиле, поэтому мотор-барабан является динамически уравновешенным и не требует балансировки, что упрощает конструкцию и уменьшает количество технологических операций при его изготовлении;
- двигатель крепится к опорной цапфе водила, а его вал соединяется с валом солнечного колеса при помощи втулочной муфты, поэтому вал ротора и его подшипники разгружены от действия собственного веса и радиальных усилий в зацеплении колес. Это позволяет увеличить вероятность безотказной работы подшипников двигателя и надежность всего мотор-барабана;
- разработанный редуктор совместно со стандартным двигателем позволяют за короткий срок с применением минимального количества ремонтных операций заменить вышедший из строя узел, в результате ремонтопригодность всего привода повышается;
- предлагаемая конструкция позволяет упростить проектирование мотор-барабанов, в результате чего оно сводится к выбору редуктора с требуемым передаточным числом и стандартного фланцевого двигателя необходимой мощности.
Таким образом, патентуемое изобретение позволяет получить мотор-барабан упрощенной конструкции, с повышенными ремонтопригодностью и надежностью, обусловленными конструктивными изменениями в редукторе и применении стандартного фланцевого двигателя, не требующего дополнительной доработки конструкции.
Мотор-барабан, состоящий из двух опор, фланцевого двигателя, планетарного, многопоточного редуктора, размещенного внутри корпуса барабана, выходящая наружу из редуктора опорная цапфа водила редуктора жестко соединена с первой опорой барабана, отличающийся тем, что водилоснабжено второй опорной цапфой, выходящей внутрь барабана, корпус редуктора и барабан опираются на обе упомянутые опорные цапфы, при этом при наружном размещении двигателя он своим фланцем прикреплен к фланцу первой опоры барабана и первой опоры водила, а валом через втулочную муфту соединен с солнечной шестерней редуктора, проходящей через эту опору, а при внутреннем расположении двигателя он своим фланцем соединен со второй опорной цапфой водила, а валом через втулочную муфту соединен с солнечной шестерней редуктора, проходящей через эту опору.
4) Однобарабанный привод небольшой мощности (до 50 кВт) выполняют с встроенным внутрь барабана 2 электродвигателем 3 и редуктором 1 (рисунок 25)
В ленточных конвейерах длиной примерно до 300 м с суммарной мощностью привода до 100 кВт, как правило, применяют электропривод с короткозамкнутым асинхронным электродвигателем. В простейшем варианте привод состоит из двигателя, соединительных муфт и редуктора, от которого вращающий момент передается приводному барабану. Основным достоинством этого типа привода является его конструктивная простота, достаточная надежность и относительно низкая стоимость.
1 – редуктор; 2 – барабан3 – электродвигатель
Рисунок 1.25. Мотор-барабан
Однобарабанный привод малой мощности до 30 – 50 кВт для компактности выполняют со встроенным внутрь барабана электродвигателем и редуктором (рис. 26). Такие мотор – барабаны широко используются для привода передвижных и переносных конвейеров, питателей
1 – барабан; 2 – редуктор; 3 – электродвигатель; 4 – токоподвод.
Рисунок 1.26. Мотор- барабан
К недостаткам электропривода с асинхронным короткозамкнутым электродвигателем следует отнести резкое увеличение пускового момента и, следовательно, возможность появления высоких натяжений в конвейерной ленте и пробуксовки на приводных барабанах.
5) Единый приводной агрегат, который сочетает в себе все необходимые узлы: электродвигатель, редуктор и барабан. При такой компоновке весь привод размещается внутри барабана.
Рисунок 1.27. Мотор-барабан
Таблица 1.1 – Основные геометрические параметры мотор - барабана
| Диаметр | 160,215,315,400,510,630 мм |
| Ширина | 310-1800 мм |
Бочкообразная форма обеспечивает центрирование ленты при работе конвейера
Двойное уплотнение шейки вала исключает проникновение пыли и влаги в полость барабана, а также предотвращает утечку специального тавота, смазывающего зубчатые передачи
Преимуществами ленточного конвейера являются:
-
Отсутствие перекосов валов электродвигателя, редуктора и приводного барабана, характерных для обычного привода -
Отсутствие соединительных муфт, что исключает все работы по выверке и соединению элементов, при сборке конвейера, и обеспечивает его более высокий КПД
-
Монтаж мотор-барабана на конвейере заключается лишь в установке шеек вала в соответствующие пазы рамы конвейера
-
Надежная защита передачи и электродвигателя значительно снижает износ и шум при работе конвейера
-
Отсутствие специальной рамы привода, чугунного корпуса редуктора, соединительных муфт, а также корпуса электродвигателя позволяет значительно облегчить мотор-барабан и сделать его более легким, компактным и удобным в эксплуатации
-
Пыле и водонепроницаемое исполнение
Также мотор-барабан имеет ряд дополнительных возможностей, в числе которых
-
Специальная изоляция, защищающая от сырости и паров кислоты с переключением полюсов
-
Футеровка барабана для надежной передачи тягового усилия и защиты от износа
-
Блокировка отката для предотвращения обратного хода ленты с грузом
-
Роликовая муфта свободного хода встроенная между монтажной шейкой вала и клеммной коробкой
|
| Рисунок 1.28. Мотор-барабан немецкой фирмы “Фёрдер-ундАнтрибстехникАшерслебенГмбХ” Преимущества:
Мотор-барабаны с диаметром до 800 мм и мощностью до 132 кВт транспортируют цемент, уголь, гравий, камни, руду или вторичные материалы, а также агрессивные химикаты и абразивные сыпучие грузы Мотор-барабаны ФАА используются: для процессов подачи, обогащения, дробления, просеивания, дозировки, взвешивания и смешивания в гравийных карьерах, в горной добыче, каменоломнях, на электростанциях в химической промышленности при производстве цемента и удобрений в дорожном строительстве в сельском хозяйстве в транспортёрах для перемещения ручной клади и багажа в аэропортах и т.д. 5) В качестве привода, модернизировав под данную конструкцию конвейера, можно использовать л ебедку крана только в качестве привода. Существенным преимуществом является то, в ней используется дисковый тормоз Главная лебедка крана КС-6471 Главная и вспомогательная лебедки стреловых кранов снабжены специальными устройствами – канатоукладчиками. Они обеспечивают правильную укладку в ручьи барабана и предотвращают сход его с барабана Главная лебедка крана КС-6471 (рисунок 29) оборудована гидравлическим приводом. Лебедка приводится в действие от гидромотора 15 типа 210.25 мощностью 55 л. с., вмонтированного в барабан. Мощность от гидромотора к исполнительному органу – барабану 13 передается через вал 1 с щарнирным соединением и планетарный редуктор с передачами, вал-шестерню 3, находящуюся в зацеплении с шестерней 10; от шестерни 10 мощность передается шестерне 11, сидящей с ней на общем валу. Шестерня 11 находится в зацеплении с венцом 12, запрессованным во внутреннюю полость барабана. 1 – вал; 2, 9 – пробки; 3 – вал-шестерня; 4 – дисковый тормоз; 5 – кронштейн; 6 – гидроцилиндр; 7 – болт; 8 – пружина; 10, 11 – шестерни; 12 – венец; 13 – барабан; 14 – кронштейн; 15 – гидромотор; 16 – клин. Рисунок 1.29. Главная лебедка крана КС-6471 На внутренней полости мотор-редуктор смонтирован постоянно замкнутый дисковый тормоз 4 с гидравлическим приводом; внутренние диски тормоза соединены с валом-шестерней 3. В нерабочем состоянии диски сжимаются пружиной и вал-шестерня 3 находится в заторможенном состоянии. При включении лебедки масло поступает в гидромотор 15 и одновременно под давлением – в полость гидроцилиндра 6. Под действием внутреннего давления в гидроцилиндре его шток смещается вправо, пружина сжимается, диски тормоза размыкаются и барабан 13 начинает вращаться. Тормоз регулируют болтами 7. Изменяя дросселированием частоту вращения гидромотора 15, можно осуществлять бесступенчатое регулирование частоты вращения барабана. Это выгодно отличает данную лебедку от лебедок с механическим приводом. Валы зубчатых передач крепятся в расточках корпуса мотор-редуктора и опираются на шарикоподшипники. На барабане выполнена кольцевая нарезка. Навивка каната на барабан – черырехслойная. Канат крепят к барабану клином 16. Все подшипники и зубчатые колеса смазываются маслом, залитым во внутреннюю полость барабана. Заливают и сливают масло через пробку 2. Количество масла контролируют с помощью пробки 9. |
шерслебенГмбХ















