ДП 190303.65.К14-ЭТЖД-663в.ПЗ (1222808), страница 2
Текст из файла (страница 2)
В соответствии с технологией, используемой на участке Транссиба Карымская – Владивосток, унифицированная масса длина поезда составляет 71 условный вагон. Для вождения таких поездов общей массой 6300 тонн достаточно трехсекционного локомотива 3ЭС5К (при использовании подталкивающих локомотивов на критических подъемах). Использование инновационных вагонов с осевой нагрузкой 25 тонн позволяет при сохранении длины поезда увеличить вес состава до 7100 тонн. При этом вождение поездов трехсекционными локомотивами 3ЭС5К становится невозможным из-за ограничений по мощности локомотива. Использование электровозов 4ЭС5К обеспечивает ведение поезда по всему участку без «перелома» веса при сокращении числа участков подталкивания и повышении скорости движения поезда.
Увеличенное у 4ЭС5К время между заходом на техническое обслуживание обеспечивает прохождение всего участка длиной более 3000 км без отцепки локомотива. Однако, для организации эксплуатации электровозов 4ЭС5К на Восточном полигоне, требуется обеспечить возможность выполнения ТО-2 для четырехсекционных локомотивов на ПТОЛ сетевого значения.
Основной задачей дипломного проекта является разработка мероприятий по реконструкции пунктов технического обслуживания электровозов и цехов ТР-1.
1 ОСНОВНЫЕ ОТЛИЧИЯ ЭЛЕКТРОВОЗОВ 2Х2ЭС5К ОТ 4ЭС5К
На полигонах Российских железных дорог увеличивается критическая масса поезда, в связи этим должна увеличиваться мощность электровозов, за счет увеличений секций по системе многих единиц тяги СМЕ, например, 2х2ЭС5К. Но при эксплуатации таких электровозов были некоторые неудобства, в числе которых невозможность прохода между головными секциями в движении. Поэтому на электровозе 4ЭС5К появились две бустерные секции с общим проходом между головными секциями. Приведем сравнительные технические характеристики электровозов 2х2ЭС5К и 4ЭС5К в таблице 1.1.
В настоящее время в ТЧЭ Смоляниново, Хабаровск-2, Амурское эксплуатируется 51 система электровозов 2х2ЭС5К. Однако критическая норма массы поезда для электровозов 2х2ЭС5К на участке Смоляниново — Находка установлена в пределе 6300 тонн. Повышение тяговых свойств электровоза достигнуто за счет внедрения новых решений. Так, нагрузка на ось доведена до 245 кН (25 тс). Она позволяет повысить расчетную силу тяги электровозов, не приводит к увеличению износа рельсов и снижению надежности механической части локомотивов [1].
Применена система поосного регулирования с индивидуальными выпрямительно инверторными устройствами (ВИУ-4000–2М). Совместно с гибкой адаптивной системой противобоксовочной защиты она обеспечивает реализацию максимального коэффициента сцепления каждой тяговой оси и оптимальное распределение тяговых нагрузок между ними. В результате увеличивается сила тяги электровоза, это позволяет во многих случаях исключить необходимость подсыпки песка даже при неблагоприятных климатических условиях и загрязненных рельсах. Также использована система независимого возбуждения (НВ) тяговых двигателей в режиме тяги, реализуемая в диапазоне скоростей 0–50 км/ч [1].
Таблица 1.1 – Сравнительные технические характеристики электровозов 2х2ЭС5К и 4ЭС5К
| Наименование параметров | Тип электровоза | |
| 2х2ЭС5К | 4ЭС5К | |
| Осевая формула | 2(2о–2о)*2(2о–2о) | 4(2о–2о) |
| Тип тягового двигателя | НБ-514Б | НБ-514Е |
| Нагрузка от колесной пары на рельсы, кН (тс) | 24 ± 0,5 | 25 ± 0,5 |
| Масса сцепная электровоза с 0,67 запаса песка, тонн | 192*192=384 | 400 |
| Колесно-моторный блок | с МОП скольжения или МОП качения | с МОП качения |
| Поосное регулирование силы тяги | нет | есть |
| Система управления | МСУД-Н | МСУД-015 с расширенными функциями диагностирования |
| Система возбуждения тяговых двигателей в режиме тяги | Последовательная | Последовательная/ независимая |
| Управление форсунками песочниц | Посекционное | Индивидуальное |
| Сквозной проход между всеми четырьмя секциями | нет | есть |
| Санитарный модуль | нет | есть |
| Служебное помещение для кратковременного пребывания сопровождающего персонала | нет | есть |
| Система распределенного управления тормозами поезда (РУТП) | нет | есть |
| Скорость продолжительного режима, (км/ч) | 51 | 51 |
| Мощность часового режима кВт | 13120 | 13120 |
| Электрическое торможение | рекуперативное | рекуперативное |
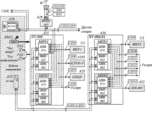
Еще одна новация – это энергооптимальное ведение поезда за счет гибкого формирования тяговой единицы нужной мощности исходя из условий полигона ОАО «РЖД» с количеством тяговых осей до 16 с кратностью 4. Применение выпрямительно-инверторного устройства ВИУ-4000–2М, которое в отличие от ВИП-4000М используется на электровозах 2ЭС5К, состоит из двух независимых каналов плавного индивидуального регулирования питания двух тяговых двигателей в режиме тяги. Расширены функции диагностики ВИУ-4000-2М в сравнении с ВИП-4000М. Блок диагностики контролирует работу двух каналов и принципиально отличается от аналогичного блока ВИУ-4000М наличием канала связи с микропроцессорной системой управления МСУД-015 (рисунок 1.1) [1].
Рисунок 1.1 – Структурная схема МСУД-015
Микропроцессорная система управления с расширенной диагностикой оборудования МСУД-015 предназначена для управления тяговым приводом и аппаратами цепей управления, поосного регулирования тяговыми электродвигателями (ТЭД), в том числе в режиме тяги с независимым возбуждением ТЭД, и диагностирования основных систем электровоза для защиты электровоза. Система управления может информировать машиниста о его неправильных действиях, либо о необходимых действиях для обеспечения должного функционирования систем электровоза. Кроме того, МСУД-015 учитывает данные о состоянии бортового оборудования электровоза. Система может оперативно передавать информацию (через блок БРПД-003 по сетям стандарта GSM в режиме реального времени) на серверы завода и локомотивного депо о состоянии основного оборудования электровоза, об управляющих действиях машиниста и местоположении локомотива (определение координат с помощью системы ГЛОНАСС) при возникновении нештатных ситуаций. На основании вышеуказанной информации локомотивные ремонтные депо формируют задания по объему и периодичности ремонтных работ бортового оборудования электровоза [1].
На электровозе 4ЭС5К используются колесно-моторные блоки с моторно-осевыми подшипниками (МОП) качения (рисунок 1.2 б) вместо МОП скольжения (рисунок 1.2 а), которые применялись на серийных электровозах 2ЭС5К. Установка моторно-осевых подшипников качения имеет ряд преимуществ. В первую очередь это сокращение количества технических обслуживаний электровоза (ТО-2) при увеличении межремонтного пробега с 72 до 120 часов. Использование новых подшипников позволяет исключить расходование дорогостоящего осевого масла для заправки, долива и сезонной смены, как это происходит при эксплуатации моторно-осевых подшипников скольжения. Новые блоки позволяют уменьшить эксплуатационные расходы на обслуживание и ремонты МОП за счет снижения трудоемкости (уменьшается из-за исключения в ремонтах подшипников таких операций, как заливка, расточка вкладышей и т. д.). Также снижаются затраты электроэнергии на тягу при уменьшении момента трения в подшипниковых узлах и повышении КПД электровоза и повышается надежность и срок службы тягового двигателя, тяговой зубчатой передачи, увеличивается ресурс оси колесной пары. Для повышения надежности и безотказности работы электровоза, а также выявления недопустимых режимов работы наиболее ответственные устройства электрооборудования оснащены датчиками контроля теплового состояния [1].
а
б
Рисунок 1.2 – Моторно-осевые подшипники тяговых двигателей:
а – скольжения; б – качения
Новый электровоз максимально сближен по форме и свойствам с локомотивами семейства «Ермак», но работа машинистов будет более удобной и комфортной. 4ЭС5К отличается от системы многих единиц тяги электровозов 2х2ЭС5К (рисунок 1.3 б) наличием двух бустерных секций различных по конструкции. Бустерная секция первого типа оснащена санитарным модулем, оборудованным туалетной системой замкнутого типа, соответствующей требованиям п. 4.15 ГОСТ Р 55364–12. В бустерной секции второго типа есть служебное помещение для кратковременного пребывания локомотивных бригад во внерабочее время (для следования к месту назначения или постоянной дислокации). В служебном помещении установлены полки в два яруса; шкаф для одежды; стол откидной; кондиционер; стеклопакет в конструкции окна, расположенного в боковой стенке кузова; телевизор; светильники основного, местного и ночного освещения; комплект интерьера со встроенными нагревательными панелями; печь электрическая для обогрева служебного помещения [1].
Электровозы 4ЭС5К (рисунок 1.3 а) можно эксплуатировать с поездами повышенного веса и длины. Важнейшим показателем при вождении поезда повышенной массы и длины, влияющим на безопасность, является динамика грузового состава в целом, особенно в процессе торможения. Для распределенного управления тормозами тяжеловесных длиносоставных грузовых поездов электровоз 4ЭС5К оборудован системой РУТП.395. Эта система используется для синхронного или асинхронного управления автоматическими тормозами при вождении грузовых поездов повышенного веса и длины с одним или несколькими локомотивами. Оборудование расположено на головных секциях электровоза и работает совместно с краном машиниста 395М и блоком хвостового вагона типа 034, устанавливаемыми на автосцепке между вагонами и на последнем вагоне грузового поезда. Оборудование электровоза системой РУТП позволит водить поезда массой 9000 тонн и длиной более 100 вагонов в зависимости от профиля пути [1].
Таким образом электровоз 4ЭС5К можно эксплуатировать на более длинных плечах оборота локомотива.
2 ОСНОВНЫЕ ТЕХНОЛОГИЧЕСКИЕ ПРОЦЕССЫ, ВЫПОЛНЯЕМЫЕ ПРИ ТО-2 ЭЛЕКТРОВОЗА 4ЭС5К















