Готовый диплом (1220484), страница 9
Текст из файла (страница 9)
Проверим прочность сечения(основное сочетание) РСУ №10 по формуле:
Выполним проверку на основное сочетание РСУ №17 на усилия:
N=-11,3 кН
М=-805,1 кНм
Расчетная гибкость элемента:
Проверим прочность сечения(основное сочетание РСУ №17 по формуле:
Выполним проверку на сейсмическое сочетание РСУ №19 на усилия:
N=-232,1 кН
М=472,1 кНм
Расчетная гибкость элемента:
Проверим прочность сечения(сейсмическое сочетание) РСУ №19 по формуле:
Проведем анализ вертикальных перемещений в балке. В балке Б1 одноэтажной части здания допустимый вертикальный прогиб, при Lб=15,0 м, определяется согласно интерполяции по формуле:
где hs-высота колонны, мм.
В балке одноэтажной части здания допустимый вертикальный прогиб составляет:
Принимаем сечение балки Б1 – двутавр 70Б2.
2.1.8 Подбор сечения балки Б2.
Расчетные усилия от РСУ в балке Б2 приведены в таблице 2.11.
Таблица 2.11 Расчетные максимальные усилия от РСУ в балке Б2
| №РСУ | Усилия в элементе | ||
| N, кН | М, кНм | Q,кН | |
| 13 | -70,1 | +28,6 | -45,9 |
| 19 | ±225,7 | ±36,54 | ±9,05 |
Выполним проверку на основное сочетание РСУ №13 на усилия:
N=-70,1 кН
М=-28,6 кНм
Сечение балки принимаем двутарв 26Б1 (ГОСТ 26020-83), которое имеет следующие характеристики сечения: А=35,62 см2;
10,63 см;
2,62 см; Wx=312,0 см3; Wу=40,9 см3.
Расчетная гибкость элемента:
Проверим прочность сечения(основное сочетание) РСУ №13 по формуле:
Выполним проверку на сейсмическое сочетание РСУ №19 на усилия:
N=-225,7 кН
М=36,54 кНм
Расчетная гибкость элемента:
Проверим прочность сечения(сейсмическое сочетание) РСУ №19 по формуле:
Проведем анализ вертикальных перемещений в балке покрытия. В балке покрытия Б2 здания допустимый вертикальный прогиб, при Lб=4,0 м, определяется согласно интерполяции по формуле:
где hs-высота колонны, мм.
В балке покрытия здания допустимый вертикальный прогиб составляет:
Принимаем сечение балки покрытия Б2 – двутавр 26Б1.
2.1.9 Подбор сечения балки Б3.
Расчетные усилия от РСУ в балке Б3 приведены в таблице 2.12.
Таблица 2.12 – Расчетные максимальные усилия от РСУ в балке Б3
| №РСУ | Усилия в элементе | ||
| N, кН | М, кНм | Q,кН | |
| 4 | +51,52 | +58,3 | -56,0 |
выполним проверку на основное сочетание РСУ №4 на усилия:
N=+51,52 кН
М=-58,3 кНм
Сечение балки принимаем двутарв 23Б1 (ГОСТ 26020-83), которое имеет следующие характеристики сечения: А=32,91 см2;
9,54 см;
2,47 см; Wx=260,5 см3; Wу=36,4 см3.
Проверим прочность сечения(основное сочетание) РСУ №4 по формуле:
Проведем анализ вертикальных перемещений в балке перекрытия Б3. В балке перекрытия Б3 здания допустимый вертикальный прогиб, при Lб=3,5 м, определяется согласно интерполяции по формуле:
где hs-высота колонны, мм.
В балке покрытия здания допустимый вертикальный прогиб составляет:
Принимаем сечение балки Б3 – двутавр 23Б1.
2.1.10 Подбор сечения балки Б4.
Расчетные усилия от РСУ в балке Б4 приведены в таблице 2.13.
Таблица 2.13 Расчетные максимальные усилия от РСУ в балке Б4
| №РСУ | Усилия в элементе | ||
| N, кН | М, кНм | Q,кН | |
| 1 | +43,06 | +101,6 | -78,3 |
| 19 | ±20,47 | ±82,2 | ±17,9 |
Выполним проверку на основное сочетание РСУ №1 на усилия:
N=+43,06 кН
М=-101,6 кНм
Сечение балки принимаем двутавр 45Б1 (ГОСТ 26020-83), которое имеет следующие характеристики сечения: А=76,23 см2;
18,09 см;
3,75 см; Wx=1125,8 см3; Wу=119,3 см3.
Проверим прочность сечения(основное сочетание) РСУ №1 по формуле:
Выполним проверку на сейсмическое сочетание РСУ №19 на усилия:
N=-20,47 кН
М=82,2 кНм
Расчетная гибкость элемента:
Проверим прочность сечения (сейсмическое сочетание) РСУ №19 по формуле:
Проведем анализ вертикальных перемещений в балке перекрытия Б4. В балке перекрытия Б4 здания допустимый вертикальный прогиб, при Lб=6,0 м, определяется согласно интерполяции по формуле:
где hs-высота колонны, мм.
В балке покрытия здания допустимый вертикальный прогиб составляет:
Принимаем сечение колонны Б4 – двутавр 45Б1.
2.1.11 Подбор сечения стойки Ст1.
Выполним проверку на основное сочетание РСУ №10 на усилия:
N=-302,5 кН
Сечение стойки принимаем Гн. 140х6 (ГОСТ 30245-2003), которое имеет следующие характеристики сечения: А=31,23 см2;
5,43 см; W=131,4 см3.
Расчетная гибкость элемента:
Проверим прочность сечения(основное сочетание) РСУ №10 по формуле:
Принимаем сечение стойки Ст1 – Гн.140х6.
2.1.12 Подбор сечения распорки Р2.
Выполним проверку на основное сочетание РСУ №11 на усилия:
N=-83,87 кН
Сечение стойки принимаем Гн. 100х6 (ГОСТ 30245-2003), которое имеет следующие характеристики сечения: А=21,63 см2;
3,79 см; W=62,24 см3.
Расчетная гибкость элемента:
Проверим прочность сечения(основное сочетание) РСУ №11 по формуле:
Принимаем сечение стойки Р2 – Гн.100х6.
2.1.13 Подбор сечения связи СВ.
Выполним проверку на основное сочетание РСУ №6 на усилия:
N=+254,02 кН
Сечение стойки принимаем Гн. 100х6 (ГОСТ 30245-2003), которое имеет следующие характеристики сечения: А=21,63 см2;
3,79 см; W=62,24 см3.
Проверим прочность сечения(основное сочетание) РСУ №11 по формуле:
Принимаем сечение связи – Гн.100х6.
2.1.14 Расчет узла крепления балки Б1 к колонне К1.
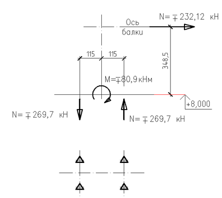
Расчет узла крепления балки Б1 к колонне К1, представленного на рисунке 3.9.
Усилие, действующие в балке от сейсмического загружения составляет:
N=±232,11 кН
Рисунок 2.7 К расчету узла крепление балки Б1 к колоне К1
Определим момент, действующий в плоскости пластины на отм. +8,000, от сейсмической силы действующей по оси балки Б1:
Определим растягивающие усилие действующие в болтах на одну сторону симметрии:
Схема распределения сил приведена на рисунке 3.10.
Рисунок 2.8 – Распределение усилий в узле сопряжения Б1 и К1
Число болтов (n) из условия прочности их на растяжение в узле прикрепления балки Б1 к колонны К1, высокопрочными болтами класса 8.8, определяется по формуле:
где - 1,2 - коэффициент, учитывающий дополнительное усилие от частичного защемления конца балки в узле;
- расчетное сопротивление болтов растяжению, кН/см2;
- коэффициент условия работы болтов в соединении.
Принимаем крепление балки Б1 к колоне К1 – 2 болта на одну сторону симметрии. Всего 4 несущих болта М24, кл. 8.8, на соединение.
2.1.15 Расчет и конструирование базы колонны К1.
Размеры плиты в плане, Apl, определяются усилием и моментом действующем на уровне базы в колонне и классом бетона фундамента.
Усилия в колоне составляют:
N=16,5 кН
M=207,7 кНм
Схема приложение усилий приведена на рисунке 2.9.
Рисунок 2.9 Схема приложение расчетных усилий
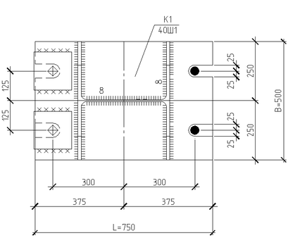
База колонны приведена на рисунке 2.10.
Размеры базы колонны К1 принимаем:
Lpl =750 мм
Bpl= 500 мм
Плита, воспринимая неравномерное давление фундамента, работает на изгиб, причем на различных участках по разному.
Напряжения под всей плитой при жестком сопряжении колонны и фундамента определяются по формуле:
где W- момент сопротивления базы плиты, определяется по формуле:
Момент сопротивления базы плиты составляет:
Рисунок 2.10 К расчету и конструированию базы колоны К1
Напряжения под всей плитой при жестком сопряжении колонны и фундамента составляют
Расчетное сопротивление сжатию материала фундамента, кН/см2 определяется по формуле:
здесь 1,15 – коэффициент, учитывающий неравномерность напряжений под плитой для В20;
- коэффициент, учитывающий соотношение площади верха фундамента.
Расчетное сопротивление сжатию материала фундамента, кН/см2 , составляет:
При этом прочность фундамента будет обеспеченной, если
;
0,45≤1,12
В консольных участках плиты (участки 1) максимальный изгибающий момент определяется по формуле:
В консольных участках плиты (участки 1) максимальный изгибающий момент определяется составляет:
















