ПЗ диплом (1220111), страница 2
Текст из файла (страница 2)
Увеличение весовых норм поездов на многих участках дорог привело: к нестабильности питания устройств железнодорожной автоматики и телемеханики, к повышению токов в обратной тяговой сети с перегревом токоведущих частей, к значительному росту потенциалов на ходовых рельсах относительно земли и как следствие частым пробоям искровых промежутков, повышенному механическому воздействию на элементы токопроводящих и изолирующих стыков, что привело к неоднородности сопротивления рельсовых нитей, к снижению сопротивления изоляции (за счет интенсивного применения песка), увеличению токов асимметрии в рельсовой линии и утечек токов через заземления контактных опор.
На сегодняшний день, на многих участках Забайкальской железной дороги системы железнодорожной автоматики и телемеханики имеют срок эксплуатации более 30 лет, которые проектировались без учета перспективы пропуска тяжеловесных составов. Поэтому многие элементы обратной тяговой сети работают на предельных нормативных значениях при пропуске тяжеловесных поездов весом даже 6000 т. Недостаточно изучены вопросы влияния асимметрии тяговых токов на режимы работы рельсовых цепей и автоматической локомотивной сигнализации непрерывного действия, что не позволяет в полном объеме решать вопросы, связанные с заземлением на рельсы различных сооружений.
Так как рельсовые цепи используются не только для пропуска тягового тока, но и для контроля местонахождения поезда, это накладывает серьезные трудности при проведении организационных и технических мероприятий, направленных на обеспечение безотказной работы рельсовых цепей в условиях тяжеловесного движения поездов. Специфика решения возникших вопросов заключается в совместном участии как минимум трех ведомств: службы Пути, службы Электрификации и электроснабжения, и службы Автоматики и телемеханики.
При организации пропуска поездов повышенной массы и длины, прежде всего, должна быть обеспечена высокая степень надежности обратной тяговой (рельсовой) сети как основного проводника тягового и сигнального тока. С другой стороны, необходимо стремиться к полной электромагнитной совместимости устройств электроснабжения с элементами железнодорожной автоматики и телемеханики (ЖАТ), а также к нормальному функционированию технических средств, обеспечивающих электробезопасность на электрифицированных линиях. Следовательно, целевыми критериями при построении и эксплуатации обратной тяговой рельсовой сети при электрической тяге с повышенными весовыми нормами должны быть:
- обеспечение электромагнитной совместимости и снижение отрицательных воздействий тягового тока на работу устройств ЖАТ, и, прежде всего на рельсовые цепи;
- ограничение термического воздействия тяговых токов на элементы рельсовой сети (дроссель-трансформаторы, стыковые электротяговые соединители, заземляющие проводники, устройства, подключаемые к рельсам, и т. п.);
- уменьшение величины потенциалов на ходовых рельсах по отношению к земле с целью обеспечения требований электробезопасности, как для обслуживающего персонала, так и пассажиров, пользующихся железнодорожным транспортом.
Поэтому, в данной работе произведен анализ процессов, приводящих к нарушению стабильной работы системы автоматики и телемеханики в условиях влияния тяговой сети при тяжеловесном движении поездов. На основании этого разработаны организационные и технические рекомендации по:
- переустройству защитных заземлений опор контактной сети и других металлических конструкций;
- использованию в цепях заземлений тяговой сети защитных элементов с лучшими характеристиками, чем у искровых промежутков;
- снижению относительных величин токов поперечной асимметрии;
- повышению уровня электробезопасности при нахождении на рельсовой линии.
-  
АНАЛИЗ ВЛИЯНИЯ КОЛИЧЕСТВА ЗАЗЕМЛЯЮЩИХ УСТРОЙСТВ НА ОСНОВНЫЕ РЕЖИМЫ РАБОТЫ РЕЛЬСОВЫХ ЦЕПЕЙ
 
-  
Общие сведения о рельсовых цепях для участков с электрической тягой переменного тока
 
Рельсовые цепи являются неотъемлемой частью автоматических систем регулирования движения поездов – автоблокировки, электрической и диспетчерской централизации, автоматической локомотивной и переездной сигнализации и др. Четкое функционирование указанных систем, бесперебойное и безопасное движение поездов во многом определяется надежностью работы рельсовых цепей.
Работа рельсовых цепей происходит в сложных условиях, они обладают рядом особенностей. Например, при электротяге рельсовые линии используются не только как канал связи, но и как обратный провод для тягового тока. Кроме того, рельсы являются хорошим естественным заземлителем, поэтому на них заземляют различные сооружения и конструкции, находящиеся вблизи контактной сети.
Рельсовая цепь рисунок (1.1) представляет собой электрическую цепь, в которой проводниками тока являются рельсовые нити железнодорожного пути ограниченные изолирующими стыками.
 
 
Рисунок 1.1 – Схема рельсовой цепи
 Простейшая рельсовая цепь состоит из источника электропитания 1 с ограничителем тока 
 , рельсовой нити 2 со стыковыми соединителями 3, изолирующих стыков 4, путевого приемника 6 и элементов подключения 5 источника питания и путевого приемника к рельсам.
Основное назначение рельсовой цепи – выдавать надежную информацию в устройства железнодорожной автоматики: о свободном состоянии контролируемого участка пути при отсутствии на нем подвижного состава; о занятом состоянии участка пути при нахождении на нем подвижного состава или лопнувшем рельсе. Эту информацию рельсовая цепь выдает контактами путевого приемника П.
В качестве путевого приемника в рельсовых цепях могут использоваться реле. В большинстве типовых рельсовых цепей путевыми приемниками являются электромагнитные реле рисунок (1.2).
 
 
1 – ярмо, 2 – сердечник, 3 – обмотка, 4- подвижная часть
Рисунок 1.2 - Электромагнитное реле
Конструкция электромагнитного реле основной частью реле является электромагнит. Он состоит из обмотки 3 с сердечником 2, ярма 1 и подвижной части 4, называемой якорем. При подключении напряжения к выводам Н и К по обмотке реле протекает ток, в сердечнике 2 возникает магнитное поле, силовые линии которого пронизывают якорь, и он притягивается к сердечнику. Под воздействием якоря размыкается цепь между общим (О) и тыловым (Т) контактами и замыкается цепь между общим и фронтовым (Ф) контактами.
 При выключении тока в обмотке реле или снижении его до определенной величины якорь под собственным весом (или специальной пружиной) возвращается в исходное положение. Каждый тип реле обладает своими паспортными значениями напряжения срабатывания 
 и напряжение отпадания якоря реле 
 .
Свойства реле замыкать фронтовые (при наличии на его обмотках напряжения срабатывания) и тыловые контакты при снижении напряжения до значения отпадания якоря используются для контроля состояния участков пути и целостности рельсов.
На перегонах и станциях, оборудованных системами автоматической блокировки и электрической централизации, в целях контроля состояния участков пути, передачи информации о показаниях впереди стоящих светофоров на локомотив, применяются рельсовые цепи работающие на частотах 25, 75 Гц.
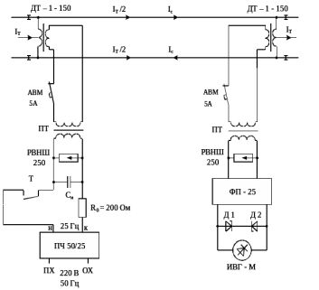
На участке Усть – Пера – Арга Забайкальской железной дороги, используются кодовые рельсовые цепи частотой 25 Гц. Принципиальная схема рельсовой цепи представлена на рисунке (1.3) [1]
 
 
Рисунок 1.3 - Кодовая рельсовая цепь переменного тока частотой 25 Гц
Рельсовые цепи питаются от преобразователя частоты ПЧ 50/25 мощностью 100 ВА, вторичная обмотка которых секционирована, это позволяет регулировать напряжение частотой 25 Гц в пределах от 0 до 175 В, с градацией через 5 В на выводах “н” и “к”. В качестве датчиков кода используются кодовые путевые трансмиттеры штепсельных типов КПТШ – 515, КПТШ – 715, или бесконтактные БКПТ – 5, БКПТ – 7, которые чередуются в рельсовых цепях смежных блок – участков для осуществления схемного контроля короткого замыкания изолирующих стыков. В рельсовую цепь коды посылаются контактами трансмиттерного реле ТШ. В последнее время в качестве датчиков кода используются БКПТ – 5, БКПТ – 7 (бесконтактные кодовые путевые трансмиттеры), вместо контакта реле ТШ – 65 – бесконтактные коммутаторы тока БКТ. В качестве приемника (П) используется импульсное герконовое реле типа ИВГ – М, в качестве коммутирующего элемента применен магнитоуправляемый геркон. В целях стабилизации напряжения реле ИВГ – М на выходе фильтра ФП – 25 включаются два встречно соединенных стабилитрона Д1 и Д2 типа Д815Б, с порогом срабатывания 6,1 ….. 7,5 В.
Защита импульсного реле от мешающего влияния гармонических составляющих тягового тока осуществляется фильтром ФП – 25. Для пропуска тягового тока в обход изолирующих стыков устанавливаются ДТ -1 – 150, без воздушного зазоры, с низким коэффициентом трансформации (n=3).
Для согласования высокого сопротивления аппаратуры питающего и релейного концов рельсовой цепи с низким сопротивлением рельсовой линии применяются изолирующие трансформаторы ПТ.
Автоматические выключатели типа АВМ – 2 обеспечивают защиту приборов рельсовой цепи от воздействия тяговых токов, изолирующих трансформаторов согласовывает низкое выходное сопротивление рельсовой цепи с высоким сопротивлением фильтра типа ФП – 25, предназначенного для защиты путевого реле от помех тягового тока 50 Гц и его гармоник. Автоматический выключатель АВМ – (5А) защищает рельсовую цепь от асимметрии тягового тока, которая возникает из-за разной проводимости рельсовых нитей. Эта разница вызвана состоянием токопроводящих стыков, а также наличием у одной из нитей дополнительной шунтирующей проводимости заземленных на тяговый рельс конструкций.
-  
Требования, предъявляемые к рельсовым цепям
 
Основные требования к рельсовым цепям следующие:
- при отсутствии подвижного состава на рельсовой цепи путевым приемником должна подаваться информация о свободном состоянии контролируемого участка пути;
- при наличии на рельсовой цепи подвижного состава или хотя бы одной колесной пары подвижного состава, при повреждении рельсовой нити должна подаваться информация о занятости контролируемого участка пути;
- при повреждении стыков, с целью исключения влияния напряжения источника питания одной рельсовой цепи на путевой приемник смежной рельсовой цепи, оба путевых приемника должны отпустить (возвратиться в исходное положение) свои якоря (показать ложную занятость).
Указанные выше требования должны выполняться при самых неблагоприятных условиях, в которых может оказаться рельсовая цепь.
 В общем случае при передаче энергии в рельсовую цепь от источника питания (ИП) к путевому приемнику (П) часть ее теряется в промежуточной аппаратуре питающего (АП) и релейного (АР) концов, а большая часть потерь происходит в рельсовой линии за счет падения напряжения на сопротивлении рельсовых нитей Z и утечек сигнального тока между рельсовыми нитями через сопротивление изоляции 
 . Структурная схема рельсовой цепи, представлена на рисунке (1.4)
 
 
 
 
Рисунок 1.4 - структурная схема рельсовой цепи
-  
Основные режимы работы рельсовых цепей
 
Учитывая особую роль рельсовых цепей, обеспечивающих безопасность движения поездов, расчет и анализ их работы производится в трех основных режимах: нормальном, шунтовом, контрольном.
Нормальный режим. Нормальный режим, то есть при отсутствии подвижного состава, рисунок (1.5)
 
 
 
Рисунок 1.5 - схема рельсовой цепи в нормальном режиме работы
 
 
 При нормальном режиме сигнальный ток 
 протекает от источника .питания (ИП) по рельсовым нитям к путевому приемнику (П). В результате этого путевое реле притягивает свой якорь и замыкает фронтовые контакты, чем фиксируется отсутствие подвижного состава на контролируемом участке пути.
Шунтовой режим. При шунтом режиме работы, когда подвижной состав вступает на контролируемую рельсовую цепь участка пути рисунок. (1.6), малое сопротивление колесных пар.















