Ivan_DP (1194047), страница 7
Текст из файла (страница 7)
Рисунок 11.6. Схема электрогидродинамического устройства (ЭГДУ)
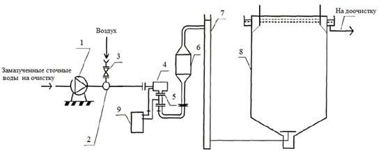
В данной работе была рассмотрена схема безнапорной прямой флотации замазученных стоков ТЭЦ (рисунок 11.7).
В стволе ЭГДУ турбулизация водовоздушной смеси достигалась за счет гидродинамического взаимодействия двух потоков, вращающихся в противоположных направлениях. Для предотвращения слипания образующихся диспергированных пузырьков воздуха за счет придания им одинакового электрического заряда ствол ЭГДУ разделялся диэлектрическими вставками на катодные и анодные участки, которые присоединялись к соответствующим полюсам источника постоянного тока, работающего с напряжением 12В. Этот прием позволил уменьшить диаметр наиболее крупных пузырьков воздуха в 1,4-1,5 раза.
1 − центробежный насос; 2 − эжектор; 3 − вентиль; 4 − вихревое электрогидродинамическое устройство; 5 − диэлектрические вставки; 6 − камера с коалесцирующей загрузкой; 7 − классификатор фракций; 8 − радиальный флотатор; 9 − источник постоянного тока
Рисунок 11.7. Схема безнапорной флотации очистки замазученных сточных вод ТЭЦ
Поскольку в водовоздушной смеси после ЭГДУ присутствовали отдельные пузырьки воздуха диаметром более 2 · 10-3 м, свободное всплывание которых в объеме флотатора могло создать локальные области турбулизации потока, был предусмотрен классификатор фракций воздушной эмульсии.
В качестве классификатора фракций использовался вертикальный стояк, по которому водовоздушная смесь подавалась во флотатор. При движении водовоздушной смеси сверху вниз со скоростью 0,1 м/с пузырьки воздуха диаметром менее 1 · 10-3 м увлекались потоком и вместе с очищаемым стоком поступали во флотатор. Более крупные пузырьки всплывали на поверхность и лопались. Содержащийся в них воздух отводился в атмосферу. Среднее газонасыщение водовоздушной смеси в объеме флотации находилось в пределах φ = 0,08-0,12.
С целью большего повышения эффективности работы участка флотационной предочистки замазученных сточных вод перед классификатором газовой фракции была установлена камера с коалесцирующей загрузкой, которую обычно рекомендовано использовать перед отстаиванием или фильтрованием [1]. В крупнозернистых коалесцирующих загрузках происходят гидродинамические процессы возникновения высокоградиентных турбулентных пульсаций в межпаровом пространстве и процессы адгезии − накопления на поверхности загрузки нефтепродуктов с образованием пленки, которая затем отрывается с образованием крупных нефтяных капель, участвующих в процессах гетерокоагуляции. В качестве коалесцирующей загрузки использовались кольца Рашига диаметром 50 мм. Расчетная скорость фильтрования в камере составляла vф = 80-100 м/ч, высота фильтрующей загрузки − 0,8 м.
В соответствии с предложенной технологией эжектор на байпасной линии насоса и сатуратор, ранее работавшие по схеме напорной флотации, были отключены. На напорной линии насосов, перекачивающих сточные воды во флотатор, были установлены высоконапорные эжекторы.
В результате перехода со схемы напорной флотации на безнапорную схему с ЭГДУ, классификатором фракций и камерой с коалесцирующей загрузкой удалось повысить эффект очистки нефтесодержащих стоков безреагентной флотацией с 45-55 % до 65-70 % и увеличить продолжительность фильтроцикла адсорберов с активированным углем, работающих на доочистке стоков после флотаторов, с 11-12 до 22-24 суток.
Однако длительная эксплуатация предложенной в работе [1] технологии безнапорной флотационной очистки стоков от нефтепродуктов выявила ее следующие недостатки:
за счет недостаточно высокой турбулизации, создаваемой двумя «потоками», имеющими противоположные направления вращения, в водовоздушной смеси, поступающей на классификатор фракции, находилось значительное количество пузырьков воздуха, размер которых превышал 2,0 · 10-3 м, что существенно снижало газонасыщение смеси после классификатора;
наложение электрического поля существенно уменьшало эквивалентный диаметр только пузырьков воздуха, имеющих диаметр 1,5 мм и выше, что незначительно улучшало эффект флотационной очистки стоков;
устройство камеры с коалесцирующей загрузкой, хотя и позволяло укрупнять частицы мазута в воде, но и способствовало также возникновению процессов слияния пузырьков воздуха, что, в свою очередь, не приводило к улучшению эффекта флотационной очистки.
Кроме того, необходимо отметить, что отсутствие реагентной обработки стоков не дает возможности для достижения высокого эффекта флотационной очистки практически при любом способе насыщения воды воздухом. Исследованиями отечественных и зарубежных авторов [8; 9; 10; 11] установлено, что при использовании рециркуляционной схемы в установках безнапорной флотации качество очистки не сильно зависит от исходной концентрации загрязняющих веществ в очищаемой воде и остаточное содержание примесей всегда меньше, чем при использовании прямоточной схемы (рисунок 8).
Рисунок 11.8. Зависимость остаточной концентрации нефтепродуктов в очищенной воде от исходной концентрации [5]
Коэффициент рециркуляции, выражающий соотношение рециркуляционного и основного расходов воды, не должен быть слишком большим, чтобы не допустить значительных расходов электроэнергии при работе насосов, так как величина рециркуляции практически не влияет на производительность флотатора. Однако, с другой стороны, коэффициент рециркуляции при использовании технологии безнапорной флотации не должен быть менее 30 %, в противном случае при смешении рециркуляционного и основного потоков газосодержание в общем потоке окажется ниже 5 % и степень очистки уменьшится [5; 7].
Как уже отмечалось, степень диспергирования пузырьков наряду с газонасыщением является одним из важнейших факторов успешного осуществления процесса флотации. Эксперименты, проведенные автором [2; 3], показали, что повышение дисперсности пузырьков воздуха в двухфазных потоках, обрабатываемых в вихревых аппаратах, может быть обеспечено за счет увеличения смоченного периметра проходного сечения аппарата при его неизменной площади [2; 3]. Конструктивно это достигается установкой в стволе вихревого смесительного устройства (ВСУ) соосно расположенного стержня или трубки меньшего диаметра (рисунок 9). Диспергирование пузырьков в стволе ВСУ может быть значительно интенсифицировано за счет покрытия его внутренней поверхности, а также наружной поверхности центрального стержня силикатными эмалями, что позволит с движущимся двухфазным потоком «вода − воздух» в пристеночной области создавать высокие значения касательных напряжений, приводящие к эффективному диспергированию пузырьков воздуха.
Таким образом, анализируя вышеперечисленные схемы флотационной очистки промышленных сточных вод, можно сделать вывод, что конструктивная переработка и исследование вихревых смесительных устройств позволит увеличить эффективность очистки промышленных сточных вод от нефтепродуктов за счет образования водовоздушных пузырьков нужного диаметра, создающих большие касательные напряжения на границе «пузырек воздуха − жидкость». Интенсификация и внедрение таких технологий позволит повысить эффективность работы флотаторов, а также может способствовать созданию энерго- и реагентосберегающей технологии глубокой очистки нефтесодержащих стоков на основе использования методов безнапорной флотации, механического фильтрования и сорбции.
Данные технологии в настоящее время являются весьма актуальными, так как вопрос очистки промышленных сточных вод от нефтепродуктов является важной научно-технической задачей многих отраслей производства.
Заключение
Список литературы















