Ivan_DP (1194047), страница 4
Текст из файла (страница 4)
По данным мирового производителя флотационной техники - фирмы «Вемко» (США), при очистке нефтесодержащих сточных вод в четырехкамерной флотомашине остаточная концентрация нефтепродуктов в очищенной воде достигает 10 мг/л. При использовании комбинированных способов флотационной очистки с применением импеллерной флотации возможно достижение значений концентрации нефтепродуктов, как показывают результаты исследований, до 2...3 мг/л и менее. Такие результаты достигнуты при использовании комбинированной флотомашины института ГосНИИсинтезбелок на Луховицком машиностроительном заводе. Интенсификация флотационной очистки сточных вод в этом случае состоит в повышении степени аэрации жидкостей с получением тонкодисперсных пузырьков.
Применение пневматических флотомашин наиболее распространено при флотации оборотных жидкостей. Аэрация жидкостей в этом случае осуществляется путем пропускания воздуха через пористые элементы.
Напорная флотация получила достаточно широкое распространение в процессах очистки сточных вод, включая нефтепродукты, масла, жиры и т. п. Широкое использование данного способа очистки обусловлено высоким эффектом очистки сточных вод как с добавлением реагентов, так и без них. В качестве недостатка следует отметить ограничение эффективности этого способа по температуре. Оптимальный диапазон рабочих температур составляет 4-30 0 С.
Совершенствование флотационной техники по пути сочетания различных функций в одном корпусе аппарата развивается многими разработчиками, в том числе и нами (ООО «Водные технологии и промышленная безопасность»). При этом в одном корпусе флотационной машины или аппарата устанавливаются, например, блоки аэрации для осуществления флотационного процесса и элементы конструкций характерные для процесса отстаивания, и в итоге имеем комбинированный аппарат – флотоотстойник.
Нами были разработаны механические флотационные машины, в частности ФКМО-0.15 (рис. 10), на основе комбинированного способа извлечения гидрофобных загрязнений, позволяющие интенсифицировать флотационный процесс. Они отличаются от известных наличием дополнительных струйных аэраторов в виде коллектора с трубами, внутри которых установлены сопла, а также пластинчатым осветлителем в виде блока наклонных полок, установленных на расстоянии 5 – 10 см друг от друга. Применение указанных выше струйных аэраторов повышает степень аэрации и уменьшает размеры пузырьков воздуха, а пластинчатый осветлитель специальной конструкции позволяет уменьшить вынос комплексов частиц – микропузырьков, не успевающих всплыть в предыдущих камерах, таким образом, значительно повышая эффективность очистки.
1 - корпус; 2 – патрубок для подачи сточной воды; 3 – механическая мешалка; 4 – струйные аэраторы; 5 - патрубок для слива пены; 6 – пенный желоб; 7 – патрубок для слива очищенной воды; 8 – блок тонкослойного осветления
Рисунок 5.1 - Схема многокамерной флотационной механической машины
В настоящее время во всех флотационных аппаратах любого типа наблюдается, что наиболее мелкие флотокомплексы, которые из-за малой скорости всплытия, не успевают достигать пенного слоя, уносятся с потоком очищаемой жидкости.
Сравнительные показатели эффективности очистки сточных вод от нефтепродуктов комбинированных флотомашин (флотокомбайнов) и зарубежных аналогов (фирма "Wemco", США) представлены в таблице 5.2.
Таблица 5.3 - Очистка сточных вод от нефтепродуктов с использованием флотационных машин различного типа
| Тип флотационных машин и аппаратов | Концентрация нефтепродуктов, мг/л | |
| исходная | конечная | |
| Комбинированные* | 50-100 | 0,5-1 |
| Пневматические ФКП* | 50-100 | 3-5 |
| Напорные* | 50-100 | 1-5 |
| Электрофлотационные* | 50-100 | 1-5 |
| Механические (фирма «Wemco», США)** | 50-100 | 10 |
*Данные испытаний
**Рекламные данные
Анализ представленных в таблица 5.3 данных показывает, что по эффективности очистки сточных вод от нефтепродуктов большинство из разработанных комбинированных флотационных машин и аппаратов превосходят современные зарубежные аналоги.
В качестве высокоэффективной разработки нами предложены различные типы флотоотстойников, представляющих частный случай комбинированных флотационных аппаратов- флотокомбайнов, схема очистки воды в которых приведена на рисунок 5.2
Рисунок 5.2 - Схема очистки воды во флотокомбайне
Использование флотокомбайна позволяет осуществить более глубокую очистку сточных вод, в частности повысить степень извлечения загрязнений примерно на 10 – 15% и повысить удельную гидравлическую нагрузку на 20…25% по сравнению с соответствующими показателями известных флотационных аппаратов.
Были проведены успешные промышленные испытания и внедрения флотокомбайнов. На рисунке 5.3 показан пример флотокомбайна, внедренного на заводе по производству стиральных машин ЗАО «ИНДЕЗИТ ИНТЕРНЕШНЛ»
Рисунок 5.3 - Фото промышленного образца флотоотстойника
Результаты этих испытаний представлены в табл. 5.4
.
Таблица 5.4 - Результаты опытно-промышленных испытаний комбинированной флотационной установки
| Наименопредел ингред-та | Норматив мг/дм3 | Результат измерения концентрации загрязняющих веществ, мг/дм3 | |||||||||||||
| 1* | 2 | 3 | 4 | 5 | |||||||||||
| Вход | Выход | Вход | Выход | Вход | Выход | Вход | Выход | Вход | Выход | ||||||
| Водородный показатель рН | 6.5-8.5 | 7.83 | 7.93 | 10.51 | 8.63 | 7.76 | 8.38 | 7.74 | 7.96 | 8.7 | 7.9 | ||||
| Цинк | 2.5 | 0.63 | 0.44 | 0.27 | 0.13 | 0.18 | 0.05 | 0.19 | 0.026 | 0.12 | 0.055 | ||||
| Железо общее | 1.0 | 0.35 | 0.10 | 0.19 | 0.09 | 0.81 | 0.19 | 0.44 | 0.13 | 0.34 | 0.16 | ||||
| Сульфаты | <300 | 222 | 184 | ** | - | 125 | 110 | 175 | 138 | 263 | 133 | ||||
| Поверхностно-активные вещества (ПАВ) | 0.1 | 0.62 | 0.01 | 0.33 | <0.025 | 0.16 | 0.05 | 0.56 | <0.02 | 0.24 | <0.025 | ||||
| Нефтепродукты | 0.5 | 1.16 | 0.07 | 1.9 | 0.09 | 2.03 | 0.01 | 1.35 | 0.12 | 1.6 | 0.162 | ||||
| Фосфор общий | 0.2 | 0.27 | 0.07 | - | - | 1.30 | 0.14 | 0.14 | 0.09 | 0.17 | 0.131 | ||||
* номера режимов испытаний
** данные отсутствуют
Представленные в таблица 5.4 данные не превышают установленных нормативов, что подтверждает высокую эффективность очистки сточных вод с использованием комбинированных флотационных установок. В случае необходимости интенсификации процесса можно добиться путем использования дополнительных узлов
Среди зарубежных производителей флотационной техники, поставляющих свою продукция на российский рынок, широко известны и популярны предприятия Китая. Среди них LIPU (Шанхай); Yantai Langchao Machinery Co., Ltd (Яньтай); Citic Heavy Machinery Company Ltd (Лоян); Henan Hongji Mine Machinery Cо.,Ltd (Чжэнчжоу); Zhengzhou Zhongding Heavy Duty Machine Munufacturing Cо.,Ltd (Чжэнчжоу); Yantai Xinhai Mining Machinery Cо., Ltd (Яньтай), Shanghai Daiwo Machinery Technology (Шанхай).
Шанхайская компания тяжелой промышленности LIPU выпускает флотационные машины серии SF, флотомашины серии BF, пневматические флотационные машины серии KYF, пневматические флотационные машины серии XCF, пневматические флотационные машины серии BS-k. Известны и другие поставщики. Импортная флотационная техника позволяет получать остаточную концентрацию нефтепродуктов в очищаемой воде порядка 5-10 мг/л. При этом цена импортного флотационного оборудования значительно (в несколько раз) превышает стоимость отечественного.
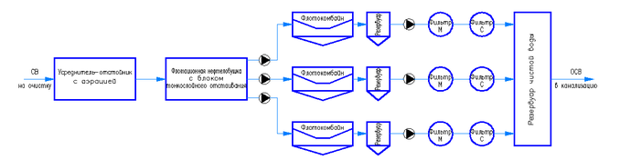
С учетом требований Технического задания предлагаемая технология очистки включает три этапа: предварительная очистки во флотационной нефтеловушке, стадия основной очистки во флотокомбайнах, доочистка на механических и сорбционных фильтрах.
Преимуществом предлагаемой технологии является надежность и относительно простое обслуживание при достижении необходимой эффективности очистки, а недостатком – возможные проскоки загрязнений на ионном и молекулярном уровне. На основании многолетнего опыта внедрения различных технологий очистки сточных вод рекомендуем использовать данную технологию для очистки нефтесодержащих стоков.
6 Обоснование показателей и характеристик принятых технологических процессов и оборудования для очистных сооружений локомотивного депо Хабаровск-2.
СВ – сточные воды; ОСВ – очищенные сточные воды; Фильтр М – фильтр механический; Фильтр С – фильтр сорбционный.
Рисунок 6.1 - Принципиальная схема очистки сточных вод, отводимых с промплощадки локомотивного депо Хабаровск – 2.
Технология очистки включает три этапа: предварительная очистки во флотационной нефтеловушке, стадия основной очистки во флотокомбайнах, доочистка на механических и сорбционных фильтрах.
Сточные воды по сетям канализации собираются в усреднителе-отстойнике, в котором эффективность очистки можно принять равной 60% (Ласков Ю.М. Примеры расчета канализационных сооружений).
Вход (мг/л): ВВ- 200; НП – 700; Жиры-500; Железо – 10.
Выход (мг/л):ВВ-80; НП - 280; Жиры-200; Железо-4.
Для предотвращения загнивания сточных вод, усреднитель оснащен системой аэрации. Далее вода поступает на флотационную нефтеловушку, в которой протекает процесс предварительной очистки от грубых гидрофобных и гидрофильных примесей (Эффективность очистки – 65%). Для интенсификации процесса флотационная нефтеловушка оснащена тонкослойным модулем.















