Экологический мониторинг (1094308), страница 4
Текст из файла (страница 4)
Lэф < 2R
2) Индуктивные ячейки
П
редназначены для измерения высокопроводящих жидкостей (высокозагрязненных щелочами СВ).
Диапазон 1100 Сим/см
1 – катушка
2 – трубка из диэлектрика
3 – рабочая полость заполняемая анализируемой средой
ИИЯ – индуктивная измерительная ячейка
ZИИЯ = Rэ + jLэф
Часть 2. Диэлькометрия (измерение диэлектрической проницаемости)
Метод измерения диэлектрической проницаемости (); связано со свойствами среды.
И
змерения проводят на достаточно высоких радиочастотах.
Используются емкостные датчики.
С = f ()
Измерительные схемы в случае диэлькометрии такие же, как и у высокочастотных кондуктометров.
Приборы называются F-метры (измеряется частота);
О
ни основаны на способе биения [а) если = 0 – способ нулевых биений; б) если 0 – способ биений]
Схема F-метра.
РГ – рабочий генератор
ОГ – образцовый генератор
С – смеситель
ВУ – вычислительное устройство
Ограничение: диэлькометры нельзя использовать для высокопроводящих сред.
Погрешность 110-2 пФ
Область применения:
а) анализ состава незагрязненных сред (воды)
б) определение нефтепродуктов в воде
в) определение поверхности раздела в аппаратах для очистки воды от нефтепродуктов.
Приборы могут быть как промышленные (используются в нефтедобывающей промышленности для определения состава вода-нефть), так и лабораторные.
Часть 3. Измерение мутности воды
Определение загрязнения природных и СВ твердыми частицами.
§1. Оптические методы и приборы
1. Интегральные методы и приборы
Суммарное содержание (турбидиметр) – изучить самостоятельно
2
. Методы определения счетной концентрации
- лампа
П – приемник
ИС – измерительная схема
И – индикатор
Кроме счетной концентрации эти приборы позволяют определить функцию распределения частиц по размерам.
В качестве источника излучения могут использоваться лазеры.
Эти датчики пришли из медицины, где использовались для анализа крови (м.б. это счетчики Coulter’a ?)
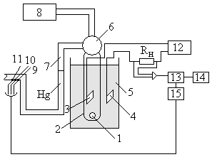
§2. Счётчики Coulter’a
Принципиальная схема.
1
– калиброванное отверстие
2 – стеклянная пробирка
3, 4 – электроды металлические
5 – сосуд измерительной ячейки
6 – клапан-переключатель
7 – U-образная трубка
8 – устройство создания вакуума
9, 10, 11 – электроды, впаянные в U-образную трубку
12 – источник питания
– усилитель
13 – анализатор микропроцессорный
14 – 2х координатный самописец
15 – таймер
Основаны на резком изменении сопротивления при попадании частицы в калиброванное отверстие.
Режим работы: 1стадия. Клапан 6 переключен так, чтобы вакуум был подведен к U-образной трубке. 2 стадия. Клапан 6 соединяет U-образную трубку со стеклянной пробиркой 2.
При опускании ртути под действием силы тяжести определенная доля воды проходит через калиброванное отверстие 1. Когда ртуть опускается, замыкаются контакты 9,10,11 и включается таймер для запуска анализатора 13.
П
ри попадании частиц в отверстие происходит резкое изменение сопротивления и тока, протекающего через сопротивление нагрузки Rн. Далее ток усиливается и попадает в анализаторы.
Получается график. Число импульсов – число прошедших частиц; амплитуда пропорциональна с их эффективными размерами.
: 1) высокая скорость счета при широком диапазоне диаметра частиц
2) высокая точность счета
Недостатки: 1) невозможность измерения растворов с высокой концентрацией твердых частиц
2) загрязнение калибровочного отверстия
3) неоднозначность показаний при dr < dотв (dr << dотв нельзя)
Область применения: лаборатории для массовых анализов
Часть 4. Потенциометрические методы анализа воды
Предназначены для определения определенного типа ионов в воде (Z.B. измерение концентрации [H]+ (рН), Cl-, F-, Ca2+, Na+, K+ и др.)
§1. Измерение pH воды
Методы основаны на использовании соотношении Нернста:
; (а = fc) и измерении равновесного потенциала системы электродов.
Е – потенциал электрода
Е0 – стандартный потенциал
n – валентность иона, концентрация которого измеряется
а – активность
f
– коэффициент активности
с – концентрация
Потенциал нормального водородного электрода принят за ноль.
Платиновый электрод погружен в раствор с а = 1 (ионов Н+) и подачей газообразного водорода к электроду. Считается
; значения других потенциалов определяется относительно
.
Уравнение Нернста справедливо для равновесных потенциалов. Равновесным считается потенциал электрода, когда скорости окисления и восстановления на нем равны.
В системе электродов равновесный потенциал, когда ток не протекает либо очень маленький (отсутствует поляризация).
рН = - lgCH+
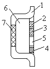
I. ИЭ – измерительный электрод (стеклянный), потенциал которого является f (рН)
ВЭ – вспомогательный хлор-серебряный электрод
Основным элементом ИЭ является чувствительная мембрана 1, которая выполнена из специального стекла
Е
ИЭ = Е1 + Е2 + Е3 (Е1; Е2 = const; E3 = f (pH))
ЕВЭ = const (всегда)
ЕЭС = ЕИЭ + ЕВЭ (ЭС – электродная система)
2 – полупроницаемая мембрана нужна для замыкания электрической цепи внутри анализируемого раствора, т.е. через нее пропускаются ионы К+ и Cl-
3 – корпус
Статическая характеристика
Практическое значение – координаты изопотенциальной точки используются в системе термокомпенсации рН-метров.
Зависимость потенциала ИЭ от рН называют водородной функцией:
Недостатки системы: 1) высокое электрическое сопротивление стеклянной мембраны и соответствующего электрода в целом (>500 Ом) требует очень высокого входного сопротивления у измерительных приборов через стеклянный электрод протекает I10-12 А. В связи с его малостью датчик рН и ВП не могут быть удалены друг от друга на значительное расстояние. Необходима сложная защита от помех вторичного прибора.
2) сложная в обслуживании и эксплуатации конструкция стеклянного электрода
3) эти электроды не выдерживают измерение рН при высоких температурах.
I
I. 1 –
2 –
3 –
4 – амальгама на внутренней поверхности чувствительной мембраны
5 – точка контакта электрода
III. Полупроводниковая техника кампланарной технологии
1
– корпус датчика
2 – измерительный электрод
3 – вспомогательный электрод
4 – датчик температуры
5 – аналогово-цифровой преобразователь (АЦП)
6 – область, заполненная хорошо проводящим гелем
7 –ионо-селективная мембрана (в данном случае к Н+)
: 1) невысокое внутренне сопротивление (~ 10 кОм) электродной системы
2) возможность передачи сигнала на значительное расстояние без существенных помех
3) низкая стоимость
§2. Анализ воды с помощью иона селективности электрода
Существует свыше 100 ионо-селективных электродов. Их селективность определяется типом или видом чувствительной мембраны.
Принцип действия такой же, как и определение рН.
Недостатки: 1) необходимость периодической очистки или смены чувствительной мембраны из-за загрязнений
2) достаточно высокая чувствительность к содержанию К+ и Na+ (только стеклянные электроды)
Часть 5. Вольт-амперометрия в мониторинге воды
Эти методы позволяют с высокой избирательной способностью и точностью измерять ионный состав воды.
Они основаны на анализе вольтамперных характеристик или зависимости тока от напряжения электрохимической ячейки с твердыми электродами.
При использовании жидких (ртутных) электродов эти методы называют полярографией.
Это лабораторные приборы.
Метод основан на законах электролиза при следующем допущении: лимитирующей стадией всего электрохимического процесса является стадия доставки ионов к электродам за счет процесса диффузии (диффузионная кинетика).
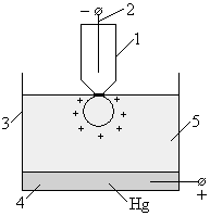
1 – ртутно-капельный электрод (1-20 сек) – обычно катод
2 – контакт
3 – корпус ячейки
4 – второй электрод (ртутное дно) – обычно анод
5 – анализируемая среда
Анод имеет большую поверхность для того, чтобы все электрохимические процессы на аноде были пренебрежимо малы из-за малой плотности тока j (j = I/S).
Постепенно увеличивают напряжение, пока не произойдет выделение ионов нужного типа на ртутной капле.
Ртутно-капельный электрод позволяет постоянно обновлять поверхность электрода исключить возможность загрязнения продуктами электролиза.
По мере роста напряжения, растет и ток и достигает значения
, его величина зависит от концентрации линейно:
, где n – валентность;
D – коэффициент диффузии;
с – концентрация
– толщина диффузионного слоя.
При дальнейшем росте напряжения появляется еще одно
.
Количество ионов определяется так называемым потенциалом полуволны U½
Недостаток: сложность инструментализации (автоматизирования) используется только в лабораториях.
: количественный и качественный анализ многокомпонентных смесей (несколоько типов ионов).
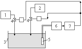
Часть 6. Автоматическое титрование
Принципиальное отличие от других методов: метод требует предварительной подготовки пробы.
Принципиальная схема автоматического титрометра
1
– дозатор пробы
2 – дозатор титранта (титрующего вещества)
3 – ячейка для титрования
4 – регулирующие клапаны
5 – датчик титрования
6 – индикаторный концентратомер
















