1234 (1075533), страница 3
Текст из файла (страница 3)
18. Интегрирующий и дифференцирующий усилители на ОУ.
Рассмотрим идеальный интегрирующий усилитель.
По первому закону Кирхгофа:
Инвертирующий вход будет точкой виртуального нуля (неинвертирующий вход операц. усилителя имеет нулевой потенциал) Þ
После интегрирования уравнения получим:
Þ схема осуществляет математическую операцию интегрирования.
Т.к. амплитудно-частотная хар-ка интегрирующего усилителя имеет завал в области высоких частот, то он устойчив к самовозбуждению.
Рассмотрим идеальный дифференцирующий усилитель.
По первому закону Кирхгофа: iВХ + iОС = 0.
Т.к. инвертирующий вход будет точкой виртуального нуля:
Þ
Þ схема математической операцию дифференцирования.
Недостатки дифференцирующего усилителя на практике:
склонность к самовозбуждению Þ подъема амплитудно-частотной хар-ки в области высоких частот.
В обеих схемах в цепи неинвертирующего входа м.б. включен компенсирующий резистор, сопротивление которого RK = R.
19. Однотактный УМ на биполярных тр-рах.
Однотактный УМ на транзисторе с ОЭ и резистивной нагрузкой в коллекторной цепи.
Транзистор должен работать в режиме класса А. Положение рабочей точки выбирается близким к середине НП. Усилители мощности часто питаются от двухполярных источников.
ЕК = 2 ЕПUОК = ЕП .
Применение двухполярного источника питания позволяет подключить нагрузку непосредственно к выходу усилителя без разделительных элементов. Т.о. исключается влияние СР2 .на частотные искажения и исключается сама емкость СР2 , которая при низкоомной нагрузке требуется значительной величины и габаритов. При таком подключении RН усилитель может усиливать и сигналы постоянного тока.
20. Однотактный УМ на полевых тр-рах.
21. Двухтактный УМ на биполярных тр-рах.
22. Работа биполярного тр-ра в ключевом режиме.
Основой схем импульсной и цифровой техники является транзисторный ключ, т.е. каскад на транзисторе, работающем в двух режимах: насыщенный (ключ открыт) и отсечки (ключ закрыт). Транзисторный ключ может быть построен по схемам с ОБ, ОЭ и ОК, однако, наибольшее распространение нашел ключ по схеме с ОЭ. Его схема с транзистором p-n-p-типа и выходные хар-и с линией нагрузки имеют вид:
Линия нагр. а-б опис.я уравнением:
. А точки ее пересечения с ВАХ тр. опр. напряжение на элементах и ток в вых. цепи. Рассм. режим отсечки тр. Это есть режим запертого сост., осуществляется подачей на его вход напр. «+» полярности (UBX > 0. На рисунке а без скобок). При этом эм. переход тр. запирается и его IЭ = 0, а через рез. RK и RБ протекает обратный тепловой ток кол. перехода IK0. этому реж. на ВАХ соотв. точка MЗ (рис. б).
Знач. тока IK0 явл. параметром режима отсечки. Чем он меньше, тем лучше. Вел. запирающего напр. UBX+ выбирают из усл., чтобы при протекании IK0 через RБ вып. соотн.:
(1). Рассмотрим режим насыщения тр. (откр. сост.). Он достиг. подачей на вход тр. напр. прот. полярности (UBX < 0, на рис. а в скобках) и заданием опр. величины IБ. Этому режиму на ВАХ соответствует точка М0. при увел. отпир. IБ (от нулевого значения) раб. точка из положения МЗ будет перем. вверх по линии нагрузки, IК расти, а напр. UКЭ – уменьш. До нек. вел. (IБ нас) будет сохр. проп. связь между IК и IБ :
(2),
где
- стат. или усредн. коэф. перед. тока тр. в схеме с ОЭ (а не диф.
, хар-ий режим малого сигнала). Полному откр. тр. при iБ = IБ нас соотв. точка М0 на ВАХ. При этом через него и через рези. RК прот. ток:
(3),
где UКЭ нас падение напр. на откр. и насыщ. тр. Это напр. в зав. от типа тр. лежит в пред. от 50млВ до 1В, поэтому можно считать, что:
(4).
Отсюда IБ, при кот. тр. полн. открыт и насыщен:
(5).
При дальн. увел. IБ остат. напр. UКЭ нас ост. практ. неизм., т.к. все кол. хар-ки при IБ > IБ нас прох. через точку М0. Режим раб. откр. тр. при iБ > IБ нас наз. насыщенным, а отн. S = IБ / IБ нас – коэф. насыщ. тр. В реж. нас. тр. устойчив к возд. вх. помех и изм. коэф.
, напр., с темп. коэф. насыщения в связи с этим выбир. в пред. от 1,5 до 3.
23. Усиление импульсных сигналов.
24. Усилители постоянного тока (УПТ).
УПТ предн. для усиления медленно изм. во времени сигналов, частота кот. м/б близка к нулю. Поэтому в УПТ связь м/у каскадами осущ. непоср. или эл-ми, обеспечивающими связь по пост. току. АЧХ (амплитудно-частотная хар-ка) УПТ имеет вид (см. рис.)
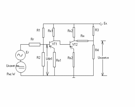
Отсутствие в УПТ разд. конд. или трансформаторов прив. к тому, что все изм. пост. напр. на вых. одного каскада, воспр. и усил. всеми послед. каскадами. В рез. внеш. или внут. фактор, вызывающий изм. пост. пот. на входе усил., может создать на его выходе эффект равноценный действию пол. сигнала. Самопр. откл. напр. на вых. усил. от нач. знач. наз. дрейфом усилителя. Причины дрейфа усил.: 1. нестабильность напр. ист. питания; 2. темп. и временная нестаб. пар. тр. и рез.; 3. НЧ шумы и помехи. Опр. величины дрейфа производится при закороченном входе УПТ путем измерения изм. ∆Uвых дрейфа, за опр. пром. времени. Для сравн. разл. усил. используется понятие приведенного дрейфа ℮др=∆Uвых др/Кu, где Кu – коэф. усил. УПТ. Вел. ℮др ограничивает чувствительность УПТ, т.к. min вх. сигнал усил. должен быть > ℮др. Схема двухкаскадного однотактного УПТ имеет вид (см. рис.)
Тр-ры в усил-ле включены по схеме с ОЭ, а кол. и базы тр. соседних каскадов соединены непосредственно. Для выравнивания потенциала кол. VT1 и базы VT2 в цепь эм. VT2 включен резистор Кэ2. Одновременно рез-ры Rэ1 и Rэ2 осущ-ют термостабилизацию начального режима каскадов усил.
Источник Uкомп.вх необходим для того, чтобы при ℮др=0, Uбп1 соответ-но требуемому значению напряж-я в режиме покоя и тока ч/з источник сигнала были =0. Нагрузка Rн включена м/у кол. VT2 и ср. точкой делителя R3, R4. Это необх. для того, чтобы Uн было =0, при ℮др=0. Коэф. усил. по напр. Rк||rвх≈Rк, rвх>>Rг. KU1≈βe1[Rк1||rвх2/rвх1]≈βe1•Rк1/βe1•Rэ1=Rк1/Rэ1. KU2≈βe2[Rк2||(Rн+R3||R4)]/rвх2 ≈ [Rк||(Rн+R3||R4)]/Rэ2≈(Rк2||Rн)/Rэ2 при усл. Rн>>R3||R4. Ku=Ku1•Ku2 = Rк1/Rэ1•(Rк2||Rн)/Rэ2. С ростом числа каскадов, пот. базы от каскада к каскаду становится более отр., поэтому Rэ необх-мо увеличивать, а Rк – уменьш. Это приводит к умен. коэф. усиления каскада с увеличением его номера. Поэтому и из-за темп. дрейфа получение больших Кu в однотактных УПТ затруднено
















