книга в верде после распозна (1024283), страница 32
Текст из файла (страница 32)
нов мало, увеличение электропроводности пропорционально концентрации растворенного вещества. При увеличении концентрации с в результате взаимодействия между ионами и уменьшения степени диссоциации пропорциональность нарушается (рис. 4.53).
Электролитический преобразователь (рис. 4.54) представляет собой два электрода 1, погруженные в раствор 2. Электролитические преобразователи в основном применяются для измерения концентрации растворов, кроме того, они используются для измерения перемещения, скорости, механических деформаций, температуры и других физических величин. В преобразователях, предназначенных для измерения концентрации, электроды делаются неподвижными. Сопротивление между электродами преобразователя R обратно пропорционально удельной электрической проводимости электролита у:
R = к/у. (4.154)
Коэффициент к называется постоянной преобразователя. Он определяется экспериментально по сопротивлению преобразователя, заполненного раствором с известным значением у.
Электрические преобразователи включаются в мостовые измерив тельные цепи и часто работают с автоматическими мостами. Сопротивление преобразователей сильно зависит от температуры. Для компенсации этой зависимости последовательно с электролитическим преобразователем включаются терморезисторы.
Питание моста с электролитическими преобразователями произво- ' дится напряжением переменного тока с промышленной частотой или частотой в несколько килогерц. Если электролитические преобразо-192
I-oU Ri c
Рис. 4.55
ватели питать напряжением постойного тока, то будет происходить электролиз раствора и изменится его концентрация в приэлектрод-ньгх областях. Постоянный ток производит также поляризацию электродов. То и другое явления создают погрешность.
Для повышения стабильности преобразователя его электроды должны быть химически инертны по отношения к исследуемому раствору. Они выполняются из платины, нержавеющей стали или графита. Загрязнение электродов, изменение их активной площади вызывают погрешность.
Более надежны бесконтактные электролитические преобразователи, токоведушие элементы которых изолированы от электролита. На рис. 4.55,а показан высокочастотный бесконтактный преобразователь. Он представляет собой стеклянную трубку с тремя цилиндрическими камерами, через которую протекает исследуемый раствор. На внешнюю цилиндрическую поверхность камер наносится металлическое покрытие, служащее электродом. Два крайних электрода 1, 2 соединены вместе и заземлены, средний электрод 3 подключается к измерительной цепи. Эквивалентная схема приведена на рис. 4.55,6. На этой схеме Ri и R2 — сопротивления раствора в левой и правой трубках; Ср1 и Ср2 — емкости раствора в соответствующей трубке; Сх, С2, Съ — емкости между соответствующим электродом и раствором. В конденсаторах Ср1 и Ср2 диэлектриком служит раствор, в конденсаторах Cir С2, С3 — стекло. Преобразователь питается напряжением с частотой несколько мегагерц.
Гальванические преобразователи. Принцип действия гальванического преобразователя основан на зависимости потенциала электрода от концентрации ионов в растворе. Металлический электрод, погруженный в раствор электролита, частично в нем растворяется. Положительные ионы металла переходят в раствор, и электрод получает отрицательный заряд. Образованная разность потенциалов между электродом и раствором препятствует переходу ионов металла, и растворение электрода прекращается. При равновесии электрический потенциал электрода зависит от концентрации ионов в растворе и может служить для определения их концентрации.
Конструктивно гальванический преобразователь (рис. 456) состоит из двух полуэлементов 1 и 2, которые гальванически соединены
193
7-6016
между собой электрическим ключом 3, Полуэлемент представляет собой сосуд с раствором электролита, в который погружен металлический электрод. В одном полуэлементе находится раствор, концентрация которого измеряется, в другом — раствор с известной концентрацией. Электролитический ключ — это трубка, заполненная Рис. 4.56 раствором КС1 и закрытая с двух
сторон полупроницаемыми пробками из ваты или асбеста. ЭДС преобразователя Е, измеряемая между двумя электродами, определяется неизвестной концентрацией.
Большое значение имеет определение концентрации ионов водорода Н+ в растворах. Чистая дистиллированная вода, хотя и немного, но диссоциирована на ионы. Согласно закону действующих масс и вследствие малой диссоциации воды ионное произведение воды
к =
ан+аон->*
(4.155)
где ан+ и аон--концентрация ионов Н* и ОН", выраженные в моль/л.
Ионное произведение воды — величина постоянная, при 22 °С равная Ю-14. Если в воде растворить кислоту, то при диссоциации ее молекул концентрация ионов Н* возрастает и, следовательно, уменьшается концентрация ионов ОН-. Растворение оснований изменяет концентрации Н+ и ОН- противоположным образом. Концентрация ионов водорода характеризует кислотность раствора. Кислотность влияет на протекание многих химических реакций, и биохимических процессов Единицей ее измерения служит водородный показатель
РН = -lgaH+. (4.156)
В качестве примера в табл. 4.3 приведены величины рН для различных концентраций соляной кислоты и едкого натра.
Приборы, служащие для измерения водородного показателя, называются рН-метрами. Их первичными преобразователями служат гальванические преобразователи, в которых роль металла играет водород, роль металлических ионов — ионы Н+.
Типичным полуэлементом рН-метра является водородный электрод 1 на рис. 4.57. Он представляет собой стеклянный сосуд с электролитом, в который погружена пластинка, покрытая мелкодисперсной платиной (платиновой чернью). Снизу на пластинку подается газообразный < водород. Он адсорбируется платиной и частично в виде ионов Н+ переходит в раствор. Вследствие оставшихся на пластинке 194
Таблица 4.3. Таблица зависимости значений рН от концентрации растворов
| Концентрация | Содержание | ||
| Раствор электролита | раствора, | ионов Н+, | рН |
| моль/л | г/л | ||
| Концентрированная соляная | 1 | 1 | 0 |
| кислота НС1 | |||
| Концентрированная соляная | ОД | 10"1 | 1 |
| кислота НС1 | |||
| Разбавленная соляная | 0,0001 | 10"4 | 4 |
| кислота НС1 | |||
| Чистая вода (найтральный | — | 10"7 | 7 |
| раствор) | ю-10 | ||
| Разбавленная щелочь | 0,0001 | 10 | |
| NaOH | |||
| Разбавленная щелочь | 0,01 | ю-12 | 12 |
NaOH
-of о-
'о ° о
ксе
г'
Рис. 4.57
электронов она имеет отрицательный потенциал относительно раствора. Для измерения кислотности используют два полуэлемента. Один цолуэлемент 1 заполняется электролитом с известной концентрацией, другой 2 — электролитом, значение рН которого нужно измерить. Развиваемая между электродами разность потенциалов Е определяется выражением
Е = CTln[(aH+)x/(flH+)0],
(4.157)
где С — постоянная; Г — температура, К, (ан +)х — измеряемая концентрация ионов (ан+)о — концентрация ионов Н+ образцового раствора.
0
Если в качестве образцового используется раствор с нормальной концентрацией ионов Н* (1 г/л) и измерение производится при 18 °С, то разность потенциалов
Е12 = 0,058 In (ав*)х = -0,058рН. (4.158)
Водородный электрод позволяет измерять рН в пределах от 0 до 14 с высокой точностью. Однако через преобразователь необходимо непрерывно пропускать газообразный водород. В настояшее время имеются стеклянный, хлорсеребряный и другие рН-метры, лишенные этого недостатка.
Измерение ЭДС гальванических преобразователей должно производиться при минимальном токе, поскольку при протекании тока происходит электролиз и изменяется концентрация раствора в приэлект-родной области, что создает погрешность. Кроме того, при протекании тока происходит падение напряжения на довольно большом внутреннем сопротивлении преобразователя, что также вносит погрешность в измерение ЭДС. ЭДС рН-метров измеряется либо электронными вольтметрами с большим входным сопротивлением, либо с помощью потенциометров с ручным или автоматическим уравновешиванием.
ЭДС гальванического преобразователя зависит от температуры. Для уменьшения погрешности автоматические рН-метры имеют термо-корректирующие цепи.
4.2.14. Датчики ГСП для измерения теплоэнергетических величин
Введение. В рамках Государственной системы приборов (ГСП) для измерения теплоэнергетических величин (температуры, давления, расхода жидкости или газа, уровня жидкости и др.) разработан комплект датчиков, состоящих из двух модулей. Один из них преобразует измеряемую физическую величину в силу или перемещение, другой — эту промежуточную величину в унифицированный электрический сигнал постоянного тока.
Модуль, преобразующий измеряемую величину, может быть агре-гатно соединен с модулем, преобразующим силу или перемещение в унифицированный электрический сигнал. Первичный и вторичный модули образуют датчик.
Для преобразования промежуточной величины в унифицированный электрический сигнал наибольшее применение нашли электросиловой (с силовой компенсацией), дифференциально-трансформаторный и магнитомодуляциснный датчики.
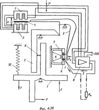
Датчики ГСП с электросиловым преобразователем (с силовой компенсацией). Схема датчика приведена на рис. 458. Сила F, разви-196
ваемая первичным преобразователем (модулем), через рычажную систему, состоящую из рычагов 1, 2, передается на рычаг 3. На этом рычаге смонтирован сердечник 4 дифференциально-трансформаторного преобразователя 5 и катушка 6 магнитоэлектрического обратного преобразователя 7. Рычажная система преобразует силу F в силу Fi = kF, приведенную в катушке 6. Коэффициент к равен передаточному отношению рычажного механизма. Сила Fj вызывает перемещение якоря дифференциально-трансформаторного преобразователях. При этом на его выходе появляется напряжение 17= ktx. Напряжение усиливается усилителем 8 и преобразуется в ток / = кхк2х = = Stx, где Si — чувствительность прямого преобразователя, к2 — коэффициент усиления усилителя. Ток проходит через сопротивление нагрузки RH и обмотку преобразователя обратной связи 6. Под действием тока обратный преобразователь развивает силу, пропорциональную току / и стремящуюся уменьшить перемещение х:
F = S2I = ЗДх = Ш,
(4.159)
где—чувствительность обратного преобразователя.
0
Обратный преобразователь развивает силу, аналогичную силе упругости обычной пружины, коэффициент W характеризует ее жесткость.
Сила Fi перемещает сердечник до тех пор, пока она не уравновесится силой обратного преобразователя Foc. Выходной ток преобразователя
/ = FQc/S2 = Fx/St (4.160)
при равновесии пропорционален силе Fx.
Структурная схема преобразователя может быть представлена, как показано на рис. 4.5. В § 4.1.4 было показано, что если W = SxS2 >
1, то характеристика преобразователя полностью определяется преобразователем обратной связи. Изменение характеристик прямого преобразователя 1 мало влияет на характеристики сложного преобразователя с обратной связью. Погрешность сложного преобразователя (4.49) в основном определяется погрешностью преобразователя 2 обратной связи. Когда требуется линейная функция преобразования сложного преобразователя силы в унифицированный электрический сигнал, в качестве преобразователя 2 применяется магнитоэлектрический преобразователь. Известно, что он является наиболее точным электромеханическим обратным преобразователем с линейной функцией преобразования.
В некоторых случаях, например для построения расходомеров с сужающими устройствами, требуется функция преобразования / = = k\/Fi. В этом случае в качестве обратного применяется электромагнитный преобразователь. При фиксированном перемещении якоря его функция преобразования имеет вид
F = к I2. (4.161)
ОС ОС 4 '















