книга в верде после распозна (1024283), страница 19
Текст из файла (страница 19)
(3.7)
или
Ф = (wbVb/Wk> ав = (С4>кЧ >
(3.8)
0
Веберметр удобно использовать при измерениях магнитного потока, но его чувствительность и точность уступают измерителям на основе баллистического гальванометра. Классы точности веберметров 1,5—2,5.
Баллистические гальванометры и веберметры можно использовать также для определения магнитной индукции и напряженности постоянного магнитного поля исходя из соотношений между этими величинами и магнитным потоком:
В = Ф/5к; (3.9)
Н = Ф/(Ло«к). (ЗЛО)
где S — площадь витка измерительной катушки; /х0 — магнитная постоянная (ц0 = 4эт ■ 10" 7 Гн/м).
я
3.1.2. Использование гальваномагнитных преобразователей
Гальваномагнитными называются преобразователи, использующие гальваномагнитные явления, которые возникают при помещении некоторых материалов в магнитное поле. К таким явлениям, в частности, относятся эффекты Холла и Гаусса. Эффект Холла заключается в возникновении ЭДС на боковых гранях помещенной в магнитное поле полупроводниковой пластинки, если по ней протекает ток. Принцип построения прибора для измерения магнитной индукции с преобразователем Холла представлен на рис. 3.3. Через полупроводниковую пластинку, плоскость которой расположена перпендикулярно магнитному полю В, от грани а к грани Ъ протекает постоянный ток /. На гранях end возникает ЭДС
Ех = (Кх^В' (311)
где Rx — постоянная Холла, зависящая от материала пластинки; h толщина пластинки.
Достоинствами приборов на основе эффекта олла является возможность измерения как постоянных, так и переменных магнитных полей, хорошее пространственное разрешение благодаря малым размерам пре-
0
образователен. Недостатком является сравнительно большая зависимость ЭДС от температуры. Основная погрешность обычно составляет десятые доли процента, диапазон измерений — от сотых долей до единиц тесла.
. Эффект Гаусса положен в основу магниторезистивных преобразователей, электрическое сопротивление которых изменяется под воздействием магнитного поля. Приборы на эффекте Гаусса не получили широкого распространения, поэтому ограничимся лишь указанием на их существование.
3.1.3. Использование преобразователей на основе ядерного магнитного резонанса
Преобразователи этого типа используют квантовое явление ядерного магнитного резонанса (ЯМР), которым обладают материалы, содержащие ядра атомов, имеющих магнитный момент (например, вода, содержащая ядра атомов водорода). Если, образец из такого материала поместить в измеряемое постоянное поле с индукцией В- и, кроме того, воздействовать на него переменным высокочастотным магнитным полем с индукцией В^ И изменяющейся частотой, то при некотором значении частоты / возникает резонансное поглощение высокочастотной энергии образцом. Эта частота равна
/ = (т/2я)Д_
(3.12)
где у — гиромагнитное отношение — величина, постоянная для данного вида атомов.
Принцип измерения индукции магнитного поля при помощи ЯМР-преобразователей ЯМРП иллюстрируется рис. 3.4. Образец (ампула с водой) помещен внутрь катушки К. Катушка подключена к высокочастотному генератору G, поэтому вдоль ее оси возбуждается высокочастотное магнитное поле В^. При измерениях индукции постоянного магнитного поля В_ поле В ^ должно быть расположено перпендикулярно ему. Плавное изменение частоты генератора G позволяет установить частоту /, на которой имеет место ядерный магнитный резонанс и рост поглощения высокочастотной энергии ядрами вещества. При резонансе напряжение на зажимах катушки К уменьшается, что фиксируется на экране осциллографа. Резонансная час-гота / измеряется цифровым частотомером Hz. Тесламетры с ЯМР-преобразовате-лями обладают высокой точностью (их погрешность может не превышать КГ4 %) и широким диапазоном измерений (10~s — 102 Тл).
ЯМРП
г,
I
L
4е-
в-
S4
®
Рис. 3.4
0
3.2. ХАРАКТЕРИСТИКИ МАГНИТНЫХ МАТЕРИАЛОВ
3.2.1. Статические характеристики
Характеристики магнитных материалов, определяемые в по-
стоянных или медленно меняющихся магнитных полях, называются статическими. К основным статическим характеристикам относятся начальная кривая намагничивания, основная кривая намагничивания и предельная симметричная петля гистерезиса.
Начальной кривой намагничивания называется зависимость магнитной индукции В от напряженности намагничивающего поля Н. В начальном состоянии материал должен быть размагниченным (Н = О, В = 0). При достаточном увеличении Н начальная кривая намагничивания В (//) становится пологой (достигает насыщения) (рис. 3.5). Если движение по начальной кривой намагничивания прекратить, достигнув некоторой точки A(HU Bi), и плавно изменить напряженность поля Н до значения — Ht и обратно, то кривая зависимости В (Н) опишет замкнутую петлю, называемую симметричной петлей гистерезиса. Каждой точке начальной кривой намагничивания будет соответствовать своя гисте-резисная петля. Если верхняя точка гистерезисной петли лежит в обла-
сти насыщения, то ее форма и размеры будут оставаться неизменными. Такая петля называется предельной петлей гистерезиса (рис. 3.6). Практика показывает, что получить хорошо воспроизводимую начальную кривую намагничивания затруднительно, поэтому вместо нее пользуются близкой к ней по форме основной кривой намагничивания, которая является геометрическим местом вершины симметричных петель гистерезиса (рис. 3.7).
н
Рис. 3.7
Рис. 3.6
0
По\ основной кривой намагничивания (ОКН) можно построить кривую зависимости относительной магнитной проницаемости от магнитного поля:
цг(Н) = ВЩ)Ыт- ■ ■ (3-13)
*
3.2.2. Динамические характеристики
Динамическими называются характеристики, определяемые в переменных полях. Они зависят как от материала, так и от условий, при которых производится их определение (от формы образца, от параметров намагничивающего тока, режима намагничивания и т.п.).
Влияние вихревых токов, магнитной вязкости и других процессов деформирует гистерезисную петлю таким образом, что она становится ближе к эллипсу (особенно в области слабых токов и высоких частот). Такая кривая называется динамической петлей. Геометрическое место вершин динамических петель называется динамической кривой намагничивания.
В число основных динамических характеристик входят различные виды магнитной проницаемости и магнитные потери в материале при его намагничивании.
Так, в случае, если динамическая петля имеет форму эллипса, вводят понятие комплексной магнитной проницаемости:
М, = В/Qbty = цте-'8 = д, - /л2 , (3.14)
где ВиЯ - комплексы эквивалентных синусоид магнитной индукции и напряженности; [im = \цг | = y/fii + \i\' = Вт/ц(1Нт - модуль комплексной проницаемости, который называется амплитудной магнитной проницаемостью; tg6 = Л2/М1 — тангенс угла магнитных потерь.
Эквивалентные синусоиды выбираются такими, чтобы динамическая петля имела ту же форму, что и при реальных магнитной индукции и напряженности, которые, как правило, не являются синусоидами одновременно.
Полные потери на динамическое перемагничивание характеризуются площадью динамической петли. Поскольку динамические характеристики зависят от условий, при которых они определяются, эти условия в каждом конкретном случае должны быть четко оговорены.
3.3. ОПРЕДЕЛЕНИЕ СТАТИЧЕСКИХ ХАРАКТЕРИСТИК МАГНИТНЫХ МАТЕРИАЛОВ
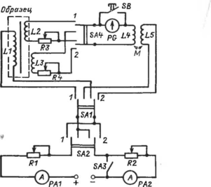
Основным методом определения статических характеристик является индукционно-импульсный. Он реализуется при помощи балли
0
Рис. 3.8
стической установки, схема которой приведена на рис. 3.8. Катушка Ы служит для намагничивания образца, катушки L2 и L3 являются измерительными. Намагничивающая катушка L1 и измерительная катушка L2, предназначенная для измерения магнитной индукции, охватывают образец, тогда как катушка L3, с помощью которой измеряют напряженность магнитного поля, располагается у поверхности образца, не охватывая его. Образцовая катушка взаимной индуктивности Мс обмотками L4 и L5 используется для градуировки баллистического гальванометра PG. Цепь питания содержит источник постоянного напряжения, амперметры РА1 и РА2 с реостатами R1 и R2. Переключатель SA1 позволяет подключать источник питания либо к намагничивающей катушке Ы, либо к первичной обмотке L5 катушки взаимной индуктивности М. Переключатель SA2 позволяет менять полярность напряжения, подаваемого на катушки L1 или L5. Ключ SB служит для успокоения подвижной части гальванометра PG, переключатель SA3 позволяет закоротить ту часть цепи питания, которая состоит из амперметра РА2 и реостата R2 и используется только при определении точек петли гистерезиса. Переключатель SA4 дает возможность подключать гальванометр PG либо к катушке L2 для определения магнитной индукции, либо к катушке L3 для определения напряженности магнитного поля. Магазины сопротивления R3 и R4 позволяют изменять чувствительность измерительной цепи.
Экспериментальное определение постоянных по магнитному потоку £фд и £ф# > необходимых для измерения В и Н, производится при
0
установке переключателя SA1 в положение 2. При этом переключатель SA3 должен быть замкнут. Переключатель SA4 устанавливается в требуемое положение (в положение / для определения Сф^ и в положение 2 для определения Сф# ) ■ Процедура определения постоянных совпадает с описанной в § 3.1. Направление тока в обмотке L5 изменяется при помощи переключателя SA2.
В качестве примера определения статических характеристик рассмотрим получение основной кривой намагничивания. Прежде чем приступить к получению точек этой кривой, магнитный образец следует размагнитить. Для размагничивания переключатель SA1 ставят в положение 1, а переключатель SA3 — в замкнутое положение. Затем реостатом R1 устанавливают в катушке L1 максимальное значение намагничивающего тока. После этого ток в катушке Ы медленно уменьшают до нуля, многократно меняя его направление переключателем SA2. После размагничивания можно приступить к получению первой точки основной кривой намагничивания. В катушке Ы устанавливают некоторое значение намагничивающего тока Jt и производят магнитную подготовку образца, заключающуюся в многократном (8—10 раз) изменении направления тока It. При этом переключатель SA4 должен находиться в нейтральном положении, т.е. гальванометр PG должен быть отключен. Цель магнитной подготовки — добиться устойчивого, стабильного магнитного состояния образца. Ток 1Х возбуждает магнитное поле Нх, напряженность которого измеряется посредством измерительной катушки L3 и баллистического гальванометра PG (переключатель SA4 находится в положении 2). Направление тока в катушке Ы быстро изменяется на противоположное переключателем SA2 и производится отсчет первого максимального отклонения указателя баллистического гальванометра На основании соотношений, аналогичных при-
веденным В § 3.1, можно получить
Hi = Сф^вт^^з- (3-15)
Для измерения магнитной индукции В t переключатель SA4 должен находиться в положении /. При этом к баллистическому гальванометру подключается измерительная катушка L2. Изменение направления тока в катушке Ы приводит к перемагничиванию образца и наведению в катушке L2 ЭДС. Первое' максимальное отклонение указателя баллистического гальванометра ct^j связано со значением магнитной индукции В i соотношением
В (3.15) и (3.16) символами w2, w3 ns2, s3 обозначены числа витков и площади катушек L2 и L3. Последующие точки основной кривой намагничивания находятся аналогично первой, но при больших зна-
0
чениях тока намагничивания (/, </2 </3 ...)•
При помощи баллистической установки можно определить точки петли гистерезиса, а также некоторые важные статические параметры, такие, как коэрцитивная сила, коэффициент прямоугольности и др.















