Статистиченские преобразователи постоянного напряжения
7. Статистиченские преобразователи постоянного напряжения
7.1. Общие сведения
Статические преобразователи применяют при питании радиоэлектронной аппаратуры от сети переменного тока промышленной частоты. Энергия, потребляемая от сети промышленной частоты, преобразуется полупроводниковыми преобразователями на повышенной (до 100 кГц) частоте. При таком построении вторичных источников электропитания (ИВЭП) трансформация и последующая фильтрация напряжений производятся на повышенной частоте, что позволяет существенно уменьшить массу и габариты трансформаторов и сглаживающих фильтров.
В преобразователях постоянного напряжения постоянный ток одного напряжения преобразуется в постоянный или переменный ток другого напряжения. Преобразователи, преобразующие энергию постоянного тока в энергию переменного тока, называются инверторами, а процесс преобразования энергии постоянного тока в энергию переменного тока — инвертированием.
Если на выходе преобразователя требуется получить постоянный ток, то после инвертора включается выпрямитель. Такой преобразователь с выходом на постоянном токе называют конвертором.
Преобразование постоянного тока в переменный осуществляют путем периодического подключения нагрузки или первичной обмотки трансформатора к сети постоянного тока с противоположной полярностью. При этом на нагрузке появляется переменное напряжение прямоугольной (в простейшем случае) формы. Таким образом, инвертор содержит переключающее устройство, которое периодически изменяет полярность напряжения на первичной обмотке трансформатора (или непосредственно на нагрузке). В большинстве практических случаев нагрузка включается через трансформатор, который преобразует переменное напряжение и обеспечивает электрическую изоляцию нагрузки от питающей сети.
Для уменьшения потерь мощности в преобразователе элементы переключающего устройства, применяемые в качестве ключей, должны иметь возможно меньшее сопротивление в открытом состоянии и возможно большее сопротивление в закрытом. В качестве элементов переключающих устройств в статических преобразователях энергетически выгодно применять транзисторы, работающие в режиме переключений, и тиристоры.
Транзисторные преобразователи выполняются преимущественно на сравнительно небольшую выходную мощность (до нескольких кВ×А). Преобразователи на большие мощности (десятки кВ×А), работающие от сети постоянного тока с повышенным напряжением, выполняют на тиристорах.
По способу возбуждения колебаний различают преобразователи с самовозбуждением и с независимым возбуждением. Преобразователи с самовозбуждением представляют собой релаксационные генераторы с трансформаторной положительной обратной связью. Преобразователи с независимым возбуждением состоят из задающего генератора и усилителя мощности. Задающим генератором в большинстве случаев является маломощный преобразователь с самовозбуждением. Транзисторные преобразователи с самовозбуждением применяют при мощности в нагрузке до нескольких десятков ватт, при большей мощности используют преобразователи с независимым возбуждением.
Рекомендуемые материалы
По принципу действия различают однотактные и двухтактные преобразователи постоянного напряжения. В однотактных преобразователях энергия из сети постоянного тока передается в нагрузку в течение одного из двух тактов работы преобразователя. В двухтактных схемах рабочими являются оба такта, т. е. энергия из сети постоянного тока передается в нагрузку в течение обоих тактов работы преобразователя.
Транзисторные и тиристорные преобразователи подразделяются на нерегулируемые и регулируемые. Регулируемые преобразователи используются как регуляторы и стабилизаторы постоянного и переменного напряжения.
Преобразователи классифицируются также по числу фаз выходного переменного напряжения (одно-, трехфазные и т.д.); по форме этого напряжения (с синусоидальной, прямоугольной, ступенчатой и другой формой); по наличию стабилизации и способу управления выходным напряжением и частотой, а также по ряду других признаков.
7.2. Транзисторные инверторы
Транзисторные инверторы выполняются по однотактной и двухтактной схемам. Основным недостатком однотактных инверторов является подмагничивание трансформатора постоянной составляющей тока, что приводит к увеличению размеров магнитопровода трансформатора и повышенным потерям мощности в нем.
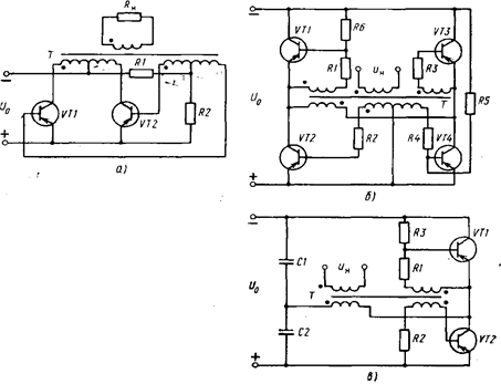
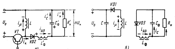
Наиболее широко применяют двухтактные транзисторные инверторы. При мощности в нагрузке до нескольких десятков вольт-ампер используются инверторы с самовозбуждением, а при больших мощностях (до 1000 В×А) преобразователи с независимым возбуждением. Основные схемы двухтактных транзисторных инверторов с самовозбуждением приведены на рис. 7.1. На рис. 7.1, а изображена схема со средней точкой, на рис. 7.1, б - мостовая, на рис. 7.1, в - полумостовая.
Поскольку принцип работы этих схем одинаков, достаточно рассмотреть его на примере схемы со средней точкой (рис. 7.1, а). Преобразователь содержит трансформатор, магнитопровод которого выполнен из материала с прямоугольной петлей гистерезиса, и два транзистора, работающих в ключевом режиме. При включении преобразователя через резистор R и обмотки обратной связи протекают базовые токи транзисторов, достаточные для надежного запуска преобразователя. Из-за не идентичности параметров транзисторов их коллекторные токи окажутся различными, а, следовательно, результирующая намагничивающая сила в обмотках трансформатора не будет равна нулю.
В магнитопроводе трансформатора создается магнитный поток, который индуктирует в обмотках обратной связи ЭДС такой полярности, что развивается лавинообразный процесс, приводящий к насыщению транзистора с большим начальным коллекторным током (например, VT1) и запиранию транзистора с меньшим коллекторным током. В результате этого лавинообразного процесса коллекторная полуобмотка трансформатора (с числом витков w1) окажется подключенной через транзистор VT1 к напряжению источника питания U0, вследствие чего начинается линейное изменение потока в магнитопроводе трансформатора со скоростью, равной


Рис 7.1. Схемы транзисторных инверторов самовозбуждения:
а — со средней точкой; б — мостовая; в — полумостовая
На рис. 7.2 приведены кривая намагничивания магнитопровода трансформатора и временные диаграммы токов и напряжений в инверторе с самовозбуждением. Одинаковыми цифрами обозначены ординаты графиков, соответствующие определенным моментам времени. Исходное (перед запуском) положение рабочей точки на кривой намагничивания обозначено цифрой 1. При включении преобразователя рабочая точка трансформатора из-за вышеописанного лавинообразного процесса очень быстро переходит в положение 2, и начинается сравнительно медленный процесс перемагничивания магнитопровода трансформатора. Магнитный поток в магнитопроводе трансформатора нарастает от значения - ФS до значения +ФS, рабочая точка трансформатора перемещается по кривой намагничивания из положения 2 в положение 3. На этом интервале намагничивающий ток трансформатора i и коллекторный ток транзистора VT1 ik1=im+i'н (где i'н=iнw2/w1 - приведенный ток нагрузки) изменяются с малой скоростью. Это объясняется тем, что характеристика намагничивания трансформатора близка к прямоугольной. В точке 3 магнитопровод трансформатора начинает насыщаться, индуктивность трансформатора резко уменьшается, что приводит к резкому увеличению скорости нарастания токов im и ik1. При этом коллекторный ток ik1 транзистора VT1 возрастает до значения, ограниченного током базы Iкm=h21iб и транзистор VT1 выходит из области насыщения в активную область. Напряжение на транзисторе VT1 увеличивается, а на всех обмотках трансформатора уменьшается. Коллекторный ток ik1 и намагничивающий ток im начинают уменьшаться, что приводит к уменьшению магнитного потока, к изменению знака производной dФ/dt. При этом полярность ЭДС на всех обмотках трансформатора изменяется на обратную. Изменение полярности ЭДС на обмотках обратной связи приводит к отпиранию транзистора VT2 и запиранию VT1. Вновь возникает лавинообразный процесс, в результате которого транзистор VT1 оказывается в режиме отсечки, а VT2 - в. режиме насыщения. На втором полупериоде магнитный поток в трансформаторе уменьшается от +ФS до -ФS, и на обмотках трансформатора индуктируется ЭДС противоположной полярности.

Рис 7.2. Кривая намагничивания магнитопровода трансформатора и временные диаграммы токов и напряжений в инверторе с самовозбуждением
Для любого полупериода справедливо соотношение (7.1), поэтому и напряжение на вторичной обмотке трансформатора (с числом витков w2) течение полупериода постоянно и равно U2=U0w2
1. Это означает, что напряжения на обмотках трансформатора имеют прямоугольную форму.
Время изменения магнитного потока в трансформаторе от +ФS до -ФS определяет длительность полупериода, что позволяет определить частоту генерации f. Интегрируя (7.1) и учитывая, что поток достигает значения ФS за время Т/4, получаем

С учетом падений напряжения в транзисторе Uк э нас и коллекторной обмотке трансформатора Ur и имея в виду, что ФS=BSS, получаем

где S - площадь сечения магнитопровода трансформатора; ВS - индукция насыщения.
Как видно из (7.2), частота выходного напряжения зависит от напряжения источника питания, что в большинстве случаев является недостатком такого преобразователя.
Если магнитопровод трансформатора выполнен из материала с прямоугольной петлей гистерезиса, то изменение тока нагрузки влияет на частоту только из-за изменения падений напряжений в транзисторе и трансформаторе. При непрямоугольной петле гистерезиса изменения тока нагрузки, приводящие к изменению амплитуды намагничивающего тока (Iкm=Im+I'н), влияют на амплитуду магнитной индукции, а, следовательно, и на частоту f. Применение трансформатора с магнитопроводом из материала с прямоугольной петлей гистерезиса позволяет не только повысить стабильность частоты при изменении тока нагрузки, но и уменьшить потери мощности на переключение в транзисторах инвертора.
Длительность процессов переключения зависит от скорости изменения тока в коллекторной цепи закрываемого транзистора и индуктивности намагничивания трансформатора в насыщенном состоянии. Наименьшая длительность фронтов и наименьшая длительность процессов переключения достигается при выполнении магнитопроводов трансформатора из ферромагнитных материалов с высокой прямоугольностью петли гистерезиса (например, из пермаллоев типов 34НКМП, 79НМ и т.п.).
В схеме инвертора со средней точкой к закрытому транзистору прикладывается напряжение, равное сумме напряжения источника питания U0 и ЭДС, наведенной в коллекторной полу-обмотке. Следовательно, напряжение на закрытом транзисторе равно удвоенному напряжению источника питания (2 u0). Кроме того, напряжение на закрытом транзисторе может иметь выброс, возникающий в момент его выключения. Амплитуда выброса зависит от индуктивности рассеяния обмоток трансформатора и скорости изменения тока коллектора. Повышенное напряжение на закрытом транзисторе накладывает ограничение на напряжение источника питания U0.
Мостовая схема (рис. 7.1,б) содержит четыре транзистора VT1 - VT4, управляемых обмотками обратной связи. Эти обмотки включены таким образом, что на одном полупериоде, когда включены транзисторы VT1 и VT4, транзисторы VT2 и VT3 заперты; на другом полупериоде, когда включены транзисторы VT2 и VT3, запертыми оказываются VT1 и VT4. Резисторы R5 и R6 служат для надежного запуска преобразователя в момент подачи напряжения питания.
В мостовом преобразователе к закрытому транзистору прикладывается напряжение источника питания U0. Поэтому мостовая схема может работать при более высоком напряжении источника питания, чем схема со средней точкой. Недостатками мостовой схемы являются в два раза большее число транзисторов, а значит, большие потери в преобразователе и меньший КПД.
В полу-мостовой схеме (рис. 7.1, в) напряжение источника питания U0 делится емкостным делителем С1 С'2 пополам. Принцип работы преобразователя аналогичен принципу действия ранее рассмотренных схем. На первом полупериоде, когда насыщен транзистор VT1, к первичной обмотке трансформатора прикладывается напряжение U0/2 конденсатора С1. На втором полупериоде, когда насыщен транзистор VT2, к первичной обмотке прикладывается напряжение U0/2 обратной полярности, равное напряжению второго конденсатора.
Напряжение на закрытом транзисторе в полумостовой схеме равно напряжению источника питания U0.
Недостатком полумостовой схемы является наличие конденсаторов достаточно большой емкости. Ее значение зависит от допустимой пульсации напряжения на конденсаторе, тока нагрузки и рабочей частоты инвертора.
Во всех рассмотренных схемах преобразователей трансформатор работает с насыщением. При насыщении магнитопровода трансформатора, как было показано ранее, коллекторный ток открытого транзистора резко увеличивается, что приводит к возрастанию потерь мощности в транзисторе, снижению КПД преобразователя, ухудшению фронтов генерируемого напряжения.

Рис. 7.3. Схема преобразователя с коммутирующим трансформатором
Рассмотренные схемы преобразователей с насыщающимся трансформатором широко применяются при рабочих частотах несколько килогерц и выходной мощности до 10 Вт.
Для устранения выброса коллекторного тока транзистора, что дает возможность повысить КПД и рабочую частоту, в преобразователе применяют дополнительный коммутирующий трансформатор. На рис. 7.3 показана схема преобразователя с коммутирующим маломощным насыщающимся трансформатором. Он управляет переключением транзисторов VT1 и VT2.
Силовой трансформатор Т1 работает в ненасыщенном режиме, что исключает выброс коллекторного тока транзистора.
Принцип действия преобразователя заключается в следующем. При включении преобразователя на базы транзисторов подается отрицательное смещение через делитель R1, R2, что обеспечивает надежный запуск схемы.
Вследствие не идентичности параметров транзисторов возникает лавинообразный процесс, в результате которого транзистор с большим коллекторным током, например VT1, окажется в режиме насыщения, в VT2 - в отсечке. При этом к базе транзистора VT1 относительно его эмиттера приложен отрицательный потенциал, удерживающий его в открытом состоянии. К базе транзистора VT2 относительно его эмиттера приложен положительный потенциал, удерживающий его в закрытом состоянии. К первичной полуобмотке трансформатора Т1 будет приложено напряжение источника питания U0, а к первичной обмотке коммутирующего трансформатора Т2 -напряжение U1.
Магнитный поток в магнитопроводе коммутирующего трансформатора Т2 будет увеличиваться, пока не произойдет его насыщение. При этом увеличится намагничивающий ток, что вызывает соответствующее увеличение падения напряжения на резисторе R3 и уменьшение напряжения на обмотках коммутирующего трансформатора. Вследствие этого уменьшатся базовый ток открытого транзистора VT1 и положительный потенциал на базе закрытого транзистора VT2. Транзистор VT1 выйдет из насыщения, напряжение на нем увеличится, а на обмотках трансформатора Т1 уменьшится.
Как только напряжение на обмотках, а, следовательно, и магнитный поток трансформатора Т1 начинают уменьшаться, ЭДС на обмотках трансформатора Т2 скачком изменяют свою полярность. К базе транзистора TVI будет теперь приложен запирающий потенциал, а к базе транзистора VT2 - отпирающий. Смена полярности напряжении на обмотках Т2 обусловливает начало лавинообразного процесса переключения транзисторов, приводящего к полному закрыванию транзистора VT1, открыванию транзистора VT2 и смене полярности напряжений на обмотках трансформатора Т1.
Вновь установившееся состояние будет сохраняться до тех пор, пока коммутирующий трансформатор Т2 снова войдет в режим насыщения. При этом также начнется описанный выше лавинообразный процесс переключения транзисторов, в результате которого схема придет к исходному состоянию: транзистор VT1 открыт, транзистор VT2 заперт.
Инверторы с коммутирующим трансформатором по сравнению с преобразователями с насыщающимся силовым трансформатором имеют более высокий КПД. Они получили широкое практическое применение в качестве маломощных высокочастотных (до 20...50 кГц) инверторов при мощности в нагрузке до 20 Вт.
Частота преобразования в инверторе с коммутирующим трансформатором определяется параметрами коммутирующего трансформатора и вычисляется по формуле (7.2) при условии, что входящие в нее параметры относятся к коммутирующему трансформатору, а U0 заменяется на U1.
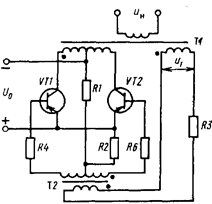
Транзисторные инверторы с независимым возбуждением. Преобразователи с независимым возбуждением применяют при мощности в нагрузке свыше нескольких десятков ватт. Они состоят из двух функциональных узлов: силового каскада (усилителя мощности) и задающего маломощного генератора, который управляет транзисторами в усилителе мощности. В качестве генератора можно использовать преобразователь с самовозбуждением.
Наиболее распространенные схемы усилителей мощности представлены на рис. 7.4. Транзисторы в усилителях мощности работают в режиме переключений, что позволяет получить высокий КПД преобразователя.
В усилителе мощности с выводом средней точки силового трансформатора (рис. 7.4,а) в течение первого полупериода под действием управляющего напряжения прямоугольной формы один из транзисторов, например VT1, открыт и находится в насыщении, а транзистор VT2 заперт и находится в отсечке. В этот полупериод напряжение источника питания U0 через открытый транзистор VT1 прикладывается к коллекторной полуобмотке w1 трансформатора. Во второй полупериод открыт VT2 и напряжение U0 прикладывается к коллекторной полуобмотке w'1 трансформатора. Таким образом, в обмотках трансформатора наводятся ЭДС прямоугольной формы.
В приведенных схемах усилителей мощности управление транзисторами осуществляется не только напряжением, вырабатываемым задающим генератором.
В момент смены полярности напряжения задающего генератора на процесс переключения транзисторов начинают оказывать воздействие базовые обмотки обратной связи трансформатора Т1. Их назначение заключается в устранении так называемого режима “сквозных токов”, который возникает в усилителе мощности из-за эффекта рассасывания избыточных зарядов в областях баз закрываемых транзисторов. Режим сквозных токов сопровождается хотя и кратковременными, но значительными по амплитуде бросками коллекторных токов одновременно открытых транзисторов, и потому заметно уменьшается КПД преобразователя.
В приведенных схемах усилителей с обмотками обратной связи открывание очередных транзисторов не может произойти раньше, чем окончится процесс рассасывания избыточных носителей в областях баз запираемых транзисторов.
Предположим, например, что открыт транзистор VT1 и закрыт транзистор VT2. При этом полярность напряжения на обмотках трансформатора показана на рис. 7.4,а. Напряжение обмотки обратной связи uос запирающей полярности через диод VD2 прикладывается к переходу база - эмиттер закрытого транзистора VT2. При смене полярности напряжения ЗГ к переходу база - эмиттер ранее открытого транзистора VT1 прикладывается напряжение задающего генератора uзг запирающей полярности. Такое же напряжение uзг, но отпирающей полярности, прикладывается к промежутку база - эмиттер ранее закрытого транзистора VT2. Однако, несмотря на наличие этого отпирающего напряжения, транзистор VT2 будет закрыт до тех пор, пока транзистор VT1 не выйдет из режима насыщения, а напряжение на обмотках обратной связи не уменьшится до такого значения, при котором произойдет закрывание диода VD2. Только после этого начнется открывание транзистора VT2.

Рис. 7.4. Схемы усилителей мощности:
а—со средней точкой; б — мостовая; в — полумостовая
Аналогичный характер имеют процессы переключения транзисторов и в схемах усилителей мощности, представленных на рис. 7.4,б,в.
В схеме усилителя мощности с выводом средней точки трансформатора к закрытому транзистору прикладывается напряжение, равное удвоенному напряжению питания 2U0.
Мостовая схема усилителя мощности (рис. 7.4, б), в отличие от схемы со средней точкой, применяется на большие мощности при повышенном напряжении источника питания U0. Базовые обмотки трансформатора Т2 включены так, что на каждом полупериоде управляющего напряжения задающего генератора два транзистора включены (например, VT1 и VT4), а два других выключены (VT2 и VT3). Напряжение источника питания U0 прикладывается к первичной обмотке трансформатора T1 через два проводящих транзистора, причем в различные полупериоды полярность напряжения на обмотках трансформатора T1 будет различна.
За счет введения обмоток обратной связи, расположенных на трансформаторе T1, отпирание очередной пары транзисторов не может произойти раньше выхода из насыщения предыдущих транзисторов. Такой процесс переключения транзисторов позволяет устранить нежелательный режим сквозных токов.
В отличие от схемы со средней точкой в мостовой схеме к закрытому транзистору прикладывается напряжение, равное напряжению источника питания U0.
Полумостовая схема (рис. 7.4,в) сочетает в себе достоинства ранее рассмотренных схем: содержит минимальное число силовых транзисторов, работающих при таких же, как в мостовой схеме, напряжениях. Практическая реализация полумостовой схемы затрудняется тяжелыми электрическими режимами работы конденсаторов в емкостном делителе напряжения (С1, С2). Через каждый из этих конденсаторов протекает поочередно значительный ток.
Принцип работы полумостовой схемы заключается в поочередном подключении транзисторами VT1, VT2 первичной обмотки трансформатора T1 параллельно конденсаторам C1, C2. При этом на обмотках трансформатора формируется знакопеременное напряжение, близкое по форме к прямоугольному. Амплитуда напряжения на первичной обмотке трансформатора примерно равна напряжению на конденсаторе U0/2. Как и в мостовой схеме, напряжение на закрытом транзисторе равно U0.
Силовой трансформатор усилителей мощности работает в ненасыщенном режиме. Как и ранее рассмотренные преобразователи с переключающим трансформатором, инверторы с независимым возбуждением критичны к разбросу параметров их элементов. Этот разброс приводит к режиму несимметричного перемагничивания силового трансформатора и возможности появления перегрузок по току части транзисторов. В усилителях мощности для борьбы с такими перегрузками силовых транзисторов наряду с подбором идентичных пар элементов и использованием в магнитопроводах силовых трансформаторов материалов с непрямоугольной петлей намагничивания могут применяться также различные схемные решения искусственного симметрирования режима перемагничивания магнитопровода силового трансформатора.
7.3. Однотактные транзисторные преобразователи
Однотактные транзисторные преобразователи (по сравнению с двухтактными) содержат минимальное число силовых полупроводниковых элементов и могут иметь более простую схему управления. Они применяются при мощности в нагрузке до нескольких десятков ватт. При большей мощности ощутимы недостатки схемы: большие габариты трансформатора, вызванные малым диапазоном изменения индукции в сердечнике, и большие размеры сглаживающего фильтра из-за однополупериодной схемы выпрямления.
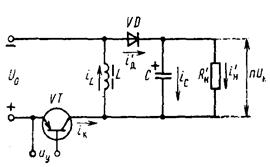
На рис. 7.5 изображены схемы однотактных преобразователей с обратным и прямым включением выпрямительных диодов.
Принцип работы преобразователя с обратным включением диода заключается в следующем. Под воздействием управляющего прямоугольного напряжения uy, вырабатываемого схемой управления, работающий в ключевом режиме транзистор VT периодически подключает трансформатор Т к источнику постоянного напряжения U0 на время импульса tи=gT и отключает его на время паузы Т(1-g). Период Т и относительная длительность g=tи/T управляющих импульсов задаются схемой управления. Когда транзистор VT находится в открытом состоянии, в трансформаторе запасается электромагнитная энергия. Выпрямительный диод VD при этом заперт, а конденсатор сглаживающего фильтра С и нагрузка отключены от преобразователя. На данном этапе работы преобразователя, при открытом транзисторе, энергия источника питания не передается в нагрузку, но происходит ее превращение в энергию магнитного поля трансформатора.

Рис. 7.5. Схемы однотактных преобразователей:
а—с обратным; б—с прямым включением диодов
Конденсатор фильтра разряжается на сопротивление нагрузки Rн, благодаря чему в нагрузке протекает ток при закрытом выпрямительном диоде VD. При закрывании транзистора происходит скачкообразное изменение полярности напряжений на обмотках трансформатора, и ранее накопленная в трансформаторе электромагнитная энергия через диод VD поступает в нагрузку и конденсатор фильтра. Трансформатор при этом играет роль дросселя в цепи постоянного тока с индуктивностью L, равной индуктивности намагничивания трансформатора. Для предотвращения насыщения сердечник трансформатора выполняется с немагнитным зазором.
На рис. 7.6 приведена эквивалентная схема преобразователя с обратным включением диода, а на рис. 7.7. временные диаграммы токов и напряжений, поясняющие принцип работы преобразователя. На эквивалентной схеме преобразователя не учтены индуктивности рассеяния и активные потери в обмотках и сердечнике трансформатора ввиду их малости. Нагрузка приведена к первичной обмотке, поэтому напряжение на выходе эквивалентной схемы равно nUн, где n=w1/w2 - коэффициент трансформации трансформатора. Временные диаграммы токов и напряжений построены при допущениях, что амплитуда переменной составляющей на конденсаторе UCm значительно меньше среднего значения напряжения Uн и все элементы преобразователя идеальны. Кривые токов и напряжений в преобразователе приведены для двух характерных режимов: непрерывных (рис. 7.7,а) и прерывистых (рис.7.7,б) токов в индуктивности намагничивания трансформатора. Режим непрерывных токов имеет место при значении индуктивности L, большего некоторого критического Lкp. При таком значении индуктивности накопленная в трансформаторе электромагнитная энергия передается в нагрузку в течение всего интервала паузы Т(1-g) (рис. 7.7,а).
При L<lкр возникает режим прерывистых токов. В этом режиме из-за малого значения L ток в индуктивности iL протекает в течение не всего интервала паузы, а лишь его части (рис. 7.7,б).
При L=lкр ток в индуктивности iL, уменьшается до нуля за время, равное времени паузы Т(1-g). В этом случае постоянная составляющая тока индуктивности il равна амплитуде пульсации этого тока Dil, что следует из временной диаграммы для тока iL.
Поскольку постоянная составляющая напряжения на индуктивности L равна нулю, то для кривой uL (t) положительная и отрицательная площади равны

где n - коэффициент трансформации трансформатора.

Рис. 7.6. Эквивалентная схема однотактного преобразователя с обратным включением диода
Отсюда получим соотношение между входным и выходным напряжениями преобразователя в режиме непрерывных токов:

Зависимость UнU0=f(g) называется регулировочной характеристикой. Для рассматриваемого преобразователя регулировочная характеристика UнIU0=1/ng(1-g) нелинейна. Поскольку постоянная составляющая тока конденсатора в установившемся режиме работы равна нулю, то средние значения токов нагрузки Iн и диода Iд равны. Отсюда следует, что средний приведенный к первичной обмотке ток нагрузки


Рис. 7.7. Временные диаграммы токов и напряжений в преобразователе с обратным включением диода в режимах непрерывных (а) и прерывистых (б) токов
Из (7.5) можно определить постоянную составляющую тока индуктивности

Амплитуду пульсации тока индуктивности DIL, определим, имея в виду линейный характер изменения тока il. При включенном транзисторе справедливо следующее соотношение:

Амплитудное значение коллекторного тока

Максимальное напряжение коллектор—эмиттер транзистора

Сравнив временные диаграммы токов диода и транзистора в режимах непрерывных и прерывистых токов, нетрудно установить, что при заданной мощности в нагрузке (равных средних значениях соответствующих токов) импульсные токи через транзистор и диод в режиме прерывистых токов больше, чем в режиме непрерывных токов. Поэтому режим непрерывных токов предпочтительнее. С этой целью индуктивность L выбирают из условия

Критическое значение индуктивности определим из условия

С учетом (7.6.), (7.7) и (7.11) получим

где f=1/Т - рабочая частота преобразователя; Рн=UнIн - мощность нагрузки.
Определим амплитуду переменной составляющей на выходе преобразователя UmC. На интервале импульса 0
t
tи и при включенном транзисторе конденсатор разряжается постоянным током нагрузки (рис. 7.7.). Снижение напряжения на конденсаторе в течение времени tи можно считать равным

Амплитуда переменной составляющей на выходе преобразователя

Рассмотрим принцип работы преобразователя с прямым включением выпрямительного диода, схема которого приведена на рис. 7.5,б.
Как и в преобразователе с обратным включением диода, работающий в ключевом режиме транзистор VT периодически подключает обмотку w1 трансформатора Т к источнику постоянного напряжения U0 на время импульса tи=gT и отключает его на время паузы Т(1-g). При включенном транзисторе VT диод VD1 закрыт и полярность напряжения на вторичной обмотке трансформатора Т такова, что диод однополупериодного выпрямителя VD2 оказывается проводящим, а диод VD3 - закрытым. На данном этапе работы преобразователя, в интервале открытого состояния транзистора, происходит передача энергии источника питания в нагрузку. Отметим, что в схеме с обратным включением выпрямительного диода аналогичный процесс передачи энергии в нагрузку происходит при выключенном транзисторе. Дроссель Lф и конденсатор Сф образуют сглаживающий фильтр выпрямителя. Поскольку на интервале открытого состояния транзистора выпрямительный диод VD2 открыт, ко входу сглаживающего фильтра приложено напряжение вторичной обмотки трансформатора. Поэтому ток в дросселе сглаживающего фильтра нарастает.
При закрывании транзистора в начале интервала паузы Т(1-g) происходит скачкообразное изменение полярности напряжений на обмотках трансформатора, что приводит к запиранию диода VD2 и отпиранию диода VD1. Запирание диода VD2 вызывает скачкообразное изменение полярности напряжения на обмотке дросселя, и, следовательно, отпирание диода VD3. При включении диода VD3 создается электрическая цепь для протекания тока в дросселе в течение времени паузы, когда диод VD2 находится в закрытом состоянии.
При открытом диоде VD1 на интервале паузы происходит полное размагничивание магнитопровода трансформатора с помощью дополнительной обмотки w'1. Размагничивание магнитопровода достигается тем, что энергия, запасенная в индуктивности обмотки трансформатора за время импульса gТ, полностью возвращается в источник питания (конденсатор С) в течение времени, меньшего или в предельном случае равного времени паузы.
Если числа витков намагничивающей w1 и размагничивающей w'1 обмоток равны соответственно w1 и w'1, то изменения магнитного потока в сердечнике трансформатора при его намагничивании и размагничивании в предельном режиме будут равны


Рис. 7.8. Эквивалентные схемы однотактного преобразователя с прямым включением диода при включенном (а) и выключенном (б) транзисторе
Приравняв Dф+ и Dф-, определим предельно допустимое значение gmax, при котором трансформатор еще успевает размагничиваться:

Соотношение между числами витков намагничивающей и размагничивающей обмоток в значительной мере определяет напряжение на коллекторе закрытого транзистора

Для получения максимально возможного значения gmax необходимо уменьшать число витков обмотки w'1. Увеличение gmax желательно по энергетическим соображениям, а также позволяет улучшить фильтрацию переменной составляющей на нагрузке. Однако при уменьшении w'1 увеличивается напряжение Uкэ на коллекторе закрытого транзистора. Кроме того, при неодинаковом числе витков намагничивающей и размагничивающей обмоток ослабляется магнитная связь между ними, что приводит к возрастанию амплитуды напряжения на транзисторе в момент его запирания.
Ввиду вышеизложенного на практике довольно часто числа витков обмоток выбираются равными и максимально допустимое значение gmax=0,5.
На рис. 7.8 приведены эквивалентные схемы преобразователя при включенном (о) и выключенном (б) транзисторе, а на рис. 7.9. изображены временные диаграммы токов и напряжений, поясняющие принцип работы устройства. Эквивалентная схема и временные диаграммы преобразователя построены при тех же допущениях, которые были приняты для преобразователя с обратным включением диода.
В зависимости от индуктивности дросселя Lф, в преобразователе возможны два характерных режима: непрерывных и прерывистых токов дросселя. В режиме непрерывных токов дросселя потери в преобразователе, как и в схеме с обратным включением диода, оказываются меньше, чем в режиме прерывистых токов. Поэтому индуктивность дросселя выбирают из условия Lф
Lкр, что и обеспечивает неразрывность тока iдр в обмотке дросселя.

Рис. 7.9. Временные диаграммы токов и напряжений в преобразователе с прямым включением диода при непрерывных (а) и прерывистых (б) токах дросселя
Из временной диаграммы напряжения на дросселе (рис. 7.9), учитывая равенство положительных и отрицательных площадей кривой u'L(t), можно установить следующее соотношение:

Отсюда получим зависимость выходного напряжения от входного для режима непрерывных токов:

Регулировочная характеристика (UнU0)=f(g) для преобразователя с прямым включением диода представляет собой линейную зависимость

Определим амплитуду пульсации тока в дросселе DIдр. Ток в дросселе изменяется по линейному закону, и при выключенном транзисторе справедливо равенство

Отсюда с учетом (7.19) получим

Критическое значение индуктивности определим из условия равенства постоянной составляющей тока дросселя амплитуде переменной составляющей, т. е.

С учетом (7.19), (7.21) и (7.22)

Амплитудное значение коллекторного тока транзистора

где

DIm - приращение намагничивающего тока трансформатора за время открытого состояния транзистора.
Имея в виду линейный характер изменения намагничивающего тока, определяем его приращение за время импульса:

где DВ=BS-Br - максимальное изменение индукции на интервале импульса; BS - индукция насыщения; Вr - остаточная индукция; l - средняя длина магнитопровода; m0 - магнитная постоянная; m - магнитная проницаемость на предельной петле частного несимметричного цикла.
Определим амплитуду переменной составляющей на выходе преобразователя UmC. Из приведенной на рис. 7.9 временной диаграммы тока конденсатора фильтра iCф(t) видно, что среднее значение тока, протекающего через конденсатор в течение времени его подзаряда, равно DIдр/2, а время подзаряда составляет половину периода. Полное изменение напряжения на конденсаторе с учетом (7.21)

Амплитудное значение переменной составляющей

Сравнивая рассмотренные схемы однотактных преобразователей, отметим, что преобразователь с обратным включением диода содержит меньшее число элементов, в том числе силовых. Это его преимущество ощутимо при небольшой мощности в нагрузке. С увеличением выходной мощности отмеченное преимущество во многом утрачивается из-за ухудшения массогабаритных показателей трансформатора, магнитопровод которого выполняется с немагнитным зазором. Ухудшение массогабаритных показателей трансформатора объясняется тем, что в преобразователе с обратным включением диода магнитопровод подмагничивается постоянной составляющей тока, значение которой возрастает с увеличением тока нагрузки.
В преобразователе с прямым включением диода постоянная составляющая намагничивающего тока Im0 max=Dim невелика и не зависит от нагрузки, что позволяет выполнять магнитопровод трансформатора без зазора.
7.4. Тиристорные инверторы
В тиристорных инверторах в качестве силовых переключающих элементов используют тиристоры. Как и в транзисторных двухтактных инверторах, применяют схемы с нулевым выводом, мостовую и полумостовую.
Отличительной особенностью схем тиристорных инверторов является наличие реактивных коммутирующих элементов L и С, предназначенных для запирания тиристоров. Для выключения тиристора необходимо уменьшить его анодный ток до значения меньшего тока удержания, а к промежутку анод-катод приложить отрицательное (обратное) напряжение на время, достаточное для восстановления управляемости тиристора. Промежуток времени tвыкл, который предоставляется схемой для восстановления управляемости тиристора, обеспечивается надлежащим выбором параметров коммутирующих элементов. Он должен быть всегда больше паспортного времени восстановления тиристора tвосст, иначе тиристор будет отпираться.
По способу подключения коммутирующего конденсатора С к нагрузке тиристорные инверторы разделяют на параллельные, последовательные и последовательно-параллельные.
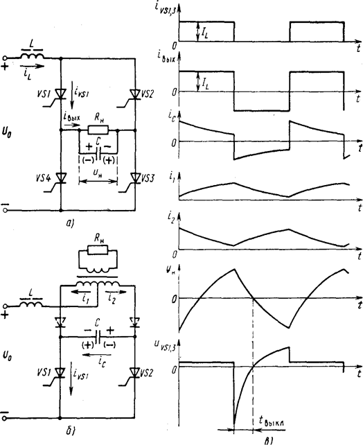
На рис. 7.10 приведены схемы параллельных инверторов: мостовая (а), с нулевым выводом (б) и временные диаграммы токов и напряжении (б).
На входе инверторов включен дроссель, индуктивность которого L достаточно велика, благодаря чему потребляемый ток постоянен, т. е. il=il. При отсутствии L инвертор неработоспособен из-за недопустимых, теоретически бесконечно больших бросков тока при коммутации тиристоров, а также мгновенного перезаряда конденсатора С, вследствие чего tвыкл=0.
Основное назначение конденсатора С заключается в формировании необходимого для запирания тиристоров обратного напряжения. Другое его назначение в инверторах рассматриваемого типа - компенсация реактивной мощности активно-индуктивной нагрузки, что, как будет показано ниже, является обязательным условием работы инвертора.

Рис. 7.10. Схемы параллельных тиристорных инверторов:
а—мостовая; б—с нулевым выводом; в — временные диаграммы токов и напряжений
Рассмотрим принцип действия мостового инвертора (рис. 7.10,а). Тиристоры открываются попарно (VS1 и VS3, VS2 и VS4) на время, равное Т 12, под воздействием положительных импульсов тока, подаваемых в управляющие электроды тиристоров схемой управления. На интервале времени 0
t
T/2 включены тиристоры VS1 и VS3. Выходной ток инвертора iвых=iн+iС=il. Он распределяется между нагрузкой и конденсатором, заряжая последний с полярностью, указанной на рисунке без скобок. При t=Т/2 схема управления вырабатывает импульсы, включающие тиристоры VS2 и VS4. Конденсатор на короткое время оказывается закороченным всеми тиристорами. При этом ток разряда конденсатора, протекая навстречу анодному току тиристоров VS1, VS3, уменьшает его до нуля практически мгновенно из-за малости сопротивления в контуре разряда конденсатора через тиристоры.
После спадения анодного тока тиристоров VS1, VS3 до нуля к ним прикладывается обратное напряжение, равное напряжению на конденсаторе С. Тиристоры VS1, VS3 запираются. Конденсатор С перезаряжается через тиристоры VS2, VS4, приобретая противоположную полярность, необходимую для осуществления коммутации на следующем полупериоде, когда схема управления включит опять тиристоры VS1, VS3. Перезаряд конденсатора должен быть достаточно медленным для того, чтобы за время tвыкл тиристоры, находящиеся под обратным напряжением, успели восстановить свои запирающие свойства, т. е. должно выполняться условие tвыкл
tвосст или
В, где
=wtвыкл - угол опережения; qВ=wtвосст - угол восстановления, w - угловая частота инвертора, задаваемая схемой управления.
Из временных диаграмм тока iвых и напряжений uн и uVS, изображенных на рис. 7.10,в, видно, что выходной ток инвертора iвых опережает напряжение uн на время tвыкл. Отсюда следует, что рассматриваемый инвертор работоспособен лишь при условии, что его выходной ток опережает напряжение на угол
В. При индуктивном характере нагрузки инвертора выполнение этого условия требует компенсации реактивной мощности нагрузки соответствующим увеличением емкости коммутирующего конденсатора.
Принцип действия схемы с нулевым выводом (рис. 7.10,б) аналогичен рассмотренному для мостового инвертора. На первом полупериоде включен тиристор VS1. При этом в обмотках трансформатора Т под действием возрастающего тока i1 (рис. 7.10,в) наводится ЭДС. Под действием этой ЭДС конденсатор С заряжается до напряжения, полярность которого показана на рис. 7.10,б без скобок. При t=Т/2 схема управления вырабатывает импульс, под воздействием которого включается тиристор VS2. Коммутирующий конденсатор С через открытый тиристор VS2 подключается параллельно тиристору VS1, и он запирается под воздействием обратного напряжения. В течение второго полупериода конденсатор С перезаряжается, приобретая противоположную полярность, показанную на рис. 7.10, б в скобках. В начале третьего полупериода схема управления вновь включит тиристор VS1. Коммутирующий конденсатор окажется подключенным через тиристор VS1 параллельно тиристору VS2, и он запрется. В дальнейшем процесс повторяется.

Рис. 7.11. Кривые выходного напряжения в параллельном инверторе при:
а — малой нагрузке; б — средней; в — большой
Форма кривой uн зависит от величины и характера нагрузки. В режимах, близких к режиму холостого хода, форма кривой тока iC (рис. 7.10,б) приближается к прямоугольной, напряжение на нагрузке - к треугольной (рис. 7.11,а), так как duC/dt=IL/C, а угол опережения b приближается к p/2. Напряжение на нагрузке в режиме, близком к холостому ходу, может превышать напряжение источника питания U0 в несколько раз. С уменьшением Rн кривая uн приобретает форму экспоненты, постоянная времени которой уменьшается (рис. 7.11,б). Увеличение тока нагрузки вызывает более быстрый спад напряжения конденсатора, а, следовательно, уменьшение угла опережения b. При больших токах нагрузки кривая выходного напряжения приобретает почти прямоугольную форму и действующее значение выходного напряжения приближается к U0 (рис. 7.11, в).
При анализе работы инверторов с достаточной для практических расчетов точностью (10 ...15 %) очень часто ограничиваются лишь учетом основной гармоники токов и напряжений. Из векторной диаграммы для токов при активной нагрузке (рис. 7.12, а) определим tg b, считая, что фазный сдвиг между первыми гармониками напряжения uн и выходного тока iвых равен углу опережения

Требуемое для запирания тиристоров в мостовой схеме значение емкости коммутирующего конденсатора



Рис. 7.12. Векторные диаграммы токов инвертора при активной (а) и активно-индуктивной (б) нагрузках
Рис. 7.13. Графики тока и напряжения конденсатора при активно-индуктивной нагрузке (штриховой линией показано без отсекающих диодов)
При активно-индуктивной нагрузке для получения требуемого угла опережения b необходим дополнительный ток конденсатора, чтобы компенсировать индуктивный ток нагрузки ILн. Из векторной диаграммы для активно-индуктивной нагрузки инвертора (рис. 7.12, б) определим требуемое значение тока коммутирующего конденсатора

где j - фазовый угол между напряжением и током в нагрузке. Отсюда найдем емкость коммутирующего конденсатора

При невысокой рабочей частоте w инвертора емкость коммутирующего конденсатора получается значительной. Для ее уменьшения в инвертор вводят отсекающие диоды, показанные на рис. 7.10, б штриховой линией.
При активно-индуктивной нагрузке ток в индуктивности нагрузки в конце каждого полу периода достигает максимума, в результате чего напряжение на конденсаторе в инверторе без отсекающих диодов быстро снижается к окончанию каждого полупериода. При этом зарядный ток конденсатора

переходит через нуль, что соответствует частичному разряду конденсатора (рис. 7.13). Отсекающий диод в момент времени t1 отделяет конденсатор от нагрузки, препятствуя его разряду, и напряжение на конденсаторе остается постоянным. При низких частотах конденсатор отключается отсекающими диодами на большую часть полупериода, что позволяет уменьшать емкость конденсатора по сравнению с инвертором без отсекающих диодов.
Из выражения для Iс в инверторе без отсекающих диодов можно получить





Семейство внешних характеристик для различных cos w приведено на рис. 7.14. Из характеристик следует, что в параллельном инверторе тока выходное напряжение возрастает с увеличением сопротивления нагрузки, емкости конденсатора, рабочей частоты и коэффициента мощности нагрузки. Угол b убывает с ростом BА. Относительно пологие участки внешних характеристик являются нерабочими вследствие малых значений b.
Таким образом, параллельный инвертор тока работоспособен только в определенном диапазоне изменения нагрузки; при малых значениях ВA возникает опасность появления перенапряжений, а при больших ВA угол опережения b становится недостаточным и инвертор становится неработоспособным.
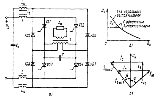
Так как выходное напряжение параллельного инвертора тока сильно зависит от величины и характера нагрузки, то в большинстве случаев его практического применения для получения более жесткой внешней характеристики применяют обратный выпрямитель. Схема параллельного инвертора с обратным выпрямителем (диоды VD5 - VD8) приведена на рис. 7.15, а. Обратный выпрямитель подсоединяют к отпайкам инверторного трансформатора Т и включают встречно напряжению источника питания. Дроссели LВ обеспечивают режим непрерывного тока iВ обратного выпрямителя. Конденсатор С0 играет роль накопителя части энергии, проходящей через инвертор.
При больших токах нагрузки инвертора, когда мгновенное значение переменного напряжения на выходе выпрямителя всегда меньше напряжения источника питания U0, обратный выпрямитель заперт. При увеличении сопротивления нагрузки действующее значение напряжения Uн в соответствии с внешней характеристикой (рис. 7.15,6) увеличивается и при определенном значении Uн = U'н обратный выпрямитель откроется. Дальнейшее уменьшение тока нагрузки почти не вызывает увеличения напряжения Uн вследствие роста тока выпрямителя, представляющего для инвертора активную нагрузку.

Рис. 7.14. Внешние характеристики параллельного инвертора
На рис. 7.15, в приведена векторная диаграмма при двух значениях тока нагрузки (Iн1, Iн2). При изменении тока нагрузки изменяются ток обратного выпрямителя Iв, и выходной ток инвертора Iвых, а ток конденсатора IC, угол b и напряжение Uн остаются постоянными до тех пор, пока открыт обратный выпрямитель. При использовании обратного управляемого выпрямителя можно регулировать выходное напряжение.
Принцип действия последовательного инвертора рассмотрим на примере простейшей однотактной схемы, представленной на рис.7.16, а. Временные диаграммы токов и напряжений изображены на рис. 7.17.

Это объясняется тем, что в момент коммутации на тиристоре, который необходимо отключить, не окажется обратного напряжения, так как амплитуда напряжения на L будет меньше половины U0. В практических схемах инверторов добротность выбирают от 1 до 4. При больших значениях Q увеличиваются напряжения на L, С и тиристорах, а значит, возрастают размеры дросселя и конденсатора, затрудняется выбор тиристоров. Поскольку добротность контура зависит от rн, а диапазон практически приемлемых значении Q ограничен, то последовательный инвертор, как и параллельный, работоспособен только в определенном диапазоне изменения нагрузки.

Рис. 7.15. Параллельный инвертор с обратным выпрямителем:
а - схема; б - внешняя характеристика; в - векторная диаграмма

Рис. 7.16. Схемы последовательных тиристорных инверторов:
а - однотактная; б - полумостовая

Рис. 7.17. Временные диаграммы токов и напряжений в последовательном инверторе
Принцип работы инвертора заключается в следующем. При t=t1 схема управления отпирает тиристор VS1, и колебательный контур включается на постоянное напряжение U0. В контуре возникает ток в виде полуволны затухающей синусоиды, длительность протекания которого определяется собственной частотой контура wC=w0
(1—(1/2Q)2).
Через половину периода колебательного процесса (при t=t2) зарядный ток конденсатора станет равным нулю, а напряжение на конденсаторе достигнет максимального значения ULm=U0+Uх. Величина Uх зависит от добротности контура. Напряжение ul на промежутке времени t1-t2 уменьшается от значения иCт=U0+Uх До ul=-Uх, проходя через нуль при максимуме тока в нагрузке.
Предположим, что схема управления включает тиристор VS2 в момент времени t2 т. е. инвертор работает в режиме, называемом граничным, при котором рабочая частота инвертора равна собственной частоте контура w=wC. На интервале времени t2-t3 конденсатор перезаряжается через открывшийся тиристор VS2, полуобмотку дросселя и нагрузку до напряжения -Uх. При этом в цепи нагрузки проходит ток противоположного направления, по величине и форме аналогичный току первого полупериода. В момент коммутации ^ напряжение на L скачком изменяет свою полярность на противоположную (от uL=-Ux до ULm=U0+Uх). Поэтому при включении тиристора VS2 к тиристору VS1, ток которого уменьшился до нуля, прикладывается обратное напряжение, что обеспечивает его надежное закрывание. Напряжение анод-катод на закрытом тиристоре равно uVS=U0-2uL. Отсюда максимальное значение обратного напряжения

При UL=U0/2UVS=0, поэтому время tвыкл, предоставляемое схемой для восстановления управляемости тиристора, определяется временем спада напряжения uL до значения, равного U0/2. В процессе разряда конденсатора напряжение на нем уменьшается, и к моменту t3 оно равно -Ux Ток нагрузки в этот момент времени становится равным нулю. При t=t3 включается тиристор VS1. Изменяющееся скачком напряжение на L обеспечивает надежное запирание тиристора VS2. Далее описанные процессы периодически повторяются.
Из принципа работы инвертора следует, что тиристор VS1 периодически подключает контур Rн, L, С к источнику постоянного напряжения U0 на время, равное T/2, и на такое же время отключает его от источника. Поэтому напряжение на входе контура имеет постоянную составляющую U0/2 и переменную составляющую прямоугольной формы с амплитудой U0/2. Так как средние значения напряжений на L и Rн в установившемся режиме работы равны нулю, то постоянная составляющая U0/2 приложена к конденсатору.
Практически последовательный инвертор применяется главным образом для создания на нагрузке напряжения близкого по форме к синусоидальному. В таких случаях xl и ХС примерно равны и по значению в Q раз больше сопротивления Rн. При таких резонансных условиях в рассматриваемом граничном режиме рабочая часто w » w0 и форма кривой тока приближается к синусоидальной. Суммарное реактивное сопротивление контура приблизительно равно нулю. Поэтому основная гармоника напряжения прямоугольной формы оказывается приложенной к сопротивлению нагрузки. Расчет инвертора по основным гармоникам токов и напряжений очень прост и достаточно точен для многих практических случаев. Предварительно выбрав значение добротности (Q=1...4), можно определить индуктивность L из следующей формулы:

Емкость конденсатора определяется из формулы для собственной частоты контура:


Рис. 7.18. Временные диаграммы токов нагрузки последовательного инвертора: а - в режиме с естественной коммутацией; б - в режиме с вынужденной коммутацией
Предоставляемое схемой время выключения t выкл можно найти из следующих соображений. Напряжение на закрытом тиристоре оказывается равным нулю в момент времени, когда напряжение на L становится ul=uC+uн=U0/2. Так как постоянная составляющая напряжения uC+uн равна постоянной составляющей напряжения на конденсаторе U0/2, то переменная составляющая напряжения uC+uн в этот момент времени проходит через нуль. Ток нагрузки становится равным нулю в момент коммутации, т. е. раньше перехода через нуль переменной составляющей uC+uн на промежуток времени tвыкл. Таким образом, угол опережения b=wtвыкл является углом сдвига фаз между основными гармониками напряжения иC+uн и тока нагрузки. Поскольку фазовый сдвиг между напряжениями иС и uн равен p/2, то



Рассмотренный граничный режим (w=wC) обеспечивает близкую к синусоидальной форму выходного напряжения и поэтому обычно наиболее желателен. Однако в большинстве практических случаев изменение активной и реактивной составляющих сопротивления нагрузки приводят к изменению добротности и собственной частоты контура wC. Если при этом задаваемая схемой управления рабочая частота инвертора w остается постоянной, то инвертор переходит из граничного режима либо в режим естественной коммутации (когда wC>>w), либо в режим принудительной коммутации (wс<w).
При увеличении тока нагрузки собственная частота контура возрастает и наступает режим естественной коммутации. В этом режиме ток проводящего тиристора спадает до нуля раньше, чем включается следующий по порядку работы тиристор. Время tвыкл возрастает из-за увеличения добротности Q и появившейся дополнительной паузы tн (рис. 7.18, а).
При уменьшении тока нагрузки уменьшается wC и наступает режим принудительной коммутации (wC<w). В этом режиме ток открытого тиристора в момент коммутации не равен нулю (рис. 7.18, б). Коммутация оказывается возможной и в этих условиях за счет сильной магнитной связи между полуобмотками дросселя. Форма кривой тока в режиме принудительной коммутации приближается к прямоугольной. Предоставляемое схемой время выключения tвыкл по мере увеличения Rн уменьшается, и в режимах, близких к холостому ходу, последовательный инвертор неработоспособен.
Недостаток рассмотренной простейшей схемы заключается в том, что инвертор потребляет энергию источника питания только в течение одного полупериода рабочей частоты (когда открыт тиристор VS1). Поэтому потребляемый ток носит прерывистый характер и велико различие между его максимальным и средним значениями. На практике чаще используется полумостовая схема рис. 7.16,б, которая называется иногда схемой с разделенным конденсатором. Работа этой схемы аналогична работе вышерассмотренной простейшей схемы и для нее справедливы приведенные ранее соотношения. Разница лишь в том, что разряд на нагрузку одного из конденсаторов сопровождается зарядом другого, так что ток нагрузки складывается из токов заряда одного конденсатора и разряда другого. Поэтому через каждый конденсатор протекает только половина тока нагрузки. Ток от источника питания потребляется в течение обоих полупериодов и форма его подобна форме выпрямленного тока при двухполупериодном выпрямлении.
Последовательный инвертор по сравнению с параллельным обладает рядом преимуществ при работе на повышенных частотах. В последовательном инверторе, работающем в граничном режиме или режиме естественной коммутации, тиристор выключается при нулевом значении тока. За счет этого уменьшаются потери мощности в тиристорах, и повышается КПД инвертора.
Контрольные вопросы к главе 7
«Статические преобразователи напряжения».
1. Классификация преобразователей напряжения.
2. Принцип действия транзисторного преобразователя с самовозбуждением.
3. Влияние напряжения питания и тока нагрузки на частоту работы преобразователя с самовозбуждением.
4. Область применения преобразователей с самовозбуждением.
"38 Обработка грибов" - тут тоже много полезного для Вас.
5. Пути повышения КПД преобразователей с самовозбуждением.
6. Транзисторные преобразователи с независимым возбуждением.
7. Принцип действия преобразователей с независимым возбуждением (со средней точкой, мостовой, полумостовой).
8. Особенности работы однотактных преобразователей (с прямым и обратным включением диода) в режиме разрывных и безразрывных токов дросселя.
9. Тиристорные инверторы.
10.Принцип действия тиристорного инвертора (последовательного или параллельного типов).






















